1.管井施工
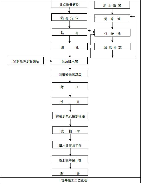
1.1. 管井降水工艺流程

1.2 管井降水施工工艺
测量定位
根据管井设计要求,采用全站仪坐标放点的方式测放井中心位置,以确保放样的准确性。对于与塔吊基础、出土坡道冲突的管井,应适当调整,避开主要的结构。

成孔
管井管径一般600mm 左右,可采用地质钻机泥浆护壁成孔开钻前,先在降水井附近位置开挖深度不超过1m 的临时泥浆坑,满足单孔泥浆储备的需求。
钻孔孔径比管径大100mm,钻孔底部应比滤水井管深200mm 以上。成孔后,采用正循环清孔,清理沉渣和泥浆。

安装滤水井管
井管采用无砂混凝土或钢滤水管,水位以下包缠尼龙网,缓缓下放,当井管与井口相差200mm 时,接上节井管,接头处用尼龙网裹严,以免挤入泥砂淤塞井管。
吊放井管要垂直,并保持在井孔中心。为防止雨污水、泥砂或异物落入井中,井管要高出地面不小于200mm,并加盖或*绑捆**防水雨布临时保护

填砂石滤料
在井点管与孔壁之间填充砂石滤层,砂石必须采用粗砂滤料或选用颗粒均匀、无泥砂污染的、粒径为3~5mm 的孤石,以防止堵塞滤管的网眼。
填砂厚度要均匀,速度要快,填砂中途不得中断,以防止孔壁塌土。砂石滤层的填料填至自然地面,经洗井之后,滤料密实及时填补滤料
管井冲洗水泵安装
下管、填料完成后立即进行洗井。采用潜水泵反复进行抽洗,直至水清砂净。
潜水泵用钢丝绳掉吊在井内,距井底1m,每个井管装置一台,与排水管连接至地面排水点。根据施工方式的不同,抽水设备有潜水泵和自吸泵等类型。

试抽正式抽水
管井降水前必须进行试抽,以检查抽水设备运转是否正常。
降水管井、抽水设施及排水渠道全部配备到位,经试抽合格后,可投入正常抽水作业,降水水流经排水渠道、沉砂池沉淀后排入市政雨水管道
预计开机2d 左右即可将形成地下降水漏斗,并趋向稳定,土方工程可在开始降水3d 后开挖。

水位观测
施工过程中,通过基坑底水位观测井及时检查地下水位的位置,如水位高度超过设计要求的降水位置,则立即抽水降水,保证地下水位保持在开挖平面以下至少1m。
封井
降水完成后,对井管回填处理。基坑外的管井采用粘土回填,基坑内管井采用混凝土封井,先将井管剔凿到垫层以下,安装外套钢管,钢管内外侧焊接止水环,而后在管井内浇筑比基础高一等级微膨胀混凝土。

2.1.轻型井点施工工艺
放样定位
根据施工总平面图及井点分布图,按坐标放出各井点位置,做好测量复核并提请验收。

挖井点沟槽,敷集水总管
根据测量放出点位开挖井点沟槽并铺设集水总管。总管直径75~110mm,每节长4m,用法兰盘加橡胶垫圈连接,防止漏气、漏水。每隔0.8m(或1.2m)设有与井点管相连的接头。

冲孔
井点成孔可采用射水法、钻孔发和冲孔法等方式,本处以钻孔为例。
井点管一般为直径38-55mm 的钢管,钻孔孔径应不小于300mm,钻孔深度按比滤管低0.5m,钻孔垂直度偏差不大于1%,井点管管距为1~1.2m 冲孔冲到底标高后,再将冲水管上提1.0m,再冲一遍后成孔扩大井点滤层用。

井点管制作、清洗
井点管经计算确定,一般长5-7m , 布置间距1-2m , 周围有12~18mm 直径的梅花状渗水孔,周围缠绕两层滤网或土工布,最外层有粗铁丝保护网,下端是铸铁头,上端与井点管相连。
埋管前用清水清洗井点管内部,避免堵塞。

安装井点管、填砂
成孔后,应及时插入井点管,以免坍塌,井点管安装到位后,向井点管与孔壁之间填灌粗砂,上部使用粘土封口。

井点管安装完成
根据图纸要求将逐步完成所有井点管的施工。

用弯连管连通井点管与总管
总管与井点水管之间采用弯联管,弯连管为长度1.2m,直径40mm的橡胶软管,两头用铁丝拧紧,外涂抹黄泥,以防漏气,并设置阀门开关。

安装抽水设备、排水管
在总管中段适当位置安装抽水设备,并与总管连接。同时安装排水管,待排水管安装完成,检查安装的紧密性。

试抽水、正式抽水
正式抽水前应进行试抽,试抽时,应检查接头的质量,井点的出水状况,真空泵的运转情况,如发现漏水、漏气现象,及时进行加固或采用黄泥封堵处理。
试抽合格后,即可开始持续地正式抽水。

水位观测
降水过程中,应安排专人观测井中地下水位的变化,做好相关记录,如出现异常及时上报。回灌井施工

3. 回灌井工艺流程

3.1 回灌井施工工艺
井点定位
当基坑外水位降幅较大,或坑内降水量超过50 万m³时,需进行回灌,回灌系统主要为回灌井和水位观测井,根据设计图纸测放井位位置,并进行复核,复核无误后开始施工。

钻机就位
回灌井一般直径150毫米 左右,采用地质钻机钻进成孔,安装钻机时,机台应安装稳固水平,保证成孔的垂直度。

钻孔
回灌井成孔直径不宜小于300毫米,钻孔深度应满足设计要求,同时进入到地下水位以下。钻孔过程中注意观察实际地下水位情况并及时调整钻进深度,必要时可采用泥浆护壁成孔。

清孔
钻进至设计标高后,在提钻前将钻杆提至离孔底0.50米,利用水冲法清除孔内杂物,直至孔底沉淤小于m,返出的泥浆内不含泥块为止。

滤水管安装
清孔后,在孔内填入30厘米 以上的碎石铺底,然后开始安装滤水管,滤水管长度根据孔深确定,外围应包两层土工布。
下滤管过程应连续进行,不得中途停止。如孔内坍塌或沉淀过厚,应将滤管拔出,清孔后再重新下管。

回填滤料
向滤管外壁与钻孔孔壁之间填入3~5毫米的砂石,碎石投入量不少于理论值的95%。
回填滤料时须沿井孔周边多点均匀投放,防止滤管偏心,并实时观察孔口返水情况。

井口保护、回灌
滤料回填到位后,在井口做100毫米高素混凝土方形保护帽,并安装给水回灌系统,回灌水应是洁净的自来水或同一含水层中的自来水。

基坑工程设计与施工
¥74.48
购买