直升机机载电子设备TAC/COM系列VHF电台NT030-NT150工作原理-S
直升机机载电子设备VHF电台NT030-NT150虚拟化仪表试验器设计-20
编写:贺军

1、概述:
“直升机机载电子设备TAC/COM系列VHF电台NT030-NT150” 是“NAT”公司的系列产品。
Tac/Com系列收发器的设计是为了满足执法部门和公共服务/公共安全小组对战术调频通信系统的困难的机载要求。
Tac/Com系列的无线电控制头为最多四个收发器系统的战术无线电控制提供了一个集中的位置,这可以是NAT或其他制造。提供了每个无线电信道的字母标记或识别,以及接收和发射频率的显示,以简化所选信道的导频识别。
Tac/Com收发器系列设计为了用于飞机,这些部件组件也可以在车辆应用中操作(当正确订购时),为通信货车、紧急现场协调或监控提供同样的能力。
Tac/Com收发器系列使用先进技术的微处理器控制的频率合成,和NOVRAM通道数据存储来提供其强大的功能。收发机本身是完全模块化的,便于快速维修和服务。
Tac/Com系列收发器可以在整个Tac/Com系统架构中实现完整的功能操作,并在广泛的射频频率范围内提供灵活的操作。
使用串行和并行调谐的组合,这些收发器提供了一个简单的具有强大的通道能力。收发器的设计也一样支持对DES 1027或VGE格式的完全加密功能,无需修改。
也完全支持低音频(CTCSS)音调编码的压制和DPL编码,这些快速锁定合成无线电支持不同级别的扫描,如“PRIORITY”优先级或“SCAN”扫描列表格式。这些模式可以在操作员的完全控制下模拟多个“保护”接收器的操作,并可以在系统软件(控制头)中进行改变。基本无线电在2片非易失性存储器中存储32个频率,其中任何一个或全部都可以根据操作员的需要由Tac/Com系统控制头改变。
“直升机机载电子设备TAC/COM系列VHF电台NT030-NT150虚拟化仪表试验器” 是用于检测试验“机载电子设备TAC/COM系列VHF电台NT030-NT150”各项技术指标的设备,检测程序编程按照直升机维护手册“23-12-81”编写检测程序。
“直升机机载电子设备TAC/COM系列VHF电台NT030-NT150虚拟化仪表试验器”
系统连接如图所示:

直升机机载电子设备VHF电台NT030-NT150虚拟化仪表试验器设计-20
直升机机载电子设备TAC/COM系列VHF电台NT030-NT150工作原理-S
6、“136-153 MHZ 150-174 MHZ BOARD ASSEMBLIES”
6、136-153MHZ150-174 MHZ 基板组件:
6.1、“DESCRIPTION”描述:
系统的控制板“RANGR”提供了双向通信所需的所有功能。此电路板由控制单元进行控制。
系统控制板与来自控制单元的电源/控制电缆互连。
系统控制板包含音频电路、微机、EEPROM和电压调压器。微计算机控制所有的系统功能,将频率数据提供给频率合成器,并将音调/代码数据提供给信道保护器。
除了正常的无线电功能,微机还包含自我诊断维护程序,以帮助无线电故障。其中包括对微机的内部测试和输入/输出测试,以确保数据端口和数据总线的正常运行。细节和程序包括在本手册的服务部分。
系统控制和接口电路由微机、电动可擦除的PROM,用于电压转换和保护的接口电路,以及一个看门狗定时器。EEPROM让用户能够根据需要来编程收音机的个性。EEPROM包含接收和传输频率数据、信道保护音调频率/数字代码和每个通道的CCT延迟。
6.2、“CIRCUIT ANAIXSIS”电路分析:
6.2.1、“SYSTEM CONTROL BOARD”系统控制板:
6.2.1.1、“MICROCOMPUTER AND CONTROL”微机与控制:
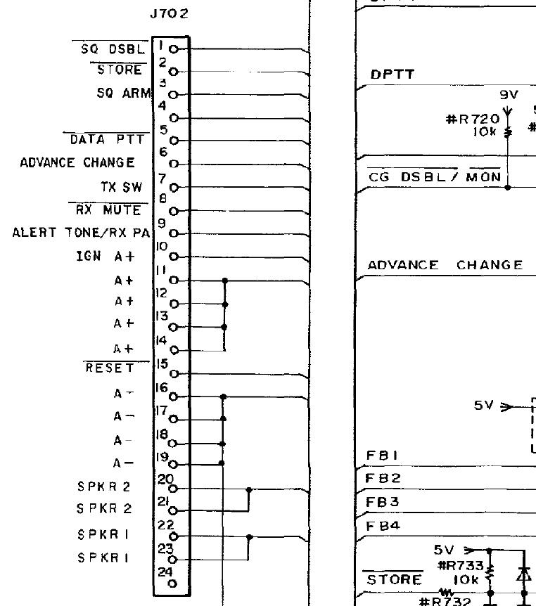
微机通过J701/J702与控制单元进行接口,并响应来自控制单元的所有用户命令和控制功能。
控制单元进行接口J701:

控制单元进行接口J702:

它向频率合成器提供发送和接收数据,为音调和数字信道保护提供切换信息,并在无线电处于发送模式时提供载波控制定时器(CCT)功能。
当麦克风按键时,来自控制单元的PTT线变低。这个低值通过缓冲器TR702和逆变器TR703应用于微机。

TR702由动开关“IGN A+”控制。点火开关必须打开,并在TR702的基极上施加“IGN A+”。必须打开TR702以允许键控发射器。

当通道保护存在时,PTT信号的释放被微计算机延迟大约160毫秒,以消除任何挤压的尾巴。
微机通过IC702-28(P11)处对DPTT施加低电平,立即关闭天线继电器开关。

然后,微型计算机通过在IC702-32(P15)处对TX ENB施加低电平以打开发射9V之前延迟15毫秒。

这样做是为了确保在发射机通电之前,天线继电器触点被关闭。一旦DPTT很低,接收音频是静音的。
缓冲器TR705和TR704为音频控制电路和天线继电器提供DPTT。IC704-B为TX/RX VCO和音频处理器提供DPTT信号。

TX ENB线由微机端口P15(IC702-32)通过逆变器TR712和缓冲器TR711进行控制。

IC702-32上的低电平使TR712关闭,使TR711的基础上升。TR711打开,并将A-应用于TX ENB线。变频器TR710也在此期间被打开,以抑制警报音PTT。

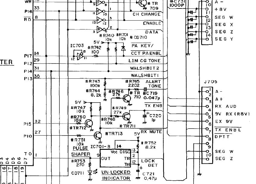
6.2.1.2、“CHANNEL SELECTION”通道选择:
微型计算机和EEPROM为无线电提供多达16个独立的发射和接收频率。每次PTT开关被操作时,微机从EEPROM传输通道数据,并将其转换为分配给选定通道的频率数据。然后将频率数据连续加载到频率合成器中。

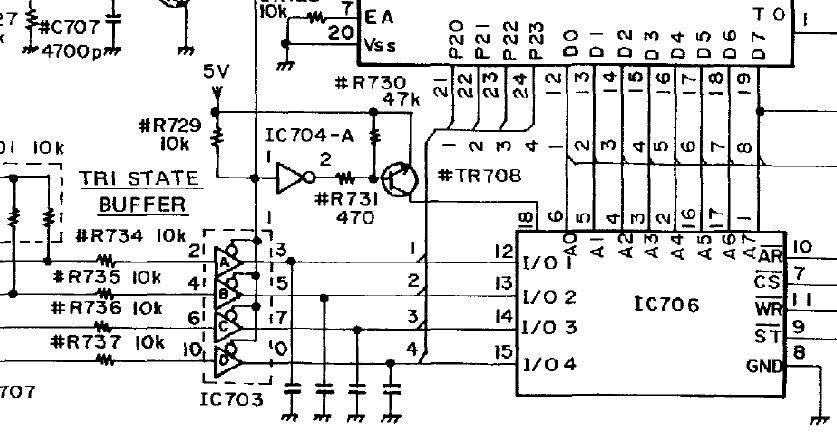
微计算机持续监测三态缓冲器IC703A-D的状态。

这些缓冲器被IC702-36(P25)的正5伏,1毫秒脉冲周期性地关闭。

同时,PROM电源开关TR708被打开,并对EEPROM应用+5VDC。

当缓冲区被打开时,IC702通道选择数据通过端口P20-P23(IC702的21脚-24脚)被加载到微机的输入/输出端口。

然后对EEPROM施加功率,并关闭三态缓冲区。微机将通道选择数据转换为形成的地址,访问EEPROM,并接收存储在寻址位置的频率数据。这些数据然后通过微机的EEPROM和P20-P23的I/O端口。转换过程快速连续重复8次(每个通道需要8个位置),数据通过时钟和数据线连续加载到频率合成器中。该数据还包括信道保护信息,如果存在,以及基于每个信道的载波控制定时器信息。从微机的端口P16(IC702-33脚)发出的4毫秒的信道改变脉冲也被发送到频率合成器,以加速信道采集。

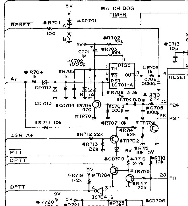
6.2.1.3、“WATCHDOG TIMER”监视器定时器:
监视器定时器,由一个数字计数器IC701-A和TR701组成,监视微计算机的操作。IC701-A在微计算机出错且不能正确执行软件的不太可能的情况下产生一个复位脉冲。

6MHZ晶体X701步骤的微机通过软件。

如软件编程的那样,在IC702-35出现一个随机脉冲,并应用于逆变器TR701的基极,暂时打开它并抑制来自定时器IC701的任何复位脉冲-A。

由R710和C705组成的放电电路迫使微机切换IC702-A。

如果定时器在一个指定的时间段内没有接收到任何输入,TR701关闭,IC701-A超时,并应用一个复位脉冲到微型计算机的引脚4。看门狗复位通常将使微计算机恢复到没有RMA 1操作,因此只发生一个脉冲。

如果微机没有恢复正常运行,复位线上将出现一个6Hz的方波,指示灯CD711(通常不亮)将打开。
