今天我们来分享一下看电路图的技巧,很多朋友刚刚接触电路图,感觉很复杂无从下手。我们就用星三角正反转电路这个经典案例简单分析一下,要想看懂复杂的电路图,首先要学会分析。就是把复杂的电路分解成自己认识的电路,然后连贯在一起。
两个基础的电路一定要熟练:自锁和互锁

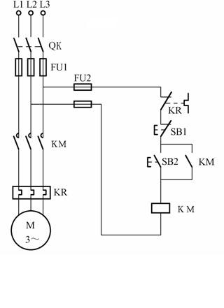
自锁
按下自复按钮开关SB2以后,接触器KM吸合。SB2复位以后,接触器KM通过自身的常开点持续吸合,这就是自锁。
要点:启动按钮并联KM的常开点。

互锁
互锁一般出现在正反转电路中,为了避免2个接触器同时吸合,2个接触器之间必须电气互锁。
要点:KM2的常闭点串KM1的线圈,KM1的常闭点串KM2的线圈。

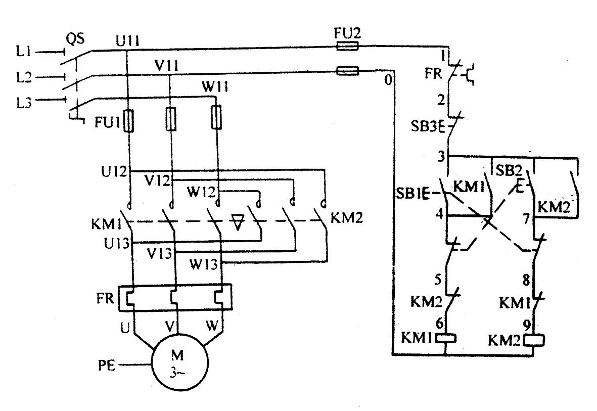
双重互锁
双重互锁控制电机的正反转更加的安全,这个电路里包含KM1和KM2电气互锁,SB1和SB2机械互锁,同时KM1和KM2都有自锁的效果。

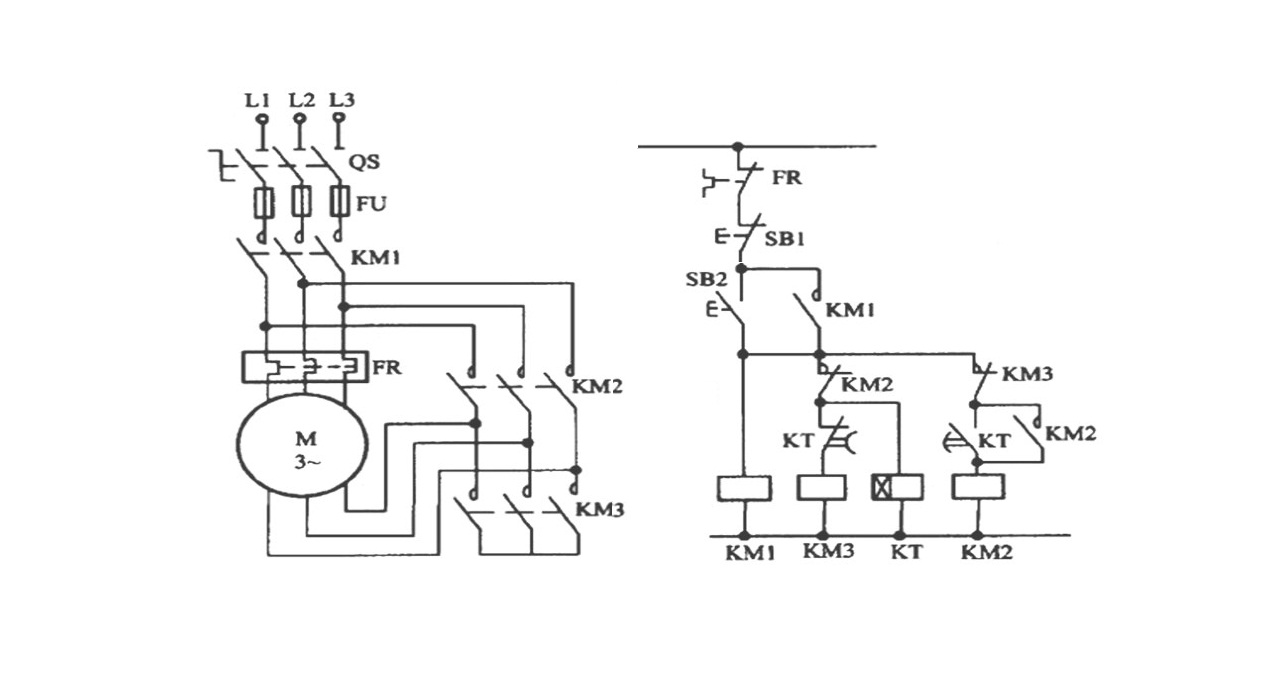
星三角
这是大家熟知的星三角降压启动电路,当然也可以分解成我们认识的电路。这个电路里包含KM1和KM2的自锁,KM2和KM3之间是互锁。

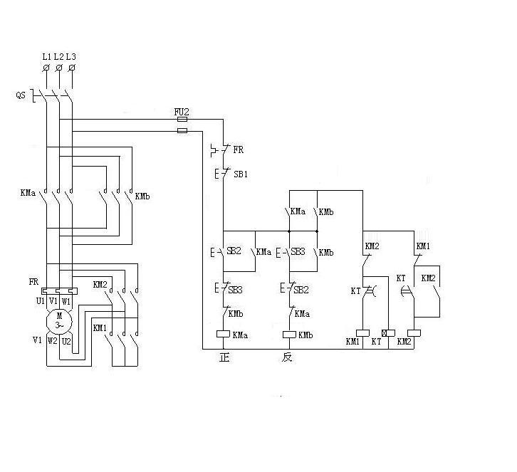
星三角正反转电路
这个电路看着复杂,其实是双互锁正反转电路和星三角结合在了一起。只要你把以上几个基础电路搞懂了,然后再看这个电路,你会发现so easy。

欢迎留言点评
(图片采集自网络)