创意无极限,仪表大发明。今天为大家介绍一项国家发明授权专利—一种具有电费计量功能的智能电表装置。该专利由沈阳工程学院申请,并于2018年8月14日获得授权公告。
内容说明
本实用新型涉及一种电表,尤其是涉及一种具有电费计量功能的智能电表装置。
发明背景
智能电表是智能电网的智能终端,它已经不是传统意义上的电能表,智能电表除了具备传统电能表基本用电量的计量功能以外,为了适应智能电网和新能源的使用它还具有双向多种费率计量功能、用户端控制功能、多种数据传输模式的双向数据通信功能、防*电窃**功能等智能化的功能,智能电表代表着未来节能型智能电网最终用户智能化终端的发展方向。智能电表是智能电网的智能终端,它已经不是传统意义上的电能表,智能电表除了具备传统电能表基本用电量的计量功能以外,为了适应智能电网和新能源的使用它还具有用电信息存储、双向多种费率计量功能、用户端控制功能、多种数据传输模式的双向数据通信功能、防*电窃**功能等智能化的功能,智能电表代表着未来节能型智能电网最终用户智能化终端的发展方向。
但是目前的电表结构简单,功能单一,尤其是在使用时不能将电费进行计算,只能显示出使用电量,另外,许多智能电表在突然断电的情况下,就不能及时的把数据保存下来,给人们带来很大的不便。
发明内容
本实用新型要解决的技术问题是克服现有的缺陷,提供一种具有电费计量功能的智能电表装置,从而解决上述问题。

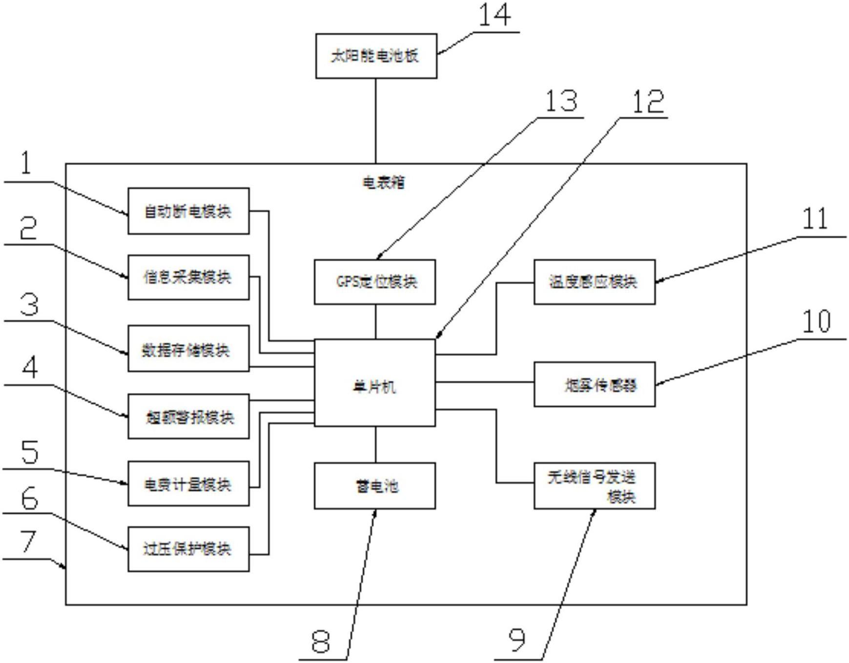
本实用新型所述一种具有电费计量功能的智能电表装置结构示意图
为实现上述目的,本实用新型提供如下技术方案:一种具有电费计量功能的智能电表装置,包括自动断电模块、信息采集模块、数据存储模块、超额警报模块、电费计量模块、过压保护模块、电表箱、蓄电池、无线信号发送模块、烟雾传感器、温度感应模块、单片机、GPS定位模块和太阳能电池板,所述电表箱内部设置有单片机,所述单片机与自动断电模块电性连接,所述单片机与信息采集模块电性连接,所述单片机与数据存储模块电性连接,所述单片机与超额警报模块电性连接,所述单片机与电费计量模块电性连接,所述单片机与过压保护模块电性连接,所述单片机与蓄电池电性连接,所述单片机与无线信号发送模块电性连接,所述单片机与烟雾传感器电性连接,所述单片机与温度感应模块电性连接,
所述单片机与GPS定位模块电性连接,所述电表箱外侧设置有太阳能电池板。作为本实用新型的一种优选技术方案,所述单片机与太阳能电池板电性连接;所述电表箱为不锈钢材料制成;所述单片机与服务器电性连接;所述单片机与智能设备电性连接;所述电表箱外侧设置有LED显示屏。
与现有技术相比,本实用新型的有益效果是:该种具有电费计量功能的智能电表装置,通过设置的自动断电模块,可以在温度过高的情况下自动切断电源,通过设置的超额警报模块,可以在电费超额的情况下对户主进行提醒,通过设置的电费计量模块,用于对电表产生的电费进行计费,通过设置的过压保护模块,可以对电表进行过压保护,通过设置的蓄电池,可以对电表提供电量,避免在突然断电的情况下,智能电表的数据会丢失,通过设置的无线信号发送模块,用于将电费数据发送至户主终端,通过设置的烟雾传感器,可以对户主房屋内的烟雾进行感应,在发生火灾的情况下进行警报,通过设置的GPS定位模块,用于对电表位置进行定位,通过设置的太阳能电池板,可以对蓄电池进行充电,结构科学合理,使用安全方便,为人们提供了很大的帮助。