
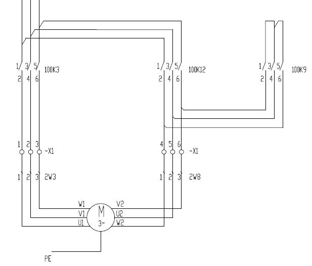
星三角启动主回路原理图
1、为什么采用星三角起动
星三角起动 是异步电机的一种启动方式,因为异步电机在启动过程中起动电流较大,所以容量大的电动机可以采用“星一三角形换接启动”。这是一种简单的降压启动方式,在启动时将定子绕组接成星形,待启动完毕后再接成三角形,就可以降低启动电流,减轻它对电网的冲击。这样的启动方式称为星三角减压启动,简称为星三角启动(Y-Δ起动)。
2、电气主回路介绍
100K3为主接触器,不论在启动还是正常运转都是接通的
100K9为星型接触器,为起动时间内把电动机三根尾端线短路
100K12为三角形接触器,为启动之后,把电机绕组首尾连接起来。即U1-U2,V1-V2,W1-W2三个绕组的三角形接法。
U1/V1/W1分别表示电动机绕组的三个同名端; U2/V2/W2分别表示电动机绕组的另三个同名端

3、 电工作业主要是更换电机后接线,接线前首先要把接线盒内的短接片拆除,然后将电机的三个接线端U1、V1、W1分别接入三相电源A、B、C,将另三个接线端W2、U2、V2也分别接入A、B、C即可。
特别注意 如果W2、U2、V2的相序对应不对就会产生反转、不转或缺相运行,严重时烧毁电机。所以接完线后要对照电路图进行检查、测量,确认无误再进行试车。