变频器厂家在变频器日常维护过程中,经常遇到各种各样的问题,如外围线路问题,参数设定不良或机械故障。如果是变频器出现故障,如何去判断是哪一部分问题,在这里略作介绍。
一、静态测试
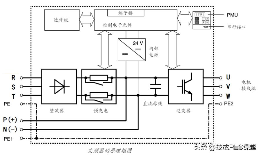
1.测试整流电路
找到变频器内部直流电源的P端和N端,将万用表调到电阻X10档,红表棒接到P,黑表棒分别依到R、S、T,应该有大约几十欧的阻值,且基本平衡。相反将黑表棒接到端,红表棒依次接到R、S、T,有一个接近于无穷大的阻值。将红表棒接到N端,重复以上步骤,都应得到相同结果。如果有以下结果,可以判定电路已出现异常。A、阻值三相不平衡,可以说明整流桥故障。B、红表棒接P端时,电阻无穷大,可以断定整流桥故障或起动电阻出现故障。

2.测试逆变电路
将红表棒接到P端,黑表棒分别接U、V、W上,应该有几十欧的阻值,且变频器各相阻值基本相同,反相应该为无穷大。将黑表棒接到N端,重复以上步骤应得到相同结果,否则可确定逆变模块故障。

二、动态测试
在静态测试结果正常以后,才可进行动态测试,即上电试机。在上电前后必须注意以下几点:
1.上电之前,须确认输入电压是否有误,将380V电源接入220V级变频器之中会出现炸机(炸电容、压敏电阻、模块等)。
2.检查变频器各接口是否已正确连接,连接是否有松动,连接异常有时可能导致变频器出现故障,严重时会出现炸机等情况。
3.上电后检测故障显示内容,并初步断定故障及原因。
4.如未显示故障,首先检查参数是否有异常,并将参数复归后,进行空载(不接电机)情况下启动变频器,并测试U、V、W三相输出电压值。如出现缺相、三相不平衡等情况,则模块或驱动板等有故障。5、在输出电压正常(无缺相、三相平衡)的情况下,带载测试。测试时,最好是满负载测试。
三、故障判断
1.整流模块损坏
一般是由于电网电压或内部短路引起。在排除内部短路情况下,更换整流桥。在现场处理故障时,应重点检查用户电网情况,如电网电压,有无电焊机等对电网有污染的设备等。

2.逆变模块损坏
一般是由于电机或电缆损坏及驱动电路故障引起。在修复驱动电路之后,测驱动波形良好状态下,更换模块。在现场服务中更换驱动板之后,还必须注意检查马达及连接电缆。在确定无任何故障下,运行变频器。

3.上电无显示
一般是由于开关电源损坏或软充电电路损坏使直流电路无直流电引起,如启动电阻损坏,也有可能是面板损坏。
4.上电后显示过电压或欠电压
一般由于输入缺相,电路老化及电路板受潮引起。找出其电压检测电路及检测点,更换损坏的器件。
5.上电后显示过电流或接地短路
一般是由于电流检测电路损坏。如霍尔元件、运放等。

6.启动显示过电流
一般是由于驱动电路或逆变模块损坏引起。
7.空载输出电压正常,带载后显示过载或过电流该种情况
一般是由于参数设置不当或驱动电路老化,模块损伤引起。
免责声明:本文转自网络,版权归原作者所有,如涉及作品版权问题,请及时与我们联系删除,谢谢!
整理了一期 变频器说明书大全
对于电气人来说
查资料看手册那是家常便饭,
这份资料包含 1120册
115家品牌变频器说明书
▼






获取方式
点赞+关注
移步后台私信【变频器】即可获得
如何获取 电气热门资料?
操作指引如下!
