数控液压折弯机主要用于工件的折弯加工,由机架、滑块、工作台、液压缸、液压比例伺服系统、位置检测系统、数控系统和电气系统组装而成。该折弯机在空载速度、工作速度和回程速度工况下,始终能保持滑块的位置同步(与工作台平行),并能在行程终点处实现高精度的定位。因此广泛用于汽车、造船、集装箱、工程机械、建筑机构、金属结构、灯杆及电力杆等行业的构件折弯加工。
下面我们会对数控液压折弯机的液压系统进行分析,对工进无压力等故障的可能原因进行梳理,介绍充液阀工作原理和故障排查。
1、故障描述
数控液压折弯机运行时,滑块在数控系统和液压伺服系统的控制下,完成一次行程需要经过以下6个阶段:快速下行、减速下行、压料并保压、卸压、快速上行以及停止在上死点。本文为分析方便,将6个阶段合为3个阶段,即快进、工进及快速回程(快退)。
现在该折弯机在工作中出现的故障现象是:滑块可快速下行,但在压料时压力明显不足,无法完成折弯作业。
2、液压系统概述

系统液压原理:
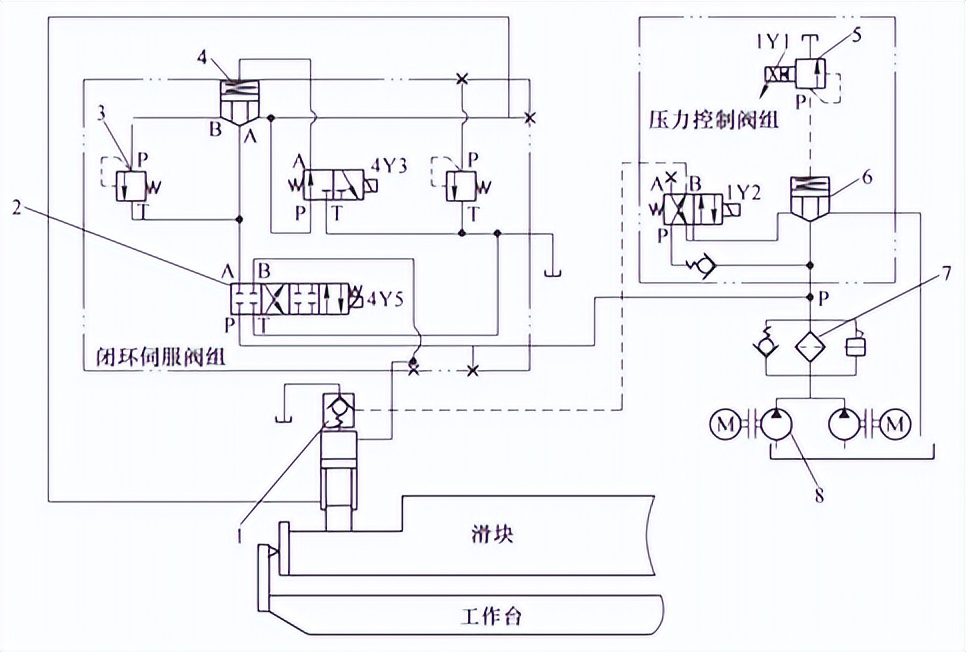
1—充液阀 2—比例伺服阀 3—溢流阀 4—插装阀1 5—比例溢流阀 6—插装阀2 7—滤油装置 8—液压泵
(1) 滑块快速下行(快进)
4Y5(交叉)、4Y3得电,液压缸下腔的油液很快经插装阀1、比例伺服阀回到油箱,同时失去支撑滑块所需要的油压。滑块的自重带动活塞快速下降,液压缸上腔瞬间形成负压,“吸开”充液阀,大量油液由油箱经充液阀进入液压缸上腔,滑块快速向下运行。
(2) 工进加压
当滑块下行至转换点后,4Y3失电,插装阀关闭,液压缸下腔的油经溢流阀产生压力,使滑块不能自由下落。此时1Y1得电,使比例溢流阀建立系统压力,1Y2得电,充液阀关闭,油液经比例伺服阀进入液压缸上腔,迫使滑块向下运动,完成压料动作。
(3) 滑块快速回程(快退)
4Y3得电,插装阀1开启,4Y5得电(直通),此时油泵输出的油经比例伺服阀、插装阀1进入液压缸下腔,且1Y1保持得电,比例溢流阀继续建立压力。同时,1Y2失电,充液阀在控制油路压力作用下开启,液压缸上腔的油液经充液阀(大量)快速回到油箱,滑块完成快速回程动作。
3、故障分析与排查
根据故障现象,分析液压系统原理图可知,折弯机工进无压力,推测故障原因如下。
故障原因:
1) 压力控制阀组中比例溢流阀的1Y1电磁铁未得电,此时比例溢流阀为普通溢流阀,系统不能建立起足够的压力。
2) 压力控制阀组中插装阀2的锥孔磨损或密封失效等,阀口未关闭,导致系统建压时,油液经过该插装阀口,直接回到油箱,系统无压力。
3) 充液阀阀口不能正常关闭、阀芯损坏或密封失效[2],液压缸上腔经充液阀内腔与油箱互通,折弯机工进时,油液从液压缸上腔经充液阀直接回到油箱,导致压力不足。
根据从简到难逐一排除法,故障点排除过程如下。
故障排查:
1) 检查压力控制阀组中的比例溢流阀是否正常得电。折弯机工进状态下检查该比例溢流阀,触头1Y1灯亮,且比例溢流阀正常动作,排除比例溢流阀故障。
2) 检查压力控制阀组的插装阀2。拆卸插装阀2,检查锥孔磨损情况,并清洗阀芯后重新安装,折弯机工进仍压力不足,可暂时排除插装阀故障。
3) 检查充液阀控制油路电磁换向阀。折弯机工进时,该电磁换向阀处于关闭状态,指令充液阀关闭,电磁换向阀无异常。
4) 检查充液阀。拆卸充液阀,发现充液阀阀端部锁紧螺栓松动脱落,先导阀芯损坏,导致先导阀口处于常开状态,充液阀无法紧闭,至此发现故障原因。