人类对膜的认识和研究具有悠久的历史,而对膜分离技术的研究只是从20世纪30年代后才开始的,50年代后开展更深入广泛的研究,并获得迅速的发展。其主要标志是各种类型有实用价值的合成膜纷纷出现,各种膜分离过程陆续被确立,并在海水淡化、苦咸水淡化、工业给水处理、纯水制备、各种工业废水处理以及某些特殊化工过程中得到推广和应用。膜分离技术发展非常迅速,也是中水回用、污水资源化的一种重要手段。所产生的回用水可用于工业、回灌地下水、农业灌溉及生活杂用水,在缺水地区可作为饮用水。膜技术被称为“21世纪的水处理技术”,已受到越来越多的水处理工作者的关注。目前膜法已经广泛地应用于食品、石油、医学、电力等行业,国家标准《污水<回用设计规范》(征求意见稿也将膜技术列为深度处理中优选技术之一。
膜分离技术作为高科技领域中一门新兴学科,其潜在的应用领域远远还没有被认识和发现,更没有得到应有的重视。今后随着对生物膜过程机理的研究和认识,随着仿生学的发展,模拟合成出具有生物膜功能的人工膜模,将会使膜分离技术进入更新的阶段,使这门新兴的化工分离技术在更多的领域中得到推厂 和应用。新兴的膜法水处理技术,将会在解决当今世界性水资源危机中发挥它的突出作用。
膜分离技术是指利用人工合成的高分子膜使溶剂与溶质或微粒隔断,在膜两侧使水与水中成分或水中各类成分之间的运输推动力形成差异,把预去除的成分分离出去的方法。与传统过滤器不同之处是,膜可以在离子或分子范围内进行分离,不需发生相的变化和添加助剂。

以电动势为推动力的方法有电渗析和电渗透,其中使溶质通过膜的方法称为渗析,使溶剂通过的称为渗透;以压力差为推动力的有压力渗析 反渗透(reversed osmosis,RO)、超滤(UF)、微滤(MF)、纳滤(NF)等;以浓度差内推动力的有扩散渗析和自然渗透。膜技术属于物理分离,不发生相变,能量转化率高,分离效率高,节能效果好,操作简单,易于实现自动化,是很有前途的水处理技术。
膜过滤过程中通常希望膜具有良好的力学性能、高的膜通量和高的选择性。后两个要求是相互矛盾的。高选择性以小的孔径获得,小的孔径引起较大的水力阻力和较低的膜通量。膜通量与开孔率成正比,膜的孔径分布范围使膜的选择性变差,最理想的膜的物理结构是厚度薄、孔径范围窄、表面孔隙率高。膜分离性能可根据膜的孔径或截留分子量(MWCs)大小来衡量,较小孔径或MWCs小的膜可去除较小分子量的污染物。由于分子的形状和极性影响到膜的截留,MWCs也只是衡量的大致标准。在膜分离过程中推动力和膜本身的特性是决定膜通量和膜的选择性的基本因素。电渗析、反渗透主要去除水中离子、小分子物质;超滤、微滤主要去除水中大分子物质,纳滤介于反渗透和超滤之间,传统的过滤主要是去除水中悬浮物及颗粒物质。
膜可以是液相、气相、固相,目前使用的多是固相膜。制造膜的材料为有机聚合物、陶瓷及其他材料。有机聚合物如醋酸纤维素、聚丙烯腈等是最普遍的合成材料,机械强度差,对环境条件的适应范围小,易受细菌的污染;以聚砜为主的第二代膜,对温度的适应范围大,抗腐蚀和抗氧化性强;第三代则是陶瓷膜 具有更好的稳定性,机械强度大,耐高温等。陶瓷膜只有管式组件,能处理含较大悬浮物的水而不堵塞,但过滤面积小,初期投资大。膜从形态上分为均质膜和非对称膜两类。非又对称膜是使用最广泛的分离膜,一般由两层组成,其表层很薄,起分离作用,可以是致密的 也可是多孔的;下面一层较厚,起支撑作用,是多孔的。
膜组件包括平板式、管式、卷式和中空纤维,管式和中空纤维的过滤面积大。中水处理中往往含有大量的微细颗粒和悬浮物质,为防止堵塞,最好选用管式和中空纤维,目前大多采用中空纤维,少数是陶瓷膜。并采用不同的运行方式,若要提高脱盐水平可采用串联方式,若要增加处理水量则采用并联方式。
膜法技术在我国中水回用中得到了一定程度的应用,但不普遍。在国外起步较早,如在20世纪60年代在马萨诸塞州克林顿城的二级出水进行电渗析深度处理的试验投运;加利福尼亚州橘县也用此技术处理二级出水。用反渗透技术处理二级出水则更多。在深度处理过程中,水中的铁、锰、硅等氧化物与氢氧化物或水中的胶体使水通量下降,需频繁冲洗或换膜,导致制水成本上升。水通量降低的原因是浓差极化和膜污染。水中的有机物和胶体积累在膜面,生成浓差极化层而产生浓差极化,膜阻增加,产水量下降。解决的方法是反冲洗,是可逆转的。膜污染是指在膜过滤过程中,污水中的胶体粒子、微粒或溶质分子与膜表面发生物理化学作用,或因浓差极化使某些溶质在膜表面超过其溶解度及机械作用而引起的在膜表面或膜孔内留滞、沉积,造成膜孔径变小或堵塞,降低膜通量,分离性能发生变化的现。采用水力、化学清洗很难恢复,是不可逆转的。原水的溶解性有机物,特别是腐殖酸类有机物是膜污染的主要因素,应用膜处理前必须采取预处理工艺。
膜组件部分从构型上分管式、卷式、板框式和中空纤维式。按膜的化学组成分为无机膜有机膜;按孔径大小分微滤膜和超滤膜;按膜过滤时的驱动方式分加压型和吸压型。本书按工作压力来分类做介绍。
反映可微滤、超滤、纳滤、反渗透等膜分离技术的基本情况。
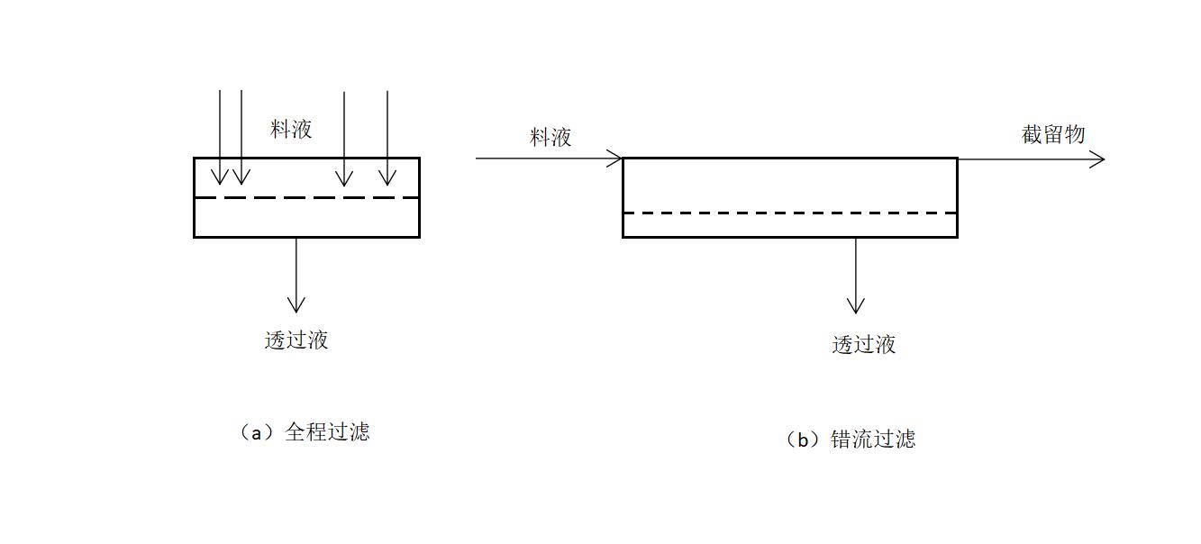
膜过滤有两种操作方式:全程过滤(full-flowfiltration)和错流过滤(cross-flow filtration)。全程过滤所操作时间延长,膜污染加剧,膜的渗透速率下降,因此,必须周期性清洗膜表面或更换膜,是间歇式工作。错流操作中,料液流经膜表面时产生的剪切力把膜表面上滞留的颗粒带走,可有效地控制浓差极化和滤饼堆积,可长时间操作并保持较高的膜通量。污水处理中一般用错流操作。

一、反渗透
反渗透(RO)是一种高效节能技术,将进料中的水和离子分离,达到纯化和浓缩的目的,无相变。一般不需加热。工艺过程简单,能耗低,操作和控制容易,使用范围广。反渗透膜只允许特定物质通过,其他物质部分或全部被截留。膜的溶质分离和渗透水通量取决于所选择的膜材料、膜制备方法、膜的结构。
1960年美国加利福尼亚大学研制出世界上第一张可实用的反渗透膜,标志着现代膜科学技术的诞生和膜工程技术的开始。最初,RO技术是一种较为经济的海水淡化技术,随后逐渐应用到水处理、化工、生物制药、环境保护等方面。
我国在1979年将此技术应用到电厂的水处理,近年来,由于纯净水商品的市场作用, RO进入到民用给水领域呈方兴未艾之势。
美国最早在污水深度处理中应用RO技术,将城市二级出水应用此技术深度处理后供给分布在大城市周围的、消耗大量工业用水的工厂,有的供大型建筑物、家庭生活洗涮用水。日本也提出RO技术作为中水回用的深度处理方法。
我国也进行了不同程度的研究与应用,由于环境保护意意识的加强及政府环保法律的要求越来越严格,因此,RO技术在污水处理、中水回用中有广泛的应用前景。
反渗透是在压力(1~10MPa)下,截流组分为0.1~1nm小分子溶质,使溶液中的水通过反渗透膜,达到分离、纯化、提取、浓缩的目的,它可有效地去除有机物、胶体、病毒、细菌。净化工艺被破坏时,仅降低了装置的出水量,净化效果未变。目前,膜组件的生产已相当成熟,膜的脱盐率高达99.3%,透水量大大增加,抗污染、抗氧化能力加强,设备的运行管理较为简单;膜性能的提高,高压泵和能量回收装置的效率也不断提高。
反渗透中水的回收率在75%左右,COD、BOD去除率率85%以上,同时脱除含氮化合物、氯化物和磷。使用时应有必要的预处理工艺,防止膜堵者塞,可采用过滤、活性炭吸附等预处理工艺。
1.RO膜的分类与特性
RO膜按材料分,可分为由乙酸纤维或三乙酸盐构成的纤维素类膜和由多种化学聚合物形成的非纤维素类膜。按其结构分,可分为非对称结构膜和复合膜。RO膜所需的三个基本性质为:高透水率、对大多数水溶性组分的渗透性相当低及具有良好的成膜性能。
(1)膜分离的方向性膜的致密表与高压盐水接触,才能达到脱盐的效果,压力越高,膜的透水量、脱盐量越高;若是多孔支撑层与高压盐水接触,脱盐率明显下降,甚至不能脱盐,说明了膜的方向性,应用时不能反向使用。
(2)膜分离的选择性膜对水中的离子和有机物的分离的选择性有几个特点:对有机物的分离性优于无机物;对电解质的分离性优于非电解质;气体容易通过膜,但对氨、氯气、硫化氢、氧气、二氧化碳等的去除率很低;对无机离子的去除率与离子状态中的水合数及水合离子的半径有关;对弱酸的去除率较低,如有机酸、硼酸的去除率很低。
复合膜是近年来开发的一种新型反渗透膜,它是由薄而致密的复合层与高孔隙率的基膜复合而成的。复合层可选用不同的材质改变莫表层的亲和性,因而可以有效地提高膜的分离性与抗污染性;支撑层和过渡层可以做到孔防原率高,结构可随意调节,材质可与复合层相同或不同,因而,可以有效地提高膜的通量、不为学性能和稳定性等。它的膜通量(透水率)在相同条件下,一般比非对称膜高约50%~100%。
2.膜的性能参数指标
透水量大,脱盐率高;稳定性好,抗水角军、耐酸碱,抗微生物侵袭;机械强度好。被压密、压实作用小;使用寿命长,性能衰减小; 价格便宜,原料易得。其中透水量和脱盐率是关键参数。操作参数是料液的流速、溶质的漆农度和种类、两侧的压力差、温度、pH值和悬浮物浓度。任何膜过程产生两股物质流:渗透透流、截留物或浓缩物。膜的性能常用三个参数进行评价。
3.设计中应注意的问题
在设计中应选择衰减系数小的膜,要注意其预处理系统的设计、冲洗系统与化学清洗系统的设计、后处理系统的设计、预处理的目的是延长膜的寿命;防止膜污染;保证系统的去除性能和回收率。其程度取决于膜组件的类型、料液组成、要求系统达到的性能。预处理是将对膜有害影响的各种因素消除或降低到最低程度,包括悬浮物的去除,调整pH值和温度,去除乳化油、浮油等,防止水中的微生物、胶体及其他颗粒、无机溶质离子等物质在膜面结垢,一般可通过混凝沉淀、活性炭吸附、加酸等方式去除。
4.反渗透的工艺
布置方式采用单程式、循环式和多级串联式。
单程式中,原水一次通过反渗透膜装置分别以浓水和淡水排走,常通过提高流速来防止浓差极化所造成的透水量减少和膜污染。在循环系统中,一部分浓水回流到原水池中,并和新补充的水混合作为供水,可提高回收率。处理水量大时,改为串联式,淡水不断流走,为变成一定的流速尽可能地抑制膜表面的浓差极化提高回收率,膜组件应逐渐减少。

二、超滤
超滤(UF)膜由不对称的聚合(CA)膜扩大到聚砜(PSF)聚*腈丙**(PAN)、聚偏氟乙烯、纤维素脂等各种材质。通过“七五”“八五”攻关,取得了很大的进展,但与国外相比,还存在着品种少、截留率低、通量小等问题,而且成本较高。
超滤膜多为不对称结构,表层极薄,通常小于1μm,表层上有一定尺寸的孔径,它是实现膜分离功能的关键。表层下部是较厚的具有指状或海绵状的多孔支撑层。
UF膜在操作过程中,压力较低,为70~200kPa,微滤与超滤的区别是孔径大小不同,前者孔径大于01μm,后者孔径范围在0.01~01μm,截留相对分子质量范围5x102~5 x106。在压力作用下,原料液中的溶剂和小的溶质粒子从高压料液侧透过膜到低压侧,而大分子及微粒组分被膜阻挡,料液逐渐被浓缩后以浓缩液排出。按照这种分离机理,超滤膜具有选择性。表面层的主要作用是形成具有一定大小和形状的孔,它的分离机理主要是靠物的筛分作用。高压原水与表层接触,原水中粒径大于表层平均孔径的大颗粒被截留,小于的则通过UF膜进入水中,大颗粒物质主要是胶体、水中的大分子、细菌、蛋白质、病毒等,可降低水中磷酸盐含量,表明了UF膜具有方向性。
超滤膜对溶质的分离过程主要有如下3个。
① 在膜表面及微孔内吸附(一次吸附)。
② 在孔中停留而被去除(阻塞)。
③ 在膜面的机械截留(筛分)。
有时也发现,某些粒径小于表层平均孔径的小颗粒也被截留下来。从理论上讲,它们不被截留才是符合膜孔筛分机制的,此现象说明了UF膜的分离机制是膜表层孔径的机械筛分和膜表面的化学特性引起的筛分同时作用的结果。更全面的解释应该是膜的孔径大小和膜表
面的化学特性等,分别起着不同的截留作用。 索里拉金博士认为“不能简单地分析超滤现象。孔结构是重要因素,但不是惟一因素,另一重要因素是膜处理废水的处理要求及再用目的。”
1.性能与特征
超滤膜的结构是非对称性膜,由一层很薄的具有一定孔径的表皮层(活性层)和一层较厚具有海绵状和指状结构的多孔层组成。活性层在传质中起到选择性的筛分作用,基本上决定了膜的分离性能。支撑层起到活性层的载体作用,基本上不影响膜的分离性能。具有如下特征:无相际间的变化,可在常温下进行,能耗低;设备体积小,结构简单,投资小,工艺流程简单,易于操作管理,物质不发生质的变化,适合热敏感性物质的处理;可将不同分子量的物质分级分馏;适合稀溶液中微量大分子物质的回收和低浓度大分子物质的浓缩;使用过程中无杂质脱落。
不对称聚合膜又可分整体不对称结构和组合不对称结构。整体不对称膜的活性层和下部支撑结构是由同样的材料构成,组合不对称膜是将一层均质的尽可能薄的聚合物涂抹在微孔结构上,可以由不同的聚合物分别对有选择性的活性膜和多孔支撑层进行优化。
由不对称工艺(L-S)制得的超滤膜,横截面都具有不对称性结构,但平板膜和管式膜具有外加支撑体,中空膜则依赖自身支撑,没有外加支撑体。可制成单向的外压膜(致密层在中空纤维外表面)或内压膜(致密层在中空纤维内表面),而且还可制成双向膜(致密层在中空纤维外、内表面)。双向膜的特点是水流阻力系数偏大,但反冲洗过程中抗阻塞的能力也大为提高,膜的清洗效果好。
此外,膜的成孔结构上,有指状和海绵状膜,一般指状孔膜的阻力较小,在相同当量孔径下,透水速度较大,抗压性能差,海绵状膜与此相反。
在膜两侧的压力差为驱动力,在一定压力下,当水流膜表面时,只允许水、无机盐及小子物质通过膜。阻止水中悬浮物、胶体、蛋白质和微生物等大分子通过,以达到溶液的净化、分离、浓缩的目的。
选择时应注意材质、强度、透水及截留性能的选择。即水和小分子透过速率快;膜的机械强度好;膜的截留性能、敏锐度高;抗溶剂溶解及抗侵蚀能力强;对被截留物质的吸附性极小。多数情况下板式结构适用于溶液的初级浓缩,管式结构用于较高浓度溶液的浓缩分离及废水处理,卷式和中空纤维式多用于水质净化工程。
2.超滤的基本原理
索里拉金认为,可以把超滤膜看作具有较大平均孔径的反渗透膜。超滤膜的物理结构具有不对称性,实际上可分为两层,一层是超薄活化层,孔径为50~20.0nm,对溶液的分离起主要作用;另一层是多孔层,孔径约0.4pm,具有很高的透水性。有许多学者从不同角度分析和探讨了过滤的原理。索里拉金认为,超滤是一种筛孔过滤过程,膜的分离特性由溶质一溶剂一膜材质的相互作用决定,相互作用包括静电力、范德华力、氢键力:溶质分子膜的表面或膜孔壁上受到排斥或吸引都将影响到膜对溶质的分离能力,溶质分子尺寸与膜孔尺寸的相对大小也将影响到膜的分离效果。
Lacey认为溶质被截留的原因是溶质分子过大,不能进人膜孔;或者摩擦力的存在使大子溶质在孔中的流动所受到的阻碍大于溶剂。该理论认为大分子溶质不能百分之百的截留主要是因为膜孔径有一定的分布。但可由此预测到,膜的透水量与操作压力成正比,与溶质的截留率无关。
超滤膜的微孔孔径约在0.005~0.1pm,介于微孔滤膜与反渗透膜之间,所以,有人提出了超微过滤和疏松反渗透的新建议。所以,超滤不可能是单纯的物理筛分过程。特别是超滤处理的多是大分子有机物、蛋白质、胶体等,这些物质与膜材料间的相互作用产生的物化影响不能忽视,在这种情况下,超滤过程同时存在三种情形:溶质在膜表面及微孔孔壁上产生吸附;孔径大于膜孔径的溶质在膜表面被截留,实现筛分;粒径与膜孔径差不多的溶质在孔中截留,引起堵塞。

3.性能参数
超滤膜的性能包括透水通量、孔分布、平均孔径、表面特性、机械强度、对溶质的截留能力、膜的透水通量、孔结构、化学稳定性等,其中孔结构和表面特性影响到膜污染、膜渗透流率及膜的分离性能。
超滤(UF)在某一压力下运行时,Cm就会逐渐累积,导致大分子物质在膜面生成胶,此时溶质浓度称为凝胶浓度Cg。超滤法分离中,主体溶液带到膜表面的溶质,被膜截留而累积增多,所以在膜表面处的溶质浓度变得比原主体溶液浓度高得多,这种现象称为浓差极化。在此浓差的推动下发生反向扩散(从膜面向主体溶液扩散),即UF的浓差极化,它是对膜透过现象产生很大影响的因素之一。当膜面上溶质浓度增加到一定值时,在膜面上会形成一层称为凝胶层的非动层,这个凝胶层对膜的透过通量有很大阻力,因而膜的透过通量急剧下降,这是超滤过程中一个很大的问题。
浓差极化和凝胶浓度的存在,使得UF的透水通量不断下降,冲洗后虽可恢复原来的水平,但很快又出现下降,尤其在中水深度处理时,凝胶化现象或浓差极化现象造成透水通量逐渐衰减,在设计时应事先考虑,使膜面按水流流动方式的设计尽量能减少膜面浓度Cm,一般不能达到浓度Cg。
选择微滤膜和超滤膜时应注意优选截留分子量小和透水量高的膜。虽然微滤(MF)比 UF孔径大,但UF膜的污染多在表面,透水量下降程度不大。
在利用UF膜进行单元操作时应发挥其分离胶体、SS等颗粒物的优势,特别是去除消毒副产品前体及天然有机物上的优势,并与其他单元操作组合,如与PAC结合,PAC吸附水中的有机物,UF膜面上就不会结垢,进 一步截留未被PAC吸附的有机物,强化了UF膜的功能,UF截留的PAC颗粒所形成的滤饼,滤阻小,孔隙大,容易通过反冲洗清除。
4.工艺
超滤装置和反渗透装置相类似,主要膜组件有板框式、管式、螺旋式、毛细管式、棒条式及中空纤维式等。板框式组件首先应用于大规模超滤和反渗透系统,这种多孔膜支撑材料以及形成料液流道的空间和两个端重叠压紧在一起,料液由料液边空间引入膜面,所有板框式组件应在单位体积中提供大的膜面积,这种组件与管式组件相比控制浓差极化比较困难。特别是溶液中含大量悬浮固体时,可能会使料液流道堵塞。在板框式组件中被污染的膜通常要拆开清洗或用机械清洗,而且比管式组件需要更多的次数。但是,板框式组件的投资费用和运行费用都比管式组件低。
管式膜组件首先用于反渗透系统,这种组件明显的优点是可以控制浓差极化和结垢。因它的投资和运行费用都高,已在很大程度上被中空纤维式和螺旋式组件所代替,但是在超滤系统,管式组件一直在使用着,这主要是由于管式系统对料液中的悬浮物具有一定承受能力,它很容易用海绵球清洗而不用拆开设备清洗。管式膜组件的主要优点是能有效地控制浓差极化,较大范围内调节料液的流速,膜生成污垢后容易清洗。其缺点是投资和运行费用都高,单位体积内膜的比表面积较低。
根据料液和滤出液的流道,可设计成几个螺旋式线组件连接起来,这样单位体积中膜的比表面积高,而且投资和运行费用低。但这种装置难以不有效地控制浓差极化,甚至在溶液中只含有中等浓度的悬浮固体时,也会发生严重的结垢。因因此,超滤系统中螺旋式组件的使用受到了限制。近年来根据不同的物料来选择膜组件的隔网,控制流道间距,使上述问题得以解决。
毛细管式膜组件系统由具有直径05~15mm的大量毛细管膜组成。料液通过毛细管中心而滤出液沿毛细管壁下降。由于这种膜是用纤维纺纱工艺、毛细管没有支撑材料,因此其投资费用较低。该系统也提供了良好的供料控制条件,且单位体积中膜的比表面积较大,但是操作压力受到限制,而且系统对操作出现的错误比较敏感。当毛细管的内径非常小时毛细管的堵塞可能也是个问题。总之,料液必须进行有效的预过滤处理。
超滤的基本操作有间歇式操作和连续式过滤操作两种方式。间歇式操作常用于小规模生产,从保证膜透过通量来看,这种方式效率最高,因为膜始终可保证在最佳浓度范围内进行操作。在低浓度时,可得到很高的膜透过通量。连续式超滤操作常用于大规模生产,由于需要分离物料的生产量常比控制浓差极化所需的最小流量还还小,因此运行时采用部分循环方式,而且循环量常比料液量大得多。其运行方式可分为循环式、连续式和部分循环连续式
按组件的组合排列分为一级一段、一级多段和多级工艺等 (见图8-4)。溶液升压后一次通过超滤组件叫一级一段,如浓缩液直接进入下游组件称为 级二段,继续下去可类推。如果透过液升压后进入下游组件称为二级,继续升压送入下游组件则为三级。

超滤过程是动态过滤,在泵推动力的作用下,会在超滤膜的表面产生两个分力,一个是平行与膜面的切向力,它的存在把被截留在膜表面的物质冲开,随水流排出,一个是与膜面垂直的法向力,在它的作用下,水分子透过膜面与被截留分子分离。两种分力的存在使得在膜的表面不易产生浓差极化,不易形成吸附沉积层。因此在超滤过程中,透水速率的减慢比较缓慢,其运行周期相对延长。但超滤达到了一定的运行时间后,截留物的增多或浓差极化层逐渐变厚,透水速率还是会明显下降。此时,可增加溶液切向流速,降低膜面法向压力,进行短时间冲洗,就会使透水速率得到较好的恢复。如此操作可充分利用超滤膜的性能,直到这种冲洗方法失效,才将超滤膜取下进行化学冲洗。这两种冲洗方式称为等压冲洗,即膜的两侧无压力差的冲洗。在超滤系统中采取反冲洗(膜两侧存在压力差的冲洗),其冲洗效果更好,但装置结构复杂,投资较大。

综上所述,超滤技术在进行溶液分离时,存在着浓差极化、溶质与膜发生相互作用的因素,使其工作情况较为复杂。超滤膜的透水速率及溶质的截留率与工作溶液的浓度、温度、回流比、压力、pH值等有关。
(1)料液流速 提高料液流速对防止浓差极化、提高设备处理能力有利。但增大压力使
工艺过程能耗增加,结果导致费用增大。可在液流通道上设湍流促进材料,或采用振动的膜支撑物,在流道上造成压力差等方法,来改善流动状态,控制浓差极化,从而保证超滤组件的正常运行。

(2)操作压力走超滤透过通量与操作压力的关系决定于膜和边界层的性质。在实际操作过程中往往后者控制着超滤透过通量。在用渗透压模型时,膜透过通量与压力成正比,而用凝胶化模型时,膜透过通量与压力无关。此时的透过通量称为临界透过通量。实际中超滤操作应在临界透过通量附近进行,除了克服透过膜的阻力外,还要克服通过膜表面的流体压力
损失。
(3)温度操作温度主要决定于所处理料液的化学性质、物理性质、生物稳定性,应在膜设备和处理物质允许的最高温度下进行操作,因为高温可以减少料液的黏度,从而增加传质效率,提高透过通量。
(4)操作时间随着超滤过程的进行,浓度极化在膜表面上形成了浓缩的凝胶层,使透过通量下降。其透过通量随时间的衰减情况与膜组件的水力特性、料液的性质和膜的特性有关,当超滤运行一段时间后,就需要进行清洗,这段时间称为一个运行周期,运行周期的变化与清洗情况有关。
(5)进料浓度 随着超滤过程的进行,料液(主体液流)的浓度增高,此时黏度变小,
边界层厚度扩大。这对超滤来说无论从技术上还是经济上都是不利的,因此对超滤过程主体液流的浓度应有一个限制,即最高允许浓度。
(6)料液的预处理为了提高膜的透通量,保证超滤膜的正常稳定运行,在超滤前需对料液进行预处理,虽然超滤的预处理过程不像反渗透过程那样严格,但也是保证实现超滤正常运行的关键。常用的预处理方法有过滤、化学絮凝、消毒、活性炭吸附等,根据料液的性质和需要进行选用。
5.膜的寿命及清洗
膜的寿命是膜在正常使用条件下可以保证膜使用的最短时间,一般在规定的料液和压力下,在pH值允许的范围内,温度不超过60℃时,超滤膜可使用12~18个月。当然超过规定的条件时,会使膜的寿命缩短。
膜必须定期进行清洗,以保持一定的膜透过通量,并延长膜的寿命。清洗方法一般根据膜的性质和处理料液的性子来确定。通常和反渗透膜相类似,即先以水力清洗,而后根据情况采用不同的化学洗涤剂进行清洗。例如食品工业中蛋日日质沉淀可以用溶剂或磷酸盐、硅酸盐为基础的碱去垢。膜表面由无机盐形成的沉淀可用E OTA之类的鳌合剂或酸、碱加以溶解。对于不同的膜组件,可以选用不同的清洗方法,如管式组件可以用海绵球进行机械清洗,中空纤维式组件可以用反向冲洗等。对于食品工业用膜还需进行消毒处理(用NaOCI和HO等)。
理想的超滤应尽量减少溶质在膜表面及膜孔壁上的吸附与堵塞,应用超滤技术分离含大分子有机物的溶液时,除选择适当的孔径外,一定要选用与被分离溶质间相互作用弱的超滤膜。
三、微滤膜过滤
微滤膜过滤(microporous filter,MF)与反渗透、超滤均属压力驱动型膜分离技主要去除微粒、亚微粒和细粒物质。微滤膜过滤多用于半导体工业超纯水的终端处理、反透的首端预处理、在啤酒与其他酒类的酿造中,用以去除微生物与异味杂质等
滤膜常用的聚合物材料有聚碳酸酯、纤维素酯、聚偏二氟乙烯、聚砜、聚氯乙烯等目前在反渗透、超滤和微滤三种膜分离技术中,以微滤的应用最广,据1993年世界分离市场统计,RO占9.0%,UF占8.066%,而MF占35.0%,由此可见MF在膜分离技术中的地位是绝对不容忽视的。
1.微孔过滤原理
微孔过滤是以静压差为推动力,利用筛网状过滤介质膜的“筛分”作用进行分离的膜过
程,其原理与普通过滤相类似,但过滤的微粒很小,因此又称其为精密过滤,是讨滤技术的最新发展。
微孔滤膜具有比较整齐、均匀的多孔结构,它是深层过滤技术的发展,使过滤从一般只有比较粗糙的相对性质过渡到精密的绝对性质。在静压差作用下,小于膜孔的粒子通过滤膜,比膜孔大的粒子则被截留在膜面上,使大小不同的组分得以分离。
2.微孔过滤的截留机理
叶凌碧等通过电镜观察认为,微孔滤膜的截留作用大体可分为以下几种。
(1)机械截留作用指膜具有截留比它孔径大或与孔径相当的微粒等杂质的作用,即筛分作用。
2)物理作用或吸附截留作用如果过分强调筛分作用就会得出不符合实际的结论,普什(Pusch)等人认为,除了要考虑孔径因素外,还要考虑其他因素的影响,其中包括吸附和电性能的影响。
(3)架桥作用 通过电镜可以观察到,在孔的入口处,微粒因为架桥作用也同样可以被
截留。
(4)网络型膜的网络内部截留作用这种截留是将微粒截留在膜的内部而不是在膜表面。
由此可见,对滤膜的截留作用来说,机械作用固然重要,但微粒等杂质与孔壁之间的相互作用有时较其孔径大小显得也很重要。

3.微孔滤膜的特性
过滤介质一般可分为深层过滤介质和筛网状过滤介质两种。在常规过滤介质中,如滤纸、布、毡、砂石等,它们呈不规则交错布置的多孔体,孔形极不整齐,无所谓孔径大小。而筛网状过滤介质,具有形态整齐的多孔结构,过滤时使所有比网孔大的粒子全部拦截在膜表面上,其特点如下。
①微孔过滤膜常用纤维素或工程塑料制成,膜内孔径是比较均匀的贯穿孔,孔隙率占总体积的70%~80%,能将液体中大于额定孔径的微粒全部阻拦,过滤速度较快。
②微孔滤膜是均一的连续的高分子多孔体,过滤中不会遇到滤材污染滤液的问题,也不会因压力升高,导致大于孔径的微粒穿过滤膜,即使压力波动,也不会影响过滤效率。由于膜的质地薄,吸附滤液或滤液中有效成分少,故可减少滤液中贵重物质的损失。
③微孔滤膜近似于一种多层叠置筛网,阻留作用限制在膜的表面,极易被少量与孔径大小相仿的微粒或胶体粒子堵塞。因此,在许多场合中,必须以深层过滤为微孔过滤,才能充分发挥其作用,并延长膜的使用寿命。
④微孔膜的形态结构可分为通孔型、网络型、非对称型三种,也可分为海绵型与指孔型两种,这是应用较多的膜品种之一。
以压力为驱动力的膜分离技术中,MF是目前应用最广泛的分离手段,并应用到中水回用中。
滤膜属于静态过滤,随时间延长,溶液中的不溶物逐渐被微孔滤膜截留而沉积在膜表和微孔上,引起水流阻力的增大,透水速率不断下降,直至微孔全被堵塞,水通量为零。当压力推动流体透过膜或其他过滤介质从流体中分离微米大小的粒子时,这一过程称为滤。微孔直径在0.08~10pm,孔径较大,相对于超滤膜,其流动阻力较小,在微滤膜上没有很薄的膜层,也不一定需要不对称膜,大多具有对称结构。过滤期间所施加的压力--推动力,使悬浮液和小的溶质通过膜或其他过滤介质作为渗透液而收集,粒子被过滤介质截留并作为浓缩截留物而收集。截留的机理取决于介质的类型与被截留粒子的相互作用性质。膜孔径小于粒子直径,则属于表面筛滤,否则就是深度过滤。目前有两类基本形式:一是平板式和筒式滤板,由于膜较薄,滤器上设置支持膜的支撑体以承受膜两侧的压力差;另一种是多孔滤板和烧结式滤板,在膜与支撑体间衬以网状材料或玻璃纤维与聚合物制成的滤层,以保护膜在压力下不易破裂。过滤器应密封以保证过滤前后的水完全隔开而不发生窜流。选择时应考虑待去除颗粒的大小、颗粒形状和硬度、颗粒的数量,考虑待过滤流体的性质、温度、连续或间歇、有效压差、介质对它的适应性及过滤的程度。在膜生物反应器(MBR)运行中,因其孔径比超滤膜大,开始时比阻力小,膜通量大,随着时间的延长,膜的比阻力迅速增加,甚至超过超滤膜,导致膜通量的迅速下降,所以从膜通量的稳定看,超滤膜具有优越性,在使用时多用超滤膜。
超滤与微孔过滤方式不同,微孔过滤是静态过滤,为消除过滤中产生的浓差极化,可通过搅拌的方法来解决;超滤过滤是动态过滤,超滤膜在分离溶质和溶剂时,膜表面受到流动溶液的冲刷,不易形成浓差极化。在分离黏度系数较大的高浓度溶液时,通过增加回流量,加强对膜的冲刷,阻止浓差极化的扩展,使超滤进行下去。微滤系统设计的重要过程参数见表8-12。
四、纳滤
1.性能与特征
纳滤膜的纳滤(NF)又称为松散反渗透(loose RO),还没有统一的定义,可以认为: NF介于RO和UF之间,对特殊的溶质具有很高的去除率;它主要去除1nm的溶质离子,截留相对分子质量为200~1000。饮用水领域用于去除异味、色度、可溶性有机物、硬度及蒸发残留物。其特征是膜本身带有电荷性,在低压力下具有较高的脱盐率,截留相对分子质量为数百的膜也可去除无机盐。
介于反渗透和超滤之间,纳滤膜的孔径在纳米级,能让水完全通过,截留或部分截留比水分子量大的物质,其相对分子质量截留量为数道尔顿,属于压力推动的膜工艺,不需较高的操作压力(138~827kPa),截留性能好,产生的水量较大,阻挡相对分子质量大于200的物质。纳滤可直接去除细菌、病毒,降低水中溶解性有机物,去除90%~95%的三卤甲烷(THM),85%~95%的硬度、大于70%的一价离子(操作压力482~689kPa),融化水的同时减少总溶解性固体(TDS)。其工作压力是反渗透的(1/4)~(1/3),产水量却是反渗透的2~3倍。
纳滤突出特点是纳滤膜对不同的离子有不同的脱除率,具有离子选择性;纳滤对一价离子和相对分子质量低于150的有机物去除率低,对二价离子和高价离子及相对分子质量大于200的有机物的选择性强。由于膜上或膜中有负的带电基团,通过静电相互作用,阻碍多价阴离子的通过。可阻挡分子直径在1nm以上的分子,可除去二级出水中2/3盐度、4/5硬度、大于90%的溶解有机碳和THM前体,其出水符合饮用水标准。NF要求进水中几乎不含浊度,一般要求进水的SDI<3,适用于砂滤、微滤、超滤为预处理的水质。
水中有机物的亲水性和憎水性的不同不仅对膜的截留率有影响,而且对纳滤膜的膜污免有显著影响。试验发现,一般憎水性物质易造成膜污染,它们易聚集在固液表面而形成对的污染,而亲水性物质、小分子物质则易通过膜,一般对膜的产水量影响较小。说明了纳膜的截留机理不仅是筛分作用,有机溶质和膜的相互作用也影响其处理效率和运行性能
纳滤膜分为两类。一类是传统软化纳滤膜。它主要是软化水质,可有效地去除有机物对碱度、钙、TOC、电导率的去除率大于90%。另一类是新型纳滤膜。它能去除水中的有机物。它由能阻抗有机污染物的材料制成,膜表面带有负电荷,产水量高于传统膜。对有机物的去除与有机物的电荷有关,一般带电的有机物去除率高于中性有机物。由于能去除有机物,有效地减轻了膜污染,减少浓缩后的处置和处理水的后处理工艺。
2.分离特性
对于阳离子,截留率上升的顺序为:H+、Na+、K+、Ca2+、Mg2+、Cu2+对于阴离子,截留率按以上顺序上升:NO3-、CI-、OH-、SO42-、CO32-。
多价阳离子的截留率高于一价离子,因为在膜的微孔中使固定离子屏蔽所必须的高价态阳离子浓度较少。
多价阴离子(如硫酸盐和碳酸盐离子),膜的负电荷被排斥在膜外,高浓度时膜电荷受到很强的屏蔽才能使这些离子进人膜中并且渗透。
一般情况下,膜的截留率随浓度增加而下降,一方面是进料流体与膜流体间道南平衡的作用,一方面是增强了固定离子的屏蔽作用。
截留率随膜压差增加而增加,并趋向某个极限值。
3.去除有机物的机理
内滤膜是反渗透膜,其去除有机物最初认为是膜的筛网作用,去除率与分子量大小和形有关,有机物分子不能被膜表面排斥,其倾向于降低溶液与膜之间的表面张力,相对分子质量小于100的有机物易聚集在膜表面而通过膜的孔隙;相对分子质量正在100~200之间的有机物能脱除一部分,200以上的基本完全脱除。随着研究的深入,有机物的去除较难用上述理论解释。索里拉金用优先吸附毛细孔流理论解释。首先溶质被膜吸收,然后经扩散或对流迁移通过膜。影响吸收的分子特性包括酸性、水溶性和氢键的结合能力;影响迁移的特性包括位组因素。
纳滤膜应用于中水回用过程中,因为水中存在一定量的有机物,目前对其定性、定量测量的手段有限,对存在的有机物特性也较难全面了解,应用上述机理有一定困难,但可通过测定水中分子量分布情况、TOC含量和色质联机等方法对纳滤膜去除有机物的机理进行分析。