一、概述
剪板机主要用于剪切各种厚度的钢铁板材,是一种能够将各类板材按需求进行断裂分离的机加工设备。同时也能够加工各类屏蔽材料,胶粘材料,绝缘材料,导电材料,电池制造业中等电子材料。平剪、滚剪及震动剪3种是我们常用的剪板机类型。其中平剪机是应用最为广泛一种类型。剪切厚度小于10mm的剪板机多为机械传动,大于10mm的为液压动传动。一般用脚踏或按钮操纵进行单次或连续剪切金属。

二、工艺简介
本项目中控制系统是由可编程控制器(PLC)、伺服驱动器(SD)、伺服电机(SM)等主要设备组成。可对加工材料的钢板长度/数量,送料速度进行自主设定,在加装可调节滚轮后可对送料机构以及两侧压力部分进行自主升降,能够快速放料。在搭配顶针式送料机构后,能够有效地防止材料的划伤,主要适用于带材高速全/半断裁切。精度高,损耗少,机型设计符合人体工学原理,操作简单。

三、设备组成
剪板机设备可以由PLC、人机界面、伺服系统和传动机构等组成,PLC配以人机界面,可直接输入钢板长度和数量,并设有手动,自动转换功能,并具有独立操作系统,以及专用操作软件。伺服系统接收PLC系统的脉冲指令完成精确的位置控制。主轴与圆刀使用伺服系统,可做高低调速及正反转切换控制。采用进口滚珠滑轨,平行推进切割宽度,配合进口精密滚珠丝杆及滑轨,控制切割宽度及0.1毫米,达到高精度切割和实现高品质剪切。
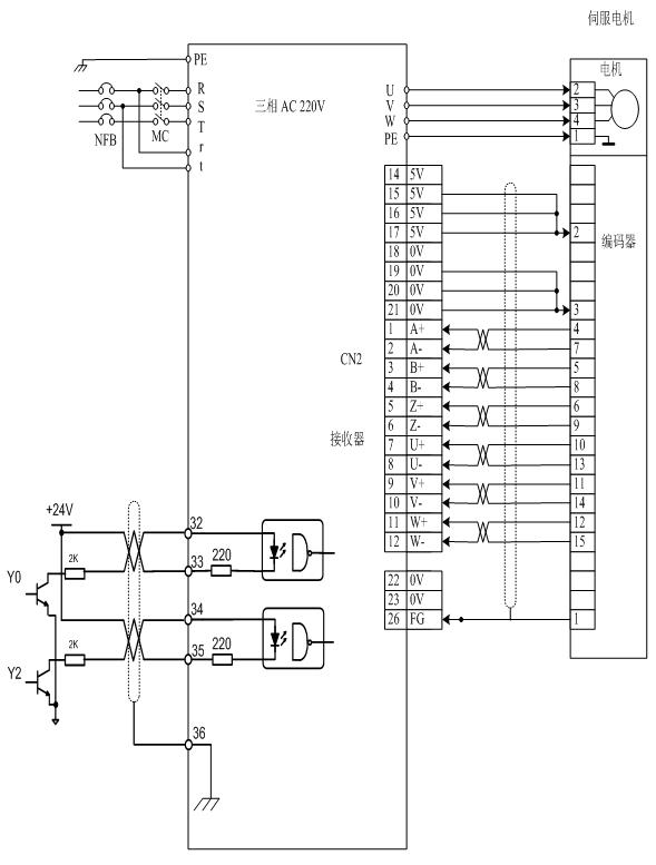
四、接线图及驱动器参数设置
1)接线图

2)参数设置

五、调试与注意事项
1、调试步骤:
(1)正确接好电源线r、t、R、S、T,电机动力线U、V、W、PE,编码器线(CN2)。
(2)接通电源,设置参数并正确保存(具体操作请参考说明书)。
(3)空载测试,进入参数菜单PA-00后将315改成309长按确认键观察开始电机转速是否为100转,转动片刻后若无报警则说明驱动器及电机接接没有问题(具体详细面板操作请参考说明书)。若有异常情况请检查电机相序及编码器线连接是否良好。
(4)安装好驱动器与PLC之间接线,检查电源及接线没有问题后上电进行初步测试,观察电机机械部分是否有卡死现象,电机是否发出异响,若发现问题则请及时解决。
(5)试做一样品看是否满足要求。
2、注意事项:
(1)接动力线时,U、V、W一定要一一对应接到端子上,不能通过改变U、V、W相序来改变电机方向。
(2)接控制线(CN1)时,上位机系统和伺服一定要有一端接屏蔽线。
(3)布线一定要合理,交直流电源要严格分开,控制线要与电机动力线、电源线严格分开。
六、总结
该方案中的剪板机设备在应用了 伺服驱动器 后,展现出响应快、定位精确、运行平稳等诸多优点。通过用户的实际使用测试,该设备所加工出来的产品均达到了客户要求,完全满足了各项指标,而且也有效地提高了生产效率,客户对设备的测试效果非常满意。此设备向客户充分展示了伺服驱动器的优势,提高了剪板机设备在市场上的竞争力。