自动化行业,正在慢慢往软件行业靠近。
很多PLC工程师也开始慢慢意识到,掌握一门编程语言,变得越来越重要。
那么PLC工程师学会编程之后,会是一种什么样的体验?
我觉得最直接的体验就是: 原理性的东西懂得更多,技术栈更全面,可以自己独立完成项目评估、制图、选型、PLC程序开发调试,到上位机开发,甚至于更上层的WEB端、移动端。
言归正传,本文主要是分享一个工业现场常用的运动控制案例,从硬件选型到程序设计,再从本地调试到上位机开发调试。
这个案例算是一个比较简单的案例,但是可以有效地将PLC与上位机结合起来,对于初学者来说,是一个比较适合的练手项目。
1、硬件选型
控制器:西门子200Smart PLC,型号为ST20(DC-DC-DC)
驱动器:步进驱动器
电机:42mm步进电机
限位:3个限位开关,分别对应原点、左限位、右限位
平台:单轴模组
按钮指示灯:启动、停止、运行状态、3个行程开关(模拟完成信号)
2、硬件接线图

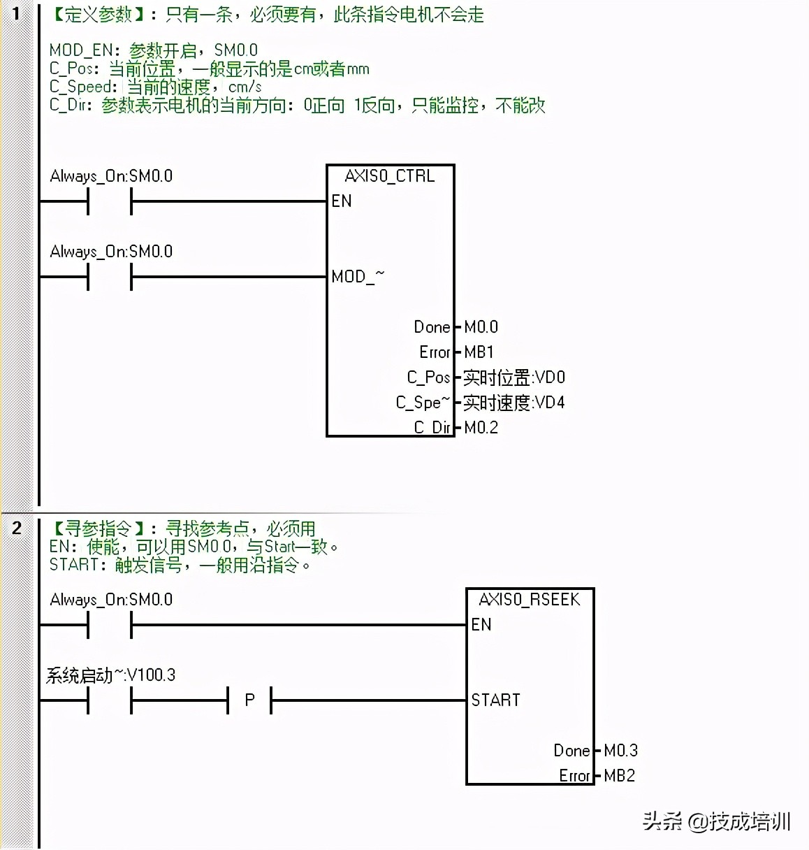
3、PLC程序开发
S7-200 Smart PLC运动控制需要使用运动控制向导来实现,核心程序如下:


4、上位机程序开发
(1)I/O表:PLC程序编程中,会预留上位机接口,上位机I/O表如下所示:

(2)界面设计:上位机UI界面设计

(3)功能实现:上位机主要包含实时状态与数据监控、速度及位置参数设置、系统日志显示、通信参数设置。
- 实时状态与数据监控
本案例与西门子PLC之间的通信方式采用S7通信,使用开源通信库s7.net来实现,基于多线程实现数据的实时采集,并结合实际I/O进行数据解析。
privatevoidPLCCommunication()
{
while(!cts.IsCancellationRequested)
{
byte[]result=plc.ReadBytes(StoreType.DataBlock,1,0,23);
if(result!=null&&result.Length==23)
{
this.BeginInvoke(newAction(()=>
{
//这里进行实时状态更新
}));
Thread.Sleep(10);
}
}
}
- 速度及位置参数设置
参数设置采用独立的设置界面,通过窗体传值来实现。

代码如下所示:
///<summary>
///设定值
///</summary>
publicstringsetValue=string.Empty;
privatevoidbtn_Set_Click(objectsender,EventArgse)
{
this.setValue=this.txt_SetValue.Text;
this.DialogResult=DialogResult.OK;
this.Close();
}
- 系统日志显示
系统日志基于ListView控件开发,实现日志、报警、警告三种不同状态区别显示,可同时存储至数据库,便于后续追溯。
privatestringCurrentTime
{
get{returnDateTime.Now.ToString("HH:mm:ss");}
}
//写入日志
privatevoidAddLog(intindex,stringlog)
{
if(this.lstInfo.InvokeRequired)
{
this.lstInfo.Invoke(newAction(()=>
{
ListViewItemlst=newListViewItem(""+CurrentTime,index);
lst.SubItems.Add(log);
this.lstInfo.Items.Insert(0,lst);
}));
}
else
{
ListViewItemlst=newListViewItem(""+CurrentTime,index);
lst.SubItems.Add(log);
this.lstInfo.Items.Insert(0,lst);
}
}
- 通信参数设置
通信参数为系统参数,采用Winform的Settings来进行配置存储,简单快捷。
界面设计如下所示:

代码如下所示:
publicSaveDefaultSettingDelegateSaveDefaultSetting;
privatevoidbtn_Set_Click(objectsender,EventArgse)
{
CommSetset=newCommSet();
try
{
set.IPAddress=this.txt_IPAddress.Text;
set.CPUType=this.cmb_CPUType.Text;
set.StoreTime=Convert.ToInt32(this.txt_StoreTime.Text);
set.AutoStore=this.chk_AutoStore.Checked;
}
catch(Exception)
{
MessageBox.Show("请检查数据格式是否正确","格式错误");
return;
}
SaveDefaultSetting(set);
MessageBox.Show("配置成功,立即生效","配置成功");
this.Close();
}