大家好,我是你们的老伙计赵大亮!
今天来跟大家分享一下电动车有电不走的故障如何理性分析,以及解决方案。
很多时候电动车都会突然不走,电动车电池刚刚充满的电,加油门就是不会走。像这种情况,我们首先要了解一下车子的现状以及使用环境。车子是否是负重前行或者在爬坡时突然加油门不走,或者周围环境湿润(or下雨),或者电动车摔倒了……等等。如果出现这种情况了,首先要查刹车断电开关,转把这两个核心部件的好坏。我们首先把电动车电源关闭,然后关闭电动车的所有灯光,再打开电源,(后尾灯正常的情况下)看后尾灯是否有刹车灯光,如果后尾刹车灯长亮,就证明电动车刹车断电开关失灵了。

电动车刹车断电开关
这种情况下,打开前部灯罩,找到刹车断电开关,顺着开关线到连接处,

电动自行车刹车断电开关插头
拔掉开关,电动车尾灯熄灭,加油门车辆正常行驶,就证明刹车断电开关损坏,更换新的开关即可。

电动踏板车刹车断电开关插头
如果说电动车时间长了很多功能都没有了,后尾灯损坏了也不亮了,我们可以优先考虑拔掉刹车断电开关,看看电动车是否正常骑行,如果正常使用,就证明刹车断电开关损坏,更换即可。

电动三轮车刹车断电开关
常用的电动车刹车断电开关有:
机械开关的有常开型和常闭型
电子开关的有开关霍尔和线性霍尔
现在常用的都是机械型的常闭型开关,使用万能表通断档测量,可以判断此开关好坏。
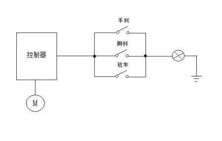
最后,跟大家分享一下这个刹车断电的线路图

电动车刹车断电开关线路图
感谢大家的支持与关注!