
文|唐曦诗
编辑|唐曦诗
引言

含硫氨基酸是生物体中常见的有机化合物,其在代谢过程中会产生腥臭味。腥臭味不仅影响生物体的生活质量,还可能引起周围环境的异味扩散。针对这一问题, 脱硫处理是一种常见的技术手段,可有效去除生物体中含硫氨基酸的腥臭味。
含硫氨基酸产生的原因与作用

含硫氨基酸的产生原因
代谢途径产生 :含硫氨基酸在生物体内通过多种代谢途径合成。 例如,蛋氨酸是一种非必需氨基酸,可以通过甘油酸与硫酸盐的反应合成。半胱氨酸则是蛋氨酸与*酮丙**脱氢酶的反应产生的中间产物。

食物来源:含硫氨基酸也可以通过食物摄入。在日常膳食中,含硫氨基酸主要来源于富含蛋白质的食物,如肉类、鱼类、蛋类、大豆及其制品等。
生物体内的转化:有些无硫氨基酸可以在生物体内经过转化反应形成含硫氨基酸。例如,甲硫氨酸是蛋氨酸转化的产物。

含硫氨基酸的生理作用
蛋白质合成:含硫氨基酸是蛋白质合成的重要组成部分。蛋白质是生物体的基本组织结构和功能分子,蛋白质的结构和功能与其中的氨基酸序列密切相关。
含硫氨基酸在蛋白质中通过二硫键的形成,对于蛋白质的稳定性和功能发挥起着重要作用。

氧化还原反应:含硫氨基酸在生物体内参与多种氧化还原反应。半胱氨酸是一种重要的生物体内还原剂,它可以与谷胱甘肽反应,形成还原型谷胱甘肽,参与抗氧化反应,清除体内的自由基和氧化物。
硫化作用:含硫氨基酸在生物体内可以参与硫化反应,形成二硫键。
这种硫化作用在许多生物体内的生物分子中都有重要的作用,如硫化酶的催化作用和铁硫蛋白的结构稳定等。

生物催化:含硫氨基酸也参与生物体内的催化反应。例如,半胱氨酸在某些生物体内可以通过一系列催化反应形成辅酶A,从而参与多种代谢反应。
含硫氨基酸产生腥臭味的原因
尽管含硫氨基酸在生物体内有着诸多重要的生理功能,但也有可能产生腥臭味。主要原因如下:

蛋白质降解产物:当蛋白质被降解时,其中的含硫氨基酸会参与产生氨气、硫化氢等气味物质,导致腥臭味的产生。
菌群代谢:在生物体内,特定的微生物群落也可能参与含硫氨基酸的代谢。部分微生物在代谢含硫氨基酸时,可能产生硫醇、硫醚等挥发性有机物,造成异味。
食物来源:生物体摄入含硫氨基酸较多的食物,如大蒜、洋葱等,其分解产物也会导致口腔气味和体味问题。

腥臭味对生物体和环境的影响
生物体健康:长期暴露在腥臭气味中可能对生物体健康产生不良影响。例如,硫化氢是一种有毒气体,高浓度的硫化氢会对呼吸系统、神经系统等产生损害。
环境质量:腥臭气味会对周围环境造成污染,影响人们的生活和工作质量。在一些特殊场所,如垃圾填埋场、污水处理厂等,腥臭气味的排放也会引起周围居民的不适和抱怨。

结论
含硫氨基酸在生物体内发挥着多种重要的生理功能,包括参与蛋白质合成、氧化还原反应、硫化作用等。然而,含硫氨基酸也有可能产生腥臭味,给生物体和环境带来不便和负面影响。了解含硫氨基酸产生腥臭味的原因与作用,有助于我们更好地理解生物体的代谢过程,进而寻求解决腥臭问题的有效方法。未来,我们可以通过进一步深入研究含硫氨基酸的生理功能和代谢途径,开发更加安全有效的脱臭方法,为改善生物体环境质量提供技术支持。

腥臭味的危害与影响
腥臭味的产生与来源
含硫氨基酸代谢:含硫氨基酸在生物体内的代谢过程中可能产生腥臭味。例如,半胱氨酸在分解过程中可能生成硫化氢等气味物质。
食物来源:一些富含含硫氨基酸的食物,如海鲜、洋葱、大蒜等,在被消化后可能产生异味。

生物体的代谢产物:一些微生物在生物体内代谢含硫氨基酸时可能产生硫醇、硫醚等挥发性有机物,导致腥臭味的产生。
工业和环境:一些工业过程和污水处理等环境中也可能产生腥臭味,对周围环境和居民造成影响。
腥臭味的健康危害

呼吸系统问题:长期暴露在腥臭气味中可能对呼吸系统产生不良影响。例如,硫化氢是一种有毒气体,高浓度的硫化氢会对呼吸系统产生刺激和损伤。
皮肤过敏:某些敏感人群可能对腥臭气味产生过敏反应,导致皮肤过敏、瘙痒等问题。
消化系统问题:食用含有腥臭味的食物,可能导致消化不良、恶心等症状。

精神心理问题:长期暴露在腥臭气味中可能引起情绪低落、焦虑、压抑等心理问题,影响社会交往和生活品质。
腥臭味的社会影响
居民抱怨:腥臭气味往往会引起居民的抱怨和不满,影响居民的生活和情绪。
旅游和商业影响:某些地区因腥臭味问题可能会影响旅游业和商业发展,降低对外形象和吸引力。

生活舒适性下降:腥臭气味的存在会降低周围环境的舒适性,影响人们的居住体验和生活品质。
腥臭味的防治措施
生活环境管理:对于污水处理厂、垃圾填埋场等产生腥臭气味的场所,可以采取技术手段进行处理,减少气味的排放。

食品加工和储存:在食品加工和储存过程中,可以采取适当的措施降低食物中腥臭气味的产生。
环保意识培养:通过加强环保意识教育,引导公众形成环保意识和环保行为,减少腥臭问题的发生。
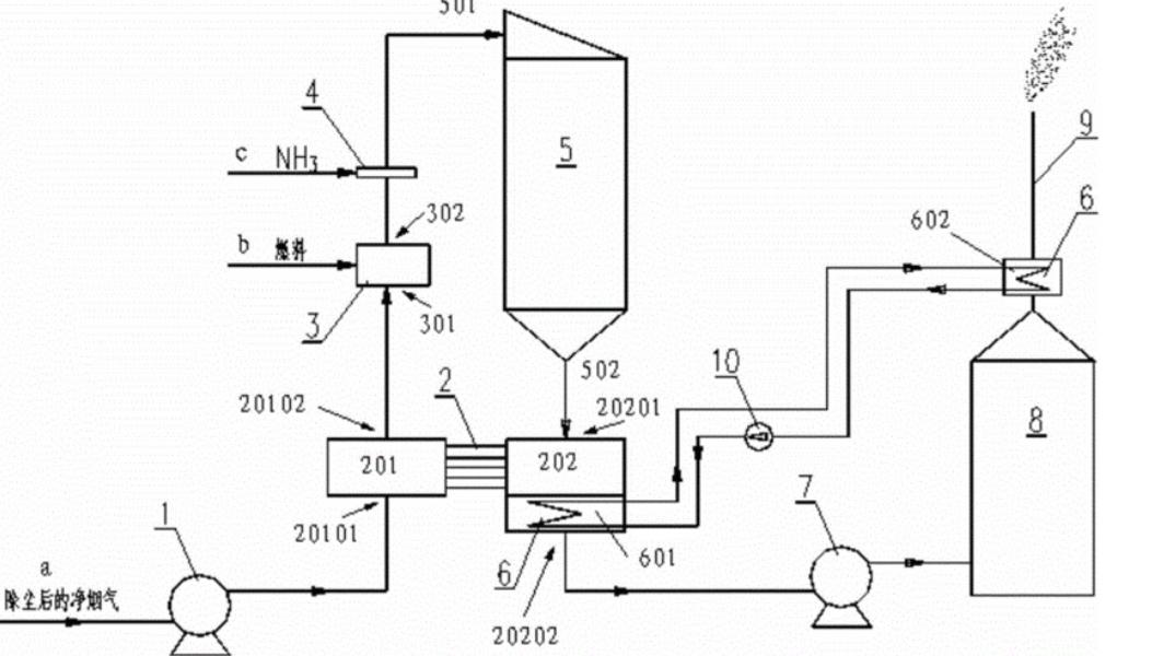
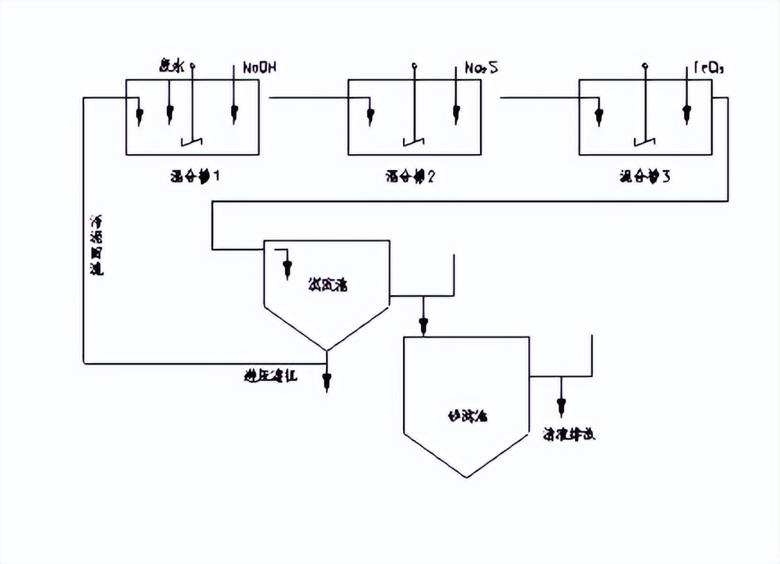
脱硫处理的原理与方法

脱硫处理的原理
氧化还原反应:脱硫处理的一种基本原理是利用氧化还原反应。通过氧化反应将硫化物转化为硫酸盐,然后通过还原反应还原为硫化物或者形成其他无毒或无害的硫化物。
化学吸附:脱硫处理中的另一种原理是利用化学吸附。在一些吸附剂的作用下,硫化物分子被吸附在吸附剂表面,从而达到脱硫的目的。

生物脱硫:生物脱硫是一种环保的脱硫处理方法,利用硫氧化菌等微生物将硫化物转化为硫酸盐或者元素硫。
脱硫处理的方法
硫酸盐等。硫化物氧化法适用于高硫含量的废气和废水处理,但同时也可能产生一些副产物,需要进一步处理。

化学吸附法:化学吸附法利用吸附剂将硫化物吸附在表面,从而实现脱硫的目的。常用的吸附剂有活性炭、金属氧化物、高岭土等。化学吸附法适用于低硫含量的废气和废水处理,具有高效、简单、经济的优势。
生物脱硫法:生物脱硫是一种环保的脱硫处理方法,利用硫氧化菌等微生物将硫化物转化为硫酸盐或者元素硫。生物脱硫法适用于高硫含量的废水处理,具有环保、无副产物的优势。

活性炭吸附法:活性炭吸附法是一种简单有效的脱硫方法,通过将含硫气体或液体通入活性炭床层,利用活性炭的吸附能力去除硫化物。活性炭吸附法适用于小规模的脱硫处理。
湿法石灰石法:湿法石灰石法是一种传统的脱硫方法,通过将硫化物废气通入石灰石乳浆中,利用石灰石的碱性将硫化物转化为硫酸盐。湿法石灰石法适用于燃煤发电等大规模脱硫处理。

脱硫处理的应用
燃煤发电厂:燃煤发电厂是硫化物排放的主要来源之一,因此在燃煤发电厂中广泛采用脱硫处理技术,以减少硫化物排放对大气和环境的影响。
钢铁冶炼厂:钢铁冶炼厂是另一个硫化物排放较多的行业,通过脱硫处理可以降低硫化物排放量,保护环境。

石油加工厂:在石油加工过程中,也会产生硫化物排放,脱硫处理可以有效减少硫化物排放量,减轻环境污染。
脱硫处理技术的发展前景
随着环保意识的提高和法规政策的推动,脱硫处理技术将会得到进一步的发展和应用。未来,脱硫处理技术将更加注重高效、低成本、无副产物的研究和应用。同时,生物脱硫技术将会更加得到重视,作为一种环保的脱硫方法,具有广阔的应用前景。

生物体中脱硫处理的应用
生物体中脱硫处理的原理
生物体中脱硫处理依赖于生物体内的特定微生物或酶类催化剂,通过生物氧化或生物还原等反应将含硫化合物转化为无毒或无害的硫酸盐或元素硫。以下是两种常见的生物体中脱硫处理原理:

生物氧化:在生物体内,一些特定的微生物如硫氧化菌可以通过氧化反应将硫化物转化为硫酸盐。硫氧化菌利用其特殊的酶系统催化硫化物的氧化反应,生成硫酸盐。
生物还原:有些微生物如硫还原菌可以通过还原反应将硫酸盐还原为硫化物或元素硫。硫还原菌在缺氧条件下利用其特殊的酶系统催化硫酸盐的还原反应。
生物体中脱硫处理的方法

生物脱硫法:生物脱硫法是利用生物体中的硫氧化菌或硫还原菌将硫化物转化为硫酸盐或元素硫的方法。生物脱硫法适用于高硫含量的废水和废气处理,具有环保、无副产物的优势。
微生物修复:微生物修复是一种将含硫化合物转化为无害物质的生物体中脱硫处理方法。通过引入特定的硫氧化菌或硫还原菌到受污染的环境中,可以将硫化物转化为无毒的硫酸盐或元素硫。

生物体中脱硫处理的应用
废水处理:生物体中脱硫处理在废水处理中得到广泛应用。 废水中含有大量的硫化物,通过引入硫氧化菌或硫还原菌,可以将硫化物转化为硫酸盐或元素硫,减少硫化物的排放。
废气处理:在工业生产过程中,一些行业如钢铁冶炼、石油加工等会产生含硫气体的排放。通过生物体中脱硫处理,可以将硫化物转化为无害的硫酸盐或元素硫,减少硫化物对环境的影响。

土壤修复:一些地区的土壤中含有高浓度的硫化物,通过引入硫氧化菌或硫还原菌,可以将硫化物转化为无毒的硫酸盐或元素硫,实现土壤修复。
生物体中脱硫处理技术的优势
环保:生物体中脱硫处理技术是一种环保的方法,通过利用微生物催化剂来去除含硫化合物,不会产生二次污染。

无副产物:生物体中脱硫处理方法不会产生任何副产物,处理后的硫化物转化为无毒或无害的硫酸盐或元素硫。
适应性强:生物体中脱硫处理技术适应性强,可以在不同环境条件下进行应用,如在不同pH、温度等条件下都可以进行脱硫处理。
成本低廉:生物体中脱硫处理技术的运行和维护成本相对较低,比传统化学法脱硫处理更经济实惠。

生物体中脱硫处理技术的发展前景
生物体中脱硫处理技术作为一种环保、经济的脱硫方法,具有广阔的应用前景 。随着环保意识的提高和法规政策的推动,生物体中脱硫处理技术将得到更加广泛的应用。未来, 需要进一步加强对该技术的研究和推广,提高脱硫效率,降低成本,以更好地适应不同行业和环境。

作者观点
通过脱硫处理来去除生物体中含硫氨基酸的腥臭味是一种环保、高效的技术手段。 脱硫处理能够有效去除腥臭味,避免了传统化学处理方法可能产生的二次污染,同时也是一种环保的选择。 随着技术的不断发展和应用的推广,相信脱硫处理将在去除生物体中含硫氨基酸的腥臭味问题上发挥越来越重要的作用,为环境和人类健康保驾护航。

参考文献
- 张洁,陈洪江. 生物脱硫技术在废水处理中的应用研究. 环境科学与管理,2009,34(2): 154-156.
- 黄金泉,杨洪骐. 生物脱硫处理技术研究进展. 环境科学与技术,2013,36(11): 180-183.
- 王宁,赵鑫. 脱硫微生物及其在环境治理中的应用. 环境与发展,2015,27(4): 55-58.
- 周鹏,陈忠. 脱硫酶在废气处理中的应用研究进展. 环境保护科技,2018,44(4): 41-45.
- 刘燕,郭明明. 微生物脱硫处理技术的研究进展. 环境科学导刊,2019,38(1): 9-13.
- 刘丽娜,李明. 生物脱硫技术在土壤修复中的应用. 地下水,2020,42(2): 62-64.