以艾美特电压力锅产品为例
一、结构分类
1、机械型

2、电脑型

二、产品各部件名称及分解
1、锅盖组件:

•防堵罩组件:

此组件的作用:快速排气及防止食物从排气管中喷出堵塞排气管造成此组件在工作过程中发生漏气现象的原因有2方面:
1)、排气管磨损
2)、排气管密封圈老化及损坏
•负压阀体组件:

此组件的作用:
1)、压力锅工作时将冷空气排出
2)、有压力时锁住锅盖
造成此组件在工作过程中发生漏气的现象原因有:
1)、负压阀体密封圈老坏或损坏
2)、浮子阀密封圈老坏损坏或粘有异物
•推杆组件:

此组件的作用:当压力锅有压力时浮子阀上升锁住锅盖。造成此组件在工作过程中漏气现象的原因有:
1)、推杆运动不顺畅
2)、推杆变形影响浮子阀正常上升
2、锅盖的拆卸步骤

锅盖拆卸的步骤为:
1)、拆掉锁盖的两个螺丝
2)、拆掉手柄盖
3)、拆掉排气管组件
4)、拆掉手柄螺丝
5)、整理取下手柄,分离锅盖
•钢圈及密封圈

钢圈及密封圈属于内胆密封组件,造成此组件漏气的原因有:
1、钢圈变形
2、密封圈老坏、破损、变形或粘有异物
•限压阀组件:

此组件为限压安全装置,造成此组件漏气的原因有:
1)、压力超过90KPa
2)、卡簧变形
3)、顶针磨损或与排气管不垂直
3、锅体组件

•电脑型内部部件:

•机械型内部部件:

发热盘结构

1、压力控制组件由此3组分别是2片碟簧,2片不锈钢垫片组成的弹性装置
2、探头组件分别由探头、探头座、探头盖板、探头弹簧、探头压板、热传感
器组成
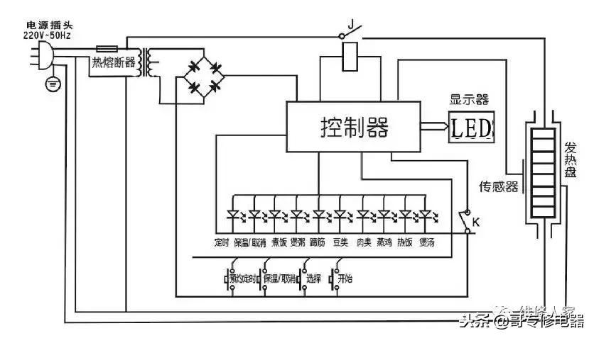
控制板组件

•机械型控制件:

机械型电路图

电脑型电路图

一指降压泄压结构

利用排气压杆,压迫浮子产生间隙排气,产生该装置漏气的原因有以下几个方面:
1、压杆安装不好,影响浮子上升密封
2、排气压杆变形、卡死
电压力锅技术参数

三、常见故障分析 与排除
(一)、锅体周边漏气
1、原因:内胆翻边变形,导致密封不良.
检查及解决办法:目视内胆边缘,检查有无变形,轻微变形可用工具校正,严重变形需更换内胆
2、原因:内胆与内罩相对高度偏低,导致密封不良.
检查及解决办法:用游标卡尺测量内胆边至内罩边的高度,如小于12MM,则说明高度不够,可在发热盘三个放碟簧的脚上加放一片垫片,使其达到12MM-13.5MM的相对高度.
3、密封圈破损或有异物粘附.
检查及解决办法:目视密封圈四周,检查有无不干净或破损,发现后需更换密封圈。
4、原因:钢圈变形,密封圈装配位置偏移或密封圈未装配到位强行合盖.
检查及解决办法:目视钢圈及密封圈是否按正确的要求安装到位。
5、原因:超压泄压:
检查及解决办法:首先检查压力开关是否能正常闭合,第二步取下限压阀,用压力表测量,测量断开时的压力值是否超过规定压力,第三步检查保温器是否失灵。

压力开关的调校方法:将压力表置于排气管上方,接通电源,压力锅正常加热升压至压力开关断开跳至保温灯亮,读出此时压力,当压力低于55KPa时,说明锅内压力过低,用小罗丝刀逆时针调至55KPa断开,当压力超过65KPa时说明压力过高,用小罗丝刀顺时针调至55KPa断开.
(二)、煮饭烧焦
1、压力锅漏气:
检查:限压阀(限压阀、限压阀密封圈、排气管及限压阀顶针)浮子阀锅盖密封圈、钢圈、内胆(边缘变形、底部变形)
2、计时器 :
检查压力开关断开时计时器是否开始计时(指锅内密封状态时)
3、保温温度高:
用温度计检查保温时锅内温度是否在规定范围
4、发热盘
检查发热盘是否变形造成上冲压力大
5、起控压力高:
用压力表测量是否在规定压力范围内工作
6、回程压力小:
指压力开关断开时至接通压力开关所产生的压力差,如断开时为55KPa,接通时为45KPa,此时的回程压力为:10KPa,正常的回程压力为:10 -18KPa
(三)、饭煮不熟
1、起控压力低。用压力表检查
2、保压时间短(旋钮位置不当)
3、内胆变形
4、发热盘变形
5、限温值低。指压力开关未断开时,限温器断开计时器开始计时。

(四)、电脑型故障代码
E1:传感器断路(探头座上连接导线)
E2:表示传感器短路
E3:超温
E4:压力开关失灵 (压力开关上二根黑色线为信号线)
(五)、不加热(通电后转保温)
•1 发热盘坏(用万用表检测) 4L:50Ω 5L:55Ω 6L:60Ω
•2 熔断器坏(用万用表检测)
•3 内部线脱落(目测)
•4 限温器坏(用万用表检测) 跳簧顶死(处于断开状态)
•5 保温器坏(用万用表检测)
•6 压力开关坏(用万用表检测)
(六)、开合盖困难
•1 锅盖变形、内罩变形、
•2 钢盖沉头螺丝ST2.9×12未打紧
•3 密封圈未安装好
•4 内胆与内罩相对高度偏高
•5 推杆螺丝长
•6 连板推杆变形(滑动困难,推杆卡死不顺畅)
•7 底座螺丝未打紧