家庭生活离不开灯具的照明,也成为日常生活不可缺少的一部分,日常使用的照明灯具有电灯泡、日光灯、环保节能的LED灯等,其中日光灯的使用比较广泛,出现故障的几率也较高;日光灯出现故障后,没有电工基础的同志们想自己维修,可以说也是比较困难的,今天我就带大家学习一下怎么能方便的维修日光灯。

日光灯
首先,学习一下日光灯的工作原理
日光灯正常发光时灯管两端只允许通过较低的电流,所以加在灯管上的电压略低于电源电压,所以在电路中加入了镇流器进行限流,不仅可以在启动时产生较高电压,同时可以在日光灯工作时稳定电流;日常生活中使用的日光灯分为电感镇流和电子镇流日光灯两种,电感镇流的比较简单一点,电子的因为有电子元件组成,所以有的人感觉复杂,其实也不难,下面分别介绍。
1、使用电感镇流器的日光灯

电感镇流器日光灯原理图
如上图所示,电感镇流器的日光灯线路比较简单,由电源、保险(RD)、开关(K)、镇流器(ZL)、灯管、启辉器(S)组成,当开关K接通的时,电源火线经保险、开关、镇流器给日光灯供电,此时日光灯管及启动器两端施加了220V电压,使启辉器产生辉光放电。辉光放电的热量使双金属片受热膨胀,使动触片跟静触片接通,电流流过镇流器线圈和灯管中的灯丝,灯丝很快被电流加热,发射出大量电子,这时启辉器辉光放电消失,管内温度降低;双金属片自动复位,两极断开;在两极断开的瞬间,电路电流突然切断,镇流器产生很大的自感电动势,与电源电压叠加后作用于管两端,在灯管两端高电压作用下,以极大的速度由低电势端向高电势端运动,碰撞管内氩气分子,使之迅速电离,氩气电离生热,热量使水银产生蒸气,随之水银蒸气也被电离,并发出强烈的紫外线,在紫外线的激发下,管壁内的荧光粉发出近乎白色的可见光。
日光灯正常发光后。由于交流电不断通过镇流器的线圈,线圈中产生自感电动势,自感电动势阻碍线圈中的电流变化。镇流器起到降压限流的作用,使电流稳定在灯管的额定电流范围内,灯管两端电压也稳定在额定工作电压范围内。由于这个电压低于启辉器的电离电压,所以并联在两端的启辉器也就不再起作用了。
镇流器在启动时产生瞬时高压,在正常工作时起降压限流作用;启辉器中电容器的作用是避免产生电火花。
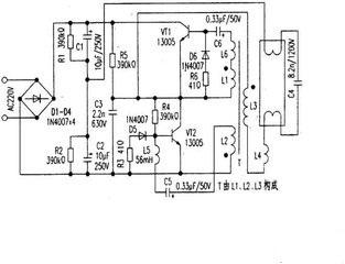
2、使用电子镇流器的日光灯原理图

电子镇流器日光灯原理图

电子镇流器电路由电源电路、高频振荡器和LC串联输出电路组成;这里简单介绍一下,电子镇流器通过V1和V2交替导通与截止,使高频振荡电路进人自激振荡状态,并通过L3和L4为日光灯管提供启辉电压。当C4两端电压达到日光灯管的放电电压时,日光灯管启辉点亮。
电子镇流器具有体积小、重量轻、适应电源电压范围宽、启动快、不闪烁、效率高等优点。
其次、日光灯故障的维修
1、使用电感镇流器的日光灯
平时使用电感镇流器的日光灯出现故障时,较多情况是日光灯管与灯脚之间接触不良造成,这种情况只要转动日光灯管就能解决;
还有就是启辉器接触不良或损坏造成,解决方法是处理启辉器与底座的接触或更换启辉器;
如果以上无法解决,就有可能是日光灯管老化或灯丝断路,老化的情况下需要更换新的日光灯管,灯丝断的情况下,可以利用导线将灯丝两端短接后,还可以继续使用;
对于电感镇流器的镇流器一般很少损坏,如果镇流器变色,可能出现匝间短路或线路短路造成镇流器损坏,这种情况只能进行更换。
2、使用电子镇流器的日光灯
使用电子镇流器的日光灯由于使用的电子元器件,其出现故障的频率也较高,故障一般为不亮、灯丝发红无法启动两种情况。
如果使用电子镇流器的日光灯出现不亮的情况,在供电电源完好的情况下,一般是电子镇流器损坏或日光灯管损坏所致;如果电子镇流器损坏,只能进行更换,不建议对其维修,如果日光灯管损坏,同样可以采取导线短接的方法,使其能继续使用。
另外就是灯丝发红无法启动的情况了,这种情况一般是启动电容C4击穿所致,找个同容量的电容进行更换即可解决。
简单的日光灯维修小知识你学会了吗?我想电到你继续为你分享电气小知识,请关注!