一、概述
发展电动汽车是国家新能源战略的重要方向,电动汽车充电站的技术发展、布局、建设又是发展电动汽车必不可少的重要环节。电动汽车充电站电气系统解决方案不但能提供电动汽车电池充电、换电,还能扩展为分布式储能电站,开放、互动、智能的充放电管理,将使具有储能电站功能的充电站成为智能电网的重要组成能部分。
二、电气系统
交流充电桩电气系统设计:主回路由输入保护断路器、交流智能电能表、交流控制接触器和充电接口连接器组成;二次回路由控制继电器、急停按钮、运行状态指示灯、充电桩智能控制器和人机交互设备(显示、输入与刷卡)组成。
l 主回路输入断路器具备过载、短路和漏电保护功能;交流接触器控制电源的通断;连接器提供与电动汽车连接的充电接口,具备锁紧装置和防误操作功能。
l 二次回路提供"启停"控制与"急停"操作;信号灯提供"待机"、"充电"与"充满"状态指示;交流智能电能表进行交流充电计量;人机交互设备则提供刷卡、充电方式设置与启停控制操作。

充电接口连接器插座界面

三、X-EVR充电站电气系统组成部分
l X-EVR充电站电气系统包括供电系统、充电设备、监控系统三大部分。

3.1 供电系统 供电系统主要为充电设备提供电源,主要由一
次设备(包括开关、变压器及线路等)和二次设备(包括检测、保护、控制装置等)组成,专门配备有源滤波装置消除谐波,稳定电网。
3.2 充电设备 充电设备是整个充电站电气系统的核心部分,
一般分直流充电装置和交流充电装置(桩),直流充电装置,即非车载充电机,实现电池快充功能,可按功率输出分成大型、中型、小型,公司产品型号为X-DR。交流充电装置(桩)提供电池慢充功能,公司产品型号X-AR。X-DR型非车载充电机采用V2G技术,通过进口高频IGBT整流逆变模块,不仅能对动力电池进行安全、快速地充电,而且依靠控制器与后台系统的通讯,能将动力电池的能量回馈到电网,完成电网与电池之间的双向能量交换。X-DR型非车载充电机采用高速CAN总线,保证通讯连接的快速、可靠。具体原理图、实物图如下:
X-DR型非车载充电机

交流充电桩主要提供车辆慢充的功能,输出为交流电,连接车载充电器。具体原理图、实物图如下:

3.3 监控系统 充电监控系统由一台或多台工作站或服务器组成
,可以包括监控工作站、数据服务器等,这些计算机通过网络联结。监控工作站提供充电监控人机交互界面,实现充电机的监控和数据收集、查询等工作;数据服务器存储整个充电系统的原始数据和统计分析数据等,提供数据服务及其他应用服务。

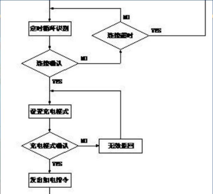
交流充电桩的刷卡交易工作流程如图6所示。
四、工作流程
图6刷卡交易工作流程





五、通信管理

整体系统由四部分组成:电动汽车充电桩、集中器、电池管理系统系统(BMS)、充电管理服务平台。
Ø电动汽车充电桩 电动汽车充电桩的控制电路主要由嵌入式ARM
处理器完成,用户可自助刷卡进行用户鉴权、余额查询、计费查询等功能,也可提供语音输出接口,实现语音交互。用户可根据液晶显示屏指示选择4种充电模式:包括按时计费充电、按电量充电、自动充满、按里程充电等。
Ø集中器 电动汽车充电机控制器与集中器利用CAN总线进
行数据交互,集中器与服务器平台利用有线互联网或无线GPRS网络进行数据交互,为了安全起见,电量计费和金额数据实现安全加密。
ØBMS 电池管理系统(BMS)的主要功能是监控电池的工
作状态(电池的电压、电流和温度)、预测动力电池的电池容量(SOC)和相应的剩余行驶里程,进行电池管理以避免出现过放电、过充、过热和单体电池之间电压严重不平衡现象,最大限度地利用电池存储能力和循环寿命。
Ø充电服务管理平台 充电服务管理平台主要有三个功能:充电管理、
充电运营、综合查询。充电管理对系统涉及到的基础数据进行集中式管理,如电动汽车信息、电池信息、用户卡信息、充电桩信息;充电运营主要对用户充电进行计费管理;综合查询指对管理及运营的数据进行综合分析查询。
六、控制引导系统
连接方式见图B2、图B3、图B4。
图中各部件的功能与特性见表B1。





七、电动汽车充电机的分类
l 直流充电机:指采用直流充电模式为电动汽车动力蓄电池总成进行充电的充电机。直流充电模式是以充电机输出的可控直流电源直接对动力蓄电池总成进行充电的模式。
l 交流充电机:指采用交流充电模式为电动汽车动力蓄电池总成进行充电的充电机。交流充电模式是以三相或单相交流电源向电动汽车提供充电电源的模式。交流充电模式的特征是:充电机为车载系统。
充电机适应电池类型:充电机至少能为以下三种类型动力蓄电池中的一种充电:锂离子蓄电池、铅酸蓄电池、镍氢蓄电池。
恒压恒流充电模式,自动完成整个充电过程。使整个充电过程更贴近电池原有特性,避免采用机车原充电方式所造成的蓄电池欠充、过充等问题,有效延长蓄电池使用寿命。机车蓄电池充电机工作时无需人工值守,超长时间充电,无过充危险。
7.1电路特点1.采用已非常成熟的Buck---Boost Converter电
路拓扑和技术,使得电路可靠性提高。 2.由于充电机电路工作在开关状态,其转换效率高
,整个工作期间效率都在90%以上,不影响机车直流发电机原有工作状态,对机车其它设备不构成影响。
3.采用独特的控制技术,使升降压过渡平稳。4.电压模式、电流模式双环路控制,工作更稳定。
4.电压模式、电流模式双环路控制,工作更稳定。4.电压模式、电流模式双环路控制,工作更稳定。
5.保护电路齐全,各单元电路逐级保护,使充电机工作更加可靠。
6.独特的电路布局和构架,使自身辐射小,不对机车其它设备构成干扰,同时抗干扰能力强,自身工作更稳定。
7.2功能特点1. 该充电机具有手动、自动和短接三种状态控制,
使用操作更加灵活。
a) 自动状态----充电机可根据内燃机工作情况,自动切换工作状态,自动完成电池的接入(短接状态)、断开充电的全过程,不增加工作人员的工作强度。
b) 手动状态----无论是否启动发电机,均可强制充电机工作在充电状态,此功能便于在机车保养维护期间,
对其电池的保养和维护时,不需使用其它额外充电设备,通过保养检修时所用110V外接供电线路,就可完成电池的充电保养。
c) 短接状态----在充电机发生故障或不需要充电机工作时,隔离充电机,恢复机车原有线路,无论充电机发生任何情况,均能保证机车正常工作状态
2. 自带LED电压和电流显示,便于监视充电机工作状态。
3. 体积小巧、便于安装。
7.3充电机对供电电压的要求1.直流充电机输入为额定线电压380V±10%、
50±1Hz的三相交流电;
2.对于容量小于(等于)5kW的交流充电机,输入为额定电压220V±10%、50±1Hz的单相交流电;
3.对于容量大于5kW的交流充电机,输入为额定线电压380V±10%、50±1Hz的三相交流电。
7.4电动汽车充电机的工作原理1.充电机没有与动力蓄电池总成建立连接时,充电
机经过自检后自动初始化为常规控制充电方式(可选择手动、IC卡或充电机监控系统操作方式)。充电机采用手动操作时,应具有明确的操作指导信息。
2.充电机与动力蓄电池总成建立连接后,通过通信获得动力蓄电池总成的充电信息,自动初始化为动力蓄电池总成ECU自动控制方式(简称自动控制充电方式)。
7.5充电机的充电效率和功率因数 交流输入隔离型AC-DC充电机的输出电压为额
定电压的50%~100%,并且输出电流为额定电流时,功率因数应大于0.85,效率应大于等于90%。直流输入非隔离型DC-DC充电机的效率待定。
7.6充电机接口和通信要求v充电机接口:充电机与电动汽车之间的连接应包
括以下几部分:高压充电线路、充电控制导引线、充电控制电源线、充电监控通信连接线、接地保护线。同时,充电机应预留与充电站监控系统连接的通信接口。
v充电机通信要求:推荐采用CAN总线以及CAN2.0协议作为充电机的通信总线形式和通信协议。
通信内容包括:动力蓄电池单体、模块和总成的相关技术参数,充电过程中电池的状态参数,充电机工作状态参数,车辆基本信息等。
7.7电动汽车充电机的使用和保养① 交流电源插座必须与充电机的交流电源插头相匹
配。 ② 交流电压应较稳定,变化不应超过220V±10﹪范
围。 ③ 充电操作程序:a、开车辆的电源锁开关b、充电
插头与车身充电插座c、电源插头与市电插座相连。
④ 充电器接通电源后,当接线正确时电源指示灯亮,1-30A充电电流指示灯亮一路恒充、二路恒充指示灯亮。充电时间亏电状态下10小时以上为好。
⑤ 充电过程变化如下:第一阶段恒流25A充电6小时左右;第二阶段恒压充电3小时左右;最后进入浮充阶段,这时,浮充灯会亮,充电电流指示灯只亮1-2只,风扇停止转动。包合灯亮进入浮充阶段说明电池电量已经充足。
⑥ 待电池充满电后,或任何需要关机时,必须先断开电器输入端电源,然后再断开充电器与电池之间的连接。