前言:这篇文章的作者是小编的一个铁哥们,从事油品化验分析工作多年。这是他对美国 Antek公司制造的MultiTek N-S一体分析仪安装、使用过程中总结的一点心得和体会,希望对从事炼化行业的朋友们有帮助。
进口硫氮一体分析仪之我见
山东齐胜工贸股份有限公司 质检室技术员 朱欣剑
我的工作岗位所接触到仪器是美国Antek公司制造的MultiTek N-S一体分析仪。这台仪器的工作原理可以分为两个板块:
(1)发光定氮:NO与板载臭氧发生器产生的O3(臭氧)接触,形成NO2*(亚稳态二氧化氮)。当亚稳态核素衰变时,即放射出特定波长的光子,并被光电倍增管检测到。此化学发光放射是氮所特有的,并且与原始样本中的含氮量成正比。仪器仅检测化合氮,不检测大气双原子氮(N2);
(2)紫外荧光硫检测:SO2受特定波长的紫外线辐射的作用,此辐射以硫荧光的形式再次释放。此荧光由光电倍增管(PMT)监控,并且与原始样本中含硫量成正比。
这两种方式是基于整个样本基体的完全高温氧化即样本和氧气在1050℃的温度下燃烧。氧化产物包括CO2、H2O、NO、SO2以及其它多种氧化物。燃烧气体先通过一个薄膜干燥系统除去所有水分,然后通过氮和/或硫检测器进行量化。最后通过Antek MultiTek软件(通俗来讲就是工作站)来实现数字化的转换。下面我们就机器本身的操作以及在日常工作中积累的经验以及遇到的问题,做以下一个汇总。

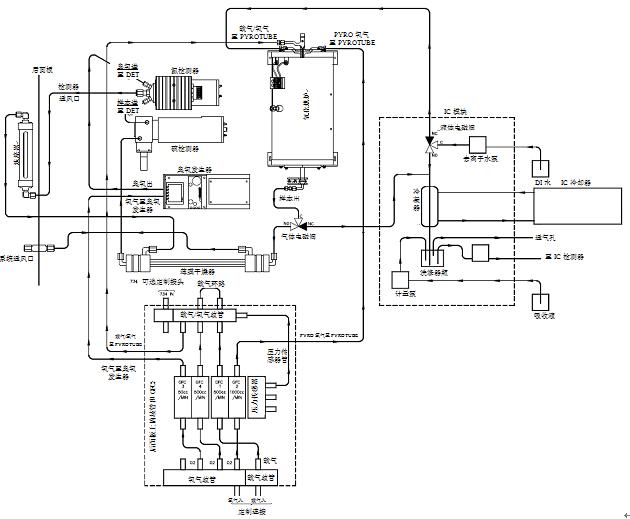
一般供气流动图(氮-硫-IC)

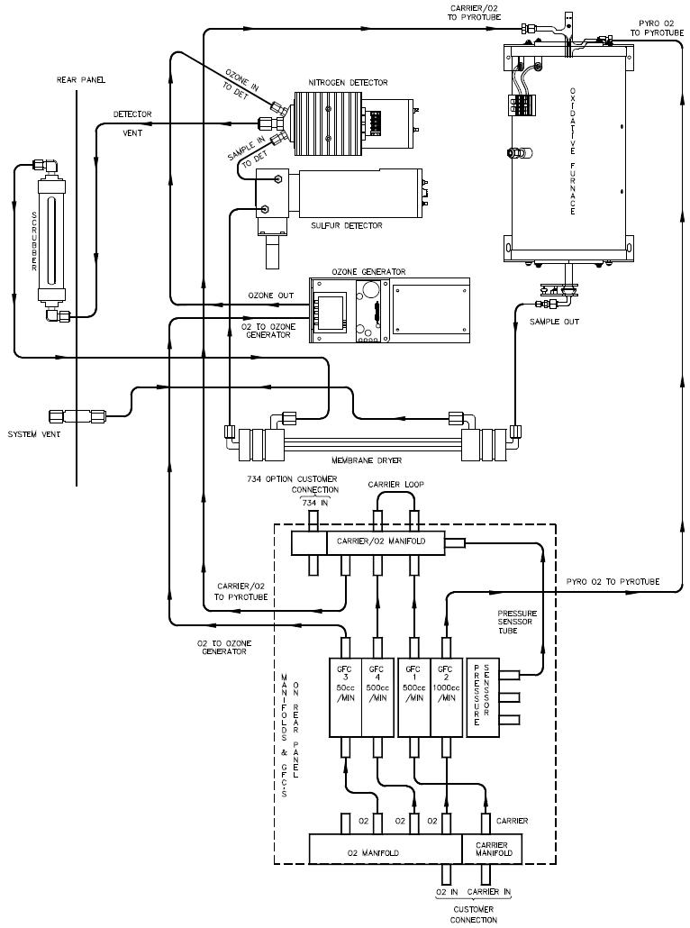
一般供气流动图(氮-硫)
1.机器安装
机器安装我把它分为硬件安装和软件安装两部分:
(1)硬件安装
硬件厂家上门安装但并没有告诉我们很多硬件使用保养问题,这个我在日常使用过程中,发现这么几个问题:
第一,气路问题。载气是这台仪器得以运转的重中之重,相当于人体的血液了,其必须达到“色谱级”或“高纯级”。我们在使用高纯氩和高纯氧前一定要接好过滤器、气体洗涤器和干燥器,并且注意有变色现象要及时更换,避免损坏仪器。在连接仪器的线路上,也要注意焊接处有无漏气现象,这应纳入我们开机之前的一个常规检测项目。
第二,电源问题。厂家为这台机器配置了稳压电源,从这点可以看出进口仪器厂商做事谨慎,思考周密,而我们国产仪器在这点就有些差强人意了。这里只强调一点,稳压电源要在按下接线板开关之前开。
第三,735进样器。这台进样器连接于机器上方,是全自动操作,但是这台进样器很容易出问题但容易被忽略,这里我来说一下这个进样器遇到的问题以及解决方法:
①.异响。这是普遍遇到的,主要是缺润滑油脂,解决方法,拆开杠底部涂抹润滑油脂;
②.液晶显示乱码或者不显示。其主要原因是主机信号干扰。解决方法:按步骤开关几次机器即可解决;
③.拆卸安装进样器时的注意事项。操作时一定要注意位置固定,不能有丝毫的移动,这直接关系到你的进样的准确以及柱体的完整;
④.配套设施。即电脑、打印机、路由器等外设,日常要注意养护,定期开启电脑主机箱清理内部灰尘。尤其是内存,建议定期清理金手指部分。
(2)软件安装
关于软件的安装以及在使用过程中遇到的问题我着重说明一下。由于机器是美国进口,软件中不含有任何汉化的东西,这就要求在安装过程中一定要注意步骤,所谓进口仪器的严谨,在安装的过程中深有体会,只有完成机器安装步骤规定的每一项,才能往下进行,否则无效,这点就不像国产仪器那么灵活,可以好多步骤同时进行,这可能也与美国人的性格有关,机器的安装可以按照说明书里的步骤一步一步进行。
其中有一点,数据库的安装在说明书写的比较笼统,我着重说一下这一步骤。MultiTek N-S一体分析仪这个机器使用的数据库是微软SQL server 2005,这是电脑上需要安装的软件,这就要求电脑系统必须是WINXP或WIN7,低了高了都不行,电脑系统必须是完整,不建议大家使用深度以及雨林木风之类的盗版系统,除版权问题外,这些系统本身都经过了优化,缺少很多我们需要的应用程序,这样即使你安装成功了,后期分析样品中也会遇到诸多问题,还得查找原因解决,所以使用正版操作系统是非常必要的。另外就是电脑配置,虽然MS SQL server 2005 Express版本是免费的,但是它有4GB数据库容量和其它许多限制,这就要求我们需要配备高配置的电脑。在完成以上安装步骤之后,我们进行下一步,软件的操作。
2.MultiTek软件的操作
MultiTek分析仪由PC机进行控制。MultiTek必须在Windows PC机上运行,然后才能操作分析仪。所有设置和结果均存储在PC机中。分析仪自身具有有限的用户界面上面有四个LED和一个“开始”按钮。
在运行MultiTek软件之前,确保MultiTek分析仪已经打开。另外确保PC机已经通过LAN与MultiTek分析仪相连接。双击软件的桌面快捷方式,打开MultiTek软件。MultiTek软件程序启动时显示一个登录屏幕。登录屏幕包含一个分析仪列表。列表中显示了PC机MultiTek软件数据库中注册的所有分析仪,以及在网络上发现的其它所有分析仪。这个我们之前如果安装过程按部就班不存在跳跃安装现象,那不用担心,选第一项就可以,输入机器本身带的名字和密码,注意右下角work office不要打勾。点击logon进入操作界面。
在操作界面中需要注意到以下几个问题:
第一,仪器参数的设定。Instrument Parameters 这个把气源的大小,可控范围。以及炉温,氮模块的温度等参数设定,这里有一点,一定不要输错,版本一旦保存,就不能更改;然而,所有创建的版本均可以通过点击按钮来发送至仪器。
第二,样本编辑器。这个通俗的讲,就是我们把做曲线之前所有的点输入到软件之中,让软件提前认知,这个就没有国产仪器人性化了,已经早以储存到工作站中,这里面就存在这么个问题Availability这一项一定要打上对号,它是指样本是否可以添加到测试序列中,一旦没有打上,我们下面是无法进行做样的。
第三,打曲线。中间步骤主要就是735进样器的设定。分析参数设定以及做样检测的条件设定具体步骤按照操作说明来,但要注意一点,由于本仪器是S-N一体,比较先进,我们设定时候SN的设置除了界面曲线的起点不同,其余一定要保持一致。
之后就是做曲线的过程,这里操作不详述,说一下经验:硫的测定使用的是紫外荧光法。该方法我认为多增加曲线每个点的进样针数尤其是分析小于1ppm的样品时,该曲线的成功与否完全取决于0.2ppm 0.5ppm 1ppm这三个点,建议每个点分析八针以上,已方便后期选择平行样;氮采用方法是发光定氮,这个方法比较成熟也比较准确,其中要注意好N模块工作温度,即5摄氏度偏差5%,不要超过该范围,一般来讲,出了问题温度会高上去,即不制冷,可以检查一下是否散热膏固话了,这个和我们电脑的CPU一个原理。
在进样过程中,如何做到平行呢?此问题我个人认为除去系统误差的原因,就是个人操作熟练度了。进样针要排干净里面的气体,进样量要保证精准无误,做到这几点,曲线的平行就达到了,当然还得机器的完好。UV灯S模块的心脏,作为精密部件,它就相当于分光光度计的氘灯、钨灯,一旦衰减,及时更换。我们无法确保消除周围环境里的腐蚀气体或水汽,所以作为消耗品的UV灯、膜式干燥器等要定期检查更换。
第四,做样分析。我们按照仪器标准要求分析样品即可,我主要说一下为什么会出现做样不准确,这其中可能有以下几点原因:
(1)开机时间短。我个人建议机器温度稳定1050度后,跑半个小时基线再分析做样;
(2)进样量不准确,重新进样;
(3)曲线不行了。长时间的使用,UV灯持续衰减损耗,所做曲线点位就不准确了,如UV灯没有衰减到200mv以下,重新打曲线或者在原有曲线基础上修改每个点;
(4)UV灯。光电倍增管等硬件问题,可以通过报警信号查找原因,及时更换。
第五,开关机。我把开关机放在一起说,是因为这两个步骤是完全相反的。这台机器和所有色谱类仪器一样,强调一点,就是气源,开机先开气,关机最后关气,保护好机器。最后补充一点,养成开关机都要记录气瓶压力的习惯,防止没有载气通过损坏机器。
以上是我对进口硫氮一体仪使用心得和体会,随着技术的不断成熟,国内对紫外荧光硫检测的技术也在不断成熟,差距也在不断缩小,将来我们也会以国产仪器分析为主,进口仪器分析为辅,分析出更精准的数据!