电力系统中,正常情况下系统在额定电压下工作,电压偏差很小,所有的电器设备工作正常,但系统遭到雷击、故障情况时,系统电压会升高很多,电网电压高瞬间出正常电压几倍甚至几十倍,这种情况下所有的系统设备绝缘将承受不住,被击穿甚至损毁,这时候避雷器就派上用场了,正常情况下,避雷器相当于一个很大的电阻,处于休眠状态,一旦系统发生过电压,立马激活进入工作状态,瞬间将自己变成导体,把高电压释放到大地,避免系统电压持续升高,保护设备和人身安全,本文简述避雷器的工作原理和选型使用方法。

避雷器的工作原理:
避雷器是连接在导线和地之间的一种防止雷击的设备,通常与被保护设备并联。

避雷器可以有效的保护电力设备,一旦出现不正常电压,避雷器产生作用,起到保护作用。当被保护设备在正常工作电压下运行时,避雷器不会产生作用,对地面来说视为断路。一旦出现高电压,且危及被保护设备绝缘时,避雷器立即动作,将高电压冲击电流导向大地,从而限制电压幅值,保护电气设备绝缘。当过电压消失后,避雷器迅速恢复原状,使系统能够正常供电。避雷器的主要作用是通过并联放电间隙或非线性电阻的作用,对入侵流动波进行削幅,降低被保护设备所受过电压值,从而达到保护电力设备的作用。避雷器不仅可用来防护大气高电压,也可用来防护操作高电压。
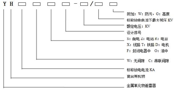
氧化锌避雷器使用场合及型号含义
交流无间隙金属氧化物避雷器用于保护交流输变电设备的绝缘,免受雷电过电压和操作过电压损害。适用于变压器、输电线路、配电屏、开关柜、电力计量箱、真空开关、并联补偿电容器、旋转电机及半导体器件等过电压保护。

氧化性避雷器选用表

欢迎关注:水煮电气,带你一起涨知识!