在前面的文章中已经分享过有关接触器、继电器使用的一些电路,它们在电机控制线路中的使用也是非常频繁,今天跟大家分享一些电机控制方面的实物接线图,并做简要分析,希望对您有用。

图1
该线路实现的功能是,当电源接通后,电机处于停止状态,对应的停止指示灯亮起;当按一下启动按钮后,接触器自锁,同时启动对应的指示灯亮起,由于接触器线圈通电,其常闭触点动作变为断开,从而灭掉了停止按钮对应的指示灯。

图2
图2也是非常简单的启停电路,只是在主电路上增加了一个电机综合保护器,其集成了传统的断路器(熔断器)、接触器、过载(或过流、断相)保护继电器、起动器、隔离器等的主要功能,具有远距离自动控制和就地直接人力控制功能,具有面板指示及机电信号报警功能,具有过压欠压保护功能,具有断相缺相保护功能,具有协调配合的时间-电流保护特性(具有反时限、定时限和瞬时三段保护特性)。根据需要选配功能模块或附件,即可实现对各类电动机负载、配电负载的控制与保护。

图3
图3的功能是实现了电机正转、反转和停止功能,观察发现正转和反转自锁电路是基本一样的,只是将彼此控制的继电器的常闭触点放到对方的自锁线路中,这样就实现了互锁,即KM1得电的时候,KM2不得电;KM2的电时,KM1得不到电。如果接触器的质量绝对可靠,在电机正转时,可以直接按下反转按钮,电机就开始反转。对于这样的电路,安全的操作应该是,如果想让设备改变转向,应该先按下停止按钮,然后再去按相应的正转或逆转的按钮。

图4
图4在图3的基础上进行了安全升级,细心的朋友会发现,顺启动按钮和逆启动按钮的两组触点都用上了,其中一组触点是用于自己线路自锁的常开触点,另一组触点是用于断开对方自锁线路的常闭触点。按钮按下时,自己的自锁线路接通,同时用自己接在对方自锁线路的常闭触点断开,使对方无法接通,这就首先实现了按钮的互锁。继电器的互锁方法,同图3.

图5
图5是一个家庭比较实用的电路图,通过使用液位继电器,可以实现自动控制水位,电路图中给出了液位继电器内部的电路情况,本文不做阐述,只要在拿到液位继电器时知道如何将它接入电路即可。通过液位探头配合液位继电器不同的接线方式,可以实现水位上限和下限的控制。

液位继电器探头

图6
图6是简版的某款液位继电器使用时的接线图,区别在于两种不同使用方式时,液位继电器所用的接线端子不同,这个可以根据需要去接。

图7

压力开关工作简图
图7是压缩机自动控制电路,图中的电机综合保护器在上面的图2说明中有介绍,图中的另一个部件是空压机压力开关(有的又说气泵气压自动开关,空气压缩机开关控制器等),它的简单工作原理可以描述为气压达到了设定值,气压开关中间的杆子就会升起,顶开触点,交流接触器断电释放,空压机就停止了工作了,当气压下降,下降到顶不住气压开关中间的杆子时,杆子回落,气压开关触点连接,交流接触器得电吸合,空压机就又开始工作了。

图8

图8电路图
相比图3,这里增加了顺逆的点动操作,其中要注意的是点动按钮,它有两个触点,一个触点是接通线圈电压,另一个触点就是防止自锁线路自锁。

图9-1

图9-2

图9-3
图9系列的实物接线都是涉及顺逆启动的电机电路,只是所使用的开关有所不同,其中图9-2的行程开关,具有保护或到位的作用,如下图:

带行程顺逆启动电路图

图10-1

图10-2
图10系列实现的是按下启动,电机马上启动,启动的时间刚好是KT1的延时时间,然后电机停止,停止的时间刚好是KT2的延时时间,中间的过程简单分析一下。
当按下按钮时,电源便被接入,我们不难发现KA实现了自锁,这就保证了下面时间继电器的自动动作,从常态下看,由KT2常闭点和KT1线圈组成的线路和有KT1常闭点和KM线圈组成的线路是接通的,这就导致了KT1开始计时工作,同时使工作中的KM接通了电机,电机运行;当KT1延时时间到,KT1相应的触点动作,其中KT1常开点变闭合,导致KT2投入计时,同时KT1常闭点断开,导致KM线圈失电,电机由于只受KM控制,所以电机也停止;当KT2计时时间到,KT2相应触点动作,KT2常闭变常开,导致KT1线圈失电,这就造成了KT1常开触点复位,即刚刚闭合的KT1常开触点变为了常态,这就使KT2线圈失电,KT2失电瞬间,KT2的常闭触点由刚刚的断开恢复为常态常闭,这就导致KT1马上又投入了工作,回到了按下按钮时的状态,中间的动作过程很迅速。不知道我说明白了没?

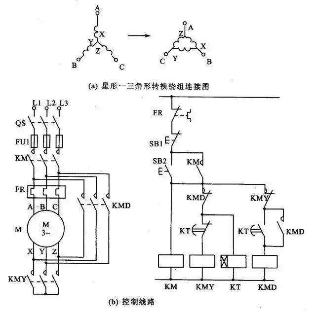
图11-1

图11-2
图11实现的星形三角形启动过程,这里的实物图其实只能告诉大家用了几个元件,如果你真有精力去捋一遍线,小编很佩服。我们就简单分析一下电路图吧,其实有了前面的功底,这张图就尤为简单了,由于这个是电机实际使用中非常普遍的,因此熟悉它的原理非常重要。
当SB2按下时,我们要找常态下接通的电路,发现KM线圈和KM常闭、KT常闭、KMY线圈和KT线圈三路都通了,其中KM这路实现了电源自锁,KT则投入了延时工作,KMY线圈的投入,使KMY常闭触点断开,也就使后面的线路断开了,KMY常闭则使电机连接成了星形,此时电机是Y形启动状态;当KT延时时间到时,KT常闭动作变为断开,也就使KT常闭控制的KMY线圈断开了,KMY线圈断开,导致了KMY常闭触点恢复常闭常态,KT则使KT常开触点闭合,二者作用则使后面的线路接通了,仔细观察,我们发现KMD线圈和KMD常开触点也组成了自锁电路,KMD线圈自锁接通,导致了电机始终以三角形接法运行。这就是电机星形三角形启动的原理。
关于电机的线路分析,今天分享的只是九牛一毛,希望能对您有所启发,喜欢的朋友欢迎收藏、关注、点赞、转发( ^∀^),后期我们会分享更多实用的知识。
小编不才,若有不妥,欢迎批评指正。