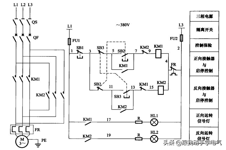
控制原理图如下图所示:

上图中的正转按钮SB2和反转按钮SB3互锁,具体讲解如下:
在上图的电机正反转控制电路中,正转按钮SB2的动断触点与正向接触器KM1的动断触点串联后,再与反转接触器KM2线圈连接,反转按钮SB3的动断触点与反向接触器KM2的动断触点串联再与正转接触器KM1线圈连接,采用控制按钮的动断触点与接触器的动断触点串联,相互制约的接线方式,既有按钮的动断触点联锁,又有接触器的动断触点的互锁的保护,这种方式就是就是我们常说的双重互锁保护,
注:所谓的动断触点就是说在器件动作时触点断开,也有称为常闭触点。那么动合触点就是说在器件动作时触点闭合,也有称为常开触点。
针对本例进行详细说明:
1、电机正转控制:
当按钮正转按钮SB2,电源L1→控制回路熔断器FU1→1号线→停止按钮SB1的动断触点(按下断开)→3号线→正转按钮SB2的动合触点(按下闭合)→5号线→反转按钮SB3动断触点→7号线→反向接触器KM2动断触点→9号线→正向接触器KM1线圈→4号线→热继电器FR的动断触点→2号线→控制回路熔断器FU2→电源L3相,电路接通,接触器KM1线圈得电,KM1的动合触点闭合自保,保持接触器KM1的工作状态,KM1的3个主触点闭合,电机正转。
2、电机反转控制
当按钮正转按钮SB3,电源L1→控制回路熔断器FU1→1号线→停止按钮SB1的动断触点(按下断开)→3号线→反转按钮SB3的动合触点(按下闭合)→11号线→正转按钮SB2动断触点→13号线→正向接触器KM1动断触点→15号线→反向接触器KM2线圈→4号线→热继电器FR的动断触点→2号线→控制回路熔断器FU2→电源L3相,电路接通,接触器KM2线圈得电,KM2的动合触点闭合自保,保持接触器KM2的工作状态,KM2的3个主触点闭合,电机反转。
3、正常停机
(1)当电机在正转或反转时,只要按下停止按钮SB1,切断接触器的控制电路,接触器线圈断电,接触器主触点断开,电机停止。
(2)当电机正转时,按下反转按钮SB3,其动断触点断开,切断正转接触KM1的电路,KM1线圈断电,KM1主触点断开,电机断电停止正转。
(3)当电机反转时,按下正转SB2,其动断触点断开,切断反转接触KM2的电路,KM2线圈断电,KM2主触点断开,电机断电停止反转。
4、电机过负荷停机
当电机过负荷时,过负荷电流达到热继电器FR的整定值,热继电器动作,FR动断触点断开,切断KM1和KM2的控制电流,KM1和KM2的线圈断电,电机停止。