2015年,羊城晚报有一篇文章报道了海南电蚯蚓机滥捕蚯蚓的问题,据当地媒体称,一年捕获的蚯蚓高达上万吨,很多农民都是自家地里抓完了跑到路边抓,山里抓,甚至在南方各省到处打游击!

很多朋友都听说过电鱼机,电晕或者电死鱼就在水里浮起来了,但蚯蚓在土里,电死了它就爬不出来了,为什么电蚯蚓机还能让它跑出来,抓掉了那么多蚯蚓,难道就对生态没有影响吗?

电蚯蚓机到底是什么原理?
电鱼机的原理估计大家都知道了,基本就是将电瓶中12V的直流电通过振荡电路,然后再经过变压器升压,另外还有可能用倍压整流将半波正弦波叠加成更高的电压,而所谓的频率指的就是振荡电路提供的回路。

最简单的电鱼机原理图,其实就是一个自激振荡的逆变器
我们都知道在直流电条件下,安全电压是比较高的,比如正常直流安全电压在50V左右,但交流电就是36V,所以倍压整流后的是脉冲直流电,这个效果比平稳直流电效果要好得多,而且频率适中,在水中的效果也比较好。

电鱼不仅危害生态,还可能有生命危险
一般是网兜接正极,据说是鱼会往正极跑,不过大部分电鱼机电压都很高,电流也比较大,因此在鱼跑到网兜之前就已经晕了,直接抄网兜捞吧!

电蚯蚓机和电鱼机原理完全不一样
因为蚯蚓在土里,电晕或者电死效果都不好,而且土地的电阻要比水大得多,因此就有一个问题了,它需要更高的频率和适中(一般峰值最高200-300V)的电压,因为要让蚯蚓难受,却不让它们晕死在土中!

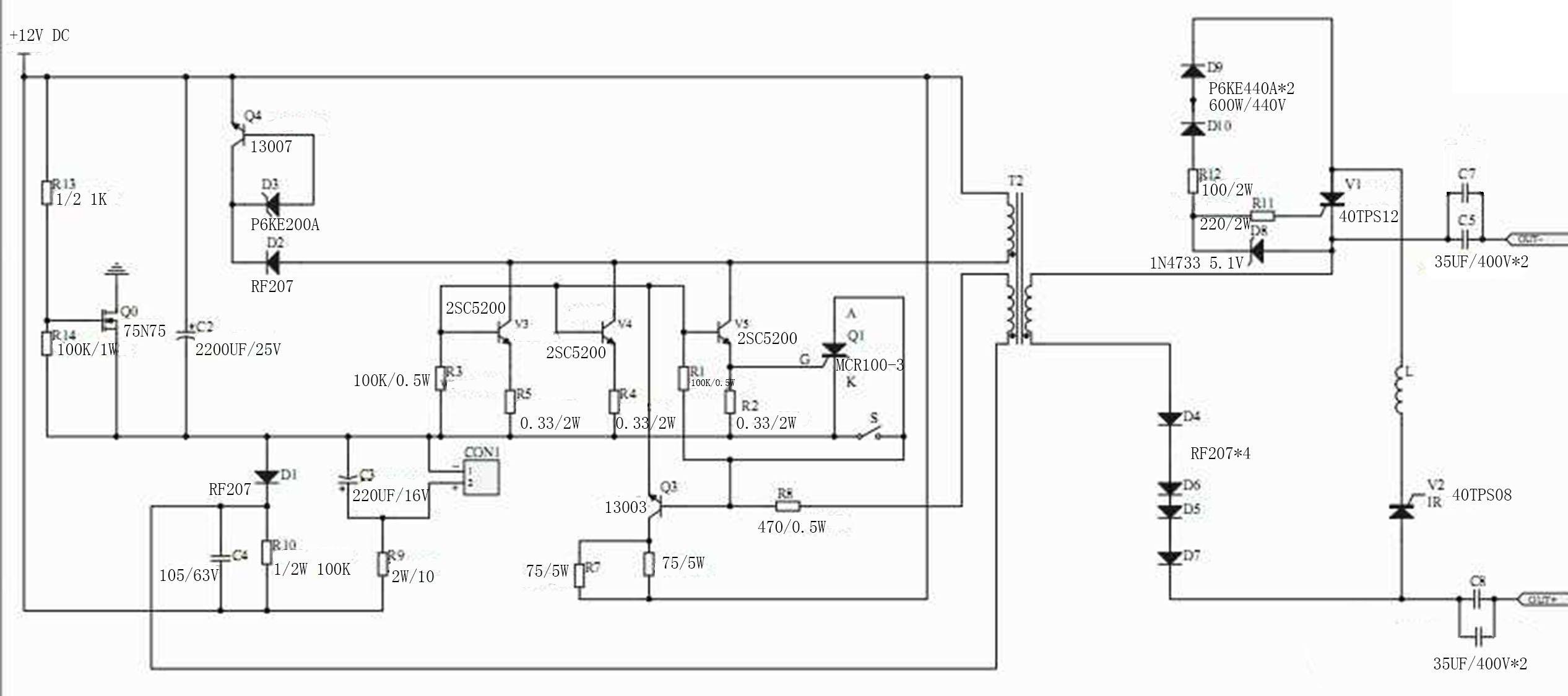
因此电蚯蚓机需要的高频,适中的电压以及比较小的电流,下图为电蚯蚓机原理图,看起来并不是十分复杂,电子爱好者应该一眼就能明白这个电路是干嘛用的!

电蚯蚓机原理图
其输出要求是脉冲直流,但输出端有并联的电容串联在输出电路中,这是为了让纯脉冲直流通过,而并联电容则是加大通过功率,所以电蚯蚓机会有多少管子的差异,管子越多,代表这个电路通过的功率越大,那么能让更多范围内的蚯蚓爬出地面,当然两根电极的距离也可以更远,效率也更高!


蚯蚓对电流非常敏感,当高频(10KHZ以上)(电蚯蚓机工作时会听到中高频噪音就是铁氧体线圈与电感工作的电流声,接近人耳分辨极限20KHZ)电流通过土壤时,蚯蚓会非常难受,它无法向下钻,毕竟钻深有限,所以它只能向上跑,赶紧逃离这个是非之地!

其实很多动物也对电流非常敏感,这也是地震前动物反应异常的一个方面。电蚯蚓的机器电流不需要太大,局部范围内m*级A**别就够了,大了蚯蚓就死在土壤里了。
电蚯蚓的产业有多大,环境危害又有多大?
电鱼机估计大家都知道,甚至在禁止电鱼机以前很多朋友都实地操作过,都知道这是一种断子绝孙的捕鱼方法,电鱼之后,沟渠中连鱼苗都被扫荡了!

这电蚯蚓又有多大危害呢?
蚯蚓属于环节动物,全世界总共有超过3000种,但无论哪种它们对土壤的作用都是非常大,蚯蚓主要以土壤中的植物叶子或者有机物碎屑为食,吃食时会将土一并吞下,有机物消化后一起排出,其实也是一坨土,但包含类排泄物的土富含氮、磷、钾等成分,另外蚯蚓在土壤中的通道也避免了土块板结,所以有蚯蚓的土地,用俗话说就是土地有肥力!

电蚯蚓机大规模抓走蚯蚓后,下一批只能等卵孵化,一次扫荡还能恢复,但多次反复扫荡,那么蚯蚓甚至来不及产卵,那么这片土地的蚯蚓可能就会灭绝,没有蚯蚓为其松土,土壤很快就会板结,农作物产量会严重下降,最终造成的后果将会由我们自己承担。

这些被抓走的蚯蚓直接用来喂鱼,或者养殖黄鳝,或者晒干卖给药材厂入药,作为鱼饵也是鲜蚯蚓的一个重要销售途径。

晾晒蚯蚓干
电蚯蚓的产业范围有多大?
据中国绿发会报道,我国多地都出现了滥捕蚯蚓的情况,早期是人力抓,后来发展到用药水洒,蚯蚓难受就跑出地面,发展到最近用电蚯蚓机,尤其是后者,简直就是蚯蚓的“大规模*伤杀**性*器武**”,两根电极一插,电极之间以及附近范围蚯蚓都会爬出来,灭绝性捕捉。

2015年《羊城晚报》就曾报道海南滥捕蚯蚓相关案例,而5年后的2020年再度回访,发现情况并没有好转,蚯蚓产业仍然在继续,只是没有以前猖狂,从表面转入地下,捕捉-收购-晾晒-外运蚯蚓产业链继续运行。

滥捕已经引起了当地人的不满,而蚯蚓产业还继续在全国扩散,一个地方不能抓(村民报警)或者抓不到了(被抓完了),那么换一个地方,成本很低,但利润很高,很多捕捉蚯蚓的村民都发家致富了,引起了更多的人效仿。

而且电蚯蚓机这种门槛更低,比电鱼机耗电还要节省,所以可以长时间捕捉,更麻烦蚯蚓根本就不在《国家重点保护野生动物名录》里,这种不受保护,却对土地产出的未来有这重大关系的蚯蚓,真的要继续滥捕下去吗?