任务描述
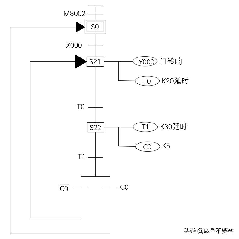
控制要求;按一次按钮,门铃响2S,停止3S,响5次后停止。
试求:写出PLC输入、输出分配表;画出状态转移图;编写步进梯形图程序。

I/0地址分配表
|
输入/输出 |
地址 |
注释 |
|
输入 |
X000 |
按钮 |
|
输出 |
Y000 |
门铃 |
状态转移图

梯形图




#电工交流圈##PLC##三菱PLC#
控制要求;按一次按钮,门铃响2S,停止3S,响5次后停止。
试求:写出PLC输入、输出分配表;画出状态转移图;编写步进梯形图程序。

|
输入/输出 |
地址 |
注释 |
|
输入 |
X000 |
按钮 |
|
输出 |
Y000 |
门铃 |





#电工交流圈##PLC##三菱PLC#