华谊集团系列已经写了3篇,这是第4篇了。前3篇撇开了轮胎、丙烯酸等板块,从其煤化产业发展的角度认真分析了华谊集团当下的困境,足以解释华谊集团股价已经跌到净资产6折了还刹不住车!在系列(三)中,我们提到华谊集团在钦州一体化基地建设中,采用的是煤化“航天炉”工艺,而非安徽华谊能化所采用的“多喷嘴水煤浆气化”工艺。本篇我们就重点讲讲华谊集团的钦州一体化基地!
本仆射在去年11月份曾花了大半个月的时间,去了广西各地考察,尤其是钦州。目的有三个:一是考察发改委“西部陆海新通道”规划下北部湾港的发展情况;二是考察中越边境,尤其是东兴贸易口岸;三就是华谊钦州一体化基地的建设情况。

图1:广西华谊能源化工大门

图2:华谊集团钦州一体化基地二期工程管理中心

图3:基地施工一角
因为我是在钦州港口走了一圈以后才前往华谊基地,到达的时候已经是四五点钟。但是在施工现场可以感觉到热火朝天的场面,在门口还有个电子的数据显示牌,上面实时显示基地的各项指标和工程进度。
基地周围都是华谊一贯的合作伙伴以及合资公司,比如华谊能化对门就是苏伊士环保科技,这是和全球最大的水务公司苏伊士环境集团合资的公司,华谊集团占49%的股份。除了苏伊士环保外,全球最大的港口储罐经营企业荷兰皇家孚宝集团也跟随华谊到了钦州并成立合资公司孚宝(钦州),华谊集团占35%股份。

图4:苏伊士环保科技(钦州)施工现场
从整个基地的布局看,华谊集团的母公司上海华谊应该是把多年来积累的园区管理经验全部带到了广西。要知道,上海华谊持有上海化学工业区38.26%股份,和中石化上海公司并列股东第一。
从钦州基地的建设力度,可以感受到华谊集团倾其所有的态度。这实际上华谊集团的背水一战。由此大家也可以更加理解华谊集团目前的低迷,可以说,华谊在过去5年间,是在进行凤凰涅槃般彻底改革。想想看吧,双钱轮胎上海工厂关停、丙烯酸老基地关停,产能全部在安徽、广西、江苏等地重建,而此时竞争对手都在纷纷扩产投产,这是多么大的压力。比如丙烯酸,在2014年华谊集团已经做到32万吨,该产能逐渐关停之后,直到2019年7月份32万吨产能才在上海化学工业区全部投产,此时的竞争对手卫星石化已经实现48万吨了,而且建成了PDH丙烷脱氢制丙烯、聚丙烯、丙烯酸酯及双氧水等产业链一体化装置。
钦州一体化基地是个起点很高的工程,被华谊集团定性为“1号工程”。真正的操盘界面并不在上市公司,甚至也不在上海华谊。此中的原因,大家看一看近几年越南崛起的势头、中国制造业产业链转移的动向,然后去广西、云南走一圈就有数了。国内大型钢铁公司、化工巨头纷纷在钦州设厂,这绝不是地方上一个简单的招商动作。今年年初各省公布的基建规模出来以后,大家也能看到西南地区简直逆天,云南一省公布的投资金额已达5万亿。

图5:广西周边地缘示意图

图6:缅甸输油管道至云南炼厂示意图
钦州石化产业园是广西政府十一五规划期间开始打造的最为重要的工业项目,并在实践中不断完善,在2020年4月29日通过了《广西钦州石化产业园总体发展规划 (2020-2035)》和《广西钦州石化产业园产业发展规划 (2020-2035)》两大文件的专家评审,计划通过近、中、远三期工程,全面推进“一核、两辅、四驱、五链、三基”为主导的1-2-4-5-3整体产业发展架构的建设,力争到2035年园区炼油加工能力达到4000万吨/年、乙烯500万吨/年、芳烃500万吨/年,最终将形成产值规模超万亿的世界级高端石化产业航母,主导影响全球产业价值链的资源优化配置与产业格局重构。注意,这里和我们前面的判断是一致的,从整个规划上来说,算得上立意深远,志在全球。项庄舞剑,意在哪里不言而喻。

图7:中国石油化工(钦州)产业园规划图

图8:钦州及石化产业园地缘区位示意图

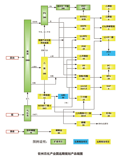
图9:钦州石化产业园远期规划产品链图
据公开资料,华谊钦州一体化基地总投资达700亿,占地约8000亩,分三期实施。
- 一期工业气体岛项目
总投资约143亿元,主要是煤化工产业链,建设64.4万Nm3/h(CO+H2)煤气化、净化及CO 分离、100万吨/年甲醇、20万吨/年乙二醇、50万吨/年醋酸、2.25万吨/年硫回收等装置及相关配套辅助设施。该期工程已于2017年11月举行了开工仪式。土建施工于2019年3月29日正式开始,目前基本完工;安装工程已于2019年11月开始,主体装置全球最大单套干煤粉辐射废锅类型气化炉、日投煤量达3200吨的“华谊炉”已于4月27日吊装完毕,预计在2020年9月完工。虽然有疫情影响,但是华谊集团领导和广西本地领导多次表态,赶工期不延误,按原计划在2020年12月试生产。

图10:2020年3月12日甲醇吹扫罐运进项目施工现场

图11:2020年3月31日“华谊炉”辐射废锅内件从东方锅炉制造完工并发运

图12: 2020年4月27日“华谊炉”吊装成功
需要说明的是,一期的项目的业主是广西华谊能源化工。广西华谊能化的大股东原本是上市公司华谊集团,但是在项目正式开始开工之前的2017年7月,大股东变为上市公司控股股东上海华谊(集团)公司。目前,广西华谊能化的控股权虽然在上海华谊手中,但是业务管理委托给了上海华谊能化,上海华谊能化就是上市公司旗下能源化工业务的平台,全资控股。

图13:广西华谊能源化工股东工商变更
考虑到当时公司股价暴跌的情形,估计大股东是为了缓解上市公司的财务压力,避免给上市公司背上沉重的包袱,呵护二级市场股价。事实证明,其后的2018年2月控股股东开始在二级市场增持上市公司股份。事实上,上海华谊对上市公司的呵护在发债等细节上也有所体现。

图14:在2017年7月上市公司股价已经暴跌

图15:上海华谊全额担保上市公司,上市公司只提供51%反担保
估计该业务只有在开始盈利时才会考虑注入上市公司,当然也不排除在股市行情比较好的情况下提前注入。在此之前,预计上市公司以收取管理费的方式对广西华谊能化开展受托管理,具体形式不详,但预计会公告。
- 二期轻烃裂解综合利用项目
总投资208亿元,项目以乙烷裂解和丙烷脱氢为产业龙头。
丙烷脱氢以上市公司华谊集团旗下新材料板块为主体,与上海华谊以6:4的股权比例,共建 5万吨/年丙烷脱氢制丙烯、30万吨/年羰基合成丁醇、40万吨/年丙烯酸、40万吨/年丙烯酸丁酯、8.4万吨/年精丙烯酸、10万吨/年高吸水性树脂(SAP),23万吨/年异丙苯、28万吨/年苯酚*酮丙**、20万吨/年双酚A。项目拟以丙烷为原料,通过丙烷脱氢制丙烯(PDH)工艺制取丙烯,用于生产下游的丙烯酸、丁醇、异丁醛、丙烯酸丁酯、高吸水性树脂 SAP 等化工产品。

图16:上市公司关于75万吨丙烯项目的公告

图17:上市公司关于20万吨双酚A项目的公告
项目总投资金额近123亿。目前,上市公司已对项目运营主体广西华谊新材料公司增资22亿,并于2019年11月27日正式开工,预计于2021年6月完工投产。
乙烷裂解以另一上市公司600618氯碱化工为主体进行建设。规划了30万吨/年烧碱、40 万 吨/年氯乙烯、40 万吨/年聚氯乙烯项目。因为同600623华谊集团关系不大,只是涉及整个集团公司的整体竞争力问题,在此不做多介绍。
- 三期甲醇制烯烃及下游深加工项目
总投资约183亿元,生产聚丙烯、聚碳酸酯、聚甲基丙烯酸甲酯、烧碱和聚氯乙烯等产品,预计2025年开工建设。
这可能是整个一体化基地建设中最难的一部分。甲醇制烯烃是现代煤化工产业的核心,或以MTO进行、或以MTP进行,但是因为工艺仍需升级、终端产品价格跟随油头产能被压制,所以国内除了具备资源优势的企业之外,单纯的甲醇制烯烃产业表现都是很好。龙头企业宝丰能源业绩表现不错,实际上是赚的煤炭的钱,换句话说,如果不做化工延伸,单纯做煤炭开采销售,可能也能赚这个钱。
这是考察现代煤化工的核心部分,以后还要做更为详细且持续跟踪的考察,在此不做赘述。
以上便是整个上海华谊钦州一体化基地的建设的整体情况。
另外值得一提的是一期工程采取的的“华谊炉”技术路线。该炉是“航天炉”的603698航天工程关于煤气化炉最新研究成果,是科技部国家级重点研发计划“煤炭清洁高效利用和新型节能技术”重点专项“大规模干煤粉气流床气化技术开发及示范”项目。该公司总工程师丁建平表示,该炉型具有产量更大、技术指标更优、一次性投资更省、运行成本更低、环保水平更高等优势,代表着现代煤化工最先进的煤气化技术水平。
目前航天工程“航天炉”累计签约超过100台,其中61台投入运行。华谊气化炉单台成套重量达1206吨,总长度超过51米,日投煤量3200吨,是目前世界最大单套干煤粉辐射废锅类型气化炉。该气化炉内件为中国船舶重工集团公司第七一一研究所技术设计,东锅详细设计,采用多技术集成整合设计,具有国内自主知识产权。钦州基地一期项目框架内会配置5套2000吨级航天炉。
本仆射仔细考察了网上关于航天炉和水煤浆气化炉的技术路线比较,总体上是各有优势。据国内第一家最早在2009年即采用了航天炉投产的河南龙宇化工论文《德国SWR(斯威尔)流量计在粉煤气化装置———航天炉中的应用》介绍:
“航天炉又名HT-L粉煤加压气化炉。长期以来,国内煤化工之所以不能大规模地发展,就是因为国内缺乏自主的粉煤加压气化技术。而进口的技术也不能完全满足国内煤化工的需求———如果选用德士古煤气化技术,无法实现原料煤的本地化;选用壳牌煤气化技术的投资又太大。所以,开发具有自主知识产权的高效、洁净、煤种适应性广的国内煤气化技术,一直是业界的梦想。
航天炉的主要特点是具有较高的热效率(可达95% )和碳转化率(可达99% );气化炉为水冷壁结构,能承受1 500℃至1 700℃的高温;对煤种要求低,可实现原料的本地化;拥有完全自主知识产权,专利费用低;关键设备已经全部国产化,投资少,生产成本低。据专家测算,应用航天炉建设年处理原煤25万吨的气化工业装置,一次性投资可比壳牌气化炉少3亿元,比德士古气化炉少5 440万元;每年的运行和维修费用比壳牌气化炉少2 500万元,比德士古气化炉少500万元。
它与壳牌、德士古等国际同类装置相比,有三大优势:一是投资少,比同等规模投资节省三分之一;二是工期短,比壳牌炉建设时间缩短三分之一;三是操作程序简便,适应中国煤化工产业的实际,易于大面积推广。”
另据2015年内蒙古黄陶勒盖煤炭公司论文《德士古水煤浆气化与航天炉粉煤气化技术的实践分析》、2016年内蒙古伊泰化工《浅论德士古水煤浆气化与航天炉粉煤气化技术》以及2018年《HT–L粉煤加压气化技术(航天炉)运行调研》等资料,也得出了两大技术路线各有千秋优缺点,但是航天炉煤种适应性更强、同等投入产出更多的结论。
至于航天炉到底表现如何,等2020年正式投产后,看看上海华谊到时披露的运营数据会有更清楚的判断。但是本仆射希望在航天炉的不断运营优化过程中,华谊集团能够达到华鲁恒升那样优秀乃至卓越的水准。
华谊钦州一体化基地总投资额超过上海华谊的总资产,仅以一期、二期论,也超过了300亿,确确实实是整个集团公司的“一号工程”,它是华谊集团关闭上海外环内几乎所有产能,走出上海、走出华东后的关键一役。
如果说安徽无为基地是华谊生产布局走向全国的试水,广西钦州基地就已经是华谊走向全国乃至全球的里程碑事件,是华谊关于自身命运的大决战。成,则具备了在未来20年的竞争能力,败,无论亲爹是谁,华谊就成了永远沉沦的败家子、二世祖,永世不得翻身。因为国内目前不管是央企化工平台,还是民营化工,都在快速上规模,失去了发展机遇,将永远不再具备产业竞争能力!
至此,以华谊集团能源化工的为主线对公司进行考察的系列文章基本上已经完成,后面会继续打些补丁,考察以阳煤化工和美锦能源为代表的山西老煤炭基地煤化工企业和以宝丰能源为代表的内蒙煤化工新秀企业的生产成本和经营优缺点,以更加的加深对华谊集团的理解。其实也就是补充完善,因为有华鲁恒升这座丰碑,光芒太盛,以至于其他企业都黯然失色。
后期会继续创作本系列(五),对国内丙烯酸产业链进行考察,以卫星石化这样的优秀民营龙头为标杆,继续考察华谊集团的不足之处并判断未来。欢迎大家继续关注。

图18:卫星石化市值及股价表现
郑重提示:本仆射所有文章,都是自己的所思所想和实盘账户的操作,晒出的目的是为了同大家做公开交流,抛砖引玉,并无任何商业企图,当然也不构成任何的投资咨询和买卖建议!欢迎大家多多评论,仆射向来见贤思齐,见高人绝不会交臂失之!一起努力!