在实际项目中,经常会用到一些定时功能,如设备的定时开关机、付尾款程序等一些需要定时来完成的逻辑,都需要准确的实时时钟。
这些逻辑一般在PLC实现,但是由于有些PLC没有内置实时时钟电池,而只是用超级电容保持时钟,断电保持时间一般7天左右,以西门子ST20为例,可以加装电池板及电池CR1025实现,这样就加了成本。
那如何用触摸屏实现PLC时钟同步呢?以200smart为例,当上位机采用的威纶通MT8071IE时,如何用触摸屏时间同步PLC呢?
1.打开维纶触摸屏开发环境,宏指令→新增

2.写触摸屏的宏脚本,为了大家看的方便,我把注释列上。写完成之后,把周期执行、当HMI启动时即执行一次 勾选上,并且把周期执行的时间写上,这里单位是100ms,我写600也就是1分钟执行一次时钟同步比较。注意由于PLC用的是BCD码格式,所以触摸屏也选用的是BCD码,省的进行数据转换。

macro_command main()
short h_y,h_mo,h_d,h_h,h_m,h_s,h_w//声明触摸屏变量 bcd
char p_y,p_Mo, p_d,p_h,p_m,p_s,p_w//声明PLC变量 bcd
GetData(h_y,"Local HMI",LW,9015,1)//读取触摸屏年
GetData(h_mo,"Local HMI",LW,9014,1)//读取触摸屏月
GetData(h_d,"Local HMI",LW,9013,1)//读取触摸屏日
GetData(h_h,"Local HMI",LW,9012,1)//读取触摸屏时
GetData(h_m,"Local HMI",LW,9011,1)//读取触摸屏分
GetData(h_s,"Local HMI",LW,9010,1)//读取触摸屏秒
GetData(p_y,"Siemens S7-200 SMART (Ethernet)",VB,100,1)//读取PLC年
GetData(p_mo,"Siemens S7-200 SMART (Ethernet)",VB,101,1)//读取PLC月
GetData(p_d,"Siemens S7-200 SMART (Ethernet)",VB,102,1)//读取PLC日
GetData(p_h,"Siemens S7-200 SMART (Ethernet)",VB,103,1)//读取PLC时
GetData(p_m,"Siemens S7-200 SMART (Ethernet)",VB,104,1)//读取PLC分
GetData(p_s,"Siemens S7-200 SMART (Ethernet)",VB,105,1)//读取PLC秒
if h_y<>p_y or h_mo<>p_mo or h_d<>p_d or h_h<>p_h or h_m<>p_m or h_s<>p_s then//年月日时分秒任意不相等
SetData(h_y,"Siemens S7-200 SMART (Ethernet)",VB,110,1)//设定PLC年
SetData(h_mo,"Siemens S7-200 SMART (Ethernet)",VB,111,1)//设定PLC月
SetData(h_d,"Siemens S7-200 SMART (Ethernet)",VB,112,1)//设定PLC日
SetData(h_h,"Siemens S7-200 SMART (Ethernet)",VB,113,1)//设定PLC时
SetData(h_m,"Siemens S7-200 SMART (Ethernet)",VB,114,1)//设定PLC分
SetData(h_s,"Siemens S7-200 SMART (Ethernet)",VB,115,1)//设定PLC秒
bool plcset=true
SetData(plcset,"Siemens S7-200 SMART (Ethernet)",M,2.0,1)//接通PLC设置时钟的代码
plcset = false
SetData(plcset,"Siemens S7-200 SMART (Ethernet)",M,2.0,1)//断开PLC设置时钟的代码
end if
end macro_command
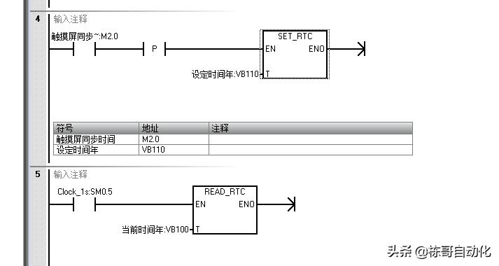
3.写PLC读时钟和同步时钟的代码(梯形图)
设置时钟,采用的是上升沿触发。
读时钟,由于精度1秒,所以1秒读一次即可,没有必要每个扫描周期都运行
时钟格式切记是BCD码,也就是4位二进制表示1位10进制数

4.200Smart定义的时钟数据格式

5.小案例分享


如果对您有帮助,欢迎转发关注,定时出C#上位机入门,机器视觉,运动控制,EPLAN,PLC相关技术分享
-------一个从打杂工自学加实践到电气及软件工程师的工控人