空调器的分类
使用工况:(最高温度℃):T1(43)、T2(35)、T3(52)
结构形式:
分体式:
室内:D吊顶、G挂壁、L落地、T天井、Q嵌入
室外:W
整体式:窗机、C穿墙式、移动式
能力的输出情况:定速、变频(交流、直流)
主要功能:单冷(冷风)、冷暖(热泵)、电热
其他:冷媒:R22、R410A
家用直流变频空调型号中字母含义:

空调器系统工作原理
空调器的基本原理从的能量转换的角度可以这样理解:
制冷时,通过制冷剂或载冷剂将室内的热量转移到室外释放掉,从而使室内温度降低。
而制热的原理正好相反,通过制冷剂或载冷剂将室外的热量转移到室内释放掉,从而使室内温度升高。
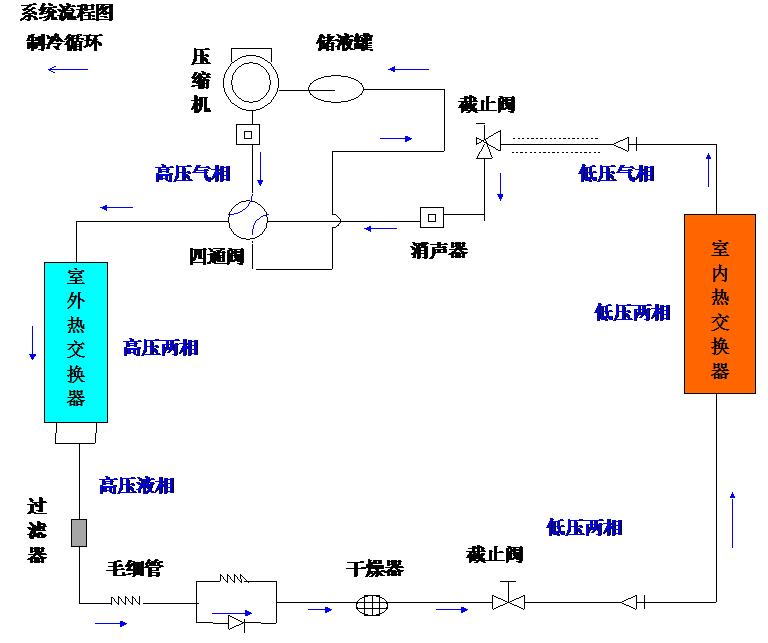
空调制冷、制热实物系统流程图

空调器的制冷原理

空调器工作时,制冷系统内的低压、低温制冷剂蒸气被压缩机吸入并压缩为高压、高温的过热蒸气后排至冷凝器;同时室外侧风扇吸入的室外空气流经冷凝器,带走制冷剂放出的热量,使高压、高温的制冷剂蒸气结为高压液体。高压液体经过节流毛细管降压降温流入蒸发器,并在相应的压力下蒸发,吸取周围热量,同时室内侧风扇使室内空气不断进入蒸发器的翅片间进行热交换,并将放热后变冷的气体送向室内。如此室内外空气不断循环流动,达到降低温度的目的。
空调器的制热原理

热泵制热是利用制冷系统的压缩机冷凝热来加热室内空气的,空调器在制冷工作时,低压、低温制冷剂液体在蒸发器内蒸发吸热,而高温、高压制冷剂气体在冷凝器内放热冷凝。热泵制热是通过电磁四通换向阀来改变制冷剂的循环方向的,原来制冷工作时作为蒸发器的室内盘管,变成制热时的冷凝器。实现制热的。由于热泵空调器是通过吸收室外热量来制热的,所以热泵制热能力随室外温度的变化而变化,一般室外气温为0℃时,其制热量为名义制热量的80%。室外气温为-5℃时,其制热量为名义制热量的70%。
欢迎关注订阅号《成都金牛制冷》,了解更多关于我们的冷暖故事!