美的电磁炉可调电阻103故障 (电磁炉维修故障大全100例)

1 美的C19_SH1980电磁炉

美的电磁炉可调电阻103故障,美的电磁炉不加热故障排除方法

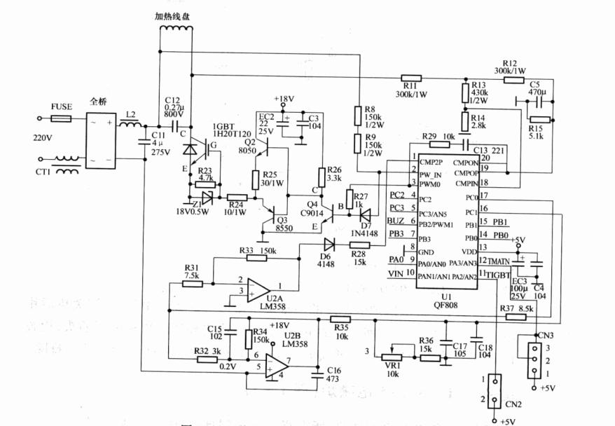
美的C19_SH1980电磁炉电路原理图

美的电磁炉可调电阻103故障,美的电磁炉不加热故障排除方法

美的C19_SH1980电磁炉电路原理图

故障现象:间歇加热。

故障原因:C18贴片电容漏电。

分析与检修:间歇性加热使电磁炉的主回路电流不稳定,可能是+300Ⅴ和+18V电源或主回路、高压保护电路、电流检测电路、电网电压检测电路、PWM功率控制电路、温度检测电路有故障。

打开上壳,通电测试5V、18V、300V均正常,测锅温传感器CN3的2脚电压为0.3Ⅴ、IGBT管温度检测插头CN2的1脚电压0.2V,属于正常。拔掉电源插头,去掉加热线盘,用万用表电阻挡测锅温和IGBT管的E一C极不漏电,拆下C12高频谐振电容测试充放电正常。继续检查电流检测电路中的VR1电位器、C18、C17等器件,发现C18击穿,造成CPU QF808的16脚电流检测电压为0V,CPU按程序在3分钟内仍保持正常加热,但3min后将实施电流异常保护而停止加热,如此周而复始,引发间歇性加热。将C18 104小瓷片电容更换后,电磁炉恢复正常工作。

2 美的C21_SH2133电磁炉

美的电磁炉可调电阻103故障,美的电磁炉不加热故障排除方法

美的C21_SH2133电磁炉推动级电路图

故障现象:关机后仍然缓慢加热。

故障原因:Q6(S8050)的E一C极漏电。

分析与检修:将电磁炉电源线的其中一根用钳形表钳于表口中间,按键关机后钳形表显示读数为1.9A,说明主回路中的IGBT管漏电或仍导通。拔掉电源插头,检查IGBT不漏电,再检查Q3~Q6,发现Q6的E~C极间漏电。更换Q6(S8050)后,故障排除。

3 美的C21_SN215电磁炉

美的电磁炉可调电阻103故障,美的电磁炉不加热故障排除方法

美的C21_SN215电磁炉电路

故障现象:通电开机不加热,所有指示灯均闪烁、蜂鸣器短促鸣叫。

故障原因:C13(101)漏电。

分析与检修:根据故障现象,该机属于不加热报警,是CPU检测到了某项信息异常。CPU检测的信息包括锅温、IGBT管的温度、电网电压、检锅秒脉冲的反馈信号等。

打开电磁炉,直观检查没有发现异常。通电测5V、18V、300V电源均正常,测锅温传感器插头CN4的两端为4.4V正常值,IGBT管温度传感器插头CN3两端的电压为4.3V正常值,电网电压取样EC1两端电压为3.1V正常值。这说明上述信息均正常,剩下的可疑电路只有检锅脉冲传输电路和反馈电路,涉及LM339所组成的各功能电路。

测LM339的1、2、13、14、4个脚输出端电压,发现2脚浪涌保护输出端电压为12V,正常值约为0V。继续测浪涌保护“一”端输入4脚电压为4.8V正常值,“+”端输入5脚电压为4V,高于正常值3.2V,查会造成5脚电压升高的R45、R42、C15、C13,结果C13漏电。互换C13电容后,电磁炉恢复正常工作。

温馨提示:美的电磁炉中的100PF~2700PF的贴片电容易出现漏电现象。同一电容器漏电程度不同,引起的故障现象也不尽相同。如本机中的C13漏电,除了引起本例的故障现象外,还会引起间歇性加热、不加热不报警、无规律自动关机、屡击穿IGBT管等。

4 美的CH201电磁炉

美的电磁炉可调电阻103故障,美的电磁炉不加热故障排除方法

美的CH201电磁炉电路

故障现象:报警无锅。

故障原因:A6二极管击穿。

分析与检修:报警无锅,可能是CPU没有接收到试探信号在主回路的电流反馈信号或脉冲反馈信息,也可能是接收到的电流、脉冲反馈信号不符合要求。根据经验,主回路电流反馈信息一般用“CUR”表示,主回路脉冲反馈信息一般用“PAN”(意为平底锅)表示。因此在无图纸的情况下,可以通过查看插座标注的CUR、PAN字样确定检修切入点。

打开电磁炉,看到插座CN5标注有PAN脚,该脚通过贴片二极管A6接LM339的14脚,应属于同步输出。根据经验,14脚属于比较器的一个输出端,对应的“+”输入端应为9脚,“一”输入端应为8脚,应通过大体积的电阻与线盘两端连接,因这些电阻工作电压高(静态为+300V,动态为几百伏至1200V)而易损坏元器件。万用表在路检查这几个电阻均未发现异常。再查LM339的14脚所接A6正反向电阻均为0欧,拆下来测试确认击穿,用IN4148普通二极管代替,电磁炉工作恢复正常。

5 美的EY—181电磁炉

美的电磁炉可调电阻103故障,美的电磁炉不加热故障排除方法

美的EY—181电磁炉电路

故障现象1:不通电。

故障原因:保险管、功率管、IGBT、开关变压器L3损坏。

分析与检修:观察主板的压敏电阻、电源块ⅤIPer12A无烧焦现象,观察大体积的电容无鼓包、漏液现象。测保险管FUSE已熔断,去掉线盘,用万用表检查全桥、IGBT管,发现IGBT的E一C极间为0欧阻值。去掉IGBT管,测各电源,又发现5V、18Ⅴ均偏低。

对电源电路进行检查,测电源芯片ⅤIPer12A的5~8脚为300V,先更换易损件VIPer12A后并无效果,检查VIPer12A所接的电阻、电容、二极管等没有发现问题,试着代换开关变压器L3后,5V电源等恢复正常,电磁炉也开始正常加热。

温馨提示:如果在购买不到开关变压器L3时,也可自行绕制L3,方法是:用直径0%19mm漆包线,初级绕225圈,次级绕92圈。

故障现象2:不通电。

故障原因:L3短路,7805、CPU损坏。

分析与检修:打开机壳,去掉线盘,目视主板没有明显损坏的器件。测5V电源对地电压和电阻均为0欧,用分割法查出CPU的5V供电脚对地击穿,7805的1脚和3脚击穿。

根据经验,7805的1脚和3脚击穿,会造成5V电压输出高达8V以上,这就是导致CPU击穿的原因。而7805的1、3脚击穿从理论上分析可能是其自身原因,也可能是1脚输入的电源过高。为此检查7805的1脚供电电路中的开关变压器L3、电源块ⅤIPer12A,发现L3的初、次级间短路。更换后,电磁炉恢复正常工作。

6 美的EY_182电磁炉

美的电磁炉可调电阻103故障,美的电磁炉不加热故障排除方法

美的EY_182电磁炉电路

故障现象:不加热、提锅不报警。

故障原因:C17(221)漏电。

分析与检修:执行开机程序时,CPU通过分析14脚主回路电流信息、13脚主回路脉冲反馈的数量,判断有无锅具。电磁炉的电流和脉冲规律是:有锅时,锅吸收加热线盘的能量,电流大、脉冲数量少;无锅时电流小,脉冲数量多。

提锅后不报警且不加热,是主回路自身能量消耗大或电流检测、同步控制及相关的高压保护电路有问题。拆下顶盖,去掉线盘,用万用表测IGBT管的E~C极间不漏电。通电测5V、18V、300V电源均正常,测LM339的各脚电压,发现2脚电压低,正常值应为4.7V。对相关器件进行检查,结果是C17漏电,通过D16将检锅信号短路入地,造成检锅信号到达不了IGBT管,引发本故障现象。更换C17后,故障排除。