人工养鱼池水位监控系统

【控制要求】
Ÿ 当人工养鱼池水位不在正常水位时,自动启动给水或排水,并且当水位处于警戒水位(过低或过高)时,除了自动启动给排水外,报警器闪烁和报警器鸣叫。
Ÿ 按下 RESET 按钮,报警灯停止闪烁、报警器停止鸣叫。

【元件说明】

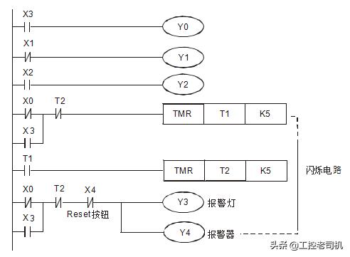
【控制程序】

程序说明】
Ÿ 正常水位时: X0=On,X1=On,X2= Off ,X3=Off,所以 Y0=Off,Y2=Off,给水泵和排水泵都不工作。
Ÿ 当池内水位低于正常水位时:X0=On,X1= Off,X2= Off,X3= Off,X4= Off。因 X1=Off, 其常闭接点导通,所以 Y1=On,启动给水泵向养鱼池内注水。
Ÿ 当池内水位低于最低水位(警戒水位)时:X0=Off,X1=Off,X2=Off,X3=Off。因 X0=Off, 其常闭接点导通,Y1=On,给水泵启动,同时 X1=Off,其常闭接点导通,报警电路被执行, Y3=On,Y4=On,报警灯闪烁,报警器鸣叫。
Ÿ 当池内水位高于正常水位时:X0=On,X1=On,X2=On,X3=Off。因 X2=On,其常开接点导通,所以 Y2=On, 1#排水泵启动,将养鱼池内水排出。
Ÿ 当池内水位高于警戒水位时:X0=On,X1=On,X2=On,X3=On。因 X2=On,其常开接点导通,所以 Y2=On,1#排水泵启启动;同时 X3=On,其常开接点导通,所以 Y0=On,2#排水泵启动,且报警电路也被执行,所以 Y3=On,Y4=On 报警灯闪烁,报警器鸣叫。
按下复位按钮,X4=On,其常闭接点关断,所以 Y3=Off,Y4=Off,报警器和报警灯停止工作。