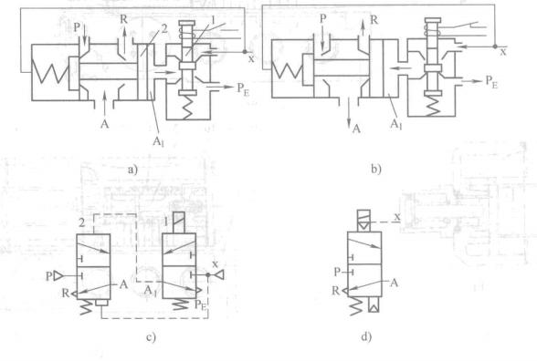
大家好,我是宗风,气动小课堂又开课啦,今天给大家带来的是先导式电磁阀的动作原理,先导式是指电磁阀的主阀由气压力进行切换的一种动作方式。由电磁先导阀输出先导压力,此先导压力再推动(气控)主阀阀芯换向的阀,称为先导式电磁换向阀。
先导式电磁换向阀
按电磁线圈数,先导式电磁换向阀有单电控和双电控之分。按先导压力来源,有内部先导式和外部先导式。

内先导,外先导图形符号
1.动作原理
单电控电磁阀工作原理为:当电磁先导阀断电时,先导阀的x、A;口断开,A1、PE口接通,先导阀处于排气状态,即主阀的控制腔A,处于排气状态。此时,主阀阀芯在弹簧和x口气压的作用下向右移动,将P、A口断开,A、R口接通,即主阀处于排气状态。当电磁先导阀通电时,x、A1口接通,先导阀处于进气状态,即主阀控制腔A1进气。由于A,腔内气体作用于阀芯上的力大于x口气体作用在阀芯上的力与弹簧力之和,因此,将活塞推向左边,使P、A口接通,即主阀处于进气状态。

单电控动作原理
当先导阀1通电和先导阀2断电时时,由于主阀的A,腔进气,A2腔排气,使主阀阀芯移到右边。此时,P、A口接通,A口有输出;B、R2口接通,R2口排气。

双电控动作原理
当先导阀2通电和先导阀1断电时,主阀A2腔进气,A;腔排气,主阀阀芯移到左边。此时,P、B口接通,B口有输出;A、R;口接通,R;口排气。
双电控二位换向阀具有记忆性,即通电时阀芯换向,断电时能保持原阀芯位置不变。双电控二位换向阀可用脉冲信号控制。为保证主阀正常工作,两个先导阀不能同时通电,以防主阀芯切换不到位。电路中应设互锁保护。
好了今天就给大家分享到这里,另外昨天有小伙伴私信宗风问学习气动电磁阀有没有什么好的工具书或者书籍推荐,这里宗风说一下,气动这一个行业说大不大说小也不小,很多应用到气动的从业人员基本都是知道电磁阀,气缸是怎么用的一般就行了,基本没有深究其原理的,也确实没有必要,更多的是像我这样专门从事气动元件设计或者出售的才会涉及或者说关心这些问题,
因而这方面没有什么具体的书籍好推荐的,只有每个品牌内部的培训、技术交流会资料作为学习的一个参考,要么就是各品牌的样本,这里宗风整理了一些资料,包括某些品牌的电子样本,和某些行业内流出的培训资料奉献给大家,方便喜欢的朋友进行系统的学习。下一期会给大家放出来,敬请期待!喜欢的朋友给宗风点赞,评论,转发支持下哟。