
STK4182II厚膜功率放大集成电路,上个世纪80-90年代被大量用在便携和组合音响当中。DIY音响爱好者也普遍采用,主要是它具有体积小,稳定性高,制作容易,内部零件不需要另外配对,效果相比较于普通电路音质还要好一些,而且相对廉价。

上图为典型应用电路,可见外围只需要简单的阻容器件,配上电源,就可以很方便的组合一部可以实际使用的功率放大器。这个集成电路在当年买零件非常不容易的情况下,曾经非常流行。

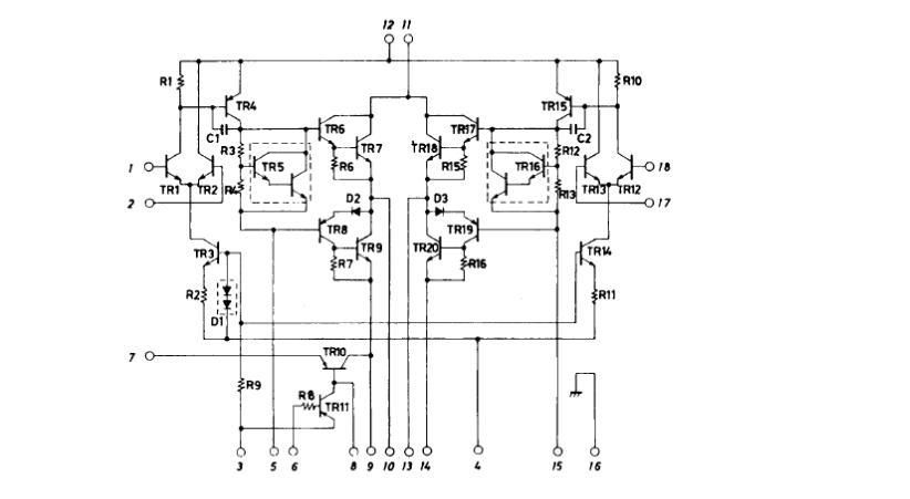
上图是官方公布厚膜内部电路,里面集成了二极管三极管还有电阻,典型的一个完整AB类功率放大器。
近日偶得一块损坏了一个声道的STK4182II厚膜电路,便想着这么多的零件是怎么装进去的呢,里面是什么样子的,为什么叫做厚膜,后来的薄膜又有什么不同呢!

找个平口起子,在塑料壳和散热片之间插进去,撬一下就分开了,很容易。拆开后,里面图如上。
和原理图几乎一模一样的布局,简单明了。

四只大大的管芯是未加树脂封装的功率管,集电极和发射极清晰可见,集电极牢牢的贴在下面的大散热片上。黑色的是电阻,有3只引线的是三极管,2只引线的是二极管。造这种模块,估计商家能节省不少材料费,但是音质和性能不能和制作优良的全分立件电路相比,但是比粗制滥造的功放还是要好不少,最起码这里面没有假货。

通过仔细观察,左边两只功率管的管基各电极边界清晰,右边的已经融为一体了,显然右边经受过高温被融化了。从封装工艺和材料制作,当时是不具备造假能力的,不知道当时有些假冒的三洋STK厚膜,里面又是什么样子的,欢迎见多识广的网友贴后留言告知。
当然这种坏掉的厚膜比薄膜电路的好处也是有的,就是可以引出线,外接单独功率输出管来修复,减小损失。不过由于内部管子的参数未知,配对成问题,两个声道的一致性也没有保障,再说从外观和使用上也不方便,所以意义不大。
即便在当年,这个是廉价产品上用的,对于我们当时的收入来讲也是有些高,一个月二三百收入,而这块电路就要一百多,也要省吃俭用大半年。还有容易刺激,没有电路板的情况下,焊接还是有些困难,外围零件量还是有些多。然后国内当时也出来了风靡一时的国产厚膜功率放大器。记得最早的是傻瓜175,而且当时说的只有达华的最正宗,自始至终我都没见过正品达华是什么样的。因为拆开后都一个样,但是外观印字却不同。

有这样的。

也有这样的。

拆开后内部是灌封环氧满满的环氧树脂的,加热清理掉后,就是一块电路板和电阻电容。

其工艺和用料是无法和三洋厚膜比的,但是它也有很大的优点,就是5只脚,只需要接电源和喇叭就可以工作,而且对于当时没见过什么是高级音响的人们来讲,这个已经是极好的了。

其内部电路如上图,由于采用了场效应管功率输出,所以只需要极小的驱动电流就可以,省略了功率驱动级。只需要进行电压放大即可。而且场效应管类似于电子管的特性,声音比较柔顺耐听。所以即便线路很简单,一般聆听还是不错的。这个在当时也是非常流行,有些人甚至用刀直接刻块电路板,甚至搭棚就可以,把它装进唱片机来推动大音箱。
好,今天就写到这里,您有什么玩厚膜的经历,欢迎大家贴后留言交流。