作者|跨境资本市场专委会 苗越、陈海
随着我国资本市场对外开放的不断推进及境外上市监管制度的不断完善,自全球存托凭证(Global Depository Receipt,以下简称“GDR”)互联互通机制建立以来,截至2023年8月31日,已有21家境内上市公司通过在境外发行GDR成功在境外证券交易所上市融资。作为不同于向境内特定对象发行股票、公开发行可转换公司债券等的新型融资方式,境内上市公司境外发行GDR可以吸引更多国际投资者和机构的关注,募集资金可以用来开拓海外市场,提升公司的国际市场知名度和竞争力,逐渐成为境内上市公司境外上市融资的新时尚。
一、GDR发行概述
(一)GDR发行定义
GDR是存托凭证(Depository Receipt)的一种。存托凭证,又称存券收据或存股证,是指在一国证券市场流通的代表外国公司有价证券的可转让凭证,由存托人签发,以境外证券为基础在境内发行,代表境外基础证券权益的证券。存托凭证的存在主要是为了满足境外公司在境内发行证券及境内投资者投资境外公司证券的需求。境内投资者既可以通过持有存托凭证从而享受未在境内直接发行股票的境外公司分红派息等股东权利,也能做到无需直接持有或交易境外公司股票从而实现对境外公司的投资。本文所讨论的GDR发行是指符合条件的在境内证券交易所上市的境内上市公司以其上市公司股票为基础证券,在境外如英国、瑞士、德国等国家的资本市场发行全球存托凭证并在境外证券交易所上市。GDR发行的简图如下:

GDR发行简图
如上图所示,境内A股上市公司向境内证券交易所申请新增A股股票发行上市用以作为发行GDR的基础证券,境外GDR存托人委托境内托管人保管该等A股股票。符合规定的境外合格投资者向承销商认购GDR后,境外存托人以境内托管的A股股票为基础向境外投资者签发对应的GDR。
(二)我国GDR发行的发展历程
2018年10月,为进一步扩大资本市场双向开放,中国证监会发布《关于上海证券交易所与伦敦证券交易所互联互通存托凭证业务的监管规定(试行)》[1],标志着上海证券交易所与伦敦证券交易所间的互联互通机制——“沪伦通机制”正式建立。2019年6月20日,作为“沪伦通机制”下的首个GDR发行项目,华泰证券股份有限公司在伦敦证券交易所成功发行GDR。
2022年2月,为进一步便利跨境投融资、促进要素资源的全球化配置,推进资本市场制度型开放,中国证监会发布《境内外证券交易所互联互通存托凭证业务监管规定》(以下简称《监管规定》),将“沪伦通机制”扩容为“中欧通机制”,对外将GDR发行目的地从英国拓展至瑞士、德国,对内将上市公司范围从上海证券交易所拓展至深圳证券交易所。
2023年2月,在全面实行注册制背景下,为规范境内企业直接或间接到境外发行证券或者将其证券在境外上市交易相关活动,促进境内企业依法合规利用境外资本市场实现规范健康发展,中国证监会发布了《境内企业境外发行证券和上市管理试行办法》(以下简称《境外发行上市办法》)和境外发行上市类第1-5号配套监管指引,对境内企业直接和间接境外上市活动统一实施备案管理,完善了境外上市监管制度。
2023年5月,为规范GDR发行行为,中国证监会发布了《监管规则适用指引——境外发行上市类第6号:境内上市公司境外发行全球存托凭证指引》(以下简称《GDR指引》),对境内上市公司境外发行全球存托凭证应向中国证监会备案这一要求作出了补充规定,包括境内上市公司境外发行全球存托凭证的定位、申请程序、规则适用、材料要求及实施安排。
2023年7月,为进一步规范境内上市公司境外发行全球存托凭证行为,衔接好GDR境外上市备案管理与全面实行注册制安排,上海证券交易所和深圳证券交易所分别对互联互通存托凭证上市交易暂行办法进行了修订,旨在通过进一步细化业务定位、发行规则等内容从而更好引导GDR融资健康持续发展,重申或进一步细化了中国证监会对境内上市公司境外发行全球存托凭证相关内容的规定。
2023年8月,中国证监会根据《境外发行上市办法》《首次公开发行股票注册管理办法》《存托凭证发行与交易管理办法(试行)》等法规、规章制定、修订情况,对《监管规定》《存托凭证存托协议内容与格式指引(试行)》等6项规范性文件的相关条款表述进行了适应性调整。
(三)境内企业发行GDR实践
经查询上海证券交易所及深圳证券交易所官网,截至2023年8月31日,共有21家境内上市公司成功发行GDR,发行情况详见下图:

从市场发展情况来看,自“沪伦通机制”建立以来,先后有4家上市公司成功发行GDR并在伦敦证券交易所上市,而自“沪伦通机制”扩容为“中欧通机制”后,成功发行GDR企业数量有较大幅度的增加,且行业呈现多元化的特点;从上市交易所来看,15家上市公司选择在瑞士证券交易所发行GDR,6家上市公司选择在伦敦证券交易所发行GDR,这与瑞士证券交易所的审批效率、国际化程度紧密相关;从企业规模来看,已成功发行GDR的上市公司A股市值基本在200亿元以上;从中国证监会的监管方式来看,已成功发行GDR的21家上市公司均是由中国证监会核准发行,自《境外发行上市办法》及《GDR指引》发布以来,截至2023年8月31日,尚未出现通过新规备案途径成功发行GDR的案例。
二、《GDR指引》解读
(一)定位
《GDR指引》提出,“支持具有一定市值规模、规范运作水平较高的境内上市公司,通过境外发行全球存托凭证募集资金,投向符合国家产业政策的主业领域,满足海外布局、业务发展需求,用好两个市场、两种资源,促进规范健康发展。”
《GDR指引》出台前,从已发行GDR公司的实践来看,发行人的市值主要取决于境外交易所的要求;行业包括了消费、金融、医疗、锂电、半导体等行业,并没有特殊规定。而《GDR指引》的出台是中国证监会首次对在境外发行GDR的境内上市公司的市值及募投方向提出要求:(1)在市值方面,境内上市公司除了要满足境外交易所的要求还要符合境内的监管要求,目前中国证监会尚未明确市值规模的标准;2023年7月18日,上海证券交易所和深圳证券交易所在其各自发布的互联互通存托凭证上市交易暂行办法修订稿中提到,发行人的市值需要满足发行申请日前120个交易日按股票收盘价计算平均市值不低于人民币200亿元这一标准。(2)在募投方向方面,《GDR指引》明确发行GDR募集资金需投向符合国家产业政策的主业领域并满足海外布局、业务发展需求,这体现出监管机构对发行GDR的企业的募集资金使用高度关注,对上市公司通过发行GDR融资的目的严格把关,当然这也为公司国际化战略发展的金融需求提供了政策保障。
(二)申请程序
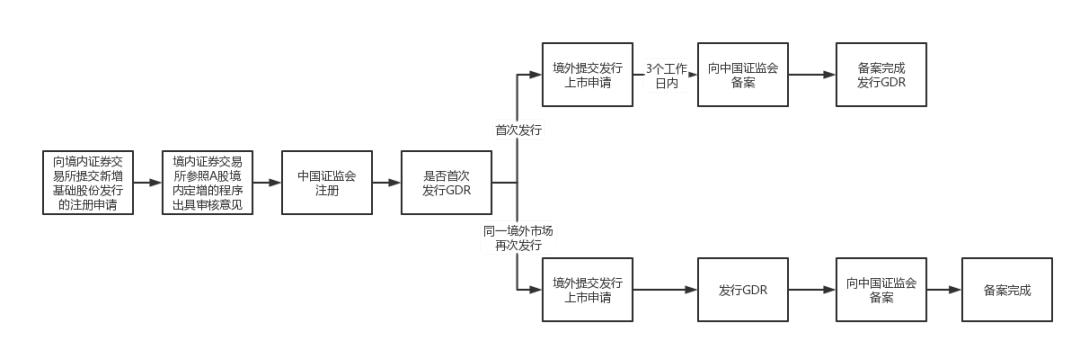
《GDR指引》提出,“境内上市公司境外首次发行全球存托凭证,应当在境外提交发行上市申请后3个工作日内向中国证监会备案。境内上市公司在境外提交发行上市申请前,应当按照《上市公司证券发行注册管理办法》(以下简称《注册办法》)第二十二条规定,由保荐人向境内证券交易所提交新增基础股份发行的注册申请,境内证券交易所参照上市公司向特定对象发行股票的程序出具审核意见,并报中国证监会注册。中国证监会可合并办理注册及备案。境内上市公司在同一境外市场再次发行全球存托凭证,新增基础股份发行注册程序与首次境外发行全球存托凭证相同;境外发行完成后应当在3个工作日内向中国证监会备案。”
《GDR指引》出台前,GDR发行需取得中国证监会核准,新增A股基础股票上市情况由中国证监会在核准批复中明确;而《GDR指引》出台后,GDR发行涉及的新增A股基础股票需按照《注册办法》参考境内上市公司向特定对象发行股票规定报境内证券交易所审核及中国证监会注册,GDR发行则仅需按照《境外发行上市办法》和《GDR指引》的要求向中国证监会备案。同时,《GDR指引》也进一步规定,中国证监会可合并办理新增A股基础股票的注册及GDR发行的备案。此外,针对GDR发行的备案,《GDR指引》沿袭了《境外发行上市办法》对发行人境外首次公开发行股票的备案监管思路,即区分“首次发行”与“在同一境外市场再次发行”两种情形,具体程序如下图:

公开发行GDR程序图
(三)规则适用
1、禁止情形
GDR发行应当同时符合以下规定:
(1)《境外发行上市办法》第八条:存在下列情形之一的,不得境外发行上市:
①法律、行政法规或者国家有关规定明确禁止上市融资的;
②经国务院有关主管部门依法审查认定,境外发行上市可能危害国家安全的;
③境内企业或者其控股股东、实际控制人最近3年内存在贪污、贿赂、侵占财产、挪用财产或者破坏社会主义市场经济秩序的刑事犯罪的;
④境内企业因涉嫌犯罪或者重大违法违规行为正在被依法立案调查,尚未有明确结论意见的;
⑤控股股东或者受控股股东、实际控制人支配的股东持有的股权存在重大权属纠纷的。
(2)《监管规定》第三十五条:境内上市公司以其新增股票为基础证券在境外发行存托凭证,或者以其非新增股票为基础证券在境外上市存托凭证的,应当符合《证券法》、境内企业境外发行上市有关法律法规及中国证监会的规定。境内上市公司以其新增股票为基础证券在境外发行存托凭证的,还应当同时符合有关上市公司证券发行的规定。
境内上市公司存在下列情形之一的,不得在境外发行存托凭证:
①本次发行申请文件有虚假记载、误导性陈述或者重大遗漏;
②上市公司的权益被控股股东或者实际控制人严重损害且尚未消除;
③上市公司及其附属公司违规对外提供担保且尚未解除;
④现任董事、高级管理人员最近36个月内受到过中国证监会的行政处罚,或者最近12个月内受到过境内证券交易所公开谴责;
⑤上市公司或者其现任董事、高级管理人员因涉嫌犯罪正被司法机关立案侦查或者涉嫌违法违规正被中国证监会立案调查;
⑥最近一年及一期财务报告被注册会计师出具保留意见、否定意见或者无法表示意见的审计报告。保留意见、否定意见或者无法表示意见所涉及事项的重大影响已经消除或者本次发行涉及重大重组的除外;
⑦严重损害投资者合法权益和社会公共利益的其他情形。
2、发行与承销
(1)GDR发行价格按比例换算后原则上不得低于定价基准日(存托凭证发行期首日)前20个交易日基础股票收盘价均价的90%。
(2)境内上市公司在境外发行的存托凭证可以按规定与其对应的境内基础股票进行跨境转换。
(3)境内上市公司在境外公开发行的存托凭证自上市之日起120日内不得转换为境内基础股票。境内上市公司控股股东、实际控制人及其控制的企业认购的存托凭证自上市之日起36个月内不得转让。
(4)境内上市公司在境外发行上市的存托凭证在存续期内的份额数量所对应的基础股票数量不得超过中国证监会批复的数量上限,因境内上市公司送股、股份分拆或者合并、转换比例调整等原因导致存托凭证增加或者减少的,数量上限相应调整。
3、发行比例
GDR发行,应当根据《监管规定》及《证券期货法律适用意见第18号》的规定要求,确定全球存托凭证对应基础股份的发行比例(在计算境外投资者持股比例时,应当将全球存托凭证对应基础股份的发行比例与合格境外投资者、沪深股通的持股比例合并计算),具体如下:
(1)投资者及其一致行动人通过存托凭证和其他方式拥有境内上市公司权益的,应当合并计算其权益,并遵守证券监管、外资管理等规定,履行法定义务。单个境外投资者持有单一境内上市公司权益的比例不得超过该公司股份总数的10%;境外投资者持有单一境内上市公司A股权益的比例合计不得超过该公司股份总数的30%。境外投资者依法对境内上市公司战略投资的除外。境外存托人因履行存托职责持有基础股票,不适用境内上市公司股东权益变动的相关规定。
(2)上市公司申请向特定对象发行股票的,拟发行的股份数量原则上不得超过本次发行前总股本的30%。
从前文列举的21家已成功发行GDR的上市公司案例来看,GDR份额对应的新增A股基础股份占发行前总股本比例均未超出30%,甚至均低于10%,结合上市公司的市值规模看,本项内容对后续境内拟发行GDR的上市企业设计发行方案不会构成较大限制。
4、发行间隔
GDR发行,应当参照《注册办法》第十六条及《证券期货法律适用意见第18号》的规定,确定发行间隔,具体如下:
(1)上市公司申请发行证券,董事会应当依法就特定事项作出决议并提请股东大会批准。董事会决议日与首次公开发行股票上市日的时间间隔不得少于6个月。
(2)上市公司申请增发、配股、向特定对象发行股票的,本次发行董事会决议日距离前次募集资金到位日原则上不得少于18个月。前次募集资金基本使用完毕或者募集资金投向未发生变更且按计划投入的,相应间隔原则上不得少于6个月。前次募集资金包括首发、增发、配股、向特定对象发行股票,上市公司发行可转债、优先股、发行股份购买资产并配套募集资金和适用简易程序的,不适用上述规定。
5、募集资金使用
境内上市公司应当理性融资,合理确定融资规模,并按照《上市公司监管指引第2号——上市公司募集资金管理和使用的监管要求》等规定规范使用境外发行全球存托凭证募集资金。
6、其他
除《境内外证券交易所互联互通存托凭证业务监管规定》和《GDR指引》明确的事项外,上市公司境外发行全球存托凭证涉及新增基础股份发行的决策程序、信息披露等事项,应当符合上市公司向特定对象发行的有关规定。
(四)材料要求
1、申请材料
境内上市公司应当按照《监管规则适用指引——境外发行上市类第2号:备案材料内容和格式指引》报送备案材料;基础股份注册申请材料应当按照《公开发行证券的公司信息披露内容与格式准则第59号——上市公司发行证券申请文件》的要求报送。
在基础股份注册申请时已提交的材料或已说明的事项,备案材料中无需重复提交或说明,并且备案法律意见书仅需报送专项法律意见书。
2、决策程序文件
境内上市公司履行发行全球存托凭证决策程序时,应当按照《注册办法》第十六条、第十七条有关规定编制相关文件。

此外,上市公司应在本次发行方案论证分析报告中充分说明公司本次发行是否符合全球存托凭证品种定位。
3、募集文件
境内上市公司发行全球存托凭证下的新增基础股份,应当按照《公开发行证券的公司信息披露内容与格式准则第61号——上市公司向特定对象发行证券募集说明书和发行情况报告书》编制披露募集说明书,并披露跨境转换限制期满后全球存托凭证转换为A股基础股票对发行人A股股价影响等风险。
《GDR指引》对拟发行GDR的上市公司的募集资金使用的监管要求较为严格,这进一步体现了中国证监会对上市公司理性融资、规范使用境外募集资金的要求。
4、发行情况报告
境内上市公司完成境外全球存托凭证发行上市后15个工作日内,应当按照《监管规则适用指引——境外发行上市类第3号:报告内容指引》披露发行情况报告,发行情况报告应当穿透说明实际认购对象,并说明是否存在收益互换等类似协议安排及其合规性,是否存在投资者延长跨境转换期限的情形。
境内上市公司通过境外发行GDR融资,有利于其开拓海外市场,加快公司国际化发展步伐,提升公司盈利能力和全球竞争力。《境外发行上市办法》与《GDR指引》的出台细化了境外发行GDR的定位并健全了申请程序、明确了规则适用,实现了境外发行GDR备案与对应境内发行新增基础股份注册的衔接。《GDR指引》旨在鼓励企业“用好两个市场、两种资源”,促进企业规范健康发展。制度的细化有利于引导上市公司理性融资,提高GDR发行的规范性和透明度,进一步防范潜在风险,保护投资者的利益和维护市场稳定。在此背景下,GDR发行作为一种新型融资途径预计将成为更多境内上市公司的选择。
注释
[1] 该文件由中国证监会于2018年10月12日发布,于2022年2月11日废止。
炜衡跨境资本市场专委会简介
炜衡跨境资本市场专委会由来自炜衡全球40余家分所的100多位专注于跨境资本市场法律服务的专业律师组成,既有深耕资本市场法律业务数十年的领头人,亦有专注于跨境资本市场法律服务的青年新锐。其组成律师大多具有法学硕士以上学历,拥有海外留学背景,可使用多种语言作为工作语言。
炜衡跨境资本市场专委会依托炜衡遍布全球的庞大分支机构及合作机构网络,按照统一领导、分工协作、区域联动的方式开展工作,其组成律师不仅具有中国律师执业资格,更多兼具注册会计师资格、税务师资格、境外律师资格,可根据客户不同需求协调专业力量与当地资源,为其提供便捷、优质、高效的法律服务。炜衡跨境资本市场部亦十分注重业务学习、培训与分享机制,定期举行业务交流分享会,并不定期发布最新业务研究成果及实战经验总结。
炜衡跨境资本市场专委会专注于为境内外客户提供境外直接上市、红筹上市、SPAC上市、借壳上市、GDR发行上市、红筹回归A股上市、跨境投资并购等跨境资本市场法律服务。其组成律师曾助力百信药业、精英国际、威力印刷、天美控股、福麒珠宝、中宇卫浴、建江汽配、风华鞋材、汉和食品、JMC Corporation (APJ) Pte. Ltd.、TEXCHEM-PACK HOLDINGS (S) LTD.、三宏化纤等数十家境内企业成功实现在中国香港、美国、德国、英国、新加坡、澳大利亚、韩国等主要境外资本市场上市融资,在跨境资本市场法律服务领域积累了丰富经验,熟悉境内外主要资本市场监管规则,并与相关国际投行、会计师事务所等机构长期保持着良好合作关系。

