一、VOCs治理技术
现今处理有害空气污染物技术分为五项:焚化、吸收处理、吸附处理、生物处理及冷凝(回收)处理。焚化是利用燃料产生的热量直接破坏排放的废气,对污染物进行高温迅速的氧化反应,可将VOCs转变为二氧化碳及水等无害物质,吸收是利用吸收液和气体接触时,气流中之污染物扩散至气液接触面,排气中可溶解之污染物会因溶入吸收液而移除,最后再将气液分离即可达到清净空气的目的;吸附是藉由流体和高表面积的多空性固体粒子(吸附剂)之表面接触,产生物理性吸附有机物或其他物质;生物处理是VOCs经微生物吸收氧化后,分解成二氧化碳及水等最终代谢产物;冷凝则是藉由冷水冷凝方式,将VOCs冷凝下来,各种处理技术的优缺点说明如下:



VOCs之处理方式可由以下几点考量决定采用何种防治设备,针对浓度高、价值高、风量小之废气可采用冷凝法将VOCs加以冷凝回收,针对浓度低、价值低、风量大之废气可采用活性炭或沸石转轮以吸附方式浓缩再以燃烧或高温氧化方式处理,针对浓度高、价值低、风量小之废气可采用燃烧或高温氧化法处理。





二、沸石转轮系统简介
该系统系结合吸附、脱附及浓缩焚化三项操作单元为一体,是目前提供防治VOCs之较完善设备,但造价及操作维护成本偏高,并不适用于直接处理高沸点挥发性有机物是其限制所在。

较适合每分钟600立方公尺(CMM)高风量以上、VOCs之总碳氢化合物浓度介于500-1000ppm之废气特性厂家应用。但若废气中含有较多量之高沸点物质,则并不适合单独、直接使用此系统处理之。高沸点VOCs虽容易吸附于沸石转轮上,但由于系统设计之安全考量,使得脱附高沸点VOCs温度不足,所以往往造成脱附不易,且高沸点VOCs将蓄积其上、占据吸附位置,影响系统整体效能。若VOCs废气中含有较多量之高沸点物质,欲应用沸石吸附浓缩系统控制,建议于进入系统前端加装冷凝器、活性碳网栅及除雾器等设备,如此将可有效处理高沸点VOCs。
而若是废气中含有高浓度之颗粒,则必须以微粒处理装置设置于沸石转轮之前端,以避免这些颗粒于沸石之蜂巢结构中沉积,其中最简单的微粒过滤装置为单层涂布,但其仅针对较大颗粒之过滤效果较佳,无法有效处理较小粒径之颗粒,因此适用于既设、无空间之工厂,其对沸石转轮之寿命延长仍然有限。而拟新设置之工厂,若能预留空间给较有效之微粒处理装置(如袋式集尘装置),方可使沸石转轮之寿命有效延长之。
若无法确认VOCs废气中是否有其他废气混入或含有较多量之高沸点物质,欲应用沸石吸附浓缩系统控制,建议:
(1) 设置颗粒物过滤设备。

(2) 定期以清洁水保养清洗。
能承受水洗程序处理之转轮,可依厂内所处理之废气所含高沸点VOCs物质浓度状况,适时以洁净水清洗沸石吸附转轮。。唯清洗时须特别注意水质状况,若其中含有大量钙、镁等离子,将可能会在沸石内生成碳酸盐或碳酸氢盐,阻塞沸石之蜂巢状孔隙;而水中之氯仿可能占据沸石内吸附位置,阻碍处理废气内所含VOCs之吸附性能,此外水中所含微量之重金属物质亦会毒化沸石,这将随着清洗次数及水质水量状况而有不同之影响;为克服沸石吸附转轮之蜂巢状孔道及其结构使得一般清洗水无法深入转轮内部,有研究采用如下的清洗程序。
利用高压喷嘴将清洗水形成微细雾滴状,并以系统冷却端之干净空气为载流,先将微细雾滴状之清水携入沸石孔道内实施逆洗程序后,再从另一边之吸附端吸入干净空气汇流,除可将附着于沸石内部之水气携出视为第二道清洗外,亦可完成沸石干燥之程序,如此两阶段之清洗转轮,其耗水量经统计可为以往传统方式之20%至30%,能大幅降低废水量,故可在成本考量下顺利、有效进行沸石转轮之清洗。

(3)于操作程序中提高脱附热容量。
除于系统前增设预处理系统、定期实施水洗保养程序外,亦可藉由提升脱附热容量之日常操作参数改善高沸点VOCs对系统所造成之影响,其施行之方法可利用提高再生温度及提高再生风量来达成。
系统操作运转时,即给予足够之热容量贯穿整个沸石吸附区,使距再生端较远处依然有充分之热量将吸附其上之高沸点VOCs物质脱附下来,减少其产生蓄积聚合、占据吸附位置影响效能。

三、沸石转轮系统的组成
沸石吸附浓缩转轮焚化系统系利用吸附-脱附-浓缩焚化等三项连续程序,其设备特性适合处理高流量、低污染物浓度及含多物种之VOCs 废气,其主要应用于排放较稀薄且接近周界温度之污染物工业,典型应用如影印、涂装制程及半导体工厂等相关产业。










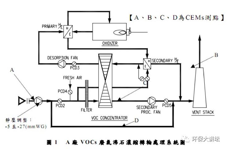
沸石吸附转轮组合(Cassette)为一中心轴承与轴承周围之支撑圆形框架支撑着转体,转体由沸石吸附介质与陶瓷纤维制成。转轮上包含用以分开处理废气及处理后释出干净气体之密封垫,其材质为需能承受VOCS 腐蚀性及高操作温度之柔软材料制成(一般为硅)。密封垫将蜂巢状沸石吸附转轮组合隔离成基本之吸附区(Adsorption zone) 及再生脱附区(Regenerationzone;desorption zone),但为提升转轮之吸附处理能力,则常见于前二区间加一隔离冷却区(Cooling zone or Purge zone)。通常吸附区为较大,而脱附区及冷却区则为两个较小且面积相等之处理侧。有时为特殊需求亦可分成更多串联区;而吸附转轮由一组电动驱动设备用以旋转转轮,故转轮处理时为可变速、且可控制每小时旋转2 至6 转之能力。

工厂所排放出之VOCS 废气进入系统后,第一阶段系经过疏水性沸石所组成之转轮,VOCS 污染物质首先于转轮上进行吸附;第二阶段之脱附程序是由与后端焚化系统热交换后预热之经冷却区处理后废气(约180 至250 ℃),使其通入转轮内利用高温将有机物脱附下来,此时出流污染物浓度大约可控制为入流废气之5 至20 倍左右,而脱附下来之有机物则可于第三阶段进行温度于700℃以上之焚化或进行冷凝回收再利用等程序,如此可以减少后续之废气处理单元尺寸、操作经费及设备初设费用。
沸石转轮之处理单元如下:
(1)沸石转轮的机体是由一些特定的固体基材涂布上一层吸附剂粉末组成,基材是以陶瓷或玻璃或活性碳纤维经烧结所做成,其中陶瓷纤维因具备耐高温、热稳定性高、可水洗、不可燃及耐酸碱的特性而最受广泛使用,吸附剂的种类则视欲处理的气体成分而有所不同,一般可采用活性炭、沸石等。转轮厚度一般为25cm-45cm。


(2)沸石转轮之基质为陶瓷纤维表面涂布一层吸附剂,一般为活性炭或疏水性沸石,制成蜂巢状圆形转轮,再分为两个区域,分别为吸附处理区及再生脱附区,但为提升转轮之吸附能力,有时会设计于两区之间多一个冷却区,通常吸附区较大,脱附区与冷却区为两个较小且面积相等之处理区域。
(3)热回收设备:将VOCs燃烧或氧化后之干净空气其温度高达500-700℃,将此部分空气经由热交换器将热能加以回收,同时将干净空气温度降低后将其导至转轮脱附区为转轮进行脱附作用;若温度太高则转轮可能发生燃烧,因此进入转轮之温度不可太高,一般会设置两段热回收设备并增设一鼓风机导入新鲜空气与燃烧后之空气混合,以控制脱附温度在180-220℃之范围内。为处理VOCs废气,除了沸石吸附浓缩转轮焚化系统外,并可在制程端如光阻涂布机台或去光阻制程废气出口端加装冷凝器,预先分流处理高沸点VOCs(如MEA、BDG、DMSO)。

四、沸石转轮制备工艺
4.1 活性炭吸附剂简介
一般在选用活性炭时,除须考虑使用类别外,例如:气象或液相之应用,尚须针对处理对象之性质等作特性之考虑。一般而言,在气象应用中,活性炭洗脱附处理以较适合中等分子量中低沸点且疏水性(低极性)化合物,例如:碳氢化合物、醇类(甲醇例外)、有机氯化物、脂肪酸类、酚类、酮类、脂类等活性炭均有很强的吸附能力;但对于硫化氢、二氧化硫、氯、甲醛、氨基酸类等化合物活性炭之吸附能力很差,除非含浸酸或碱级金属盐加以改质,方可达到较好之效果。通常活性炭之参考规格有:比表面积、孔洞体积、四氯化碳吸附值、碘值、含水率等
(一)粒状活性炭
粒状活性炭依形状不同又可分为破碎状、圆柱状及球状等三种,一般来说其吸附能力较粉末活性炭小,但因颗粒尺寸较大较无压力下降之问题,而且具有可以再生的优势,所以一直是使用较为广泛的一种。
(二)纤维活性炭
纤维活性炭系利用酚系、丙烯氰系等原料合成,主要目的是揉和粉末活性炭高表面积、高吸附能力及压降小、可再生之优点,而且具有独特的强度,通常其吸附能力也颇好。一般应用上有固定床式和转轮或转环式,一般来说纤维活性碳的填充重量只有粒状活性碳的1-10%左右,间接减少了碳床累积之着火之危险。
活性碳再生一般以水蒸气脱附再生,若吸附质为含氯VOCs时,采用水蒸气可能会发生水解反应,而使回收之含氯VOCs发生改变,影响脱附产物之纯度及再生活性碳之吸附效能。



4.2 沸石吸附剂的优势
相较于传统活性炭吸附剂,疏水性沸石具有以下优点:(1)不具可燃性:沸石为无机化合物二氧化硅等所组成,故不会发生反应性吸附质于吸附过程中着火之事;(2)可处理不同种类的溶剂,包括高沸点物质;(3)有效吸附程度可在较宽长的吸附质进流浓度范围内达成;(4)不会引发溶剂聚合或反应:疏水性沸石含有之金属微量杂质相当少,不会使一些高反应溶剂发生氧化或聚合反应。
传统上沸石为一亲水性(hydrophilic)吸附剂,此主要是Si/Al比值通常为1-5;换言之,沸石的特性与其Si/Al比或SiO2/Al2O3比有重大关联性。沸石从亲水性转变为疏水性之Si/Al比值至少需8-10以上,所以含高硅含量之沸石疏水性愈高。
4.3 中空状沸石制备方式
吸附剂之制备方式分为五大步骤:(1)沸石(zeolite)与粘合剂(binder)均匀混合;(2)胶化(gelling);(3)成型(forming);(4)干燥(drying);(5)煅烧(calcine)。首先利用二氧化硅为粘合剂,将沸石与二氧化硅均匀混合,再慢慢加入调制好之碱性溶液(NaOH),此时会慢慢形成胶状体,再经由搅拌机搅拌、揉合成面团状,最后放入挤压成型机中制成中空圆柱状之沸石吸附剂。制作出的吸附剂先放入烘箱中去除水份,再以450℃煅烧4小时,此时沸石吸附剂便制作完成。

4.4 沸石吸附剂的选取
沸石是具有分子大小孔洞通道的多空性结晶固体,又称分子筛,其主要结构是以硅八面体(SiO4)所构成之三维空间晶体。在沸石结构中,有些硅可被三价铝同构置换,于是整个结构由SiO4和AlO4配合碱金属、碱土金属或*土稀**金属组成之硅铝酸盐之晶体结构。该结构之基本单元为以硅或铝为中心,其中SiO4和AlO4是以各种则之排列方式,共有氧原子为四角而结合在一起之四面体,由于其堆积方式之不同,因而形成各种不同沸石。硅在被三价铝取代时,不平衡的电价可由一价或二价的阳离子平衡,主要是钙、镁、钾、钠。



沸石的硅铝比不可小于1,但没有上线。高硅铝比沸石具有疏水性,其吸附性质与一般含富铝沸石大不相同,它对水和其他极性分子亲和力很低。因此选择适当硅铝比,孔隙架构和阳离子形式,可制造出各种吸附性质大不相同的沸石。
从结构来看,ZSM-5的硅铝比可由12改变至纯硅的silicalite。硅铝比从1变至∞,热稳定性随之增加,表面性质从亲水性变成疏水性,酸性中心的强度会增加但酸量会减少。
与其它吸附剂比较,沸石因具有晶体结构呈现均一整齐的孔洞直径,且这些孔洞具有很大的内表面积,可大量吸附和储存分子。沸石亦属于一种离子型吸附剂,可根据分子大小和极性不同做选择性吸附。
ZSM型沸石系由一系列含丰富硅质沸石所组成,其结构是以;两个五元环单元形成之单层结构,单层再以不同顺序堆叠,可以得到不同的孔道结构:(1)ZSM-5和(2)ZSM-11.其孔道特征为10个氧环,其自由直径约为6Å的沸石。其典型的硅铝比约为30,但可能大幅变化,特征为具有高热稳定性及水热稳定性,并具有许多的触媒特性,另其亦可用来吸附废气或废水中的有机物。
Mobil公司在1972年所开发命名为ZSM-5的人工沸石,一为5.4×5.6Å,另一为5.4×5.6Å,其硅铝比为10-5000。ZSM-5沸石不仅拥有一般高硅铝比沸石所拥有的特质,还具有亲脂而疏水的特性,这种特质使得ZSM-5沸石比较喜欢吸附非极性的分子物质。
沸石孔径单一均匀,如ZSM-5分子筛孔径约为6 Å,则孔径只能吸附直径6 Å以下的分子,较大分子无法进入孔隙,只能依赖表面吸附,故表现出形状选择性;另一方面,活性炭的孔径相对于沸石而言分布较广,故孔隙内可吸附直径大的分子和直径小的分子
以新沸石浓缩转轮原有组成而言,系含60-70%(wt)之陶瓷纤维(ceramic fiber),为一蜂巢状成形基材(substrate),而另外30-40%(wt)则是沸石粉末长晶附着于基材上,其主要成分为硅及铝。由于沸石转轮包含了大部分具有大量中孔的陶瓷纤维基材故沸石转轮样品对IPA及PGMEA之饱和吸附率并不符合Langmuir等温吸附方程式。
4.5沸石转轮之制作程序
沸石转轮之制作程序如图4.2-1所示,首先,陶瓷纤维纸(Ceramicfiber)经加上粘着剂(Binder)等后透过特殊控温成型滚轮模具加以成形(Corrugation)为蜂巢状(Honeycomb)半成品,此时若欲成型为转轮(Rotor)型式,则将成形之蜂巢状陶瓷纤维滚成圆盘状(Rotor disc type),若欲成型为长方块状(Block type),则将其依次堆叠成型为长方块状即可;接着加以400-500℃之高温烧结数小时,此时半成品中之有机物几乎完全逸散而仅剩陶瓷纤维无机基材,烧结后陶瓷纤维无机基材加以含浸(Impregnation & wash coating)吸附剂粉末,并加以70-250℃之烘干即告完成。图4.2-2所示之粉末状疏水性沸石吸附剂,其中左侧沸石吸附剂之硅铝比较高且适用于无极性或弱极性有机物之吸附,右侧沸石吸附剂之硅铝比则较低而适用于极性有机物之吸附;图4.2-3—4.2-5依序显示转轮陶瓷基材成形后烧结前纵切局部照片、转轮含浸疏水性沸石粉末并烧结后之局部照片以及其局部放大照片。



五、冷凝器和焚烧炉设计






六、主要操作参数的影响
6.1 转速之改变
随着转速增加,转轮吸附效率有下降之趋势,分析其因系过快之转速将使得转轮于脱附区即无法有充裕时间进行脱附程序,所以当转轮操作于每小时6.1转时,仍有部分之沸石吸附位置仍有相当多之VOCs未完全脱附出,占据吸附位置、使得后续处理之VOCs无法获得妥善吸附,造成刚进入吸附区处理后之去除率即低于80%以下;而过慢之转速,则可能使得转轮于吸附区之停留时间延长、让转轮内饱和吸附区增加,造成效率略为下降。所以为使转轮达最理想之去除效果,必须根据进流废气之状况作一定之调整。某研究于进流IPA浓度200ppm、进流温度25℃、脱附温度220℃、进流湿度控制11g/kg及浓缩倍率为13时,所得最佳去除效率所对应之转速为每小时3.3转。
分析较高进流VOCs浓度,其所得最佳效率之对应转轮转速较快之因系为气流中所含之污染量较多,若转速过慢将使吸附处理区提前接近饱和、造成处理效率下降。故进流浓度较高时,需将转速提高以使转轮提前进入脱附区进行脱附处理;但转速过快会让脱附区处理未妥、随即进入吸附区处理,转轮上之沸石吸附位置仍有残存VOCs,如此将使得转轮上之竞争性吸附更趋于显著。系统于实场操作时应需定期检视进流VOCs浓度值,并适时调整转轮之转速使处理效率达到最佳。
6.2 浓缩倍率之改变
转轮之去除效率将随着浓缩倍率减少而增加,因为浓缩倍率减少代表进入吸附区气流减少、进入冷却区与脱附区之气流量增加。虽然较低之浓缩倍率可以同时增加转轮于吸附区及脱附区之处理效率,但实场应用上这代表进入后端之焚化炉处理之风量亦随之增大,造成更多焚化燃料耗用。所以为使效率与能源同时达到理想情况,应视实际之需要随时调整浓缩倍率值。
6.3 脱附温度之改变
由于脱附温度增加,可使转轮于脱附区获得充足热能、将吸附其上之VOCs全数脱附而出,如此进入吸附区之转轮吸附效率也随之增加;不过过高之脱附温度将使得转轮深层残余热过多,反而不利吸附程序之进行,如实验中当脱附温度操作于240℃,转轮之去除效率反而较210℃下降。
各VOCs物种于转轮上竞争吸附,可发现PGMEA>PGME>Acetone>IPA,此可能因为PGMEA及PGME之沸点分别为146℃及120℃,而Acetone与IPA之沸点为56.5及82℃,故使得PGME及PGMEA于转轮上吸附特性较佳而优先吸附。虽实场上脱附均操作于180℃以上时,理论即可有效将PGME及PGMEA脱附而出,唯实际上转轮基材热传效应及脱附气流空间速度,将使得脱附侧后端局部脱附热能量不足,所以于安全考量下脱附温度应提升至210℃左右,并视情况适时减少浓缩倍率(增加脱附风量),如此可提供充裕之脱附热能量以使其能有效脱附而出,并且配合定期转轮之清洗,不因日久蓄积形成高粘度液滴占据转轮孔径或沸石吸附位置,影响整体处理效能。