今天我们来看一下温控仪的接线,它需要先采集环境的温度,所以需要加一个温度传感器,一般用热电偶或者热电阻。当环境温度达到我们设置的温度时,可以实现自动控制,可以升温也可以降温,今天我们主要讲下最常用的达到设置温度自动断电。还有的带有上下限的温控仪,可以保持环境的温度在一个温度范围内。

温控仪
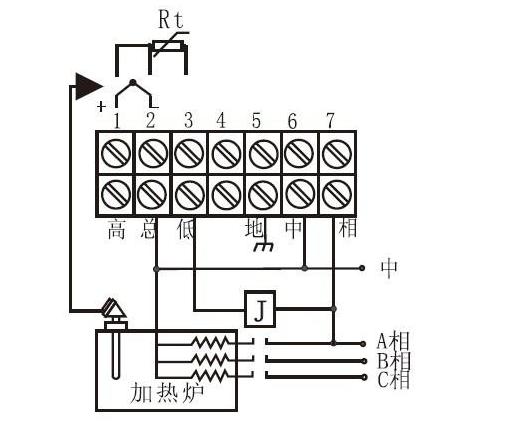
面板上可以设置温度,PV显示的是测量的温度,也就是温度传感器传过来的温度,SV是我们设置的温度。
我们先认识一下需要的温度传感器
热电阻本身就是一个电阻,是一种对温度敏感变化的金属材料,具体啥材料,大俵哥我也不知道,温度变化时电阻产生正负阻值变化,一般检测的温度范围是0---150度,也可以检测0度以下温度,属于低温检测。热电偶是双金属材料,温度变化时,两种金属之间会产生电势差,它检测的温度范围是0--1000度甚至更高,属于高温检测。热电阻有2线3线4线的,主要是电阻变化值和连接的导线共同构成输出值,所有导线过长时,会多出几欧姆的电阻,温度就会有很明显的误差,所以3线或者4线就是为了消除这种误差。如果导线比较短,温度也不需要太精确,2线制的就足够了。

三线制热电阻比较常见
热电偶大多是二线制的,当然也有三线制的,我们温控仪一般用二线制的就可以了

1,2接热电偶

三线制热电阻就接123

一般控制回路接交流接触器
ALM属于辅助模块,一般都是接报警装置,常见的就是加个报警器或者指示灯。高低总是一组输出触点,无源的。类似于继电器接点,总是公共点,总和低是常闭点,总和高是常开点。如果PV当前温度达到了我们设定的SV温度时,总和低常闭点断开,总和高闭合。

报警指示灯接线

温度达到自动断电
如果工作电压是220伏的,中对应零线,相对应火线,如果有地线符号就接个地线。由于高总低的位置是无源的,所以为了和接触器构成控制回路,要跳一根电源线到总的位置。上图因为用的是常闭点,所以跳线到总和低都可以。

延时断电
有的时候我们需要达到温度的时候延时断电,就需要加一个延时继电器。达到温度时,延时继电器工作,延时开始,达到延时时间,自动断电。
不同的温控仪接法大同小异,温度传感器的接点、电源的接点、继电器输出的接点接法是一样的。如果你的温控仪上面有更多的辅助模块,请参考说明书。

有需要补充的底部留言,谢谢大家的支持
(图片采集自网络)