当我们沉浸在双11购物狂欢节热闹的氛围时,韩国卡车司机们也开始了“抢货潮”。
据外媒报道,韩国出现尿素紧缺后,物流、建筑、钢铁等行业均受到了严重的影响,其中对交通运输也打击是最大的。为了解决这些问题,韩国也紧急地向中国订购了1.87万吨尿素。

据悉,韩国一位名叫Lee Byung-ki的卡车司机,驾车行驶了大约70公里,才找到一家出售尿素溶液的加油站,现场更是排起了长队,几小时不到,尿素就被一抢而空了。
说到这,不禁有人会好奇,尿素在我们看来就是种地时,使用的肥料,为什么韩国的卡车司机们,热衷于抢尿素呢?难道发达的韩国连小小的尿素都生产不出来吗?

那么尿素到底有何作用?
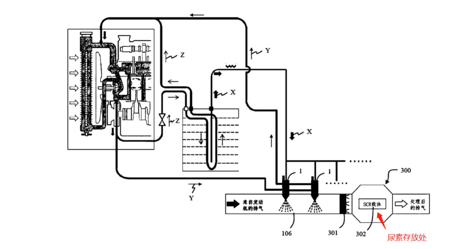
说起尿素,我们首先会想到农业上使用的化肥,但事实上,尿素的用途非常广泛。其中尿素溶液,就可以作为柴油车尾气净化添加剂的重要原料,也被称为“柴油车尾气处理液”。溶液浓度大约在31.8%-33.2%之间,能把柴油车尾气中的氮氧化合物,转化成无害的氮气和水。

所以开柴油车时想要尾气排放达标,就需要使用尿素。当然了,并不是直接把化肥兑水后加入车里,而是有专门的尿素水溶液,存放在尿素桶中,使柴油车的尾气和空气中和。因此,车用尿素就像是柴油车的“神奇伴侣”。

柴油机工作原理
大多数人在买车时,都会对动力极其看重,而发动机作为动力的直接来源,更是决定了一辆车性能的好坏,也算是汽车上最重要的组成部件之一。
目前我国车用动力分为汽油机、柴油机和电动机,其中汽油机占据了汽车市场的90%。而柴油机仅占4%,只有一些皮卡、客车或者重型载重车辆会使用柴油机。

尽管市场份额少,但并不代表柴油机不好。与汽油机相比,柴油机更省油、耐燥,不仅成本低,后期维护起来也相对方便。
这主要是因为柴油机和汽油机,在点火方式上存在差异。汽油机,采用火花塞点燃,而柴油机则采用压燃的方式,两者的区别就在于柴油能被直接压燃,压缩比能达到16-22,而汽油机则比较低,一般不会超过10,只有极少部分车型能达到12左右。

压缩比大也具有很多的优势,可以降低车辆转速,将扭矩放大,用极少的油产生较大的动力,这也是为什么重型载重车、卡车、货车选择柴油机作为动力的原因。
并且我们在加油时,总能闻到刺鼻的汽油味,却很少闻到柴油的味道,这其实和挥发性有关。汽油受热后会释放出一氧化碳、碳氧化合物等气体,这些气体也是汽油味的主要来源。而柴油本身粘度大,不易挥发,所以很难闻到它的气味。

为何柴油机需要尿素,而汽油机不需要呢?
对车有些了解的朋友就会知道,每辆车上都会有一个叫做三元催化的零件,从外表看像一个水壶,位于汽车排气管的第一段。
而三元催化器中含有铂、铑、钯三种贵金属,可以将汽油燃烧后产生的一氧化碳、碳氢化合物、氮氧化合物,催化成无害的二氧化碳、水等物质。

但它对于柴油机排放出来的碳氢化合物(NOX)、二氧化硫(SO2)、颗粒物(PM)催化效果并不理想,因此柴油机想要尾气排放达标,就需要使用尿素来处理了。

既然柴油机优点如此多,为何我国很少人买柴油车呢?
事实上,柴油机也存在很多的弊端,其中最明显的就是污染环境。我们在生活中,经常会看到拖拉机、收割机一踩油门,就会冒出浓浓的黑烟。
这主要是因为柴油中含有大量的碳原子,深踩油门时,没有充分燃烧的柴油,就会随着排气筒一并排出。而这些黑烟对环境也造成了极大的污染。

其次是柴油机噪音特别大。在农村,收割机还没有靠近我们,就可以通过巨大的轰鸣声,判断出它的方位了,这就是由于节气门过脏或者喷油嘴积碳过多引起的。
还有一些发动机的部件老化,也会使发动机发出极大的噪音,这也是我国很少人买柴油车的原因之一。

但由于柴油车发动机省油、价格便宜、动力性强,在韩国非常受欢迎。从1990年开始,韩国就一直鼓励发展柴油车。
目前,韩国的柴油车数量高达990万辆,占据韩国机动车总量的40%左右,并且这些柴油车,大多是卡车、公交车、垃圾车、消防车等。

由此可见,韩国对于车用尿素的需求量非常大,每年国内车用尿素溶液市场约为28万吨,这也意味着平均每天就需要900吨,其中97.6%都进口于中国。
中国作为尿素生产大国,每年出口尿素高达500万吨左右。而尿素作为有机化合物,生产过程中需要消耗大量的优质无烟煤,但目前中国的无烟煤储量并不多,所以为了保障国内的尿素正常供应,不得不对出口的化肥加强监管。

这也使得韩国尿素严重缺货,价格一路飙升。不到一个月,釜山的尿素价格就从5.4元/升,涨到了54元/升。导致很多卡车司机,有钱也买不到尿素,无奈之下只能停止运输工作。

那么作为发达国家的韩国,为何自己不生产尿素呢?
事实上,韩国曾经也尝试过自己生产尿素,但早在2013年,就已经全部关闭了。工业化生产尿素的技术韩国早已掌握,唯一无法解决的就是成本问题。
目前全球尿素主要生产国有5个,分别是中国、印度、美国、巴西和俄罗斯,可以看出这些国家都是农业大国。在生产化肥的同时,就可以顺带着生产车用尿素,大规模的生产可以使成本降到最低。

而韩国在生产车用尿素时,规模远远不及这些农业大国,导致生产成本一直居高不下,售价上根本不占优势,很快就被国际市场淘汰了,最后只能全面关闭尿素工厂。
从中国进口,由于距离较近,运输成本也大大降低了,对韩国来说既方便又低廉。

目前,韩国也意识到过度依赖进口的弊端了,接下来会推进车用尿素的国产化和进口多元化,尽量实现自给自足,避免车用尿素再次出现短缺的问题。
但想要实现国产化,也不是一时半会就能够完成的,还需要不断完善国内的尿素生产规模,至少目前情况下,只能寄希望于中国尽快恢复尿素出口了。