安庆SF6分解物测试仪
登丰电力 生产的 安庆SF6分解物测试仪 又称全自动安庆SF6分解物测试仪、自动安庆SF6分解物测试仪、SF6分解产物测试仪,是集SO2、H2S、CO分析仪于一体,一次现场测量,即可测试两项指标,提高了工作效率。
我国城市化进程逐渐深入,电网规模也在急速扩大,这就对电力系统的可靠性提高了更高的要求。如果难以保证安庆SF6分解物测试仪的检测可靠性,一旦发生故障,将会严重阻碍电力系统的整体运行速度和供电质量,容易引发大范围停电。所以,重视并积极应用安庆SF6分解物测试仪就显得非常重要。
安庆SF6分解物测试仪适用范围
集SO2、H2S、CO分析仪于一体。
安庆SF6分解物测试仪特点
1、快速省气,测量时间为2min左右。
2、自锁接头,无漏气。
3、大屏幕曲线显示*点露**过程。
4、液晶屏直接显示SO2、H2S、CO含量及环境温度、环境湿度、时间及日期等信息。
5、内置4Ah可充锂电池,数据存储方便,操作简单。
安庆SF6分解物测试仪使用方法
1、将测量管道上螺纹端与开关接头连接好,关闭针型阀,再将测试管道上的快速接头插入综合测试仪上的采样口,将排气管道连接到出气口;最后将开关接头与SF6电气设备测量接口连接好。
2、开启电源,初始化自检。
3、打开流量阀,调节针型阀直至0.2L/M左右。
4、读取数据,关闭针型阀。
5、测量结束,关闭电源。
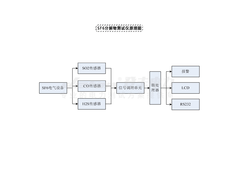
安庆SF6分解物测试仪原理

气体经减压阀、导气管进入安庆SF6分解物测试仪后,同时流入SO2、H2S和CO传感器进行检测,安庆SF6分解物测试仪将SO2、H2S和CO浓度转化成相应电信号,通过运放、滤波电路后,送至微处理器和A/D转化器,将模拟信号转化成相应的数字信号,由LCD显示检测浓度的实际值。存储器数可由微处理器做逻辑与专家诊断系统进行比较分析,判断故障的类型。
安庆SF6分解物测试仪注意事项
1、防止摔坏,避免剧烈震动。
2、 仪器不用放入铝合金包装箱,防尘、防潮。
3、仪器需要每年用标准气体标定一次,确保其精度。
4、当检测气体中的SO2、CO和H2S浓度较高时,建议测量两次,测试第二次时要将第一次残存的气体完全排除。
5、仪器和SF6设备连接时,管路中间不能转接充气管道或煤气管道,否则微水值将测不下来。
安庆SF6分解物测试仪图片





总的来说,电力关乎众多人的日常生活,维持电网的稳定运行十分关键,电力企业要结合安庆SF6分解物测试仪等一些设备提前发现故障问题,有针对性的分析与讨论,维护电力系统的稳定运行,创建可靠平稳的用电环境。
登丰电力 -专业生产和研发 安庆SF6分解物测试仪 ,我们始终致力于研发便捷、智能的电测产品,更多安庆SF6分解物测试仪相关问题,可咨询登丰电力客服!