PROFBUS是一种国际性的开放式的现场总线标准,它既可以用于高速并且对于时间苛求的数据传输,也可以用于大范围的复杂通讯场合。PROFBUS-DP是一种通讯协议,这种为高速传输用户数据而优化的PROFBUS协议特别适用于可编程控制器与现场级分散的I/O设备之间的通讯。PROFIBUS DP用于现场层的高速数据传送。主站周期地读取从站的输入信息并周期地向从站发送输出信息。总线循环时间必须要比主站(PLC)程序循环时间短。除周期性用户数据传输外,PROFIBUS DP还提供智能化设备所需的非周期性通信以进行组态.诊断和报警处理。(百度知道)
现场的PROFIBUSdp网络是串行网络,网络中任意节点出现故障将导致故障节点后的设备失控或数据丢失,影响控制工艺正常运行,且故障处理时间较长,针对长流程钢铁行业,尤其是高炉系统,影响巨大,为此,我们可以利用HUB对DP网络结构进行改造:
1.1 串行网络结构图
高炉炉顶DP网络结构如图1所示。串行DP网络的缺点是:当网络中任意一点中断后,将导致断点后面的运行数据丢失或设备失控,且串行网络故障排查难度较大,故障处理时间长。从图中可以看出,高炉炉顶DP网络中任一设备损坏或电缆中断后,将导致炉顶网络瘫痪,从而导致炉顶布料系统的失效,影响高炉的正常生产。为此,我们对网络结构进行更改,提高其抗故障风险能力。

图1 原DP网络结构图
1.2 PROFIBUS集线器主要功能
(1)改变PROFIBUS网络拓扑结构:
PB-Hub可改变PROFIBUS网络总线型拓扑结构,实现树形及混合型的网络结构。
(2)增加站点个数容量、延长传输距离:
PB-Hub每个接口相当于一个中继器接口,可以独立驱动一个PROFIBUS段。
(3)隔离的功能(仅限于GL型号):
PB-Hub-XY每接口段之间是电气隔离的,有一定的故障隔离作用,包括:短路、断路、反接、电磁干扰,对通信波形的衰减、畸变也有修复作用。
(4)监示诊断功能:
PB-Hub通过LED指示灯可以监视PROFIBUS网络中各段的工作状态,为网络诊断提供参考。
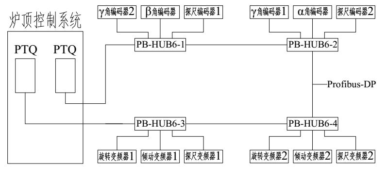
1.3改造后混合型网络结构
改造后的DP网络结构如下图所示(用PB-HUB6隔离型实现):

图2 改造后DP网络结构图
由上图可以看出,改造后的网络实现了各DP设备间相互独立,单元设备故障不会影响其他网络设备的数据传输,提高了网络的抗风险能力及网络运行的稳定性,同时利用设备自带的诊断功能我们可以快速定位故障位置,减少故障处理时间,降低故障影响。