4.4.2 红绿灯控制
Ø 控制要求:
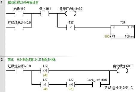
按下启动按钮SB1,红绿灯启动;
南北向 0-24S绿灯亮→25-27S绿灯闪烁→28-30黄灯闪亮→31-60红灯亮
东西向 0-30S红灯亮→31-54绿灯亮→55-57绿灯闪烁→58-60黄灯闪烁
Ø I/O分配表:
|
星三角控制IO分配表 |
|||
|
类型 |
符号 |
点位 |
功能 |
|
数字量输入 |
SB1(常开) |
I0.0 |
启动按钮 |
|
数字量输入 |
SB2(常闭) |
I0.1 |
停止按钮 |
|
数字量输出 |
KA1 |
Q0.0 |
南北绿灯 |
|
数字量输出 |
KA2 |
Q0.1 |
南北红灯 |
|
数字量输出 |
KA3 |
Q0.2 |
南北黄灯 |
|
数字量输出 |
KA4 |
Q0.3 |
东西绿灯 |
|
数字量输出 |
KA5 |
Q0.4 |
东西红灯 |
|
数字量输出 |
KA6 |
Q0.5 |
东西黄灯 |
Ø 红绿灯编程:


