洒水车是专用洒水作业车辆,具有冲冼、喷洒、抽吸等多种功能,该车具有多种作业模式,可广泛适用于城市道路洒水、冲洗、降尘、园林绿化和喷洒、浇灌等方面,也可以抗旱、消防、灭火等之用。
视频加载中...
洒水车有种多种多样
















洒水车作业介绍






















使用须知
认真阅读使用说明书和底盘使用手册有助于操作者加深了解和正确使用设备,以确保设备的使用寿命及安全运行。
金华特汽牌洒水车的设计可以保证设备在使用中具有出色的作业功能和低廉的维护费用,如果您能遵循以下注意事项,将获得令您满意的经济使用效果:
●配备专职驾驶人员并对其进行上岗的操作维护培训,培训合格后才允许操作此车;
●严格按照使用说明书和底盘使用手册的安全须知、安全操作规程和作业程序、方法、注意事项等具体要求操作设备;
●按照使用说明书和底盘使用手册的要求定期维护保养设备;
特别说明
l 保养提示
驾驶及维护人员应严格执行使用说明书规定的保养要求对洒水车做定期保养、维护。
l 出车检查
1、出车前,操作者确认车辆周围环境是否安全;
2、操作者确认取力器是否处于分离位置。
3、使用前的准备工作:
(1)当洒水车利用河沟、池塘作为水源时,注意吸水管端部全部没入水中。(2)离心式洒水车水泵每次吸水前,必须向水泵加入一定量的引水,加完后必须关闭加水口。自吸式水泵第一次使用时,需要加引水。(3)以后则不必再加引水。(4)检查变速箱内润滑油面,以到油面螺栓孔的下缘为准,不足时添加齿轮油。(5)检查变速箱操纵杆,使之处于空档位置,检查取力箱操纵手柄位置,使之为水平向右位置,检查油门控制器,使其为最小。
l 操作提示
1、只有熟悉洒水车的操作保养要求,并受过专业训练的人员才允许驾驶洒水车作业;
2、驾驶及维护人员应严格执行使用说明书规定的操作注意事项。
洒水车工作原理:
洒水车是利用本车发动机动力通过取力器驱动车载洒水泵,从进水口向本车罐体中的水通过管道输送到各个喷头,从而实现各种功能。
主要部件介绍、维护、操作
水泵
洒水车管路系统中最重要的组成部分就是水泵。泵内有两个尼龙齿轮。泵自身无散热系统。主要靠罐体内的水进入泵流出泵来散热和润滑。倘若泵内无水,任之空转,会导致泵内高温高压而使两个尼龙齿轮变形、粘合,从而泵损坏。在停止使用时,首先要及时分离取力器手柄,停止泵的工作。在泵的最下面,有一个丝堵,用户在北方冬天应将其拧下,将罐底的水彻底放干,防止残留水在泵中结冰。

传动轴带动泵工作

传动轴带动泵工作
取力器
取力器取力器的功用是将发动机的动力由取力器从变速箱取出,经传动轴传递给泵,从而带动水泵一起运转。在使用时应先将汽车的档位设置的空档上,启动发动机,踏下离合器踏板,再将取力器手柄(位置在驾驶员坐椅左侧)抬起拉到底(不分高速、低速),便可使取力器中取力齿轮与变速箱中的齿轮啮合。然后慢慢松开离合器踏板,便可将发动机之动力通过传动轴传递给泵,使泵工作(切忌泵内无水空转)。工作结束时,先将离合器踏下,然后将取力器手柄推回到原位。此时取力器中的齿轮分离变速箱,取力器结束运行。

取力器和传动轴

取力器和传动轴
三通球阀
在三通球阀的阀杆顶部有凹下点,当凹下点转向哪一个管口时,即是球阀关闭的那一个管口,同时接通另外两个管口。

三通球阀
两通球阀
两通球阀的开关规律是:手柄和管路平行是完全打开,垂直是完全关闭。我公司安装在泵进、出口上的两通球阀是自吸球阀,同时也起到减压分流的作用。自吸时,两通球阀必须完全开启。

两通球阀(调节此阀门,起到减压分流作用)

前冲

前冲

后洒

后洒
通过开启管路上的两通球阀来操控使用。后洒和高压水枪为同一条管路,可共同使用,也可单独使用。另外,用户前三次每用完一罐水,都要拆下滤芯来清洗。防止由于滤芯堵塞而打不出水来。
洒水车操作及注意事项
洒水车总球阀采用气动球阀,通过电磁阀控制总球阀接通或断开。取力器操纵按钮和控制开关安装在汽车驾驶室仪表板上,如图


1. 消防栓取水操作方法
A、 i取出消防水带,连接在罐体后部的消防快换接头和消防栓接扣之间,打开连接侧球阀,开启消防栓阀门,取水作业开始;见图3
B、 注意观察溢水管出口,有水溢出时,即为水已装满,立即关闭消防栓阀门,然后关闭进水口球阀,卸下消防水带,取水作业完毕。
1、 蓄水池自吸取水操作方法
A、 取出带衬骨软管,将过滤器连接于管路上,再与罐体中部的消防快换接头连接见图3,打开连接侧球阀和操作平台右下方球阀,按下述3C要求启动水泵工作,取水作业开始;见图4、图5。
B、 注意观察溢水管出口,有水溢出时,即为水已装满,立即关闭消防栓阀门和操作平台右下方球阀,然后按下述3、D项要求关闭水泵工作,卸下取水管路,取水作业完毕。
2、 冲洗、洒水及其它用途
A、 按实际用途开启所需球阀阀门,关闭其余球阀;
B、 开启总球阀开关;
C、 汽车处于停止状态下,踏下离合器踏板,切断动力,按下取力器按钮,使其处于接通状态,齿轮进入啮合位置后,缓慢松开离合器踏板接通动力,水泵开始工作,实现预期用途;同时,灯光警示灯亮。
D、 用水作业完毕,踏下离合器踏板,切断动力,将取力器按钮按到断开状态,齿轮脱离啮合,松开离合器踏板,关闭总球阀和其余球阀。
洒水车在洒水、冲洗及其它用途时,变速器档位应控制在Ⅰ档或Ⅱ位置,使
车辆以5~15km/h速度行驶中进行,也可在车辆停驶时进行。i



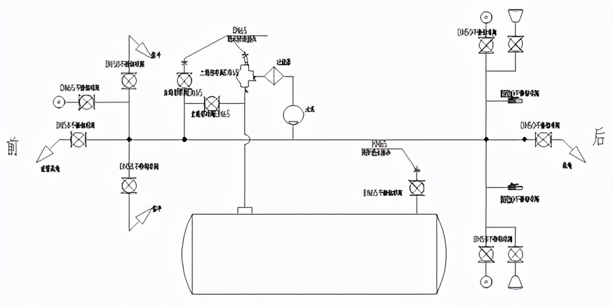
管路示意图
说明:
1. 自吸作业时,右侧三通球阀10连接进水口与水泵,右侧中部球阀9打开,其它各洒水阀门应关闭。
2. 清洗水箱时,将右侧尾部球阀11,其余阀门关闭。
3. 三通球阀10连接有过滤器,应定期(根据水污染程度决定清洗时间)拆开清洗过滤网。
4.水泵启动后,应及时打开各相关功能球阀进行喷洒作业,否则,应将球阀8打开卸压,然后关闭。
洒水车定期保养、维护及注意事项
1. 请根据底盘使用手册和本使用说明书进行保养。
2. 水泵工作前应保持水箱内储有清水,泥沙过多的的水不宜使用,冬天应保持无冰冻或使用防用防冻液。
3. 应经常清洗水滤滤网,保持畅通及完好,滤网杜塞将造成水泵吸空振动,损坏水泵。
4. 低温季节泵不工作时应将泵内储液从进口法兰放水阀门中放出,放水阀门堵塞,应先将放水球阀疏通或更换放水阀门。
5. 机械密封在不漏液的情况下,不必拆开检查。拆机械密封应轻拿轻放,注意清洁,保护好动、静环表面,严禁敲击碰撞。
6. 作业时,禁止操纵变速器换挡,并将发动机转速控制在1000-1100r/min。
7. 使用喷枪时应注意安全,慎防伤人。
8. 本车前端喷水喷嘴和水泵安装架位置较低,行驶中遇有路面起伏较大处时,应注意观察、缓速行驶,谨防碰撞。

9. 应经常检查水箱后部的水位计,及时补充水储量。水泵切忌无水空转,防止轴承衬套和止漏环过热,而影响寿命。
10. 水泵取力器挂接时,应先踏下汽车离合器踏板后,再按取力器接通开关,然后轻抬离合器,确保取力器挂接正常。
11. 如水泵用过海水、矿泉水或过于污浊的有腐蚀性的水源后,应立即用清水让水泵运转几分钟(关闭阀门)清洁泵内溶液,并放掉污浊液。
12. 每次作业前后,应检查各处管道接头密封情况,总球阀开头,其它球阀启闭性能,接头是否松动,及时紧固、检修或更换。
13. 罐体底架与底盘大梁连接螺栓、侧箱和工具箱门锁等,应经常检查和保养。
日常故障分析与排除方法

安全操作规程
1 使用前的准备工作(1)当洒水车利用河沟、池塘作为水源时,注意吸水管端部全部没入水中。(2)离心式洒水车水泵每次吸水前,必须向水泵加入一定量的引水,加完后必须关闭加水口。自吸式水泵第一次使用时,需要加引水。(3)以后则不必再加引水。(4)检查变速箱内润滑油面,以到油面螺栓孔的下缘为准,不足时添加齿轮油。(5)检查变速箱操纵杆,使之处于空档位置,检查取力箱操纵手柄位置,使之为水平向右位置,检查油门控制器,使其为最小。2 洒水泵的操纵(1)启动1.1连接好有关管道,启动发动机,踏下离合器踏板,打开取力箱操纵开关,使之挂档。(洒水车无论是在吸水前,还是在洒水前,取力装置挂档都必须在停车时进行)1.2通过油门控制器,可控制洒水泵的工作转速。(2)停止将油门控制器推进,调速为最小,踏下离合器踏板,将取力器操纵开关扳回至原位置,使取力箱脱档。3 使用后的检查(1)检查取力器操纵开关是否回位,检查油门控制器是否为最小位置。(2)检查阀门手柄位置,均应为关闭状态。