题目要求
(1)初始状态:红灯L1灭,绿灯 L2亮,表明允许汽车开进装料,料斗出料口K2关闭,电动机M1、M2和 M3皆为OFF。
(2)装车控制:
a)进料:如料斗中料不满(S1为OFF),5秒后进料阀K1开启进料;当料满(S1为ON)时,中止进料。
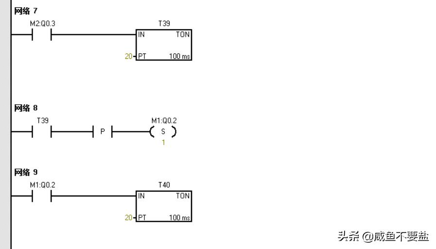
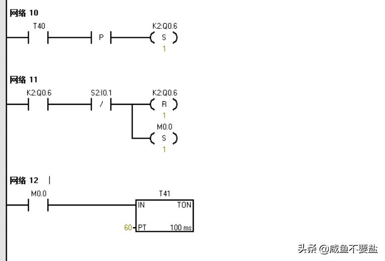
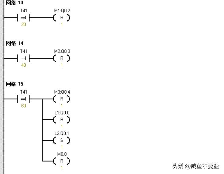
b)装车:当汽车开到装车位置(S2为 ON)时,红灯L1亮,绿灯L2灭,同时启动M3,经2秒后启动M2,再经2秒后启动M1,再经2秒后打开料斗(K2为ON)出料;当车装满(S2为OFF)时料斗K2关闭,2秒后M1停止,M2在M1停止2秒后停止,M3在M2停止2秒后停止,同时红灯L1灭,绿灯L2亮,表明汽车可以开走。

I/O地址分配

程序(梯形图)





#西门子PLC##电工交流圈##PLC#