
随着城市现代化的发展,电力的需求和可靠程度也在倍增,供配电在各个领域也不断向自动化、无人值守、远程控制、不间断供电的目标迈进。尤其某些电力用户对不间断供电的要求显得更加突出。目前电力供应主要还是依靠国家电网供电,一些重要的一二级负荷,需要双电源供电,或是大型企业自建电厂或配备发电机,因此各种电源的相互切换,保证电源的不间断供电和供电的高可靠性成了现代配电工程中保护和控制回路的重要部分。
微机线路备自投保护装置使系统自动装置与继电保护装置相结合,是一种对用户提供不间断供电的经济而又有效的技术措施,它在现代供电系统中得到了广泛的应用。在此只对微机线路备自投保护装置在电力系统中两种备自投方式和基本原理进行探讨。
微机线路备自投保护装置(以下简称备自投)核心部分采用高性能单片机,包括CPU模块、继电器模块、交流电源模块、人机对话模块等构成,具有抗干扰性强、稳定可靠、使用方便等优点。其液晶数显屏和备自投面板上所带的按键使得操作简单方便,也可通过RS485通讯接口实现远程控制。装置在不同的电压等级如110kV、10kV、0.4kV系统的供配电回路广泛使用。
本文以安科瑞AM5-B备自投保护测控装置为例进行分析:
一、功能简介
1、保护功能: 有两段式过流保护, 反时限过流保护,后加速过流保护,进线备自投/母联备自投,PT断线告警,控回故障告警。
2、监控功能:I,U,P,Q,PF,f 等电参量测量,16路开关量输入采集,10路继电器输出。
3、通讯功能:1 路 RS485/MODBUS-RTU ;1 路 RS485/IEC60870-5-103。
4、其他功能:故障录波功能,保护动作时启动;IRIG-B 格式对时,精度 1ms
二、保护原理
1、两段式过流保护

2、反时限保护

3、后加速过流保护
母联开关合上后在整定的后加速有效时间内监视流过母联开关的电流,若任一相电流
大于整定值时,经整定的延时跳闸。否则在整定的后加速有效时间后,后加速段自动退出。
保护逻辑见图;

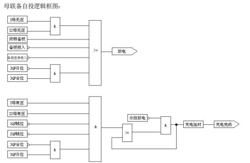
4、进线备自投/母联备自投工作原理

母联备自投工作原理:
正常运行时,两段母线分列运行,两台变压器各带一段母线。当某一进线电源故障或
因其它原因被断开,分段开关应自动投入,且只允许动作一次。进线开关手动跳闸,或装
置未充电,或有外部闭锁时,分段开关应不自动投入。
1)充电条件:
不满足放电条件; 且Ⅰ母Ⅱ母均三相有压; 且 1QF、2QF 在合位,3QF 在分位,
经延时 10s 后完成充电,备自投准备好。
2) 放电条件: Ⅰ母Ⅱ母均三相无压或 3QF 在合位或有外部闭锁开入量。
放电条件满足后瞬时完成放电,备自投未准备好。
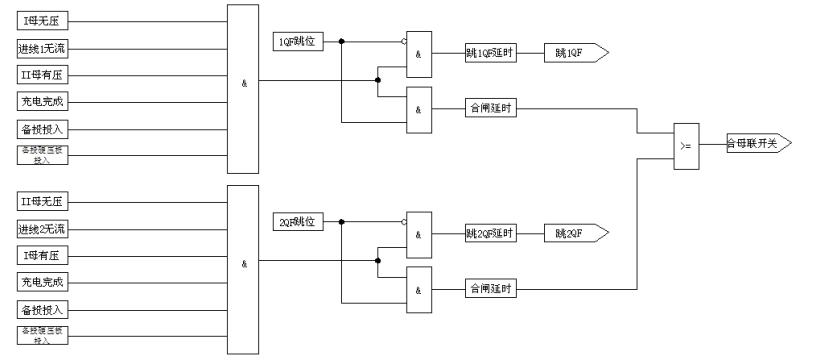
3) 动作逻辑:

a) 母联备用#1 进线开关(3QF 备用 1QF) ,Ⅰ母无压,且 1CT 无流,Ⅱ母有压则经延时跳 1QF,确认 1QF 跳开后(1QF 在跳位且 1CT 无流),合 3QF。 #1 进行重新得电,且#1 进线充电条件满足后,跳 3QF,合 1QF。
b) 母联备用#2 进线开关(3QF 备用 2QF), Ⅱ母无压,且 2CT 无流,Ⅰ母有压则经延时跳 2QF,确认 2QF 跳开后(2QF 在跳位且 2CT无流),合 3QF。 #2 进行重新得电,且#2 进线充电条件满足后,跳 3QF,合 2QF。


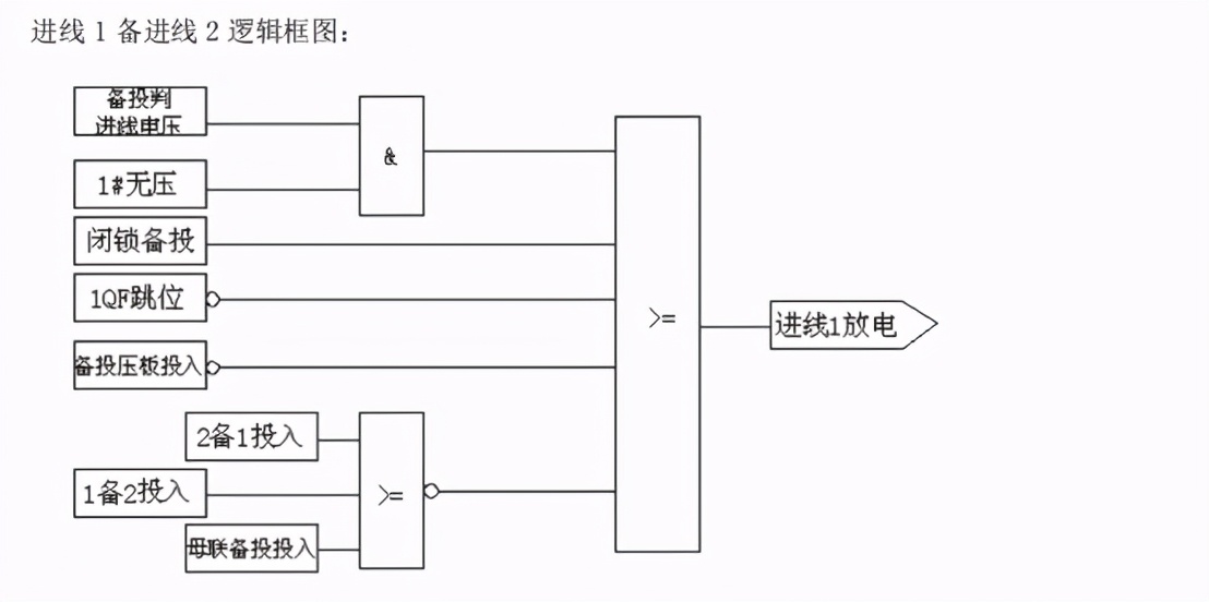
进线备自投工作原理:
1) 正常运行时,#1(#2)进线带两段母线,#2(#1)进线因故障停电。1QF(2QF)、
3QF 在合位,2QF(1QF)在分位。当#2(#1)进线电源恢复时,跳 1QF,合 2QF(1QF)。
2) 充电条件:Ⅰ母Ⅱ母均三相有压,1QF(2QF)、3QF 在合位,2QF(1QF)在分位。
充电条件满足 10s 后完成充电,备自投准备好。
3) 放电条件:Ⅰ母Ⅱ母均三相无压或 2QF(1QF)在合位或有外部闭锁开入量。放电
条件满足后瞬时完成放电,备自投未准备好。
4) #1 进线电源自动恢复
进线 1 有压则经延时跳 2QF,确认 2QF 跳开后,合 1QF。
5) #2 进线电源自动恢复
进线 2 有压则经延时跳 1QF,确认 1QF 跳开后,合 2QF。
进线2备用进线1



进线1备用进线2


5、PT 断线告警
装置可判断母联 PT 断线和进线 PT 断线,两种 PT 断线均有独立的控制字。
母联 PT 断线:
1)当 I 母无压且进线 1 有电流时,经延时,装置保护告警;
2) 当 II 母无压且进线 2 有电流时,经延时,装置保护告警。
进线 PT 断线:1)当进线 1 无压且进线 1 有电流时,经延时,装置保护告警;
3) 当进线 2 无压且进线 2 有电流时,经延时,装置保护告警。
装置监测到 PT 断线时,仅有指示灯信号出口,即前面板“告警”指示灯亮。
6、装置判断断路器触点的分合状态来识别控制回路是否异常,当分位开关与合位开关同时处于合状态或分状态时,判定为异常状态。装置监测到断路器分合状态异常时,仅有指示灯信号出口,即前面板“告警”指示灯亮。

三、10kV母联备自投二次原理接线

10kV分段母联柜二次材料表

两段进线电流采集回路

母线电压采集回路

备自投分合闸进线开关回路

备自投分合闸回路

备自投采集进线柜断路器位置

2#进线柜与母联柜连锁信号

1#进线柜与母联柜连锁信号

备自投装置告警部分

智能操控装置接线部分

备自投保护装置背部端子接线图