摘要:该文从混合动力能量源的组成、系统结构型式、能量回收与释放方式等方面阐述了液压挖掘机混合动力系统原理,并对比分析其各自的特点。将油液混合动力液压挖掘机系统以能量释放方式分为扭矩耦合式、流量耦合式的油液混合动力系统,分析其系统原理及控制方法,总结其节能原理及技术难点。在流量耦合式油液混合动力系统分析中,以合流位置的不同,将其分为泵前供油与泵后合流的流量耦合,并针对不同能量源产生的流量耦合问题,阐明基于蓄能器—液压缸型式的油液混合动力系统原理及特性。油液混合动力液压挖掘机的发展方向包括开发适应挖掘机作业工况的高性能且高性价比的新元件、优化能量管理策略及对能量回收对象的进一步研究。
关键词:液压挖掘机;混合动力;液压系统;节能技术;能量回收
0 引言
近年来,随着世界石油能源短缺,以及环境问题的日益严峻,节能减排已成为当今世界发展的主题之一。液压挖掘机作为工程机械的代表产品,其高油耗、高尾气排放量已不可忽视。据相关研究显示,一台普通液压挖掘机的尾气排放量相当于30辆桥车的尾气排放量,因此,对液压挖掘机进行节能研究是非常有必要的。
自上世纪60年代以来,国内外相关学者和院校研究所都对液压挖掘机的节能减排技术进行了研究[1]。在研究初期,为实现液压泵输出流量可调,开发了变量泵技术;80年代至今,为提高液压系统控制效率,相关厂家及研究机构陆续推出了一系列针对液压挖掘机的节能技术,如日本小松公司的负流量控制系统[2]、日本日立建机的正流量控制系统[3]、德国博世力士乐的LUDV系统[4]以及针对泵-发动机的功率匹配[5],都已经经过实践证明其节能效果,并大量被各厂商所采用;近年来,随着混合动力技术在汽车领域的成功应用,以及对传统泵控节能技术的改进效果不佳,使得混合动力技术在工程机械领域中越来越受到重视,国内外的研究学者纷纷投入到相关研究当中。
1 液压挖掘机混合动力技术原理
混合动力系统通常包含两种或两种以上能量源,在系统运行过程中,不同的能量源单独或联合为系统提供能量,并可回收储存多余能量,以提高能量的利用率,达到节能目的[6]。
1.1 油电混合与油液混合
混合动力系统根据能量源的不同,可分为油电(燃油-电池)混合系统和油液(燃油-液压)混合系统[7](表1)。油电混合系统为内燃机与电机共同驱动,内燃机使用的能源为燃油,而电机使用的能源为电能,且电机通常具备发电功能,可将机械能转换为电能储存在电池中。油液混合动力采用液压蓄能器作为储能元件,可将储存的能量直接释放到液压系统中,减少液压泵输出流量;也可与二次元件液压泵/马达组合,实现液压能-机械能的转换,回收发动机多余能量,并在发动机输出扭矩不足时,工作在马达状态,输出辅助扭矩。
表1 油电混合与油液混合对比功率密度能量密度效率系统复

1.2 混合动力系统结构型式
按混合动力系统结构型式不同,可将其分为串联式、并联式和混联式三种组合方式[8]。
1)串联式(图1)
串联式系统结构简单,通常为主能量源(发动机)带动辅助能量源(电机或液压蓄能器)驱动系统工作,同时将多余能量储存在电池或蓄能器中,在主能量源输出不足时释放提供辅助能量。串联式系统使发动机工作在最佳燃油工作点附近,提高了发动机效率,但其能量转换次数较多,系统效率不高。

图1 串联式混合动力系统
2)并联式(图2)
并联式系统结构较串联式复杂,主能量源与辅助能量源既可单独驱动又可共同驱动系统工作,且辅助能量源通常为电动机/发电机或液压泵/马达等双作用元件,能回收发动机的多余能量、回转制动时的动能以及动臂下降势能。并联式系统效率高,且系统布置简单,但其控制策略较复杂。

图2 并联式混合动力系统
3)混联式(图3)
混联式系统为串联式和并联式的组合,其可根据系统需求工作在串联、并联或混联模式。但其结构及控制策略最为复杂,系统对控制技术的要求也最高。

图3 混联式混合动力系统
1.3 混合动力系统的能量回收与释放
普通液压挖掘机在作业过程中,需频繁启停和作往复运动,大量的回转制动动能和工作装置下降势能通常被转化为热能而浪费[9]。浙江大学的林添良[10]、中南大学的陈桂芳[11]、吉林大学的陈明东[12]等都对液压挖掘机作业过程中可回收的能量进行了分析,可回收能量约占泵输出能量的30%左右,其中动臂下降势能可回收能量约占总可回收能量的50%,斗杆下降势能约占18%,回转制动动能约占25%左右,铲斗的可回收能量则较少,可见液压挖掘机通过能量回收再利用的方式能有效减少燃油消耗。
1)能量回收方式
受液压挖掘机工况特点的影响,系统回收的能量并不能直接被耗能元件所利用,因而需要储能元件。根据储能形式的不同,能量回收方式可分为机械式、电气式、液压式三大类[13]。
机械式能量回收将能量以机械能形式储存,其储能元件一般为飞轮或弹簧。弹簧储能效果较差;飞轮储能成本低,但其安全性差,且其储能持续时间短。目前机械式能量回收在液压挖掘机上已较少使用。
电气式能量回收将能量以电能形式储存,储能元件为蓄电池或超级电容。蓄电池能量密度大、功率密度小,充放电次数有限,价格昂贵且报废后易污染环境,对液压挖掘机等工程机械并不适用;超级电容寿命长,环境温度对其影响较小,能量密度与功率密度也较高,但其价格更为昂贵。
液压式能量回收则将能量以液压能形式储存,储能元件一般为液压蓄能器。液压蓄能器具有功率密度大、寿命长、成本低、报废后对环境影响小等特点,与液压挖掘机需频繁短时间大功率能量回收释放的工况相适应,因而较为广泛使用,但其能量密度较低制约了其进一步发展。
2)能量释放方式
混合动力系统中储存的能量再次释放回系统的方式主要有两种[14]:扭矩耦合和流量耦合。
对于油电混合动力来说,其回收的能量主要通过电池储能,再通过电机输出,与发动机产生扭矩耦合,从而使发动机稳定在经济燃油区。
对于油液混合动力来说,当液压蓄能器回收的油液直接释放回液压回路中为系统提供流量时,其为流量耦合,根据合流位置的不同,可分为泵前供油和泵后合流,泵后合流又可分为阀前合流和阀后合流;扭矩耦合时,二次元件液压泵/马达工作在马达状态,蓄能器中油液通过液压马达输出扭矩与发动机共同驱动液压泵工作,从而减少发动机输出扭矩。
扭矩耦合能够直接调节发动机的工作点,使其工作在经济燃油区,提高燃油效率,但是其控制难度较高,国内外许多学者针对扭矩耦合的控制策略进行了研究[15];流量耦合的优势在于结构简单,成本低,对原系统的改造较小,无需增加电机或二次元件液压泵/马达,但其能量释放主要由比例流量阀控制,且蓄能器油液压力需大于液压泵供油压力才能输出,存在压差,容易造成冲击与能量损失。
2 液压挖掘机油液混合动力系统
液压挖掘机在工作过程中需频繁大功率地启停和作往复运动,因而具有高功率密度、寿命长等特性的油液混合动力技术更适用于混合动力挖掘机[16-17]。
2.1 扭矩耦合式油液混合动力系统
扭矩耦合式油液混合动力系统通过将蓄能器中回收的油液释放到工作在液压马达状态的液压泵/马达二次元件产生扭矩,与发动机工作时的扭矩产生耦合,共同为液压泵提供转矩。扭矩耦合式能够直接调节发动机的转速,使其工作在经济燃油区,从燃油消耗的源头——发动机上降低油耗,其不足之处在于二次元件制造困难,且以发动机最佳工作点对蓄能器油液释放的控制难度较大。
浙江大学的来晓靓等[18]提出一种并联式扭矩耦合油液混合动力系统,其原理简图如图4所示。采用双向液压马达代替二次元件液压泵/马达,以开关阀1~6控制其工作在不同模式。进一步采用双转速控制和基于负载预测对发动机的输出扭矩和转速进行优化,能使系统节能效果提高14%[19]。浙江大学的王飞[20]针对并联式扭矩耦合系统提出了一种泵组负载预测与一阶滑膜控制相结合的发动机转速控制方法,与普通挖掘机相比其能减少20%~40%的发动机转速波动,节能约4%。

图4 并联式扭矩耦合油液
混合动力系统简图
美国普渡大学的Zimmerman等[21]提出一种混联式油液混合动力系统(图5),在回转马达回路中,发动机驱动液压泵/马达向蓄能器充能再向回转马达供能,为串联式结构;回转回路与3个油缸回路形成并联式结构。在回路中有一个高压(HP)蓄能器和一个低压(LP)蓄能器,低压蓄能器只作平衡各油缸流量的低压流量源,而不作储能使用;高压蓄能器用于回收储存发动机多余能量、回转马达的制动动能以及从油缸回路回收的能量,并可再次通过液压泵/马达工作在马达模式与发动机产生扭矩耦合为系统提供扭矩,或在回转马达启动时以流量耦合形式为回转马达提供油液。仿真结果表明该系统与非混合动力系统相比最高能节省27%的油耗,但应用了多个液压泵/马达双作用元件,使得系统元件布置困难,成本也比较高。

图5 混联式油液混合动力系统
以扭矩耦合式释放能量的油液混合动力系统稳定了发动机的工作点,减少了发动机的转速波动,从而提高发动机燃油效率,减少油耗,其发展的关键在于二次元件制造精度的提高以及对发动机最佳工作点与能量释放控制规则的进一步优化。
2.2 流量耦合式油液混合动力系统
流量耦合式油液混合动力系统通过一定的控制方式,将蓄能器中储存的油液以流量形式直接释放至液压系统中,从而减少液压泵的驱动转矩需求,节省发动机驱动燃油消耗,特别是在挖掘机回转启动、工作机构举升等需要大功率能量时,其作用效果尤其显著。
1)泵前供油的流量耦合式(图6)
中南大学的章程[22]以小型液压挖掘机为基础,提出一种以泵前供油的流量耦合式油液混合动力系统,将动臂下降势能回收至蓄能器中,再通过一定的控制方法将回收的油液释放至液压泵入口,以减少液压泵前后压差,降低液压泵的功率输入,达到节能目的。仿真及实验结果表明,该系统能回收67.5%的动臂下降势能,并在典型工况下减少8%~10%的燃油消耗。

图6 泵前供油流量耦合式
油液混合动力系统
2)泵后合流的流量耦合式(图7)
浙江大学的Xiao等[23]提出一种泵后合流流量耦合式油液混合动力系统,采用两个蓄能器分别回收动臂的下降势能与上车回转制动动能,并且,当动臂势能回收蓄能器压力过大时,可将回收的多余油液传给回转制动动能回收蓄能器。蓄能器在回转启动、动臂上升时将储存的油液释放到液压泵出口,以补充瞬时启动时的功率,降低液压泵的功率需求,达到节能目的。该系统配合适当的流量分配控制策略,可使系统节能效果提升至10.1%。吉林大学的赵丁选等[24]针对流量耦合式动臂势能回收系统中的蓄能器进行参数匹配优化,哈尔滨工业大学的沈伟等[25]则对影响回转制动动能回收系统效率的作业方式、蓄能器参数等因素进行分析优化,提升了系统的节能效果。

图7 泵后合流流量耦合式
油液混合动力系统
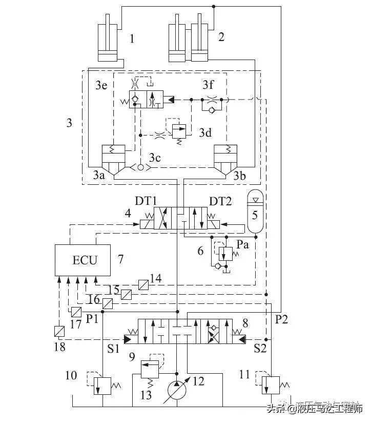
德国亚琛工业大学的Leifeld等[26]提出二次调节恒压网络油液混合动力系统,将供油系统分为高压供油线(HP)和中压供油线(MP),为回转马达和工作机构液压缸提供油液,以减少节流损失,且系统中蓄能器也可作为动臂下降势能和回转制动动能的能量回收装置(图8)。通过应用于volvo公司ew180c型轮式油液混合动力挖掘机,该系统可将发动机转速由1800r/min降低到1200r/min,节能效果最高能达到32%。哈尔滨工业大学的姜继海等[27]、大连理工大学的卫鹏斌等[28]则提出了基于二次调节的油液混合动力系统以回收车体回转制动的动能。

图8 双油压供油油液混合动力系统
流量耦合式油液混合动力系统结构简单,回收的油液直接以流量的形式释放,无需经过能量转换,提高了效率,但两种能量源之间存在压差,容易造成噪声及耦合问题,蓄能器油压需大于液压泵供油压力才能输出,有可能导致回收的油液无法完全释放。为解决上述问题,相关学者也提出了基于蓄能器—液压缸的油液混合动力系统。
中南大学的陈欠根等[29]提出一种基于三个动臂油缸的油液混合动力系统(图9),由一个主动臂油缸1和两个辅助动臂油缸2组成,主辅油缸的无杆腔面积比为2∶1。动臂下降时两辅助油缸无杆腔的油液流向蓄能器5进行回收,主油缸无杆腔油液回油箱;动臂上升时,蓄能器单独向主油缸供油,而两辅助油缸由液压泵单独供油,避免了不同压力源间的流量耦合,蓄能器回收的油液也能完全利用,通过油箱-辅助油缸-主油缸-油箱的油液交换,对油液进行了冷却。实验结果表明该系统最高能节省油耗20%而不影响操作性能,但该系统在动臂下降时,主油缸的油液没有进行回收,造成了一定的势能损失。

图9 基于3个动臂油缸的油液混合动力系统
浙江大学的赵鹏宇等[30]则提出一种基于复合式油缸的油液混合动力系统,该复合油缸(图10)包含3个横截面积相等的容腔:配重腔、有杆腔、无杆腔,配重腔与蓄能器相连,蓄能器直接回收与释放配重腔中的油液,避免了不同能量源间的流量耦合,蓄能器中的油液也可完全利用,但配重腔与蓄能器中的油液在工作时没有经过冷却,油温容易升高,降低系统的可靠度。仿真结果表明,通过适当的能量管理策略可使系统发动机的最大输出功率减少44%。

图10 复合式油缸结构
基于流量耦合的油液混合动力系统(图11),以流量补偿的方式降低液压泵对发动机的输入扭矩需求,从而减少油耗,其发展的关键在于优化控制算法,减少甚至消除不同能量源之间耦合时,由于存在压差产生的噪声以及能量损失。基于蓄能器—液压缸的油液混合动力系统虽然能在一定程度上减少不同能量源的耦合问题,但这类系统目前只见于工作机构的势能回收,而在回转机构中则较少见,且其存在的能量回收不完全、油温过高等问题也不容忽视。

图11 基于复合式动臂油缸的油液混合动力系统
3 结论
综上可知,液压挖掘机的混合动力技术与能量回收技术密不可分。因此,提高能量回收与释放效率及减少能量转换与存储环节的损失能够有效提升混合动力液压挖掘机系统效率。
目前,油液混合动力液压挖掘机所采用的能量储存与释放元件主要为液压蓄能器。蓄能器在循环工作时,回收的能量一方面压缩气囊内的气体产生热量导致能量损失,另一方面由于温度升高,气体压缩因子增大,导致已回收的油液通过溢流阀流出蓄能器,造成能量损失,因而蓄能器释放出的能量总比回收的能量少,总体效率并不高。因此,为减少能量储存与释放过程的损失,可针对蓄能器的特性对其进行优化,也可开发新的适于液压挖掘机能量回收工况的高效储能元件。
基于扭矩耦合的油液混合动力系统,以功率匹配为基础,利用液压马达输出辅助扭矩与发动机进行耦合,从而使发动机稳定工作在经济燃油区,但由于液压马达的流体力学特性,对其进行快速而精确的控制仍是一个难点。基于流量耦合的油液混合动力系统,以系统需求流量为基础,利用蓄能器输出辅助流量与液压泵进行耦合,从而降低液压泵对发动机的输入功率需求,但目前对流量的实时监测与补偿技术并不成熟,流量耦合的消峰填谷作用并不明显,而流量耦合产生的噪声、压力损失等问题也不容忽视,因此,对流量释放进行合理有效的控制也是今后油液混合动力系统发展的方向之一。
油液混合动力液压挖掘机的发展方向可有如下几个方面:①新元件:开发新的具有高功率密度、高能量密度特性的低成本储能元件与能量损耗小的能量转换元件;②控制策略:研究更适于挖掘机工况需求的油液混合动力技术能量管理策略,以降低能量储存和释放过程中的能量损失;③能量回收对象:目前能量回收主要研究动臂势能和回转制动动能的回收,斗杆与铲斗的势能也可作为下一步研究的对象。
第一作者简介:林贵堃(1993-),男,福建泉州人,在读硕士研究生,主要从事混合动力工程机械研究工作,就读于中南大学高性能复杂制造国家重点实验室。
基金项目:湖南省重点研发计划(2016GK2032),摘自液压气动密封