
1、外墙脚手架支承在由型钢及斜拉杆组成的悬挑结构上,该悬挑结构称为上拉式悬挑架。悬挑架由型钢挑梁及带有花篮螺杆的斜拉杆组成。
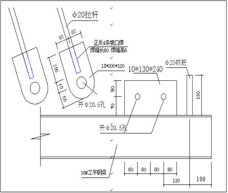
2、悬挑承力架的型钢挑梁由16#工字钢组成,根据不同用途分为普通型、加长型两种。花篮斜拉杆由Φ20长螺栓杆,中间配有M50的大的高强螺母组成花篮螺栓。
3、花篮斜拉杆上端通过螺栓固定在建筑物上、下端与型钢挑梁相连结,型钢挑梁由螺栓固定在建筑物上。悬挑架型钢布设沿建筑物以≤1.5m的间距设置一榀。
4、外脚手架立杆套在悬挑架型钢上的焊接短钢筋头上,通过拉墙钢管与建筑物相连,组成一个整体悬挑脚手架供施工人员操作使用。

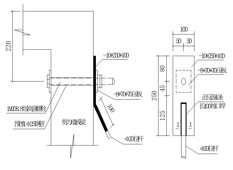
花篮拉杆上端固定节点


悬挑梁斜拉端节点





花篮拉杆悬挑脚手架实物照片
(一)悬挑架安装
1、螺栓套管预埋
在结构剪力墙、结构梁施工时,根据钢梁平面布置图埋设螺栓套管,注意上拉端的套管必须与钢梁中心线统一偏移50mm,以确保拉杆不与脚手架立杆碰撞。
2、安装悬挑架准备工作
(1)熟悉工程建筑和结构施工图,根据方案设计熟悉脚手架分段高度(每6层一段)、悬挑架沿建筑物纵向间距、悬挑架使用类型(普通型、加长型、超长型)数量,发现现场情况与设计型号相抵触时,及时协调解决、修改设计方案。在此基础上绘制悬挑脚手布置平面图和剖面图,作为施工组织内容之一。

(2)对悬挑架构配件检查
将悬挑架构配件,对照施工组织设计要求进行全数检查。核对型号、规格、数量、构件外形变化,连结板缺陷,螺栓孔与螺栓匹配。填写检查表:

(3)检查后发现需要更改或补充的,落实有关人员及时处理。
(4)现场进行试安装,试安装情况及时通报技术及相应部门。
3、架体安装
安装顺序:搭设准备工作→剪力墙、结构梁埋设套管→搭设临时脚手架→安装悬挑工字钢挑梁→安装花篮斜拉杆→拧紧花篮、调整悬挑梁端头高度→验收→进行上部脚手架搭设(包括拉墙钢管搭设)→根据现场情况拆除临时脚手架。
4、联系梁安装
本工程外脚手架转角处采用三根16#工字钢焊接在悬挑钢梁上,联系梁在转角处焊接成整体,二侧联系梁搁在悬挑梁上长度不少于三根,确保每根立杆有支撑点。
在外阳台、外门窗、转角等洞口宽度大于脚手架立杆间距的部位,为了保证立杆位置的准确和脚手架的整体稳定性,特增设16#工字钢横向钢梁。为了保证脚手架的离墙距离和立杆的排距,在16#工字钢梁必须与挑梁工字钢梁进行焊接。
5、有关注意事项
(1)上拉式悬挑脚手架每段搭设最大高度不超过20m。
(2) 悬挑架沿建筑物纵向间距为1.35~1.50m (平均排布)。
(3)悬挑架斜拉杆仰角不能太小。普通型挑梁斜拉杆仰角大于55°。斜拉杆下端必须靠近外排脚手立杆,不得随意改变下拉连结板位置。
(4)超长型悬挑梁斜拉杆(悬挑钢梁长度大于1.8米时), 采用双根斜拉杆 ,不得有误。
(5)处于人货电梯出入口处悬挑架,因荷载较大, 与设计设定不一致,必须进行加强,增加悬挑架数量,具体根据实际情况定。
(6)悬挑梁斜拉杆上拉点,及挑梁下撑点,预留螺栓孔位置、规格正确。上拉点、下撑点,通常设于砼圈梁处或边梁边处。
(7)斜拉杆上拉点铁板内侧配备100*100*8mm钢垫板,外侧配备70*70*8mm钢垫板在钢垫板外配设双螺母,螺栓端外露长度不少于3扣和10mm。确保该点使用可靠不变形。
(8)、斜拉杆作为受力构件,不得漏设。
6、悬挑架验收
悬挑架完成后,由项目部技术负责人召集,项目经理参加的质量员、安全员、挑架制安负责人进行验收,验收内容如下:
(1)材料品种、规格,制作焊缝,查对制作时检查记录。
(2)穿墙高强螺栓品种、规格符合设计要求
(3)螺栓、垫圈或垫板、压板不得漏缺。
(4)拧紧高强螺栓抽查10%,8.8级Φ20螺栓预应力值达120KN,不合格数不得大于抽查数5%。
(5)挑梁间距纵向允许偏差不超过±50mm。
(6)挑梁必须水平、水平度小于L/1000,且不得大于20mm。
(7)挑梁间高差不超过±20mm。
验收、整改合格后,资料由专职安全员收集存档,供上级部门或监理检查。
7、使用过程中,根据工程特点分为以下几个阶段进行检查
(1)悬挑钢梁安装固定完毕后架子搭设前,主要检查安装的尺寸位置,安装是否牢固,顶板混凝土强度是否达到要求。
(2)作业层上施加施工荷载前。
(3)每搭完10~13m高度后。
(4)达到设计高度后。
(5)遇有六级大风与大雨后。
(6)停用超过一个月。
8、除了按以上几个阶段进行检查外,项目安全部门每周必须对架子进行不少于二次的周检,技术部门安排测量人员及时做好架子的变形观测,观测项目主要是架子的垂直度和变形。
9、架子每次的检查验收均由安全检查部门做好检查记录,纳入安全资料内存档。架子验收和定期检查的主要项目:
(1)杆件的设置和连接,连墙件、支撑、卸料平台处的构造
(2)扣件螺栓是否松动
(3)架子的变形
(4)安全防护措施
(5)是否超载
(二)架体搭设
悬挑脚手架搭设的集合尺寸:纵距1.35~1.5m、横距0.90m、步距1.8m、内侧立杆距建筑物的距离0.3m。
(1)悬挑钢梁安装并验收合格后开始搭设架体。架体里立杆就位离外墙距离为300mm,其轴线方向应与建筑物外墙切线方向平行。
(2)第一步架体的组装是整个架体安装质量的关键一步,必须严格控制水平度、垂直度和离墙距离。
(3)相邻立杆接头错开,以保证支架整体刚度,立杆轴向最大偏差≤20mm。
(4)同一横杆两端高度差不超过5mm,横杆累计高差不得超过20mm。
(5)安装误差超过允许范围时,应调整合格后才能组装下一步。
(6)每搭设2步架后,必须将架体内外立杆与结构拉结,保证架体整体性以及防止架体外倾。
(7)架体内外立面搭设剪刀撑,倾角45~60°剪刀撑水平投影应封闭。外排剪刀撑搭至架顶,内排剪刀撑搭设至操作层。剪刀撑的斜杆除两端用旋转扣件与脚手架立杆或横杆扣紧。
(三)架体搭设、使用、拆除要求
1、搭设要求
(1)悬挑脚手架的搭设和拆除属于高空作业,因此搭设和拆除必须严格按一定的顺序进行,不得任意操作。杜绝因施工不当造成杆件传力不合理,留下安全隐患。搭、拆必须严格按照安全、方便的搭、拆步骤进行,不得随意改变。
(2)本工程采用的钢管外径为48mm的钢管,不得混合使用。扣件的外径必须与钢管一致,扣件螺栓拧紧力矩必须符合要求。
(3)架体内外立杆同一接头必须相互错开,以保证架体的刚性。封闭脚手架同一步纵向水平杆必须四周交圈。架体立杆与横杆连接处必须牢固稳定。双排脚手架的小横杆靠墙一端至墙装饰面的距离不应大于100mm。
(4)悬挑层与墙面间采用模板封闭,底部用模板与水平兜网封闭。
(5) 栏杆、挡脚板应搭设在外排立柱的内侧,上栏杆上皮高度为1.2m,中栏杆居中设置 。挡脚板采用普通木模板,高度200mm。
(6)连墙杆的构造应符合要求,当脚手架操作层高于连墙件二步时,应采用临时稳定措施,直到连墙杆搭设完成为止。
(7)外侧沿全高、全长设置剪刀撑,剪刀撑的搭设长度为1m,三至四个扣件连接牢固,倾角45-60º,中间与支架连接不少于三个扣件。
2、使用要求
(1)在一般状态下,允许有两个操作层同时施工,每层最大施工荷载为3.0KN/m²。架体不得超载使用,不得使用集中荷载。
(2)架体只能作为操作架,不得作为模板支撑架。
(3)禁止下列违章作业:利用脚手架吊运重物;在脚手架上堆物;在脚手架上拉结吊装缆绳;任意拆除脚手架任何部件;起吊构件时碰撞或扯动脚手架。
3、拆除要求
(1)拆除前必须全面检查脚手架和扣件连接、连墙杆、支撑体系的安全情况。
(2)根据检查结果,补充完善施工方案中的拆除顺序,经监理审批后方可实施。
(3)拆除脚手架前必须进行安全技术交底。
(4)清除脚手架上的杂物。
(5)拆除顺序应逐层由上而下进行,严禁上下同时作业。
(6)所有连墙件应随脚手架逐层拆除,严禁将连墙件整层或数层拆除后再拆脚手架。
(7)施工中如果需要分或立面拆除时,对不拆除部分的脚手架应按要求加固到位。
(8)拆除施工中必须及时分段集中运至地面,严禁抛扔。
(9)拆除后的钢管、扣件必须检查、整修、保养。
(10)挑梁拆除后,将预埋螺栓组件拆除,螺栓孔洞用发泡剂与膨胀细石混凝土进行塞缝处理。
4、花篮栏杆式悬挑脚手架施工平面图



