中央空调冷冻水控制 (中央空调制冷冷冻水处理要求)

中央空调冷冻水控制,中央空调系统冷冻水的作用是

64G冷库,空调施工设计,维修调试与教学视频点击“ :暖通空调技术资料,火辣辣的干货 ,详情关注我后,私信回复“资料”两个字,会有提示。

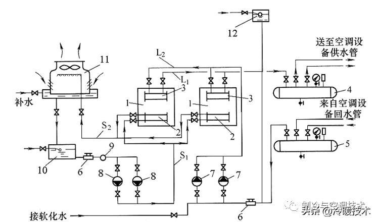
在中央空调系统中常常通过水作为载冷剂或冷却剂来实现热量的传递,因此水系统是制冷与空调系统的一个重要的组成部分。如:冷媒水、冷却水,其它的辅助设备有冷却塔、集水器、分水器、膨胀水箱及其他管路附件。

一、冷媒水与冷却水系统的组成

1、冷媒水系统的组成

冷媒水在制冷机的蒸发器中与制冷剂进行热交换,向制冷剂放出热量后,通过水泵和管道输送至各种空气调节处理装置中与被处理的空气进行热交换,释放出冷量后的冷媒水回水,又经泵和管道返回到制冷机的蒸发器中,如此循环构成冷媒水系统。

冷媒水循环系统可根据管路系统中循环的水是否与空气直接接触分为闭式系统和开式系统。

2、冷却水系统的组成

冷却水循环系统是指进入到冷水机组的冷凝器的冷却水吸收冷凝器内的制冷剂放出的热量而温度升高,然后进入室外冷却塔散热降温,通过冷却水循环水泵进行循环冷却,不断带走制冷剂冷凝放出的热量,以保证冷水机组的制冷循环。

冷却水系统分为以下三种:

(1)直流供水系统;

(2)重复使用供水系统;

(3)循环冷却水系统。

中央空调冷冻水控制,中央空调系统冷冻水的作用是

二、其它辅助设备

1、冷却塔

冷却塔是用于制冷系统中冷凝器冷却水散热的设备。目前制冷系统冷凝器冷却方式使用最多的仍是水冷式,它需要大量的水来冷却冷凝器中的制冷剂蒸气。

2、分水器和集水器

在空调水系统中,为了便于连接通向各个空调分区的供水管和回水管,设置分水器和集水器。它不仅有利于各空调分区的流量分配,而且便于调节和运行管理,同时在一定程度上也起到均压的作用。分水器用于冷(热)水的供水管路上,集水器用于回水管路上。

中央空调冷冻水控制,中央空调系统冷冻水的作用是

3、膨胀水箱

当空调水系统为闭式系统时,为使系统中的水因温度变化而引起的体积膨胀留有余地,并有利于系统中空气的排除和稳定系统压力,在管路系统中应连接膨胀水箱。膨胀水箱的膨胀管应该接在水泵的吸入管段上。一般情况下,箱底的标高至少高出水管系统最高点lm。

4、自动排气阀

一般装设于泵的出水口处或送配水管线中,用于大量排除管中集结的空气,或者将管线较高处集结的微量空气排放至大气中。

5、水过滤器及水处理仪

在机房水系统中必需安装水过滤器及水处理仪,它的作用是过滤清除水系统中的杂质,防止主机的蒸发器和冷凝器堵塞、积垢后影响主机的效率,甚至损坏主机。也可以防止损坏水泵及其他空调设备

6、水过滤器

在水泵入口、水系统各换热器及调节阀等入口处,均应安装水过滤设备,以防止杂物进入系统堵塞管道或污染设备。目前常用的水过滤器类型有金属网状过滤器、尼龙网状过滤器、Y形式过滤器、角通式和直通式除污器等。

中央空调冷冻水控制,中央空调系统冷冻水的作用是

7、水流量开关

水流量开关通过感受水流量的变化,根据已调定好的开关值自动切断或闭合电路的控制元器件,在水系统中是断水、缺水的保护装置。

8、水力平衡阀

工程中常用设置平衡阀来解决空调水系统的水力平衡问题,特别是对于那些阻力不平衡的支管环路。为了确保系统中各个分区能分配到设计规定的水流量,对于规模较大的水系统,有条件时,宜在各个分支管路处安装平衡阀。

9、电动阀

电动阀一般安装于主机进水管处,与主机、水泵等联动。

10、 止回阀

止回阀安装于水泵出水管处,水泵停止时,防止管路系统的水回流对水泵叶轮的冲击。

11、软接头

软接头安装于机组进、出水管上和水泵进、出水管上,起隔振减震作用。同时也方便维修时拆卸管路。

中央空调冷冻水控制,中央空调系统冷冻水的作用是

12、 水泵

水泵两个重要的参数:流量和扬程。水泵流量和扬程应有10~20%的富裕量。选择偏小易造成系统水流量小,对机组换热有不利影响,甚至出现机组保护;选择偏大,则会造成能耗增加,水流量偏大,水流速大造成管路震动大。水泵安装,应有设备基础,并做相应的减震措施。

中央空调冷冻水控制,中央空调系统冷冻水的作用是

64G冷库,空调施工设计,维修调试与教学视频点击“ :暖通空调技术资料,火辣辣的干货 ,详情关注我后,私信回复“资料”两个字,会有提示。