PROFIBUS协议规定了在不同传输率的情况下一个总线段的最大电缆长度,如表1所示。

表1
现场使用PROFIBUS通信的过程中,经常出现要保证一定的传输率,但是总线却超出规定长度的问题,在这种情况下就需要使用RS485中继器。在技术支持热线上,经常会有用户询问RS485中继器接线的问题,因此整理出中继器使用的要诀,方便客户使用。
中继器要增距离,
上下之间才可以。
一根总线不接撇,
电阻打到ON那里。
MODE开关最要紧,
不能拨到OFF里。
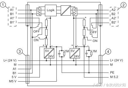
下面我来逐句解释其中的含义,第一句话说的是中继器只有在上下总线段间起放大作用。如图1所示,中继器可以接4根DP电缆,分别对应的端子为A1B1,A1’B1’和A2B2,A2’B2’,其中A1B1,A1’B1’为总线段1,A2B2,A2’B2’为总线段2。只有总线段1和总线段2之间的数据信号才会放大,从其内部电路图(图2)也可看出,端子号带撇的端子只是短接,因为左右之间短接同一个信号,所以没有信号放大作用。

图1

图2
第二句话是说的中继器上终端电阻的设置问题。从图1中可以看到,中继器上有两个终端电阻S1和S2,分别对应总线段1和总线段2。从图2中可以看出,终端电阻如果拨到ON的位置的话,会在总线AB之间接入一个电阻,同时会将端子号带撇的端子与同组的端子断开。因此,如果中继器是本网段总线上最后一个站点的话,应将DP总线接入端子号不带撇的端子上,同时将终端电阻拨到ON的位置。如总线只接A1B1,终端电阻S1就要拨到ON位置。如只接到A2B2,那么终端电阻S2就拨到ON。如果一个总线段的4个端子都接线了,那么对应的终端电阻就不激活。通过下面几幅图说明中继器能够延长的电缆长度以及不同接线方式下终端电阻的设置(假设传输率是在1.5Mbps)。

图3

图4

图5
第三句话最好理解,中继器最中间的MODE开关,是中继器工作的开关,如果拨到OFF位置的话,总线段1和总线段2之间是完全隔开的,之间根本没有信号通过也就没有信号放大功能。
虽然是简单的三句话,却囊括了中继器使用的所有要点,貌似复杂的中继器就这样轻而易举的被攻破。其实在技术领域,大多数知识点都给人以“距离感”,只要用心总结,相信这些距离感会转变为“亲切感”!