FTL-直升机试验器系列产品设计说明-T
直升机虚拟化仪表检测试验器
系列产品设计说明
编写:贺军

FTL-直升机试验器系列产品设计说明前言
FTL-直升机试验器系列产品是应用于检测直升机各项技术指标的的试验器。
本“FTL-直升机试验器系列产品”适用于检测欧洲产“超美洲豹直升机AS 332系列”和国产“武装直九直升机”机型的各项技术指标的试验器。
本“FTL-直升机试验器系列产品”主要检测试验包括以下几项类别:
1)、检测直升机各种机载电子设备的虚拟化仪表试验器。
2)、检测直升机的机上布设线路的虚拟化仪表检测试验设备。
3)、通过各种传感器探测检测直升机大修后整机性能的虚拟化仪表检测试验器。
FTL-直升机试验器系列产品设计说明-T
第一章:超美洲豹狮AS 332直升机简介:
9.1液压动力系统的设计
该飞机包括两个液压动力系统:

应急和公用事业液压系统包括一个电动手动泵,用于在左侧液压动力系统出现故障时延长起落架。从主要储备区的6升水平供应的应急水库使应急系*独统**立。
打开手动阀(8)后,电动泵还用于维持公用液压蓄能器(4)中的压力,当制动器启动时,为转子制动器和车轮制动器提供液压动力。
LH液压系统:
提供主伺服控制器的上气缸,尾翼伺服控制器的左左气缸和飞机的所有其他液压动力消耗者。液压压力由两台泵提供:
。由MGB驱动的主泵(2)
。辅助电动泵(1)。
主泵提供基本的液压动力。如果左侧储液罐中的液位下降,则使用电磁阀
(6)自动隔离主伺服控制器下游的所有电路。此功能被设计用于泄漏和保留剩余的液压油的伺服控制。当需求较高时(如循环时,起落架为一个大消费者),辅助电动泵会根据液压动力要求自动启动。-关闭转子后,可提供地面液压动力,以检查控制装置的行程等。
。限制器(5)限制在伸展或回缩期间流向起落架的液体,以确保对伺服控制器提供足够的供应。
。蓄能器(4)对车轮制动器和转子制动器加压。右侧液压系统提供主伺服控制器的下液压缸和尾部伺服控制器的右侧液压缸。液压泵(3)由MGB驱动。如果流向尾伺服控制的长液压管路泄漏,电磁阀(7)隔离后者以保留主伺服控制的液压油液。当在右侧液压储液罐中检测到液位下降时,电磁阀将关闭。
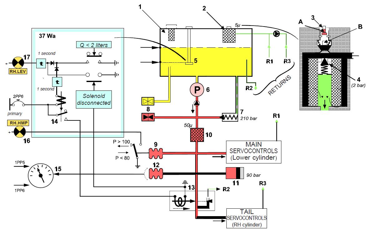
9.2 、RH液压系统:
9.2.1、液压液压系统工作原理:
(1)、右侧液压系统部件

Q < 2 liters
Q < 2;2升
1 second
1秒
Prise Solenoid
捕获电磁阀
branch disconnected
分支断开
primary
首要的
MAIN SERVOCONTROLS (Lower cylinder)
主系统伺服控制装置(下气缸)
TAIL SERVOCONTROLS (RH cylinder)
TAIL伺服控制器(右缸)
注:包含电子印刷电路板的控制和监控电路在本图中象征性地显示,这并不试图解释系统的功能。
1、液压储液器(12升容量;5升正常水平位)
2、回流线上的过滤器(5μ)
3、过滤器堵塞指示灯
4、过滤器旁路(在出现堵塞时打开)
5、2升液位传感器:控制警示灯(17)和电磁阀(13)
6、自调节泵(175b-12l/min)
7、压力安全阀(210 bar)
8、液压地面动力装置的自密封接头(在储液罐上)
9、低压开关
10、压力管路上的过滤器
11、在突然的流量变化期间,限制压力波动的蓄能器
12、压力变送器
13、尾部伺服切断电磁阀
14、电磁阀的控制继电器(13)
15、压力指示器
16、低压警告灯
17、低电平警告灯37Wa指示单元辅助电路板
9.2.1、右侧液压系统的工作原理(续)
(2)、右侧液压系统的功能方面(见对页)
.右侧液压系统具有直接设计:泵(6)仅提供主伺服控制的下缸和尾伺服控制的右缸。该泵是自动调节的,并提供几乎恒定的压力(170 - 175巴)。
.低压警告:当压力下降到80巴以下时,一个压力开关(9)会使警告灯(16)亮起。
.压力指示:一个压力变送器(12)将压力数据传送到指示器(15)。
.低液位警告:如果液位低于2升(2升),传感器(5)激活控制逻辑电路,在延迟1秒钟后点亮警告灯(17)。时间延迟可防止灯由于流体晃动或高倾斜角引起的瞬时液位变化而点亮。
.尾伺服控制器关闭:如果发生泄漏,则关闭尾伺服控制器液压回路,以保留主伺服控制器的剩余液压油。当液位降至2升以下时,逻辑电路将关闭电磁阀(13)。这里再次提供了一个1秒的时间延迟。注意,当电磁阀有效关闭时,“伺服”灯点亮(参见第11章)
.电磁阀和液位传感器连接的自动监控。如果接头插入不正确,则无论液位如何,警告灯(17)都会亮起。
.过滤器堵塞指示器(3):堵塞探测器由两个磁铁组成,两个面对面安装。如果过滤器入口的背压超过1.5 bar,则向上推磁铁B,减小间隙e。堵塞指示灯A弹出并点击进入位置。按下延长的指示灯将重置它以进行后续操作。
注:含电子印刷电路板的控制和监控电路,仅说明系统功能。
有3个级别的信号器:
HYD灯指示液压系统的任何故障。按下警告指示灯以关闭HYD指示灯。

9.2.2、 RH液压系统部件位置:
。仪表和警示灯:

1、指示所有液压故障的警告灯
2、右侧液压压力指示器
3、右侧液压系统低压警告灯
4、右侧液压系统低液位警告灯

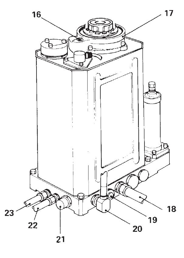
9.2.2、右侧液压系统部件位置(续):


1、填充物盖(避免通过该插头添加液体。使用液压接地动力单元))
2、滤器(100微米)
3、低电平传感器
4、孔
5、液压储液罐
6、流体水平瞄准具
7、接地动力装置压力管线的自密封管接头
8、接地动力装置吸入线自密封接头
9、排水管插头
10、尾部伺服控制压力管线
11、尾端伺服控制回流线路
12、尾部伺服控制关闭电磁阀
13、低压开关
14、压力变送器
15、液压蓄能器
16、回流管过滤器上的堵塞指示灯
17、回路过滤器(5微米)
18、右泵吸入管线
19、压力管线过滤器(50微米)
20、右侧泵压力出口管线
21、泄压阀
22、主伺服控制压力管线23-主伺服控制回流管线
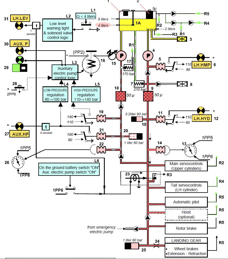
9.3、升液压系统:
9.3.1、液压液压系统工作原理:
(1)、左侧液压系统的功能方面
左侧液压系统提供主伺服控制(上缸)、尾伺服控制(左缸)、自动驾驶仪、转子制动器和起落架(车轮制动器和伸缩回路)。它由两个平行电路组成:一个主电路,带有一个MGB驱动的自调节泵(4),在转子旋转时运行;以及一个带有电动泵的辅助电路(24)在起落架循环期间或在主泵出现故障时自动启动。主泵从液压罐的2升液位抽取液体,而电泵从储罐底部抽取;因此,如果主回路泄漏,仍保留两升液压液。
1、液压储液器(12升容量;8升正常水平位)
1A-4、升液位传感器:控制警示灯(31)和电磁阀(23)
2、回路滤波器(与右侧系统相同)主电路
3、接地动力单元吸入联轴器
4、自调节主泵(额定流量27 l/min,无流量压力175bar,最大流量压力170bar)
5、压力开关
6、主泵低压警告灯
7、泄压阀
8、接地动力装置压力耦合器
9、压力管线过滤器
10、蓄能器限制突然流量变化期间的压力波动
11、压力开关
12、左侧系统低压警告灯
13、左侧系统压力指示器
14、压力变送器辅助回路
15、辅助电动泵(最大值。流量: 10 l/min)
16、电动泵控制继电器
17、减压阀
18、压力管线过滤器
19、高压调节压力开关
20、当电动泵关闭时,辅助电路中的蓄能器保持压力
21、低压调节和辅助回路低压开关
22、压力变送器
23、电磁阀截止阀(隔离主伺服控制装置下游的所有电路)
24、起落架电路流量限制器
25、停车蓄电池(在飞行中,补充主泵以满足大量的瞬时需求)
26、辅助电路压力指示器
27、辅助电路低压警告灯
28、电动泵的开关按钮
29、辅助电动泵ON指示灯
30、辅助电动泵故障指示灯
31、低水平警示灯
辅助电路控制和指示逻辑电路(在辅助警告控制板37Wa上)
这两个电路所共有的元件

与右侧液压系统一样,任何琥珀色灯的照明都会导致HYD灯和警告灯亮起。按下警告灯,同时关闭警告灯和HYD灯,重置监控系统。
9.3.1、左侧液压系统的工作原理(续):
(1)、左侧液压系统部件(续):

Q < 4 liters
Q < 4:4升
8 liters
8升
Low level
低电平
warning light
报警信号灯
solenoid valve control logic
电磁阀控制逻辑
Auxiliary electric pump control logic
辅助电动泵控制逻辑
LOW-PRESSURE
低压的
HIGH-PRESSURE
高压的
Main servocontrols
主伺服控制
On the ground battery switch "ON" (Upper cylinders)Aux.
接地蓄电池开关(上气缸)辅助。
electric pump switch "ON"
电动泵开关
Tail servocontrols (LH cylinder)
尾伺服控制器(左侧气缸)
Automatic pilot Hoist (optional)
自动引导起重机(可选)
from emergency Rotor brake
从紧急转子制动器
Rotor brake
转子制动器
LANDING GEAR
起落架
Wheel brakes Extension - Retraction
车轮制动器的伸缩
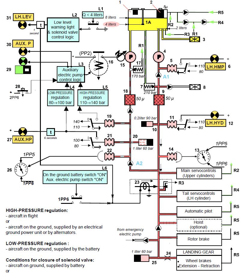
System functional configuration: Aircraft in flight, auxiliary electric pump (15) off (output from main pump (4) is sufficient to meet hydraulic power demand).
系统功能配置:飞机在飞行中,辅助电动泵(15)关闭(主泵(4)输出足以满足液压动力需求)。
9.3.1、左侧液压系统的工作原理(续):
(2)、左侧液压系统的操作(见对页)
。概述:只要主泵(4)能够提供所需的流量,压力仅轻微变化,辅助电泵保持关闭。如果主泵输出不足以满足需求,液压压力下降,压力传感器自动打开辅助电动泵。
。辅助电动泵的两个压力调节器。为什么需要一个低压和高压调节?低压调节器的设计只是为了限制,当飞机在地面上,通过降低电动泵的功耗,由电池供电时,限制飞机电池的电流消耗。
在地面上,液压动力只需要操纵主转子控制装置或检查控制行程。在接地电源配置中,电磁阀(23)会自动关闭,以减少流体流量。高压调节器用于飞行中的正常调节。
低压调节装置(接地时,由电池供电)。当压力开关(21)控制到80巴时,辅助电动泵从左侧液压系统压力开始运行,当压力超过100巴时停止运行。
高压调节(在飞行中,或配备地面动力单元或至少一个交流发电机)。辅助电动泵,由压力开关控制(19)当压力低于110bar时开始运行,当压力上升超过140bar时停止运行。
辅助电动泵的控制条款将在下面进行更详细的审查。
。警示灯功能
-主泵故障。主泵压力下降(泵故障或储油罐液位低:4升)导致辅助电动泵运行;止回阀A1将泵隔离。如果压力降至80巴以下,则压力开关(5)会导致警告灯(6)亮起。
-左侧液压压降。如果主泵和辅助电动泵均出现故障(如果有泄漏而排空了储液罐),则压力开关(11)就会发出警示灯(12)当压力降至80巴以下时点亮。
-辅助电路的压降。如果辅助电路中的压力低于80巴超过6秒,压力开关(21)会使警告灯(27)亮起,以指示辅助电路中存在电动泵故障或泄漏。当在正常工作中达到低压调节阈值的80巴时,6秒的延时会使光线不必要地点亮。
-辅助电动泵正在运行。当电动泵控制继电器(16)触点闭合时,指示灯(29)亮起。
-辅助电动泵出现故障。警示灯(30)的照明指示继电器(16)因过载(短路)而跳闸,或者电动泵因调节器故障而连续运行。这方面将在下面进行讨论。
-水库内的液位下降。如果液位降到4升以下,传感器(1A)启动逻辑电路L1,在延迟1秒后)使警示灯(31)点亮(如RH液压系统)。
。压力监测。指示灯(13)显示左侧液压系统压力。指示灯(26)显示辅助电路中的压力。
。关闭电磁阀(23)。设计用于隔离主伺服控制装置下游的所有液压功耗回路的电磁阀可关闭,原因有两个:
-在地面辅助配置中:只有主伺服控制器加压。
-如果储液罐液位低至4升以下,则保留主伺服控制器的剩余液压油液。
。液压蓄能器
-主电路蓄能器(10)在突然的流量变化时保持接近恒定的压力。
-辅助回路蓄能器(20)在电动泵停机后维持辅助回路内的压力,以防止其浪涌。
-驻车蓄能器(25)为转子制动器和车轮制动器提供地面液压动力储备,而且在飞行中可补充主泵,从而在某些情况下避免启动辅助电动泵。
。止回阀。止回阀的作用是可以自我解释的。但请注意,只有当左侧系统的压力低于辅助回路的压力时,止回阀A2才会打开。
9.3.1、左侧液压系统的工作原理(续):
(2)、左侧液压系统的操作(续):
主泵:压力:175巴。额定流量:27升/分钟。
电动泵:调节压力:
140巴(高压调节器)最大流量:10升/分钟。
100巴(低压调压器)

Low level warning light & solenoid valve control logic
低电平警告灯和电磁阀控制逻辑
Auxiliary electric pump control logic
辅助电动泵控制逻辑
LOW-PRESSURE regulation 80→100 bar
低压调节器:80→100bar
HIGH-PRESSURE regulation 110→140 bar
高压调节器110→140bar
Main servocontrols (Upper cylinders)
主伺服控制装置(上气缸)
On the ground battery switch "ON" Aux.
接地蓄电池开关。
electric pump switch "ON"
电动泵开关
Tail servocontrols (LH cylinder)
尾伺服控制器(左侧气缸)
Automatic pilot
自动驾驶
Hoist (optional)
起重机(可选)
Wheel brakes Extension - Retraction
车轮制动器的伸缩
高压调节:
飞行中的飞机
或
-地面飞机,由地面电力单元或交流发电机提供。
低压调节:
-降落在地面上的飞机,由电池提供
电磁阀的关闭条件:
-地面飞机,由电池供电
或
-储液罐中的液位低于4升。
9.3.1、左侧液压系统的工作原理(续):
(3)、辅助电动泵控制电路:

。辅助电动泵开关
在控制电路启动之前,必须接通可为继电器(6)和65M通电的控制按钮(3)。然后,电路操作是全自动的。高压调节(在飞行中,或在地面上由地面发电机组或飞机交流发电机供电)。如果主回路压力下降导致辅助回路压力降至110巴以下,压力开关(18)启动逻辑电路L5,使继电器(8)接地。通电的继电器依次使接触器(7)通电:电动泵开始运行,指示灯(2)亮起。当液压动力需求下降,压力达到140巴时,压力开关断开控制回路,接触器(7)打开,指示灯(2)熄灭。低压调节(在地面上由飞机电池供电)。在这种配置中,压力开关(20)控制接触器(80巴打开,100巴关闭)。
。操作故障
可能会发生两种类型的故障:
-调节故障或辅助电路泄漏。辅助电泵正常间歇运行(连续运行10秒,流量为9.2 l/min。而最大消耗量(不包括起落架操作)只有6升/分钟。因此,如果泵在10秒后没有停止,这表明存在调节器故障或泄漏,无法达到跳闸阈值。10秒后,逻辑电路L6点亮警告灯(1),并关闭操作灯(2),警告驾驶员,驾驶员必须按下按钮(3)关闭泵。
-电流过载:如果线路接触器中的电流流量超过1200安培,则电流回路(5)会导致接触器滴落,警告灯(1)亮起。
。控制电路测试功能
按下测试按钮(4)可模拟故障情况:接触器跳断,警告灯(1)亮起。测试后,必须按控制按钮(3)复位。
9.3.1、左侧液压系统的工作原理(续):
(4)、辅助电动泵运行压力变化图:

图显示了LH液压系统的典型运行。在飞行中,当液压流量需求较高时,辅助泵就会打开。
从A到B:流量需求正常。主电路的压力约为175巴。蓄能器(2)维持辅助回路加压:阀门(1)和(3)关闭。
在B时:流量需求大幅增加。压力在主回路中下降。C时:主回路压力低于蓄能器(2)压力:阀门(3)打开。
从C到D:蓄能器提供左侧液压系统,从而延迟压力降。
D(110bar):辅助电泵开始运行。压力上升(并根据需求而变化)。在C:需求减少,压力上升。
P(bar)辅助回路主回路压力
F:主回路中的压力超过电泵排放压力:阀(3)关闭。辅助电路的压力继续上升。在G(140bar)处:辅助电动泵关闭。
(5)低电平警告和电磁阀关闭阀的操作

9.3.2、通过指示灯配置的lh液压系统的功能分析
辅助.P:左侧辅助电路中的压力。
P:左侧主回路中的压力。
P正常值:约。175巴



9.3.3、 LH液压系统部件位置:
(1)、控制器、仪表和警示灯:


9.3.3左侧液压系统部件位置(续)
(3)应急系统的安装

1、孔
2、过滤器堵塞指示灯
3、回路滤波器
4、升加长蓄电池空空最大水平灯(9升)
5、“蓄电池满”最低水平视距(6.5升)
6、排水管插头
7、对地动力装置吸入管路
8、压力管线过滤器
9、对地动力装置压力管线
10、泄压阀
11、主伺服控制压力管线
12、主伺服控制回路线
13、个左级液压泵故障压力开关
14、填料颈过滤器
15、低电平传感器
16、左向液压泵输送管线
17、升液压泵进口管路
18、AP和转子制动器回流管路
19、公用事业返回线
20、公用事业压力管道
21、AP液压装置压力管路
22、尾部伺服控制压力管线
23、尾端伺服控制回流线路
24、辅助电动泵输送管线
25、辅助电动泵进口管线
26、电磁阀
27、低压开关
28、压力变送器
29、蓄电池
30、辅助电动泵输送管线
31、高压调节器压力开关
32、低压调节器压力开关和低压指示灯
33、压力变送器
34、蓄电池
35、辅助电动泵
36、辅助电动泵进口管线
37、压力管线过滤器
9.4、应急和公用事业液压系统:
9.4.1、操作:
(1)、系统运行

电动泵(3)从从左侧液压储液罐(1)的6升水平位供应的紧急储液罐(2)中抽取液压油。电动泵可使用:在左侧液压系统完全故障的情况下,延长起落架,以在飞机停放时保持提供转子制动器和车轮制动器的蓄能器(6)中的压力。在正常定位关闭阀(4)隔离蓄能器:泵仅提供起落架紧急扩展电路。将截止阀设置为以下位置,可恢复蓄能器压力。蓄能器保持足够的压力24小时。从地面上可见的压力指示器(5)表示蓄能器的压力。
。电动泵技术规格:60 bar流量:1.5l/min。125巴流量:1.1l/min。减压阀设置为130 bar。
9.4.2、应急电动泵控制:
(1)、紧急*款贷**延期(见10.5.6)。
(2)、给公用事业蓄电池充电
在地面上,使用一个按钮,通过直接电池PP1为紧急电动泵接触器(73G)通电。绿色指示灯亮起。如果泵过热,热开关会切断接触器电源。注意,在紧急加/扩展时需要此热保护。

9.4.3、紧急液压系统部件位置:

1、应急水库
2、电动泵
3、盘阀
4、蓄能器压力指示器
5、蓄能器
6、蓄能器充电阀
7、蓄能器充电按钮
8、紧急加长手柄