随着经济的发展,居民对生活品质有了更高的要求,尤其是对于居住空间的要求有了一个从量到质的比较大的飞跃。小区智能化系统是居民人身安全、财产的保证,是居民身份的体现。
一、方案需求分析
对于一个住宅区而言,居民的安全是最为重要的。由于进出人员多、进出车辆货物多,为保证农居点居民的人身及财产安全,应配备相应的安全防范系统,包括电视监控、周界报警、可视对讲、电子巡更、广播音响、车辆出入管理系统等,做到人防、技防、物防相结合。
周界红外报警系统作为小区安保系统的首道防线,监控小区周界,在小区周界外人易翻爬入内的围墙或铁栏栅上,安装主动对射式红外线报警探测器,组成红外线防护墙,有效阻止外人侵入小区。(周界报警系统也可以采用电子围栏、振动光纤等方式,这个需要看成本预算而定)
为加强进出人员、车辆、货物的管理,及时了解小区内人员走动、货物及车辆进出情况,宜在小区出入口、周界、小区内重要区域(如:主干道、停车场、楼间空地等)安装闭路电视监控系统,24小时全天候(白天及夜间)监控,确保小区安全。
在每幢住户室内安装楼寓可视对讲分机,单元门口安装可视门口机,小区门口设小区门口机,小区监控室设管理机。
为保证保安人员的巡逻效果,有必要在小区设置固定的巡更路线,定期巡查和管理各种治安情况,及时发现并有效制止各种安全问题的发生。为使管理人员对保安实施有效监督,应配备电子巡更系统,定期或不定期检查保安巡逻记录。
在小区周边、小区内部、停车场、中心花园等场所设置音箱设备,在节假日、每日早晚及特定时间*放播**音乐,调节小区的环境气氛。也可*放播**一些公共通知、科普知识、娱乐节目等服务于居民。同时在发生紧急事件时作为紧急广播强制切入使用。
为有效管理今后民居点住户的室内报警系统,接收和监控住户的报警信号,应在民居点设立联网报警中心。
为加强小区进出车辆的管理,适应现代化物业管理的要求,应配备车辆管理系统和感应卡相结合,可有效准确地进行车辆管理,降低值班人员的工作量。系统功能完善,安全可靠。
二.子系统介绍
2.1监控系统
2.1.1 系统概述
小区作为一个集居住、休闲及商业一体的综合性社区,来往的人员层次多,成份复杂。因此不仅要对外部人员进行防范,还要对内部人员加强管理,同时对重要的出入口、主干道以及场所进行特殊的保护。监控系统的实现,一方面可以起到上述保护作用,另一方面还能在减少人员配备的同时可充分发挥机器始终如一的优越性。
监控系统是智能小区中必不可少的系统之一。主要实现小区管理人员集中实时掌握小区内各重要区域的现场状态,同时对犯罪分子起到一定的威慑作用。监控系统是一种直观的防范手段,是人员视觉防范的一种延伸,可以很好地对其他防范手段进行补充。它提供的信息更丰富、更便于对事件的判断和处理。
2.1.2 防护范围
从小区的安全及管理应用看,对小区各种出入口的管理就显得非常有必要,同时为提高小区周界的主动防范水平,在周界部分设置一定数量的监控点,也有助于对前端现场情况进行及时的掌握及管理;小区部分楼栋为电梯房,为及时了解电梯内部人员活动情况并防止人员困梯,在电梯的轿厢安装隐蔽型摄像机;小区内部的公共休闲地带和交通道路较多,对于小区内部的行车安全及人员的安全情况中心也需要能够及时了解;而区内中心绿地等公共活动区域,休闲时间人员密度相对较大,对公共区域人员的活动情况的掌握也需要考虑;小区内部有两个地下停车场,为保障地下停车安全设置摄像机很必要。总之本项目主要防护区有:小区主次出入口;小区干道及中心绿化地带;小区周界;地下车库(出入口及内部);电梯
2.1.3 系统功能要求
控制室图象显示、记录、自动/手动切换功能、时间、日期的显示和记录功能,系统控制室配置数字硬盘录像机,可以通过网络实现控制远程传输;当报警发生时,自动显示和录像;硬盘录像机记录每秒不小于12帧,配置适当容量硬盘,保证保存时间不少于15天;技术标准化、模块化和系列化,方便扩展。
2.1.4 系统设计
小区项目的监控系统,前端摄像机点数较多系统配置了及电视墙,并结合了数字硬盘录像技术和网络技术进行有效管理。将前端视频信号接入到数字硬盘录像机,以单\多画面\画面切换形式在监视器上显示,并根据需要对部分摄像机信号进行24小时录像。系统具有与周界防越报警系统报警联动功能,当周界有报警发生时,自动弹出对应摄像机监控画面并自动开始录像,中心管理人员通知现场保安对现场核实,将现场全部过程录制下来作为处理事件的依据。
2.1.5 系统供电
为便于对供电系统和前端设备的管理规划为对系统采用集中供电,在控制中心设置UPS电源,分别为中心视频切换控制系统、数字硬盘录像机、前端监控点等设备提供电源,呈星型方式为前端摄像机供应工作电源。
2.1.6 系统图

系统图
2.2 停车场系统
2.2.1 系统概述
随着科技的进步,电子技术、计算机技术、通讯技术不断地向各种收费领域渗透,当今的停车场收费系统已经向智能型的方向转变。先进可靠的停车场系统在停车场管理系统中的作用越来越大。
感应卡停车场管理系统是一种高效快捷、公正准确、科学经济的停车场管理手段,是停车场对于车辆实行动态和静态管理的综合。从用户的角度看,其服务高效、收费透明度高、准确无误;从管理者的角度看,其易于操作维护、自动化程度高、大大减轻管理者的劳动强度;从投资者角度看,彻底杜绝失误及任何形式的作弊,防止停车费用流失,使投资者的回报有了可靠的保证。系统以感应卡为信息载体,通过感应卡记录车辆进出信息,利用计算机管理手段确定停车计费金额,结合工业自动化控制技术控制机电一体化外围设备,从而控制进出停车场的各种车辆。
2.2.2 系统设计
停车场管理系统集计算机技术、微控制技术、智能卡技术、机电一体化技术、现场总线技术、局域网通讯技术等多种技术于一体的现代化智能停车场管理控制系统,采用非接触感应式智能卡作为身份识别,系统支持EM、HID等多种读卡格式,实现快捷的入场出场过程的自动控制和收费管理。系统支持固定和临时用户,可灵活设置收费费率并自动计算停车费用,对出入场过程进行实时监控,实现出入车辆图像比对,充分反映现场的各种状态,记录并跟踪停车及进出场的整个过程。
2.2.3 系统组成
停车场管理系统主要由入口及出口设备两部分构成。
入口部分:入口部分由入口机(含非接触卡读卡器)、控制器自动栏杆机、车辆检测器等组成。

进场过程
说明:
固定用户(月卡持有者、储值卡持有者),将车驶至读卡机前取出ID卡在读卡机感应区域晃动(约1m),感应过程完毕,发出“嘀”的一声,过程结束;道闸自动升起,中文电子显示屏显示礼貌:“欢迎入场”,如读卡有误,中文电子显示屏亦会显示原因,如:“金额不足”、“此卡已作废”等。对于将要到期的卡,中文电子显示屏将会有提示信息。值班室电脑自动核对、记录,摄像机摄入车辆图片;司机开车入场,进场后道闸自动关闭。
出口部分
出口部分由出口机(含非接触卡读卡器)、控制器自动栏杆机、车辆检测器等组成。

出场过程
基本说明:
固定用户(月卡持有者、储值卡持有者)司机将车驶至车场出口;取出ID卡在读卡机盘面感应区晃动;读卡机接受信息,电脑自动记录、扣费,并在显示屏显示入场时拍摄像车辆图片,供值班人员与实车牌对照,以确保“一卡一车”制及车辆安全;感应过程完毕,读卡机发出“嘀”的一声,过程完毕;读卡机盘面上设的滚动式LED中文显示屏显示字幕“一路顺风”同时发出语音,如不能出场,会显示原因;道闸自动升起,司机开车离场,出场后道闸自动关闭。
2.3 周界报警系统
2.3.1 系统概述
为了方便小区的安全建设和系统管理,现在小区多建成封闭型居民住宅小区――是指有围墙、栅栏等作为屏障的住宅小区,实行封闭式管理。但单纯依靠在边界处建造的围墙屏障对小区进行封闭管理,并不能完全杜绝非法侵入者通过翻越屏障进入小区。因此小区围墙、栅栏等封闭屏障处应安装周边防越报警系统。同时,在周边围墙处设置现场报警器,可对非法入侵者起一个威慑作用。
在布防状态下,一旦有非法入侵者企图跨越防护区,即发生警情。中控室的主机上会反映出报警点(报警防区),这样利用周界防范报警系统即实现了对整个小区的封闭式管理。
2.3.2 联动系统
联动系统就是与其他安全防范系统(如闭路电视监控系统)的联动。
2.3.3 电源系统
电源系统主要提供系统设备及现场报警器的电源供给。包括报警主机电源、探测器电源、现场报警设备电源三部分,分别配置相应的供电电源。在遇到停电的情况下,为了解决并保证系统持续工作,采用在中心设置UPS供电系统。报警主机电源设在管理中心,系统的交流供电电源取自中心的UPS电源的输出端,为主机提供不间断、稳定的电源供应,满足市电断电后的正常持续工作。
2.3.4 系统功能特点
对非法翻越周界行为进行探测并予以警示;构成封闭式管理模式,保证对出入口的出入人员进行有效管理;对周界全部设防,无盲区和死角;探测器在不良天气环境下抗干扰能力强; 划分防区适于报警时准确定位;通过闭路监控系统辅助防范,提高对周边的防范效果;与中心声光警号联动,提供报警时的提示功能;报警中心能对报警状态、报警时间进行记录;
2.3.5 电子围栏概述
电子围栏系统,就是在周界设置脉冲电子围栏探测器,形成一道电子围墙进行防范和管理。电子围栏系统是第一道防线,也是最重要的一道防线。担负着基地的安全与保卫工作。当有人非法翻越围墙或破坏,探测器可立即将警情传送到管理中心,管理中心对报警信号进行接收和处理,电脑上弹出入侵区域的监控画面;同时,外接的录播喇叭开始发出声音驱赶;中心值班人员通知巡逻中的保安人员立刻赶往现场处理。中心保安人员在现场处理完毕后,对报警主机及探测器的报警状态进行恢复。现场报警同时也能警号报警,提醒附近职工注意,协助保安人员。
2.3.6 报警原理
短路报警
从脉冲主机上发射出分为正负两个回路的高压脉冲,正高压在正5000V至正10000V的高压脉冲电,负高压在负5000V至负10000V的高压脉冲电,正负相间,任何一根线和大地之间都有5000V以上的电压差,任何相邻两根线都有将近10000V的电压差。
断路报警
当触碰任何一根围栏导线的时候都会受到脉冲电的打击,同时碰触到两根围栏线更会受到电击,防范非常严密.当入侵者试图剪断围栏 强行进入则会发生报警.换个角度讲,围栏上运行的脉冲电压在5000V---10000V之间,报警电压直是3000V和10000V,当外界扰动或者破坏,使围栏电压泄露,泄露到3000V以下或者电压升高10000V以上则会发生报警.
2.4 电子巡更系统
2.4.1 系统概述
电子巡查管理系统是利用先进的接触存取技术开发的管理系统,长期以来在很多行业中怎样对各种巡查工作进行有效的监督管理一直是管理工作中的难点。如物业管理、保安巡更等的安全巡逻管理,医院护士医生定时巡查病房、油田的油井巡查、电力部门的铁塔巡查、通信部门的机站巡查、邮政部门的邮筒定时开箱等一切需要定时多次巡查的场合。巡查人员是否按规定路线、在规定的时间内、巡查了规定数量的巡查点,管理人员很难对此进行严格有效的监督管理。电子巡更系统是实现这种监督管理最有效最科学的工具。
2.4.2 系统组成及原理
该系统主要由信息钮、巡查棒、通信座、系统管理软件四部份组成。系统结构框图如下:
其工作原理是在每个巡查点设一信息钮(它是一种无源的只有钮扣大小不锈钢外壳封装的存贮设备),信息钮中贮存了巡查点的地理信息;巡查员手持不锈钢巡查棒,到达巡查点时只须用巡查棒轻轻一碰嵌在墙上(树上或其它支撑物上)的信息钮扣,即把到达该巡查点的时间、地理位置等数据自动记录在巡查棒上。巡查员完成巡查后,把巡查棒插入通信座,将巡查员的所有巡查记录传送到计算机,系统管理软件立即显示出该巡查员巡查的路线、到达每个巡查点的时间和名称及漏查的巡查点,并按照要求生成巡检报告。
2.4.3 系统功能
在确定巡更线路设定一合理的检测点安装感应式巡更点信号器(即巡更点),以手持式巡更棒作为巡更牌,由控制中心电脑软件编排巡更班次、时间间隔、线路走向,有效地管理巡更员巡视活动,增强保安防范措施。发行:软件设定巡更时间要求、线路要求、次数要求,通过发行巡更点(位置信息)、巡更棒(记录巡更员身份、编号,并授予有效巡更活动权限),巡更点信号器。
记录信息,查询备份:巡更员带巡更牌按规定时间及线路要求巡视,将巡更棒在巡更点前一晃,并按动记录按钮,便可记录巡更员到达日期、时间、地点及相关信息。若不按正常程序巡视,则记录无效。查对核实后,即视作失职。控制管理中心可随时查询整理备份相关信息,对失盗失职进行有效分析。
数据采集:可随时或者定时提取各巡更员的巡更记录。
查询:电脑对采集回来的数据进行整理、存档,自动生成分类记录、报表、并打印。管理人员根据需要随时在电脑中实时、非实时查询保安人员巡逻情况。
2.4.4 巡查操作
巡查人员巡查时必须随身携带巡查棒,巡查开始前先用巡查棒读取自已的身份信息钮,让巡查棒记录下巡查人员的姓名和身份信息,巡查人员到达巡查点后用巡查棒轻轻点击该点的信息钮,听到巡查棒发出“嘀”的蜂鸣时,说明巡查棒已经记录下到达该点的时间和地理信息。依次巡查后续巡查点,巡查完毕,将巡查棒插入通信座,启动管理软件,进入数据录取—读巡更棒数据,读取该巡查员的巡查记录并将记录数据存入计算机。巡查流程图如下:
2.5 背景音乐系统
2.5.1 系统概述
背景音乐系统属于扩声音响系统中的一个分支,而扩声音响系统又称专业音响系统涉及电声、建声和乐声三种学科的边缘科学。所以公共广播系统最终效果涉及合理、正确的电声系统设计和调试,良好的声音传播环境(建声条件)和精确的现场调音三者最佳的结合,三者相辅相成缺一不可。
背景音乐作为一个系统问题,在系统设计中必须综合考虑上述问题。在选择性能良的电声设备基础上,通过周密的系统设计,仔细的系统调试和良好的建声条件上,达致电声悦耳、自然的音响效果。
输入设备
输入设备是一种向广播音响系统提供节目源的设备,包括传声器、调频调幅收音机、CD机、磁带录音机、拾音器、线路输入接口等。输入设备的配置需根据可能使用的传声器个数、准备*放播**的节目套数、广播音响系统的具体用途、对音响效果的要求等来确定。
前级处理设备
前级处理设备的作用是对输入的信号进行调节、放大、均衡、混响、延时、监听、压缩、扩展、分频、降噪、滤波等处理,以获得理想的信号输出。
功率放大设备
功率放大设备的作用是将前级处理设备输出的信号加以放大,使之可以直接驱动扬声器。功率放大器有单声道和双声道、高电平信号输出和低电平信号输出之分,功率从数十瓦到数百瓦甚至上千瓦不等。对于需要多个功率放大器的情况,通常将功率放大器组成功放柜的形式。
2.5.2 需求分析
通过在小区内安装与环境相协调的景观音箱作为小区环境的点缀,可以为小区的公共场所*放播**背景音乐,同时可以作为公共广播系统,*放播**新闻,科普知识、生活小常识等节目,作为紧急广播系统可以及时将小区内的突发事件通知住户。系统具有分区广播和定时广播的功能。
背景音乐及紧急广播设计包括以下方面:*放播**背景音乐;进行公共广播;可进行分区管理;中心统一控制;可与消防系统联动。
背景音乐系统特征
节目源采用调协器、CD机和话筒三种音源。同时可方便地增加更多的音源。背景音乐系统和消防报警系统联动信号启动时,系统自动响应实施消防广播。
消防广播系统特征
消防广播符合中国消防法。消防广播最优先。消防报警时,相关区域自动或手动进行消防广播,其它区域广播状态不变。消防广播内容分三种:报警状态放送;火灾报警确认放送;误报说明放送。
2.5.3 系统设计
背景音乐系统包含扩声系统和放声系统两大类:
1、扩声系统:扬声器与话筒处于同一声场内,存在声反馈和房间共振引起的啸叫,失真和振荡现象。要保证系统稳定和正常运行,最高可用的系统增益比发生声反馈自激的临界增益低6dB。
2、放声系统:系统中只有磁带机,光盘机等声源,没有话筒,不存在声反馈可能,声反馈系数为0,是广播系统一个特例。
2.5.4 背景音乐的特点
背景音乐简称BGM,是 Back ground music 的缩写,它的主要作用是掩盖噪声并创造一种轻松和谐的气氛,听的人若不专心听,就不能辨别其声源位置,音量较小,是一种创造轻松愉快环境气氛的音乐。因此,背景音乐的效果有两个,一是心理上掩盖环境噪声,二是创造与室内环境相适应的气氛,它在小区、宾馆、酒店、餐厅、商场、医院、办公楼、旅游景点等广泛的应用。
2.5.5 背景音乐的组成
背景音乐系统基本上可分四个部分:节目设备、信号的放大处理设备、传输线路和扬声器系统。
1.节目源设备:节目源通常为无线电广播,激光唱机和录音卡座等设备提供,此外还有传声器、电子乐器等。
2.信号放大器和处理设备:包括均衡器、前置放大器、功率放大器和各种控制器及音响加工设备等。这部分设备的首要任务是信号放大,其次是信号的选择。调音台和前置放大器作用和地位相似(当然调音台的功能和性能指标更高),它们的基本功能是完成信号的选择和前置放大,此外还担负音量和音响效果进行各种调整和控制。有时为了更好地进行频率均衡和音色美化,还另外单独投入图示均衡器。这部分是整个广播音响系统的“控制中心”。功率放大器则将前置放大器或调音台送来的信号进行功率放大,再通过传输线去推动扬声器放声。
3.传输线路:传输线路虽然简单,但随着系统和传输方式的不同而有不同的要求。对礼堂、剧场等,由于功率放大器与扬声器的距离不远,一般采用低阻大电流的直接馈送方式,传输线要求用专用喇叭线,而对公共广播系统,由于服务区域广,距离长,为了减少传输线路引起的损耗,往往采用高压传输方式,由于传输电流小,故对传输线要求不高。
4.声器系统:扬声器系统要求整个系统的匹配,同时其位置的选择也要切合实际。礼堂、剧场、歌舞厅音色,而扬声器一般用大功率音箱;而公共广播系统,由于它对音色要不高,一般用3W-6W在天花喇叭即好。
2.5.6 系统组成
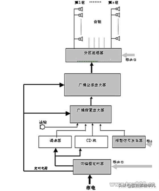
小区背景音乐系统主要由三部分组成:音源部分、控制部分、放音部分及传输线缆。系统结构框图如下:

系统结构框图
音源部分
音源部分主要由背景音乐信号音源及公共广播音源组成。背景音乐音源由调谐器、CD机组成、话筒输入。二套节目源各自经前置混音放大器后,任选一套节目经功率放大器,分配到任意一个或数个区域或任意组合的区域,也可以向全区进行背景音乐广播。
为满足内部业务广播或寻呼需要,本系统设置一台呼叫话筒。呼叫话筒可以分别对每区广播,也可以编组广播。
控制部分
前置前置放大器、功率放大器、分区选择器及定时器组成背景音乐系统的控制部分,前置放大器对前端音源信号进行选择、信号处理并进行放大至后级功放可以进行放大强度。
前置放大器
系统采用二种节目源,通过混音前置放大器,它为2个输入组,输出为2个线性输出,经定压功放和分区矩阵进入公共区域,平时*放播**背景音乐,在紧急情况下自动切换到紧急广播。
定压功放
功率放大部分采用为背景音乐系统而设计的功率放大器。该类放大器可靠性高、能保证系统24小时满功率工作。功率放大器输出功率分别不等。而且该类功率放大器可在交流220V及24V两种供电方式下,保证正常工作。考虑到定压功放的实际带载能力,选用功放时需要考虑一定的余量。
广播功放不同于HI-FI功放。其最主要的特征是具有70V 和100V恒压输出端子。这是由于广播线路通常都相当长,须用高压传输才能减小线路损耗。
广播功放的最重要指标是 额定输出功率。应选用多大的额定输出功率,须视广播扬声器的总功率而定。对于广播系统来说,只要广播扬声器的总功率小于或等于功放的额定功率,而且电压参数相同,即可随意配接,但考虑线路损耗、老化等因素,应适当留有余量。
放音部分
放音部分根据楼宇的实际情况,根据不同的位置选用不同的产品,分别采用壁挂式扬声器、室外造型防水音箱。壁挂扬声器为白色,该类吸顶扬声器外观大方、频带宽、失真小,与环境配合可起到较好的听觉和视觉效果。
室外造型音箱一般选用10W~20W的室外音柱,以保证整体效果及避免室外环境对设备的损坏。
放音设备的选用
广播扬声器原则上以均匀、分散的原则配置于广播服务区。其分散的程度应保证服务区内的信噪比不小于15dB。
传输线缆
对于公共广播与背景音乐系统,传输距离一般较远,故系统一般选择定压传输方式,根据国际标准,功放的定压输出分为:70V、100V和120V三档,由于本项目应用规模不大,并考虑到安全,故一般输出电压宜采用70V或100V。 T-KOKO公共广播系统70V、100V定压传输二种方式均可提供,在本项目中选用100V定压传输。
由于应用在园丁苑的公共广播与背景音乐系统主要是室外应用,因此需根据室外电缆的敷设标准选用合适的传输线缆。
对于室外部分,考虑到线缆的浸水的可能,故选用室外防水电缆进行音频信号的传输,为便于日后的检修及对放音设备功率的选择,系统均采用2芯铜芯塑料绞合软电缆。
系统功能特点
可实现*放播**背景音乐,紧急广播及其他通知。 紧急广播信号在系统中具有最高优先权,对系统其他信号具有切断功能。在交流电断电的情况下保证报警广播实施。系统对每个片区可进行分区管理,不同的分区可以*放播**不同的内容。系统的各个构成单元以及各种安装件均根据业务需要,各个单元可灵活地进行组合,且扩展较为方便。
2.6 黑白可视对讲系统
2.6.1 系统概述
安全是居民对住宅小区的首要要求,智能小区的安防系统担负着保护小区居民生命和财产安全的职责。楼宇对讲系统和家庭安全防范系统、小区周边防范系统一同构成了智能小区的三层立体安全防范体系,而楼宇对讲系统作为智能小区安防系统的一部分是必不可少的,也是实现小区增值服务的一种有效手段。
楼宇对讲系统主要由门口机、解码器、住户室内分机、系统电源等组成。根据系统建设构想,可视对讲系统针对小区单元梯口、住家进行设计,系统采用总线制方式,由保安人员及住户对访客身份进行验证,系统在实现可视化的基础上,建立从控制中心、出入口、到住家之间的网络式防范体系。
2.6.2 梯口部分
梯口部分包括联网控制器、梯口机、门锁及闭门器等
联网控制器:在每个单元梯口弱电箱内(或弱电间内)安装一台通用型联网控制器,其功能包括地址解释、选择当前需要的楼道口、连接一、二级总线、信息缓存和通讯等功能,实现逻辑地址与楼宇门牌编号的统一。每台联网器可接两台梯口机。
梯口机:在单元门口安装一台通用型梯口机,安装方式参考区口机的安装方法。住户及访客可通过梯口机实现呼叫住户、呼叫中心、密码(ID卡)开锁等功能。
电源:电源安装在梯口弱电箱内(或一层弱电间)。
门锁:本小区的单元防盗门采用单开铁门,我们选配静音电控锁,关门落锁无碰撞振动,无噪音,不会影响底层住户的休息。
闭门器:是采用双速调节闭门器,有效控制防盗门关闭时发力的距离及着力力度,避免大力撞击产生太大噪音。
2.6.3 梯间
考虑到住户在装修时,常会移动室内分机的位置,极易造成入户线的短路,而影响整个梯位对讲系统的使用。故我们在分支保护器上采取户户隔离的措施:电源线用电热保护装置(PTC)进行隔离,信号线采用光偶隔离,音频线采用继电器隔离。使得某户分机线短路时系统得到隔离和保护,从而不影响整个系统正常工作。
2.6.4 户内
室内分机
在小区每户住家设置可视住户室内机,有访客呼叫时,住户通过室内机的显示屏对访客进行观察,并决定是否与其通话及允许其进入住宅楼,在确认后,住户通过可视分机上的开锁键控制梯口电控锁的开启,让访客进入。
可视住户室内机一般安装在起居室、客厅或进户入口的过道等方便住户操作的位置,根据本项目各种户型的特点,住户室内主机放置在客厅入户门侧,虑到住户家里的老人及小孩,故安装高度不宜过高,室内机安装高度为底边距地1.4米。同时考虑到用户装修时可能会改变安装位置,故在布线时需为每户预留1-3米的预留线,以供业主装修时改变线路。
住户室内机上配有开锁、呼叫、监视等按键,通过相应按键,住户可实现室内分机和管理中心联系,还可以监视本单元楼出入口的人员进出情况,以及开启梯口电控锁等功能。
2.6.5传输网络
对于智能住宅系统,系统的线材配置、布线、接线是否合理正确,直接决定工程的质量。
信号传输线:信号包括呼叫选通信号、选通后的对讲语音信号、视频以及开锁信号等,信号传输采用五类网线,可实现系统呼叫选通,语音对讲、视频以及遥控开锁等。