北京时间2019年11月16日,The Structural Awards 揭晓2019世界结构大奖获奖名单,点击查看(建筑结构丨2019 世界结构大奖获奖名单揭晓!中国结构设计的丰收年!)。

中国尊(CITIC Tower)斩获2019年度高耸或细长结构奖。"Awarded for structural engineering excellence in projects where height or slenderness presents a particular structural challenge in the design and construction.”在高度或细长度对设计和施工提出特殊结构挑战的项目中,因其卓越的结构工程表现而获奖。”

Judge's comment(评委评价):
The judges were impressed with the multi-faceted structural design for an extremely tall and slender building in a high seismic zone.
评委们对高烈度地震区中一座超高而细长的建筑在各个方面的结构设计印象深刻。
Using parametric design, hundreds of potential solutions were explored. The tower employs a multiple lateral load resisting system with a central concrete core and a perimeter mega-frame. The external mega-frame is built from concrete-filled steel box sections. Belt trusses at mechanical/refuge floors provide further stability.
基于参数化设计,探索了数百种潜在解决方案。该塔采用带有混凝土核心筒和外围巨型框架的多侧向抗力系统。外部巨型框架由混凝土填充的钢制箱体部分构成。设备层、避难层的带状桁架为结构提供了更强的稳定性。
An intelligent construction approach was developed using an integrated platform – a steel frame structure set on the top of the concrete core that was jacked up as work progressed. This multi-level construction platform saved time and cost of conventional cranes and provided a work-place in the sky.
采用集成平台并开发智能施工方法,即安装在混凝土核心筒顶部的钢框架结构,随着施工过程的推进而逐渐抬高。与传统的起重机相比,这种多层施工平台不仅节省了时间和成本,还在空中提供了工作平台。
With its challenging form (widening towards the top), challenging location (high seismic conditions) and extreme height (528m), this tall tower presented multiple challenges to its structural engineers. They developed a design that combines well-known systems in an intelligent way, including an innovate means of construction.
该项目具有挑战性的形式(向顶部拓宽),挑战性的位置(高烈度地震条件)和极高的高度(528m),给其结构工程师带来了多重挑战。他们将智能方式和常用系统相结合,开拓创新了施工方法。



图片 © Fu Xing Architectural Photography; Tom van Dillen; Hans Georg Esch
中国尊(2019年荣获高耸或细长结构奖)
此前,2018年该项目奖项由“The Dubai Frame”(也就是大家听闻的迪拜大金相框)获得,2017年由British Airways i360 at Brighton获得。





The Dubai Frame(2018年荣获高耸或细长结构奖),图片来源©The Structural Awards




British Airways i360 at Brighton(2017年荣获高耸或细长结构奖),图片来源©The Structural Awards
下面带大家一起感受一下528米、108层北京第一高楼中国尊魅力,并附全方位超详解析!
中国尊
中国尊由中国建筑承建,于2013年7月29日正式开工建设,2014年12月10日地下结构全面封顶;2015年9月结构高度突破100米,2016年3月突破200米,同年8月18日突破300米,11月9日突破400米,2017年6月突破500米,8月18日,中国尊塔冠钢结构吊装完成,外框106层混凝土浇筑浇筑完成,北京第一高楼结构顺利实现封顶!8月21上午10:55时,中国尊结构工程全面封顶!自此,北京有了新的建筑天际线。高度528米!
中国尊项目位于北京朝阳区CBD核心区,用地面积11478平方米,总建筑面积43.7万平方米,其中地上35万平方米,地下8.7万平方米,建筑总高528米,建筑层数地上108层、地下7层(不含夹层),可容纳1.2万人办公。总投资240个亿,超过中国第一高“上海中心”的投资额近90亿元。集甲级写字楼、观光以及多种配套服务功能于一体,是全球第一座在地震8 度设防区超过500m的超高层建筑,建成后将成为北京第一高楼,首都新地标。项目创造了8项世界之最、15项目国内纪录。
结构设计:
奥雅纳工程顾问,北京市建筑设计研究院有限公司
业主:中信和业投资有限公司
主要承包商: 中国建筑第三工程局有限公司
建筑:
TFP Farrells(概念),Kohn Pedersen Fox Associates(设计)
主要承包商:
WSP-机械工程
ALT-外墙顾问
远达国际工程管理咨询有限公司-施工监理
中建安装工程有限公司-电气承包商
奥雅纳-消防顾问
8项世界之最
1、按抵御8度地震烈度设防的世界最高建筑——528米;
2、全球超高层建筑中最高最大的室内观光平台(净高约18米,挑空3层的无柱空间,360度俯瞰北京城);
3、世界最大截面的多腔体钢管混凝土巨型柱——64平方米;
4、双轿厢电梯(观光穿梭电梯OS-01~03)提升高度全球最大——508米;
5、施工用跃层电梯(TX-01)提升高度全球最高——514米,提升速度最快——4米/秒;
6、世界房建施工领域承载能力最高、面积最大、智能化程度最高的顶升钢平台--4800吨,1849平米,12个顶升支点;
7、全球地下室最深、层数最多的超高层建筑;
8、全球底座面积最大(6084㎡)的超高层建筑。

15项国内纪录
1、国内第一个业主主导,采用EPC一体化管理模式的特大型开发工程;
2、国内第一个采用双总包施工管理的超高层建筑;
3、国内超高层项目地下室层数最多:8层(7 层和一个夹层);
4、国内室内空气品质最优的超高层建筑;
5、国内高强度钢材(Q390)用量最大、比例最高的建筑;
6、国内民用建筑基坑深度最深:-40米;
7、国内底板混凝土一次性浇筑方量最大:5.6万立方米;
8、中国建筑师主创设计的最高建筑物;
9、国内巨柱翼墙厚度之最,墙体厚度最大为2400mm;
10、国内房建领域直径1200mm旋挖钻孔桩之最:有效桩长达54.6米;
11、国内底板首次使用直径40mm,HRB500级钢筋,超过1.7万吨;
12、国内最大内灌外包C70自密实混凝土多腔体巨型柱,单个巨柱截面面积约90㎡;
13、国内第一个采用“临时/永久”结合消防水系统,实现临时消防与永久消防的无缝连接;
14、国内第一个利用PW协同平台,实现从业主、设计、监理、总包、各专业分包的全面协同的项目;
15、国内第一个利用BIM模型、三维扫描等技术辅助项目管理,从设计、施工到运维阶段全生命周期的项目。

(一起感受一下落差)
“好看的皮囊很多,有趣的灵魂太少”
今天,中国尊在北京的第一高不光是在物理高度上,更多的是灵魂上的各种第一高!
中国尊位于北京市朝阳区CBD核心区,总建筑高度528米,地上108层,建筑面积35万平方米;地下7层,建筑面积8.7万平方米,基础埋深约37.8米,建成之后将成为北京第一高楼,成为国内也是世界上8度抗震区的最高建筑。
结构设计
1 工程概况
北京中央商务区核心区的标志性超高层建筑项目——中国尊大厦。工程场地位于北京市朝阳区东三环北京商务中心区(CBD)核心区Z15地块,建筑面积约43.7万m2(地上约35万m2,地下约8.7万m2)。主要建筑功能为办公、观光和商业。该塔楼地上108层,地下7层(局部设夹层),建筑高度528m,外轮廓尺寸从底部的78m×78m向上渐收紧至54m×54m,再向上渐放大至顶部的59m×59m,似古代酒器“樽”而得名,形似花瓶的“中国尊”在2018年建成后将成为北京最高的建筑,并将成为最著名的城市地标性建筑之一。
这座由中国建筑师设计的摩天大楼与典型的直线或尖锥形式的超高层建筑不同,呈现出中部内凹的轮廓,提供了更多有价值的主体使用空间。塔楼硕大的顶部为结构带来了严峻的挑战,更大的基座使得结构能够平衡,也使核心筒到建筑外围的距离更大。

图1 中国尊大厦
本工程主要结构体系由外框筒和核心筒组成,其中外框筒由巨型柱、巨型斜撑、转换桁架以及次框架组成。巨型柱位于塔楼角部,贯通至结构顶部,并在各区段分别与转换桁架、巨型斜撑连接。巨型柱底部截面形状为多边形,中部及上部为矩形,采用多腔钢管混凝土柱。在设备层及避难层共设置8道转换桁架,其杆件截面采用焊接箱形截面。巨型斜撑沿各区外皮设置,也为焊接箱形截面。次框架包括重力柱和外环梁,均为焊接H形截面,其仅承担本区重力荷载,不参与整体抗侧。
2 巨型外框筒建筑-结构一体化设计
2.1 巨型外框筒几何控制面的生成
中国尊大厦外轮廓的水平截面形状为倒圆角的正方形,并沿着高度平滑收放,其外完成面几何控制尺寸见图2。巨型外框筒的外控制面采用分段折面的形式,既可以较好控制巨型外框筒与建筑外完成面的距离,又可降低结构自身的加工难度。

图2 外完成面几何控制尺寸
2.2 巨型柱外轮廓的生成
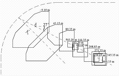
巨型柱从基础顶面(-31.3m)至106层(503.2m)的截面形式根据一定的规则进行变化,其具有三种截面形式:1)7层以下(-31.3~43.15m)为4根八边形截面,截面面积约为63.9m2;2)7~19层(43.15~98.65m)为8根六边形截面,截面面积约为19.5~21.3m2;3)19~106层(98.65~503.2m)为8根矩形截面,截面面积约为19.2~2.56m2。巨型柱共设置12个控制转折标高,具体见表1。

为使结构受力最优,要求12个控制转折标高位置对应的巨型柱截面形心都位于竖直面γ内,此面与水平或竖直夹角为27°,如图3所示。

图3 巨型柱截面示意
综合巨型柱12个控制转折标高位置截面形心共于竖直面γ内、角点(P,P′点)连续、每层巨型柱角点与外完成面的距离不小于500mm(底部为1200mm)等3个条件,最终确定巨型柱的几何定位。其俯视定位图如图4所示。

图4 巨型柱俯视定位图
2.3 转换桁架、巨型斜撑及次框架的生成
在确定外框筒外控制面及巨型柱外轮廓后,可以确定转换桁架、巨型斜撑及次框架等定位。此处控制的目的是各构件之间的连接要做到平齐对接,避免出现错边,并且方便加工和安装。整个塔楼由8道转换桁架分成了9个区段,每个区段生成的规则是一致的,不同的只是巨型柱倾斜的程度,本节仅选取典型区段进行介绍,如图5所示。

图5 外框筒典型区段示意
转换桁架、巨型斜撑及次框架的外皮均与外框筒外控制面平齐。转换桁架弦杆、巨型斜撑等构件与巨型柱连接位置均需要设置水平加劲肋,且结合与巨型柱转折标高位置的关系,转换桁架弦杆的截面形式控制为平行四边形截面(图6(a)),而没有采用常规截面形式(图6(b))。

图6 转换桁架截面生成方案
例如截面尺寸为800×700,表示截面垂直高度为800mm,沿水平向宽度为700mm,此截面定义规则可认为由相距800mm的一对水平面和平行于巨型柱外控制面、水平距离(非垂直距离,下同)为700mm的一对斜面,所围区域作为弦杆轮廓尺寸。
转换桁架腹杆的截面定义规则也参照弦杆的截面定义规则,例如截面为900×700的斜腹杆,由相距900mm平行于腹杆轴线,且都垂直于竖直面的一对斜面和平行于巨型柱外完成面、水平距离为700mm的另一对斜面,所围区域作为斜腹杆轮廓尺寸。角部桁架弦杆与腹杆的生成规则与转换桁架的生成规则也基本一致。
巨型斜撑的生成规则与转换桁架腹杆的生成规则类似。略有不同的是转换桁架的斜腹杆、弦杆与巨型斜撑轴线交点标高与外框筒转折标高不在同一标高(相差半个弦杆高)(图7)。为避开上述问题,巨型斜撑截面生成方案按如下方案进行:例如1 600×900截面,取平行于巨型斜撑轴线、相距1 600mm且垂直于竖直面的一对斜面,和平行于下轮廓面、水平距离为900mm的一对斜面,所围区域作为巨型斜撑轮廓尺寸。

图7 巨型斜撑节点定位示意
次框架的空间定位主要以分析重力柱为主。重力柱的定位与幕墙玻璃分格对应,幕墙分格规则则是以外完成面为基础,按照加强层建筑完成面标高水平剖切出其对应的幕墙轮廓线,等分为128份(图8),进而得到各层的幕墙分格点。

图8 重力柱中心线定位
然后在外完成面每6个分格点取一格点再投影到转换桁架上弦、下弦中心线上。连接相邻两道转换桁架上、下弦的交点即为重力柱中心线定位,连接每道转换桁架上、下弦的交点即为转换桁架竖腹杆中心线定位。在确定重力柱轴线定位之后,以平行于轴向且垂直于竖直面的一对斜面与平行于外框筒外完成面的一对斜面所围区域作为重力柱外轮廓,重力柱采用焊接H形截面,以便施工。
整个外框筒结构构件的截面生成规则可以用如下模型进行形象说明:剪切刚度很小而弯曲刚度很大的结构,在一对水平力作用下,发生剪切变形之后的形状,作为中国尊大厦外框筒结构的构件截面的主要形式,而确定截面倾斜的程度主要依据各段外框筒外完成面的倾斜程度,如图9所示。

图9 截面生成原理
3 桩筏基础设计
本工程基础形式为桩筏基础。桩筏体系可理解为是地基土-桩-筏板相互作用的一个有机整体。本工程桩基础设计使用年限为50年,耐久性100年;建筑桩基设计等级甲级,安全等级为一级;主要抗震性能目标为桩身强度满足中震弹性和大震不屈服要求。工程桩主要包括三种类型:位于核心筒和巨型柱下P1型(桩径1 200mm、桩长44.6m);塔楼下其他区域P2型(桩径1 000mm、桩长40.1m);塔楼与纯地下室间过渡桩P3型(桩径1 000mm、桩长26.1m,为边缘过渡桩),桩位布置见图10。

图10 桩位布置
工程桩P1和P2以第层卵石、圆砾为桩端持力层,要求进入持力层的深度不小于2.5m。纯地下室部分采用天然地基。所有工程桩均采用桩侧桩端组合后注浆工艺。
桩筏基础设计总体思路:考虑桩筏协同作用(图11),按变形控制条件合理选择桩端持力层,优化设计桩长、桩径和桩间距。桩基础结构设计计算应考虑上部结构、筏板基础和地基(桩与土)共同作用分析。经过反复比选,最终将超高层主塔楼与裙房之间的沉降后浇带予以取消,实现了桩筏基础设计的创新。桩与筏板基础联合变调平设计的构想与技术思路如图12所示。
数值分析得出的基底反力在主楼区域约为150kPa;上部结构传递到基础底面的平均压力值约1200kPa;桩间土承担的荷载约为总荷载的12.5%。

图11 桩筏共同工作示意图

图12 桩与筏板联合变调平设计概化示意图
全部工程基桩施工完成以后,通过单桩静载荷试验进行了工程桩承载力检验,其Q-s曲线如图13所示。检测结果表明桩基施工质量良好,100%为Ⅰ类桩,为实现设计构想奠定了坚实的基础。目前已完成全部筏板混凝土浇筑施工。

图13 工程桩Q-s曲线
施工技术
中国尊——
按照最高抗震等级和安全标准设计的大楼
究竟是怎么施工的呢?

中国尊的基坑深40m,刷新中国民用建筑基坑深度最深纪录;地下8层(7层和1个夹层),为中国民用建筑地下室层数最多;国内底板混凝土一次性浇筑方量最大,达5.6万m³ ;该项目是迄今为止中国建筑师主创设计的最高建筑物;也是世界首个在8度抗震区建造的超500m摩天大楼;项目所采用的智能顶升钢平台是世界房建施工领域面积最大、承载力最高、大型塔机一体化的超高层建筑施工集成平台。
1、底板施工技术
本工程大体积混凝土基础底板呈“凸”字形,中间区域厚6.5m,东西两侧厚2.5m,过渡区域厚4.5m。基坑东西约140米,南北约80米,占地面积11478平米,基础采用基础桩筏板加锚杆结构。底板施工前,通过BIM 技术,整体优化钢筋排布,并提前对桩头处、塔吊基础、集水坑等处节点进行优化,降低施工难度并减少钢筋浪费。底板大体积混凝土合理掺和I级粉煤灰混凝土,与普通混凝土相比,其具有改善混凝土性能、提高工程质量、延长水泥水化热释放时间等优势,利于防止大体积混凝土开裂。同时减少水泥用量,利用工业废料的同时降低环境污染。底板混凝土浇筑采用跳仓法。浇筑前,联合多家搅拌站对底板大体积混凝土浇筑进行详细规划,与政府及交通部门协商,合理规划场外交通。利用周边管廊布置泵管及场内交通线路,创新使用溜槽加串管组合的施工方法,连续浇筑93 小时一次性完成56000m³ 底板超大体积混凝土的浇筑。整个浇筑过程无缝衔接,圆满完成,未对CBD 区域交通造成明显影响。

2、智能顶升钢平台的应用
为提高施工效率,满足工期要求,中国尊项目独创性地采用由中建三局自主研发的世界房建施工领域面积最大、承载力最高的第三代集成型智能模架体系。该平台具有高承载力、高适应性、智能综合监控三大特点,平台共有12 个支点,总体顶推力可达4800t。工人在安全可靠且相对封闭的操作层内施工,可同时进行4 层核心筒立面流水作业。另外,本项目还创新性将2 台大型动臂塔吊同平台一体化结合,使其随同钢平台顶升而同步爬升,有效化解了钢平台顶升与塔吊爬升的空间制约关系,该应用在世界范围内尚属首次。相比常规塔机安装方式,可减少塔机自爬升28 次,节省塔机爬升影响的工期约56 天,减少塔机预埋件400t。2015 年6 月15 日,经过专家组现场考察、课题组汇报答辩,专家组讨论,一致同意通过鉴定,认为中国尊项目钢平台技术成果整体达到国际领先水平。

3、信息化综合应用
在施工图设计阶段,结合BIM 模型,对设计院施工图纸进行审核优化。施工期间开展各专业深化设计工作,利用深化设计BIM 成果进行施工4D模拟、工程量提取、料单生成并预制加工。结合RFID 技术对构件的下料、运输、安装进行全过程追踪管理。BIM 深化设计成果生成轻量化模型,可通过移动设备在现场实时查看。另外是项目协同管理平台的使用。本工程全程使用Bentley Project Wise 作为数据协同管理平台(简称PW 平台),用于实施过程中各参与方协同工作,各参与方将相关的施工资料通过PW 平台进行传输与共享,确保项目信息及时有效地传递。
4、垂直运输体系构建
垂直交通主要布置在建筑物中心区并与结构内筒相结合,采用穿梭电梯和区间电梯相结合的运行模式,通过首层大堂及空中大堂把人流高效快捷地输送到指定楼层。同时还配套设置后勤电梯VIP 专用电梯、车库电梯等进行交通分流。在首层大堂、会议中心、空中大堂及观光交通转换区,根据人行路线需要设置相应的自动扶梯,快速高效地完成人流转换。
本工程垂直运输选用4 台大型动臂塔吊,12 部施工电梯(其中2 台可上顶升钢平台)。同时提前使用14 部正式电梯,主要配合施工电梯用于机电、装修材料及人员运输。其中,在世界范围内超高层建筑项目施工过程中首次应用了4 部跃层电梯(jumplift),其在结构施工过程中作为施工临时电梯及消防应急电梯,主要用于劳动力的垂直转运,结构封顶且电梯机房完工后可立即转换为正式电梯。跃层电梯的使用一方面有效提升了施工阶段人员的垂直运力,另一方面也极大地缩减了常规正式电梯所应投入的安装工期。
5、正式消防系统临时使用
本工程临时消防系统18 层以上部分的管道和水箱均采用正式消防系统,最大程度减少了临时消防系统管道和水箱的拆除及相关工作内容,确保消防给水的扬程,节约材料,缩短工期。
根据建筑造型及功能布局,对使用空间进行合理的防火分区及针对性的防火处理。配套安装主动探测、灭火、报警等设备,设立消防控制室,对楼宇的消防设备和人员疏散进行控制,并与核心区的消防控制系统预留连通条件,以构建消防安全综合监管体系,强化火灾状态下的自救能力。
中国尊机电总承包项目部以施工图为蓝本,根据项目建设实际需要,制定出了全国首创的“临时/永久结合”消防系统实施方案,具体特点和技术有:高压消防系统;“临时/永久结合”消防系统实施范围;“临时/永久结合”消防系统的转换;临时消防泵与正式消防泵的转换;消防水箱;消防系统BIM技术。
施工重点难点:1.少就是多的装饰原则;2.内框筒悬空消火栓立管安装;3.内框筒悬空消火栓立管安装

6、绿色施工技术应用
在绿色施工方面,项目做了积极探索。
一是施工过程水回收利用,在钢平台下部东侧设置集水箱,利用地下室四周设置的降水井,重复利用地下室的水,分别用于混凝土养护、消防用水、路面冲洗、厕所冲洗等。
二是在土方开挖阶段, 设置洗车池,并安装了循环水洗车设备,水经沉淀、过滤循环再利用,现场设备、机具也使用此循环用水装置,既保持了城市道路的清洁也提高了水的使用率。地上工程施工阶段,东西侧设置洗车槽,污水排至三级沉淀池,重复使用。
三是地上结构施工阶段,每隔3 层设置临时厕所,利用排污管道排至正式工程的化粪池,保证良好的施工环境。
四是采用太阳能与建筑一体化应用技术,本工程屋顶将敷设太阳能光电设施,合理利用可再生资源。此外,在场地平面组织管理方面,结合本工程实际情况,项目采取了具体措施。本工程场区极为狭小,建筑物外边线紧邻场地红线,且受紧邻地块的施工影响,施工平面组织与管理难度极大。在土方及桩基施工阶段,通过协调西侧管廊施工单位预留通道口,合理高效地安排土方开挖及外运。在地下室结构施工阶段,协调CBD 管委会及北管廊承建单位,在基坑北侧搭建长130m、宽20m、高27m 的临时钢平台,作为物资运输通道,钢构件、钢筋堆场和大型机械作业平台。在地上结构施工阶段,在东西两侧纯地下室区域顶板搭设钢平台作为构件卸料场地及其它材料周转场地。同时对地下3 层以上各层进行综合利用,作为安全通道、临时办公、工人就餐、库房等场地。
桩基础及深基坑施工动画,视频时长8分42秒,建议连接wifi,土豪随意哈!
开工建设
中国尊重大工程进度回顾
2010年12月21日,中国尊Z15地块成交;
2013年7月,中国尊正式开工;
2014年5月15日,地下室施工正式揭幕;
2015年10月11日,地下室核心筒率先封顶;
2015年10月27日,巨柱及外框全部施工安装完成,钢结构施工冲出地面;
2015年9月结构高度突破100米;
2016年3月突破200米;
2016年8月18日突破300米;
2016年11月9日突破400米;
2017年6月突破500米
2017年8月21日,结构全面封顶!
以下为建设过程实拍:

▲2011年9月19日“中国尊”项目启动仪式。

▲2012年9月起开始打入地下桩。2013年7月29日开工建设。

▲基础底板混凝土浇筑。

▲2014年4月27日,中国尊大厦的超厚大体积基础底板混凝土浇筑正式完成。
中国尊大厦基坑深度38米,局部达到40米,是中国未见、全球罕见的超深民用建筑基坑,创中国超高层建筑基坑深度之最。其基础底板东西长136米、南北宽84米。底板浇筑总共分三次进行,总体积达到6.2万立方米,约相当于30个标准游泳池的容量。其中塔楼区、过渡区底板厚度分别为6.5米、4.5米,一次性浇筑混凝土5.6万立方米,成为北京市一次性混凝土浇筑的最大底板。为实现不间断浇筑,项目动用200台混凝土罐车、组织2000余名建设者共同参加会战。底板的浇筑完成与下部896根基础桩形成坚实有力的基础,共同托起未来拔地凌空的528米高摩天大楼。
如此罕见的基坑深度、筏板厚度和一次性浇筑的超大体量,再加上北京CBD核心区复杂的交通现状,对浇筑部署和交通疏导均是一个巨大的挑战。考虑到交通影响浇筑,为保证运输效率,“中国尊”大厦项目部给每家混凝土供应商制定了一条运输路线和一条备用路线,同时设立7个距离工地半径不足一公里的“压车区”,一方面缓解作业面车辆积压的问题,另一方面也避免了因堵车造成混凝土不能及时运抵的问题。经过多方论证,编制了严密的交通组织方案,尽最大可能减少对路面交通的影响,创造性地使用了“串管加溜槽”的施工方法,在施工场地非常狭小的情况下最大限度地提高了混凝土的输送效率,在93小时连续浇筑期间,实现了交通零事故、零投诉,浇筑一次成优,创造了北京建筑业的新奇迹。

▲2014年5月15日,中国尊大厦钢结构工程施工全面启动。
中国尊大厦地下室为巨型框架+混凝土核心筒(型钢柱+钢板剪力墙)结构体系,共8层,建筑面积8.7万平方米,4根平面尺寸为34.39米×32.79米巨型钢柱,固定在近5.6万立方米,厚6.5米的巨大混凝土底板之上,与翼墙、核心筒钢板墙等共1.35万吨钢构件一起,筑成中国尊钢结构主楼的坚实根基,共同托起拔地凌空的528米中国尊大厦。
超长超重构件多,吊装测量难度大;构件板厚种类多、不同材质相互焊接,坡口形式、焊接种类多、量大;高空横焊缝、立焊缝多;工期紧、场地狭窄;土建结构与钢结构交叉点多,管理、协调量大,施工难度空前。
自2013年前开工以来,中国尊连续创下了一系列首都建筑业新纪录,先后完成了896根工程桩施工;地下40米深坑的土方作业;在连续93小时内完成了创造北京乃至全国纪录的5.6万立方米大体积底板混凝土浇筑;2014年12月10日实现了地下室全面封顶。

▲2014年10月建设现场。

▲千名工人进行钢筋绑扎劳动竞赛。
中国尊建设者创造性地在-38米的坑下搭建起了一座东西长138米、宽20米、高27米的钢结构平台,打破了施工零场地的困局,先后完成了896根工程桩施工、20000多吨钢筋绑扎作业。


▲2014年12月10日,中国尊项目地下结构冲出地平面,实现全面封顶,并开始上部工程施工。

▲2015年3月中国尊大厦项目主塔楼智能顶升钢平台体系安装完成。该体系为世界房建施工领域最重、面积最大、承载力最高、世界首次与大型塔吊一体化结合的钢平台体系。

▲2015年9月14日零时30分,随着19.04吨重的第24节3GBQ—3钢板墙构件在大厦西南角缓缓落入指定区域,准确就位,智能顶升钢平台将核心筒钢板墙从97.7米顶升至102.1米。中国尊主塔楼施工顺利突破一百米大关。

▲2015年9月28日中国尊结构高度突破100米。

▲2016年3月31日,随着第40层核心筒墙体混凝土浇筑完成,北京第一高楼—中国尊项目结构高度突破200米大关。

▲利用钢平台封闭的立体空间,中国尊项目在不同作业层形成流水,同步进行钢结构吊装、焊接、钢筋绑扎、模板支设、混凝土浇筑、预留预埋等施工工序,固化各项工序插入及完成时间,使核心筒各项施工工序操作规范、简便,工作面移交控制,将平台空间打造成工厂流水线,提升核心筒施工现场工业化程度,使得核心筒施工节拍稳定在5-6天一层。

▲全球首部超500米跃层电梯正式在中国尊启用。是全球速度最快、行程最大的跃层电梯。
▲2016年8月18日,北京第一高楼——中国尊施工至第70层,结构高度达到333米,超过北京国贸三期,登顶北京第一高度。距离其528米的总高度还有38层的距离。

▲2017年8月21日,中国尊结构工程全面封顶!自此,北京有了新的建筑天际线。高度528米!

▲“中国尊”计划2018年10月竣工,到2019年3月交付使用。中国尊建成后,将成为北京第一高楼,并成为世界上第一栋在抗震设防烈度8度区建造的500米以上的摩天大厦。
▲中国尊基坑施工动画
BIM技术的应用
建造全程采用先进的BIM技术,利用计算机代替人工对结构进行预拼装,减少建造中的返工及错误。
1. 项目难点
中国尊计划施工总工期为62个月,计划开发周期与同类超高层建筑平均开发周期相比,减少31个月,月施工建筑面积是国内已建成同类超高层建筑的1.4倍。大厦自身无裙房,外围又条件受限,几乎是“零场地施工”。参建单位多,除机电各专业(暖通、给排水、电气、消防、智能化、冷热源等)之间的综合协调外,还需与土建、钢构、装饰等其他专业协调。
2. BIM技术应用与管理
中国尊的建筑信息模型构建(BIM-Building Information Modeling)、模型应用(BIM-Building Information Model)和模型信息管理(BIM-Building Information Management)这三个维度由业主、设计、施工三方全体参与,在设计施工运营全过程中应用BIM技术。
2.1 BIM+深化设计
一般来说,项目BIM建模的深度越浅,越不容易发现问题,建模深度越深,模型上表达的内容越多,越容易发现各专业之前的综合协调问题。中国尊的BIM建模深度和精度为同类型项目之最。在如此大的项目体量下,对全专业,全区域进行建模。机电模型深度到末端,如暖通风口、消防喷淋头、灯具等,而土建装饰则需要留洞,构造柱,装饰龙骨吊杆等等。在这样高精度的模型下,更多的专业间综合碰撞问题在施工前被发现解决,现场拆改显著减少,从而确保了工期。

油脂分

旁流水处


机电综合模型
在BIM+深化设计工作流程上,
中国尊的方式与其他项目有两点显著不同:
第一是直接采用三维建模软件进行深化设计,先有模型,图纸由模型导出,而非先二维设计再三维翻模。
第二是协同方式由各专业之间的协同变为各区域之间的协同,每个工程师需要对自己负责的楼层、区域范围内的所有专业进行综合排布。各工程师进行的是区域间的接口协调。与各专业间的协同相比,这种方式能从整体上进行规划,从更高的角度对全专业进行方案统筹。
通常在各专业间的协作中,等发现碰撞问题的时候,往往局限于在某个局部去解决碰撞,甚至等发现问题时已无力解决,被迫牺牲原有的建筑空间或吊顶高度。
借助高质量的BIM+深化设计,使空间紧张的区域满足安装检修,对空间宽松的区域(窗边风机盘管、巨柱边管井、地下室等)提出优化方案,使大厦可用建筑面积大幅度增加,使办公区平均平面使用率高于同类超高层写字楼。

2.2 BIM+工厂化预制加工
垂直运输是超高层施工的重难点。中国尊的施工条件可以说是前所未有的艰苦,现场几乎没有机电加工的场地。为了解决这一难题,项目使用BIM技术辅助工厂化预制加工。首先完成定位准确的三维施工模型,然后在工厂中按模型进行预制加工并编号,到现场后,根据编号将材料快速准确的运输到指定的楼层和位置,现场根据编号进行拼装,只进行少量的拼装。这样现场加工量减少,随之产生的建筑垃圾也减少,从而减轻二次运输的压力。
中国尊在多个专业和区域使用
BIM+工厂化预制,如:
部分竖井内管道(空调水、给排水、消防水等)采用预制立管施工技术,预先在工厂内制作成各组单元节,在结构施工的同时进行安装。

预制立管BIM模型
各标准层空调机房排布方案类似,将空调机组进出口处的水管阀门管件做成预制模块,减少现场焊接作业。
各标准层弱电间,桥架排布复杂且异形构件多,在工厂根据BIM模型预制异形件并将各构件编号,现场不再进行桥架切割加工。

弱电间桥架加工图
窗台一体化系统的窗台板采用BIM模型与现场测量结合的方式,在工厂完成定制。

窗台板加工图
蓄冰机房弧形区域管道采用工厂预制弧形管,不仅美观也减少了大量焊缝,降低了施工难度。

现场弧形管
2.3 BIM+三维激光扫描
在机电安装之前,传统的做法会先对现场土建结构实测实量,以免土建偏差造成机电安装的返工,但这种方式随机性大,容易遗漏,人工复核精度不高,复核所需的时间也较长。
中国尊采用三维激光扫描仪进行现场扫描,机器扫描具有数据信息完整,无遗漏,精度高的优点,软件通过将现场点云模型和施工模型做分析比较,可以生成各种可视化的图表。方便管理者迅速发现问题,及时制定应对策略。生成的色谱分析图根据偏差大小的不同,在模型上显示不同的颜色,管理者可以根据偏差的范围,偏差的大小,采取不同的措施,来消除误差。


色谱分析图
在机电管线安装前,对土建结构进行三维扫描,规避风险。对偏差较小的区域,可以通过施工交底,加强机电施工精度或者协调土建、装饰专业共同吸收误差。对无法吸收误差的,需要事先调整深化设计方案,修改管线路由,避免因为现场条件与设计不符造成的机电拆改。
在机电管线安装后,对机电管线进行扫描和质量管控。扫描确定重要设备和阀门的现场安装位置与施工模型位置一致,方便后期运维。分析机电管线安装完成后的实际最低标高,避免因安装精度不够造成吊顶标高降低,提升建筑的品质。
2.4 基于BIM技术的质量管理
中国尊的BIM技术管理有三个一致:“模型与图纸一致,模型与图纸提交时间一致,模型与现场一致”。为了达成这一目标,中国尊的BIM技术管理从设计、施工及验收三个维度进行质量管理。
设计质量管控
中国尊的BIM模型首先由机电总包完成综合管线排布并自审,然后由深化设计顾问单位对模型排布方案提出优化建议,由BIM顾问单位对模型规范性作出审核(如命名、属性、碰撞等),接着由施工总包结合其分包专业模型(土建、钢构、装饰等)进行综合协调,最后报送设计院审核。
每个步骤根据实际需要均有反复协调的情况,这样各方从不同角度对模型进行优化后,从设计上确保模型的高质量。

施工质量管控
在施工之前对技术员及现场班组长就复杂区域进行三维模型交底,并与现场施工随时保持紧密联系,及时纠正因现场条件导致的模型无法施工的问题。同时对现场劳务队加强管理,严格要求按图、按模型施工,合理安排工序,禁止因自身方便随意施工而影响其他专业。
验收质量管控
为确保模型与现场的一致性,中国尊采用定期和不定期现场巡检的方式,在施工过程中,由业主、施工总包、机电总包、BIM顾问、监理组成联合巡检,手持移动设备查看BIM模型,比对模型与施工现场的一致性。
机电总包及其分包单位、监理也各自组织人员进行不定期的巡检。对于发现模型与现场不一致处,根据实际情况要求现场整改或模型整改保持两者一致。
除人工巡检外,在机电安装完成后,采用三维激光扫描技术对现场进行还原,在软件中对模型和现场进行对比。
这样通过人工和三维扫描技术检验,中国尊做到模型与现场基本一致。

巡检人员

空调机房施工与模型对比

BIM巡检报告

模型与现场扫描对比
通过BIM的深入应用,我们深深的感受到,BIM应用须建立在高质量的模型基础上。这个“高质量”不仅仅指模型的深度,也包括了设计人员在模型创建时体现出的专业知识和施工经验。BIM从业人员需要不断累积经验,才能为项目提供更有力的技术支持。
设计理念
中国尊由北京市建筑设计研究院有限公司设计完成,塔楼地上108层,地下7层(局部设夹层),建筑高度528米,外轮廓尺寸从底部的78米×78米向上渐收紧至54米×54米,再向上渐放大至顶部的59米×59米,似古代酒器“樽”而得名。

尊,古之礼器。意为敬奉,起时双手捧至顶,行顶天立地之势。所以设计者以“中国尊”为北京第一高度建筑的寓意:建筑高耸直入云端,表现出顶天立地之势,与“尊”的表现不谋而合。而且以尊为建筑形态,也有别于北京超高层建筑常见的直线形态。
外形自下而上自然缩小,形成稳重大气的金融形象,同时顶部逐渐放大,享受独在云端的无限风光,最终形成中部略有收分的双曲线建筑造型,使这一建筑林立在CBD核心区的摩楼天群中也能明显体现出庄重的东方神韵。
该建筑具有的中国风
元素1——“尊”
Z15的建筑构思源于中国传统礼器之重宝——“尊”的意象。建筑高耸直入云端,表现出顶天立地之势。其外形自下而上自然缩小,形成稳重大气的金融形象,同时顶部逐渐放大,享受独在云端的无限风光,最终形成中部略有收分的双曲线建筑造型,使这一建筑林立在CBD核心区的摩楼天群中也能明显体现出庄重的东方神韵。
元素2——竹编

细看建筑外观,自下而上的菱形机理给人影响极为深刻,这种机理的选择源于中国传统器皿之一——竹器。一层层菱形的机理自下而上,既透出竹编的灵秀,又蕴含着莲花盛开的清丽。
元素3——孔明灯

建筑顶部的空间设计取自“孔明灯”的形态意向,建筑群体空间错落有致,夜晚亮灯后在视觉感官中,其通透轻灵的顶部空间形成冉冉上升之态,从而形成独特的城市天际线轮廓,成为CBD腾飞的新起点。
元素4——城门

从区域空间设计上看,该设计引入了“城门”的构思。从规划的南侧向北望,多栋超高层建筑在中央绿轴两侧延展,整体规划具有强烈的秩序感和导向性,凸显出绿轴终端的“中国尊”,从而形成CBD核心区标志性门户的城市形态,也寓意着北京城市站在一个全新的起点对话世界。
视觉效果

曲线优美,身高约500米的“中国尊”是以灵动的弧线构成,因此虽然高大,却不失婉约,简单的建筑线条看起来极具以柔克刚的效果。如此的设计不仅是为了追求耐看的视觉审美效果,同时也是出与构建设合理建筑结构的考虑。
曲线的以柔克刚,这“刚”指的就是北京春秋冬三季刚劲的风,弯曲的立面和接近圆弧形的边角平面有效减少风荷载,楼塔顶透气/雕塑式的设计能减少顺风向和横风向荷载及加速度。

首先在防震方面,设计方在结构体系的牢固性、构件使用等多个方面都进行了充分考虑。
同时考虑到本塔楼高度远超过了中国设计规范的有关限值,设计方表示经过抗震超限委员会主持的专家审查,在可能需要进行整体结构的振动台地震模拟试验及重点部位的抗震 性能试验,以确保最佳的安全性。