常用电工仪表:
一. 万用表

1.指针式万用表
指针式万用表又称模拟万用表,它是利用一只磁电式电流表(微安表)作表头。当微小电流流过表头,就会有电流指示。由于表头不能通过较大电流,所以表头要并联或串联一些电阻,起到分流或分压作用,从而测出电路中的电流,电压和都阻。
指针式万用表的键钮及功能
1)表盘
(1)电阻刻度盘
电阻刻度盘位于表盘最上面,标有Ω,它的零位在右测。最终电阻测量值为:刻度盘表盘指针读数 × 所选取的电阻测量档的量程
例:选取的电阻测量档的量程为 R×100 档,指针读数 为20,最终电阻测量值是:20 × 100 = 2000 Ω
(2)直流电压和直流电流刻度盘
•直流电压和直流电流刻度盘位于表盘的第二条和第三条线。它的零位在刻度盘的左侧。
•最终直流电压和直流电流的测量值:
•表盘指针读数 × 所选挡位量程与表盘指针读数 所在的刻度线的最大值之比
•例如:挡位量程为直流电压“100”,指针指在表盘“0~50”上的刻度“30”,其最终读数为: 30×(100/50)=60V
(3)交流电压和交流电流刻度盘
•交流电压和交流电流刻度盘位于表盘的第四条线,它的零位在刻度盘的左侧。
•最终交流电压和交流电流的测量值:
•表盘指针读数 ×所选挡位量程与表盘指针读数 所在的刻度线的最大值之比
•例如:挡位量程为交流电流“0.5”,指针指在表盘“0~250”上的刻度“50”,其最终读数为: 50 × (0.5/250) = 0.1A
•(4) 三极管刻度盘
•三极管刻度盘位于表盘第五条和第六条线,第五条线刻度盘是测量NPN型三极管(硅管)时读取的刻度值。
•而第六条线刻度盘是测量PNP型三极管(鍺管)时读取的刻度值。
测量时将三极管插入相应的插孔,可测出三极管电流放大系数β值。 β = Ic/Ib
2)表头校正钮
表头校正钮位于表盘下方的中央位置,用于万用表的机械调零。正常情况下,表笔开路时,表针应在0位,若不在,应进行机械调零,以保正测量准确。
3)调零电位器
调零电位器用于调校万用表测量电阻时的准确度,万用表测量电阻时需要万用表自身的电池供电,在使用过程中,电池会不断的消耗,导致测量电阻时的精确度下降。所以测量电阻前要通过调零电位器进行调零。
4.)表笔
万用表两只表笔,分别用红色和黑色标识,红表笔为正,黑表笔为负。测量直流时应红表笔接正端,黑表笔接负端,若接错了表针反偏。
但是黑表笔与表内电池正极相连,红表笔与表内电池负极相连,所以测二极管时当表头显示几百欧时,与黑表笔相连的二极管一端为二极管正极,与红表笔相连的二极管一端为二极管负极。
2.数字式万用表
1)液晶显示屏
液晶显示屏可直接显示当前测量状态和最终测量结果数值
2)功能开关
(1)电源开关:“POWER”打开或关闭数字式万用表。
(2)锁定开关:“HOLD”按下此键,仪表当前所测数值就会保持在液晶屏上,直到再次按下,退出保持状态
(3)切换开关: “AC/DC”按下状态,液晶屏左上角会显示“AC”字符,此时可用于交流电路的测量。当按钮弹起状态时左上角“AC” 消失,此时表示万用表进入直流测量状态。
3)电容/电感测量输入端
位于面板左侧插孔,标有“Cx Lx”有这样插孔的数字式万用表可以测电容和电感,测有极性的电容时需按标有极性的插孔插入。
4)三极管测量输入端
位于面板右上,由8个小孔围成一个圆形,分成两组,分别标有“E”
“B” “C ”并在其下标识“PNP”和“NPN”
测量时将三极管插入相应的插孔,当液晶显示屏,显示数值时说明三极管各极与插孔标识相符。若液晶显示屏显示断开时,则说明所插位置不对,需要更换位置重新测式。
5)插孔与表笔
一般有四个插孔,分别标有“mA” “COM” “20A” “VΩHz”具体用法和插接方法与指针式万用表基本相同。
表笔分红表笔和黑表笔,红表笔为正和黑表笔为负。
黑表笔与表内部电池正极相连,红表笔与表内部电池负极相连。
3.万用表使用时注意事项:
1)转换开关位置应选择正确,选择测量种类要细心,特别是测量交流电压时一定要将转换开关转到交流电压档,而且要足够大,若误用“电流档”或“电阻档”就会造成短路
2)插孔:红表笔插 “正插孔” 黑表笔插“负插孔” 在测量直流电流电时对表笔的正负是有要求的。应注意万用表内电池的正极与负插孔相连,负极与正插孔相连。数字表当表笔插入10A插孔时,不要测电压。
3)测量线路的电阻时,电路必须与电源断开,不能在带电的情况下测量电阻值。
4)用数字表测量电阻应注意选好量程,当显示为1时,有时并不说明线路不通,而是因为量程选的小。可改大量程后再重试。
5)数字表测量电阻时,可在显示屏上直接读数,但当功能旋钮旋至2~200KΩ和2~20 MΩ时,显示屏上电组读数的单位分别为KΩ和MΩ
•4.用万用表识别三极管极性
•1)基极的判别
•三极管有两个PN结,因此可以看作两只二极管的相同极性在基极相接。用万用表电阻档,选好量程。把黑表笔接在假设的基极上,红表笔分别与另两个极相连,若两此读数都很大(或很小)则把两表笔对调一下,重复以上测试过程,若这两次读数都很小(或很大),则可判定假设的基极正确

2)PNP与NPN的判别:
用红表笔与基极连接,黑表笔分别与另外两个电极相连,若两次读数都很大,为NPN型。若两次读数都很小,为PNP型。

3)发射极和集电极的判别:
假设剩下的两个极一个是发射极,另一个是集电极。在假设的集电极和基极之间接入一个100KΩ电阻,用黑表笔接在假设的集电极上红表笔接在假设的发射极上,此时若表针向右摆动幅度大,表示晶体管电流放大系数β值(也可说集电极电流大)说明假设正确。


5.用万用表测量晶闸管
1)晶闸管引脚的判别: (1)万用表拨至R×100档,黑表笔接晶闸管某一引脚,红表笔依次接另外两个引脚。(2)若测得两次阻值一次约为∞,另一次为几千Ω.
•


(3)将表笔对调,红表笔接某一引脚,黑表笔依次接另外两个引脚,一次约为∞,另一次为几百Ω.
(4)结论:所测阻值两次都为∞的引脚为阳极(A)第2次测量时红表笔所引脚为阴极(K)黑表笔为阳极,剩下的引脚控制极(G)


•
2)判断晶闸管好坏:
万用表拨至R×100档测量阴极与控制极之间的正反向电阻值,若两次
测得数值差别很大,基本可判断阴极与控制极之间的PN结是好的。



二. 兆欧表
•兆欧表也称摇表是用来测量绝缘电阻的,如电动机和变压器的对地绝缘电
•缆的绝缘电阻等。
•1. 兆欧表工作原理
•兆欧表主要由磁电式流比计与手摇直流发电机组成流比计是用电磁力代替游丝产生反作用力矩的仪表。它与一般磁电式仪表不同,除了不用游丝产生反作用力矩外,还有两个区别:一是空气隙中的磁感应强度不均匀;二是可动部分有两个绕向相反且互成一定角度的线圈,线圈1用于产生转动力矩,线圈2用于产生反作用力力矩。被测电阻接在L(线)和E(地)两个端子上,形成了两个回路,一个是电流回路,一个是电压回路。电流回路从电源正端,经被测电阻Rx、限流电阻RA、可动线圈1回到电源负端。电压回路从电源正端,经限流电阻RV、可动线圈2回到电源负端。由于空气隙中的磁感应强度不均匀,因此两个线圈产生的转矩T1和T2不仅与流过线圈的电流I1、I2有关,还与可动部分的偏转角α有关。当T1=T2 ,可动部分处于平衡状态,其偏转角α是两个线圈电流I1、I2比值的函数(故称为流比计),因为限流电阻RA、RV为固定值,在发电机电压不变时,电压回路的电流I2为常数,电流回路电流I1的大小与被测电阻Rx的大小成反比,所以流比计指针的偏转角α能直接反映被测电阻Rx的大小。
•2
•.

2.
兆欧表使用注意事项
(1)用摇表测高压设备(250V以上)。应由二人担任。
(2)测量用导线,应使用绝缘导线,其端部应有绝缘套。
(3)测量绝缘时,必须把被测设备从各方面断开,验明无电压,确定设 备无人工作后,方可进行。在测量中,禁止他人接近设备。测量绝缘前后,必须将被试设备对地放电。测量线路绝缘,应取得对方允许后方可进行。,(4)在有感应电压的线路上(同杆架设的双回线或单回路与另一线路有平行段) 测绝缘时,必须将另一口路同时停电,方可进行。雷电时,严禁测线路绝缘电阻。
•(5)在带电设备附近测绝缘电阻时,应保持足够的安全距离。
•(6)根据被测设备的电压选则摇表的电压,如测380V设备时可选500V摇表,测电缆的绝缘电阻可选1000 V摇表,测10KV设备时可
•选2500V摇表.
•
•(7)摇表测量时应放在水平位置,摇测速度不能太快或太慢,以没分钟120转为宜。
•(8)摇测前应先作短路试验,应为无穷大。和开路试验,应为零。
•


1钳形电流表的工作原理。
钳形电流表是根据电流互感器的原理制成的, 其外形像钳子一样, 当握紧钳形电流表的扳手时,电流互感器的铁芯可以张开,被测电流的导线进入钳口内部作为电流互感器的一次绕组,当放松扳手铁芯闭合后根据电流互感器的原理在其二次绕组上产生感应电流,电流表指针偏转,指示出被测电流值。

2.钳形电流表的正确使用及注意事项
(l)钳形电流表一般用转换开关改变量限,电流量限有5A,1OA,50A,250A四档;电压量限有300V和600V两档。当被测电流小于5A时,为了得到较准确的读数,在条件许可时,可将导线多绕几圈放进钳口进行测量,其实际电流数值为仪表读数除以放进钳口的导线根数。
(2)测量交流电流时,使测量导线位于钳口中部,并使钳口紧密闭合。
(3)钳形电流表应保存在干燥的室内,使用前要擦试干净。
(4)测量时应有二人进行,一人测量,一人监护。
(5)被测电路的电压不可超过钳形电流表上所标明的规定数值,否则由于表的绝缘强度不够,容易引起接地事故或发生触电危险。
(6)测量时要戴绝缘手套,站在绝缘垫上,不得触及其他设备,以防短路或接地。观察表计时,要注意保持头部与带电部分的安全距离。
(7)不准在测量电流的过程中,切换电流量限开关,以免损坏仪表;需要时应将钳形电流表从导线上取下来进行。
(8)每次测量只能钳入一根导线,不能同时钳入二根或三根导线。
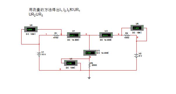
四.线路测量
1.用电流表,电压表测量桥式整流电路的输出电流和负载电流

2.测量复杂电路的各支路电流


3.伏安法测电感
1)加直流电源
测量电感的电压和电流。由于电感元件在直流时不起感抗作用,则电压降在电感元件的等效电阻上。可根据电压表和电流表的读数计算电感元件的直流电阻Rx
2)

2)加交流电源
加交流电源时,电感元件感抗和等效电阻均起作用

由交流电压表读出:电压值U 由交流电流表读出:电流值I
阻抗Zx可由下式得出:

五.电桥
1)直流单臂电桥
亦称惠斯顿电桥,用于测量大阻值电阻(1Ω~9.999MΩ)。

根据电桥平衡条件(Va=Vb;Is=0),得 Rx=Rn*R1/R2。
由于Rn、R1、R2选用了高精度电阻器,因此测量的电阻值准确度很高。
(2)直流双臂电桥
亦称开尔文电桥,用于测量小阻值电阻(0.0001~11Ω)。

被测电阻采用四端法接入,以消除引线电阻和接触电阻的影响。
根据电桥平衡条件(Va=Vb;Is=0),得 Rx=Rn*R1/R2+K(R1’/R1—R2’/R2)。
令R1’/R1=R2’/R2,得 Rx=Rn*R1/R2。
六.互感器
1电压互感器
电压互感器实际上就是一个降压变压器,其一次侧的匝数远多于二次侧的匝数,由于二次侧的额定电压一般为100V,故不同电压比的电压互感器,其一次侧的匝数是不同的;另外,由于电压表的内阻都很大,所以电压互感器的正常工作状态接近于变压器的开路状态。
规定:电压互感器一次侧额定电压U1N与二次侧额定电压U2N的比值,成为电压互感器的额定电压比,用KTV表示。即
KTV = U1N / U2N
KTV一般都标在电压互感器的铭牌上,测量时可根据电压表的指示值U2,计算出一次侧被测电压的大小,即
U1=KTVU2
2.电流互感器
电流互感器实际上是一个降流变压器,能把一次侧的大电流变换成二次侧的小电流,一般电流互感器二次侧的额定电流为5A,由于变压器的一次侧、二次侧电流之比与一次侧二次侧的匝数成反比,所以,电流互感器一次侧的 匝数远少于二次侧匝数,一般只有一匝到几匝。另外,由于电流表的内阻一般很小,所以电流互感器在正常工作状态时,接近于变压器的短路状态。
规定:电流互感器一次侧额定电流I1N与二次侧额定电流I2N之比,成为电流互感器的 额定电流比,用KTA表示,即
KTA = I1N / I2N
每个电流互感器的名牌上都标有它的额定电流比,测量时可根据电流表的指示值I1,计算出一次侧被测电流的数值,即
I1 = KTA I2
七.示波器
示波器是一种用途十分广泛的电子测量仪器。它能把肉眼看不见的电信号变换成看得见的图象,便于人们研究各种电现象的变化过程。示波器利用狭窄的、由高速电子组成的电子束,打在涂有荧光物质的屏面上,就可产生细小的光点。在被测信号的作用下,电子束就好像一支笔的笔尖,可以在屏面上描绘出被测信号的瞬时值的变化曲线。利用示波器能观察各种不同信号幅度随时间变化的波形曲线,还可以用它测试各种不同的电量,如电压、电流、频率、相位差、调幅度等。

1.电源开关
2.电源指示灯
3.FOCUS 聚焦控制:
当辉度调到适当亮度后,调节聚焦控制直至扫描线最佳。虽然聚焦在调节亮度时能自动调整,但有时有稍微漂移,应手动调节以获得最佳聚焦状态。
4.ROTATION 基线旋转控制:
用于调节扫描线和水平刻度线平行
5.INTEN SITY 辉度控制:
用于调节辉度电位器,顺时针转,辉度增加,反之辉度减
8. CH1信号输入端
9. CH2信号输入端
10 (11)输入耦合开关:
AC: 输入信号经一个电容输入,输入信号的直流分量被隔离
只有交流分量被显示。
GND:垂直轴放大器输入端接地。
DC: 输入信号直接送到垂直轴放大器输入端而显示,含直流成分。
12(13)VOLTS/DIV 伏/度选择开关:
用于选择垂直轴灵敏度切换,它可以根据被测信号的幅度切换衰减量,使显示的波形置于一个易于观察的幅度范围。当使用10:1探头时屏幕上读数要乘以10.
14(15)垂直轴灵敏度微调:
当旋转此旋钮时,可小范围改变垂直轴偏转灵敏度,逆时针旋转提高灵敏度。此旋钮拉出时垂直系统增益扩展5倍,最高灵敏度可达1mV/DIV
16(17) CH1(CH2)位移旋钮:
此旋钮用于CH1(CH2)垂直方向位移,顺时针旋转波形上移。当
“17” 旋钮被拉出时,输入到 CH2 的信号的极性被倒相。
18. 工作(显示)方式选择开关:
用于选择垂直偏转系统的工作方式
CH1:只有能加到CH1通道的信号显示。
CH2:只有加到CH2通道的信号能显示。
ALT:
加到CH1 ,CH1通道的信号能交替在屏幕上显示。此方式用于扫描时间短的两通道观察
•CHOP:
快速切换显示方式,加到CH1 ,CH1通道的信号受约250KHz 自激振荡电子开关的控制,同时显示在屏幕上,此方式用
时间长的两通道观察。
ADD:
此方式工作时,加到CH1 ,CH1通道的信号代数和显示在屏幕上。
20(21) 直流平衡:
用于平衡调节控制
22. TIME/DIV 扫描时间及水平轴微调钮:
扫描时间从0.2μS/DIV 到 0.2S/DIV 共分19档,将信号波形的扫描时间进行调节。
23. SWPVAR扫描微调控制:
当旋转此旋钮时,可小范围连续改变水平偏转因数,顺时针到底为校准位置;逆时针旋转到底时,其变化范围应大于2.5倍。
24. POSITION 水平位移:
此旋钮用于水平移动扫描线,顺时针旋转时,扫描线向右移动,反之扫描线向左移动,拉出时扫描因数扩展10倍,这样TIME/DIV 开关指示的是实际扫描时间因数的10倍,这样通过调节
可以观察所需信号放大10倍的波形(水平方向)
25. SOURCE 触发源选择开关:
此开关用于选择扫描触发信号源
INT :(内触发)
加到CH1或CH2 的信号作为触发源
LINE :(电源触发)
取电源频率作为触发源
EXT:(外触发)
外触发信号加到外触发输入端作为触发源。外触发用于垂直方向的特殊信号的触发。
•26. INT TRIG 内触发选择开关:
•此开关用于选择扫描的扫描触发信号源
•CH1:
•加到CH1的信号作为触发信号
•CH2:
•加到CH2的信号作为触发信号
•VERT MODE:(组合方式)
•用于同时观察两个波形,触发信号交替取自CH1和CH2。
•27. TRIG IN 外触发输入插座:
•此插座用于扫描外触发信号的输入。
•28. LEVEL 触发电平控制旋钮(同步位置调整):
此旋钮通过调节触发电平来确定扫描波形的起始点,亦能控制
•触发开关的极性;按进去为正,拉出为负。
•29.触发方式选择开关:
AUTO:(自动)
始终自动触发,显示扫描线。有触发信号时,获得正常触发扫描,波形稳定显示,无触发信号时,扫描线将自动出现。
NORM:(常态)
当触发信号产生,获得触发扫描信号实现扫描,无触发信号时,应当不出现扫描线。
TV-V:
此状态用于观察电视信号的全场波形
TV-H:
此状态用于观察电视信号的全行波形
八.电度表
电度表是利用电压和电流线圈在铝盘上产生的涡流与交变磁通相互作用产生电磁力,使铝盘转动,同时引入制动力矩,使铝盘转速与负载功率成正比,通过轴向齿轮传动,由计度器积算出转盘转数而测定出电能。故电度表主要结构是由电压线圈、电流线圈、转盘、转轴、制动磁铁、齿轮、计度器等组成。


