热水器已成为生活中重要的一部分,给人们的生活带来极大的方便。但由于元器件自然老化、操作者的熟练程度、工作环境和工作强度等诸多因素常引发各类故障。接下来就为大家介绍如何维修热水器的问题。
电热水器
工作原理
电热水器具有结构简单、价格低、热效率高、无污染、使用方便等优点,使用寿命一般为15年左右,主要有贮水式和速热式两种。由于速热式电热水器功率高达3kW以上,且易漏电,很少有人问津;贮水式一般功率在1~2kW之间,安全方便,受到消费者喜爱。
一、贮水式电热水器
贮水式电热水器一般由箱体系统、制热系统、控制系统和进出水系统四大部分组成。下面为部分国产名牌电热水器的结构示意图。

1、箱体系统
箱体系统由外壳、内胆、保温层等构成,起到贮水保温的作用。
(1)外壳
外壳是电热水器的基本骨架,大部分部件都安装或固定在上面,所用材料有塑料、彩板、冷轧板、喷粉等几种。
(2)内胆
内胆既是盛水的容器,又是对外加热的场所,其寿命决定于内胆的材料和制造工艺。常见内胆材料有镀锌铁板、不锈钢板和钢板内涂搪瓷三种。
(3)阳级棒
贮水式电热水器中的阳极棒是一根金属镁棒,主要用来保护金属水箱不被腐蚀和阻止水垢的形成。
(4)保温层
外壳与内胆之间的保温层,起减少热损失的作用,一般采用聚氨酯发泡、玻璃棉、石棉、纤维、毡和软木等。为增强保温效果,现多采用高密度聚氨酯发泡材料充填的新工艺,充填扎实,密封保温性好,即使12h不通电,水温也仅下降2℃左右。
(5)炉膛
炉膛用于安装加热体和限温器,是由炉膛底盘、炉膛管、炉膛帽、温控管、螺孔柱焊接而成。螺孔柱经钻孔攻螺纹,用于安装镁棒。
2、制热系统
电热水器采用的电热元件多采用管状结构,为提高热效率,直接放在水中加热,形状可根据内胆结构弯成U形或其他形状,金属护套管常见为不锈钢管或铜管。电加热管在通电后,其内部高电阻电热合金丝发热,通过金属管内的绝缘填充料导热至金属套管,起加热作用。
电加热管使用时间一长,在电加热管表面容易结污垢,不仅影响发热效果,而且会产生漏电现象。为此海尔、小鸭、东宝等厂家,将热水器部分产品的电热元件改为高压耐热的陶瓷发热器,如图所示。间接加热内胆中的水(通电后,首先预热周围的空气,然后通过钢板对水加热),使水电分离,不仅无漏电之忧,且可超快速加热。

3、控制系统
电热水器的控制系统主要包括温控器和漏电保护器。
(1)温控器
电热水器中使用的温控器主要有双金属片温控器、蒸气压力式温控器和电子温控器。

(2)漏电保护器
在电热水器的漏电保护器中、将15mA确定为危险电流,超过这一数值时漏电保护器动作,正常的动作范围为15~30mA。
海尔电热水器选用的是进口漏电保护器,动作值为15mA,动作时间为0.1s。小鸭等品牌电热水器电源线带有先进的电子控制漏电保护插头,其技术参数为:额定电压220V(5OHz),额定电流10A,漏电动作范围5~10mA,漏电动作时间≤50ms,最大分断能力300A,最大负载功率2200W。

4、进、出水系统
进、出水系统由进、出水管,混合阀、安全阀和淋浴喷头等组成。
(1)混合阀
混合阀的结构如图所示。由图可知,热水器内胆出水管、混合阀、喷头和大气相通,不受混合阀冷、热阀门控制胆内压力,故称为出口敞开式。

单独打开右侧红点热水旋阀,自来水经出水管、混合阀、喷头流出,出热水,出水压力由热水阀控制;单独打开左侧蓝点冷水旋阀,自来水直接经混合阀由喷头流出冷水,出水压力由冷水阀控制。当同时打开冷热水阀门时,冷水和热水在混合阀出水口混合,适当调节冷热水阀门大小,可得到所需水温。
(2)安全阀
在自来水压力突然增高或加热水温过热,造成内胆压力超过规定耐压值时,安全阀会自动排压,以保护内胆。在加热过程中,安全阀会有缓慢的滴水现象,不是故障,是一种正常现象。

5、工作原理
贮水式电热水器的加热分单加热器加热和双加热器加热两种。前者,--般用在容积不太大的热水器中;后者、往往用于容积较大的热水器中。
二、速热式电热水器
快速热水器一般在接通电源、开启水阀后,仅需十几秒就会有充足的热水源源流出,因此也称流动式或即热式电热水器。
1、基本结构
快速热水器主要由外壳、内腔、电热元件、压力开关和温度控制等部分组成。
2、工作原理
(1)腔体式
打开进水阀门,水流入腔体。当水充满腔体后,在水压和重力作用下,使橡皮膜下凹,从而带动通过膜片中心的通水管子上端,使触点闭合接通电源,这样电阻丝通电发热,被加热的水沿通水管上开有的小孔流入管内,再经过莲蓬头喷射出来,供人们使用。当停止进水时,靠橡皮膜弹力恢复使触头断开,从而切断电源。
(2)水槽式
在未接通水源时,压力开关处于常态(触点断开),微动开关s不动作,从而继电器线圈不通电,这时整机不工作。接通水源后,因水压升高,这时压力开关触点动作,继电器KA吸合,主电路触点闭合,指示灯HL点亮,这时只要将转换开关(功率调节器)根据需要调节在适当位置,电热元件即可工作,就会有热水从莲蓬头中源源不断流出。

常见故障分析
一、电热水器检修工艺
下面以海尔电热水器为例,对电热水器的检修工艺过程介绍如下:
1、电源检查
用万用表交流电压档(~500V档)测量插座零线和火线,零线和地线是否接通,若不通为正常;反之,则电源不能使用,应修复。

(万用表使用方法图解)

2、故障检修程序
接通电源,可能出现两种情况:指示灯亮或指示灯不亮。

(1)指示灯亮:待半小时左右,水温升高10℃左右,说明热水器正常;若水温不升高,由灯亮可知,漏电保护器、超温管均正常,故障在加热器。断电后,检测加热元件,若电阻为无穷大,应更换。
(2)指示灯不亮:若灯坏应更换;灯好时,应检查温控器、超温管、加热器和漏电保护器以确定故障所在。
①对可调温型温控器,用万用表R×1档测量,在关断位置电阻为无穷大;在不同温度控制点应有不同电阻值与之对应;温控器在未动作时,触点为闭合状态,电阻近似为0,否则说明温控器损坏,应更换。



(万用表测量温控器图解)
②超温管在正常状态下,电阻为0,否则已损坏,应更换。
③用万用表检测加热器,电阻约24~48Ω,若为无穷大时,应更换加热元件。

④检查漏电保护器,应将漏电保护器打到合闸位置,灯亮,水温升高为正常;有时漏电保护器误动作,应注意观察,找出误动作原因。

(漏电保护器“合闸”状态)
若漏电保护器合不上闸,应用万用表R×100档依次检测超温管、温控器和加热器的对地电阻,表针指向∞位置为正常,表针指向0为漏电,找出漏电元件进行更换,若无漏电元件,说明漏电保护器已损坏,更换新的。

(漏电保护器“跳闸”状态)
3、安全性能测试
(1)漏电测试:重新合闸,按“试验”按钮应跳闸,漏电保护器为正常,再“合闸”灯亮。若热水器无漏电保护器,用万用表电阻档测量插头的火线与地线、零线和地线,若指示为无穷大,说明无漏电现象。
(2)泄漏电流测试:泄漏电流不应超过规定的数值,海尔小海象为0.5mA/kW,大海象、金海象为0.3mA/kW,
(3)绝缘电阻用兆欧表测量应大于50MΩ。
(4)电源的接地端与电热水器易触及金属部件之间的接地电阻应小于0.1Ω。
安全性能测试合格后,才能按工艺要求将电热水器重新安装好,投入使用。
二、电热水器常见故障分析
1、出水不热
(1)冷热水调节不当:这是由于热水阀开得太小,冷水阀开得太大造成的。应适当调节冷热水阀的开度,使出水温度适合使用。

(2)电源未接通:调整电源插头或开关,使其接触良好。若采用的是漏电保护插头,应将其“复位按钮”按下,排除以上故障若仍不能接通电源,应拆开电热水器仔细检查回路是否有导线脱落、断开等情况,若有,应及时排除。

(3)电加热器损坏:用万用表电阻档测量电热元件电阻值,正常情况下,1kW电热水器,电阻为49Ω左右;3kW,16Ω左右。功率不同的电热水器,其电热元件的阻值不同。若电阻为无穷大,说明电热元件损坏,应予更换。
(4)温控器损坏:当温控器触头接触不良或感温体内感温剂泄漏时,可引起温控器不能正常工作。对于前者可拆开压力式温控器进行修复;对于后者只好更换新的压力式温控器。
2、出水温度太高
(1)冷热水调节不当:适当调节冷热水阀的开度。
(2)温控器旋钮调节不当或触点粘连:将温控器旋钮调至温度较低处;对触点粘连的,可将温控器拆开,将粘连触点分开,并对触点进行研修、调整,经调整后,一般即可使用,必要时可进行更换。

(3)限温器失灵:检修限温器。
3、漏水
(1)管道连接处漏水:对接口密封不好造成的漏水,应重新安装接口;若属自来水压太高,应在自来水道上设置减压阀。

(2)安全阀接口漏水:是由于安全阀松扣或密封不好造成的,应重新拧紧和密封。

4、出水带电
(1)出水口接地失效:重新接好接地线,保证接地电阻小于0.1Ω。
(2)水中分布电流大:用细钢丝编织成网,包在出水口上,并与接地线良好接触。
(3)电热元件绝缘损坏或失效:更换电热元件,更换时要保持电气接触良好,有关密封部分不漏水。
(4)内部导线绝缘层损坏,搭接在外壳或内胆上:拆开电热水器,检查出导线绝缘层损坏的部分,进行更换。
5、进水困难
(1)脏堵:主要是由于自来水水质不好,杂质超量,堵住进水口的逆止阀。设有进水滤网的热水器大都是滤网孔被堵。在确定水压正常后,关闭自来水供水总阀,清理管路,冲出胜物或清洗滤网。
(2)汽堵:常见于密闭水箱贮水式电热水器中。其特征是:热水阀打开后,喷出大量水蒸气,此时应将调温器调到最小位置或切断电源,先将蒸汽从热水阀排出,然后打开冷水进水阀,使热水器排水,降低水温,再检修温控器;若热水阀打开后,热汽断续流出,量很小,一般是脏堵造成的。此时应开大热水阀和冷水进水阀,以降低水温,待水温降低后,检查热水阀是否脏堵,洗净后冷水便会从热水阀流出。
(3)供水压力不正常:当供水管路因水压下降,供水压力低于贮水压力,逆止阀不能被顶开,会造成进水困难。这种故障,待水压正常后,故障即自行消失。
保养
使用一段时间后,应取下喷头,按安装方法进行冲洗。长期使用后,若升温慢,应检查电热元件是否结垢,若结垢,可用去垢剂清除水垢。
若漏水,应更换相应的橡胶密封圈。
若加热时蒸汽冒出,则表明恒温器失效。或感温头脱出,应关闭电路,经检查修复后再用。
加热时因水的膨胀,喷头有时会有少量热水溢出,这属正常现象,不必过分用力拧紧热水阀,以免加速损坏密封圈。
自来水阀可使用不带手轮的阀门或者安装好后取下手轮,以防误关此阀,导致水箱缺水而烧毁电热丝。
燃气热水器
结构
目前,家用快速燃气热水器常见为壁挂式,适合淋浴使用,主要由水路系统、燃气系统、热交换系统、排烟系统和安全装置五大部分组成。其结构示意图如下所示。

(1)水路系统主要包括进水阀、水膜阀等,其中水膜阀是关键部件,起控制水气联动装置的作用,当水源切断后立即切断燃气;水阀是控制冷水进入热水器流量大小的装置,水阀燃烧器在同样工作状态下,流量大的,输出热水温较低,反之则水温升高。
(2)燃气系统主要包括燃气调节阀、水气联动阀、常明火、主燃烧器。其中主燃烧器是热水器供热的主要部件;水气联动阀是由水流的压力差控制气阀的开启以防止空烧。燃气调节阀可调节进入主燃烧器气量,以达到调节水温的目的。
(3)热交换系统主要包括腔体、集热片和弯管。
(4)排烟系统包括热水器外壳、排气烟管和排烟口等。燃烧后的烟气,须经过排烟系统排出。
(5)安全装置主要包括由热电偶和电磁阀组成的熄火保护、缺氧保护、水气联动阀防止空烧、排水阀防止过水压和冻裂。
下面重点介绍燃气热水器主要部件结构原理。
一、点火装置
点火装置的作用是点燃小火(常明火)并保持其燃烧。当按下点火按钮时,小火管有燃气流出,此时点火器工作,点燃旁边的小火。燃气热水器的点火方式主要有压电陶瓷点火和电脉冲点火两种。

二、水气联动阀
水气联动阀是保证燃气热水器安全使用的重要部件,其主要作用是:当水压足够,水在热交换器中流动时,燃气才能进入主燃烧器进行燃烧;而当水流停止或压力不足时,自动切断燃气供给,以防因缺水面燃坏热水器。

三、燃烧器
1、常明火为点燃主燃烧器作准备,常明火有单独的燃气通路。同时常明火加热熄火保护装置中的热电偶,使电磁阀开闭燃气阀门。当由热电偶或双金属片构成的熄火保护装置一旦检测到常明小火熄灭,熄火保护装置将自动切断气源。
常明火点火管一般用铜管或不锈钢制成,为保证燃烧的稳定,大多采用大气式燃烧方式,即燃烧前预混一部分空气,由于这种燃烧方式火焰短而稳定,用它加热热电偶或热双金属片时,热量集中,不易产生误动作。
2、主燃烧器是燃气热水器提供热源的主要部件,热负荷较大,火力强而且集中,火焰高度实短不宜长,一般采用大气式燃烧器来满足要求,而且大多不设一次调节装置。

四、热交换器
燃气热水器的热交换器主要有两种类型,板管式和翅片管式。由不锈钢或导热性良好的紫铜片、紫铜管制成。

五、熄火保护装置
熄火保护装置的主要功能,是在燃气热水器的点火燃烧器(又称常明火)因故熄火后,在数密封秒钟后能自动动作,关闭燃气阀门。有机械和电磁两种结构形式,分别称为双金属片和热电偶熄火保护装置。

六、缺氧保护装置
此装置上有两只热电偶,正向热电偶与熄火安全装置热电偶基本相同(参数为:25℃内阻为(8.8±2)MΩ,700℃热电势20mV);反向热电偶由两根裸露电偶丝组成,材质与正向热电偶相同,但它的工作温度较低,氧化作用不很明显,它的安装位置是保证热电偶正常工作的重要条件(参数为:25℃内阻18±2MΩ,700℃热电势6mV)。
在使用过程中,周围环境氧气含量不足或换热器栅板阻塞时,会造成燃烧器不完全燃烧,这时燃烧器火焰拉长,火焰温度降低,两只热电偶产生的电势差较少,当环境氧气含量低于18%时,此装置动作,关闭燃气气路,避免造成二氧化碳中毒事故,此装置使用寿命大于6000h,使用次数大于100000次。

七、防空烧(过热)安全装置
此装置所用传感器为正温度系数的热敏电阻。当燃气热水器出现空烧时,因热敏电阻此时已呈“高阻”状态,使通过电磁阀电流很小,在弹簧力作用下,铁心与衔铁分离,关闭燃气气路。
八、电磁阀
在燃气热水器安全装置中,燃气气路的通、断是由电磁阀控制的。

九、水温调节装置
调温轴(水阀芯)的控制原理是通过调节水量增减,来达到调节水温目的。例如,欲提高淋浴水温时,将调温轴调向“高温”位置,实际上是关小水阀芯的开启度,使进水量减少,则出口的温度则会增加。

十、燃气泄漏报警装置
当燃气热水器或配套设备发生燃气泄漏时,通过气敏传感器检测出一定浓度的燃气,发出声光报警信号,提醒用户排除故障或停止使用,避免造成火灾或中毒事故。先进的泄漏报警装置,在报警的同时自动开启风机通风换气,迅速排除室内燃气,防止事故的发生和扩大。

工作原理
打开燃气气阀,燃气进人阀门内,按动点火按键,点火微动开关、快速微动开关启动,点火头产生连续电火花,电磁阀线圈强行通人吸合电流,由气阀杆推动,电磁阀被吸住,气路打开,燃气从点火燃烧器和长明火燃烧器流出,被点火器的连续火花点燃,经常明火火焰加热的熄火保护装置的热电偶产生热电势,在强制吸合电流断开时,保持电磁阀处于吸合状态。点火键复位,并关闭与点火键连动的点火器阀门,此时点火器的火焰熄灭,仅保留常明火焰,这样,燃气到达水气连动阀的气阀前面。
打开水龙头,冷水进入水气连动阀的水阀内,经调温旋钮进入热交换器,同时有一部分水从调温旋钮分流,进人混合管,因水气连动阀内的膜片受水压作用,推开水气连动阀的气阀。燃气经燃气调节阀、燃烧器调节旋钮,从主燃烧器流出,被常明火点燃。流向热交换器的水,被主燃烧器的火焰加热成热水,经混合水管的冷水混合,就可从供热水龙头流出适合使用的热水。
当关闭出水口时,水气连动阀内的压差消失,从而关闭了水气连动阀的气阀,主燃烧器的火焰熄灭,热水停止流出,按下熄火键,点火键复位,关闭主气阀,常明火熄灭。此时熄火安全装置的热电偶的热电势下降,电磁阀关闭。
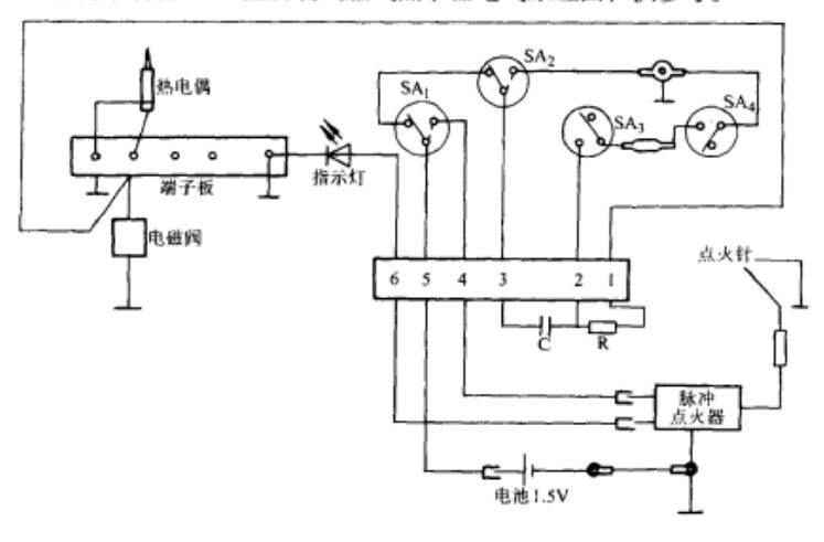
下图为沈乐满牌SR-5型后制式燃气热水器电气原理图,供参考。

故障检修
一、常见故障分析
1、打不着火或打火困难
(1)刚打开气源时,由于气管内空气尚未排空,短时间内难以打火,只要多打几次,让气管内的空气排空后,便能成功点火。
(2)喷嘴堵塞:在打火时有火星,而无法点燃火种,表明喷嘴有堵塞,此时只要将喷嘴进行清理即可。

(3)点火针破裂或松动:多数热水器点火针绝缘体是用陶瓷制作的,若陶瓷破裂或点火针松动,就会造成没有对着火种进行点火,打不着火。此时应更换点火针或对点火针进行调整位置。

(4)压电陶瓷失效手动式热水器一般是采用压电陶瓷点火,若点火时无点火火花,通常是压电陶瓷损坏造成的,应及时进行更换。
(5)水动式热水器电磁阀损坏,点火时,有火星而点不着火,此时先检查电磁阀接线是否良好,若未发现接线不良,应更换电磁阀。

(6)水动式热水器点火时无火星此时按顺序检查电池是否有电或装反,电池盒是否有接触不良,微动开关是否损坏,电脉冲发生器和接线是否有故障。排除故障后即可点火。
2、中途燎火
(1)热电偶与电磁阀接触不良或失效:若在热水器使用过程中,偶然中途熄火,说明热电偶与电磁阀接触不良,此时应紧固两者的联接螺母;当热水器打火后,中途熄火的时间都较接近时,表明热电偶已开始失效,应尽早更换。当热水器每次中途熄火的时间不规则时,表明火种与热电偶的位置不太准确,应调整。
(2)燃气气压不稳定:适当调整气源压力或清洗火种喷嘴。
(3〉保护装置动作:当直排式热水器使用时间过长,且室内换气较差时,或热交换器(水箱)长期没有清洗而造成严重积炭,保护装置便会自动关闭气源,导致熄火。对于前者,需打开门窗,使室内空气流通,对于后者需定期(每年1~2次)清洗热交换器。
(4)水动式热水器离子感应针被污染:若每次使用时,都要打2~3次火,应对感应针进行清洗,若经清洗,还有同样的问题出现,说明感应针的材质或电子点火器质量不良,应及时更换。
3、漏气
漏气主要是由于密封用的密封圈破损老化或配合不严造成的。
(1)进水接头安装不良而漏气:重新安装平面胶圈,上紧并紧固气接头。

(2)气阀体上联接面漏气:更换密封胶圈。
(3)气阀芯上的润滑脂干而漏气:清洗气阀芯,重新均匀涂上润滑脂(二硫化钼),以确保气阀芯不再漏气。
4、漏水
(1)防冻排水阀经多次拆装,密封胶圈裂损造成的漏水,应更换胶圈,并注意平日装拆不应用力过大。

(2)水阀芯胶圈因长期使用磨损严重造成的漏水,只要更换胶圈便可正常使用。
(3)水阀顶轴胶圈处比较容易漏水,若是水动式热水器,水会直接流到微动开关处造成打不着火,因此胶圈磨损,应及时更换。
(4)连接热水器的冷、热水软管和淋浴器的漏水,较易发现,经简单维修或更换便能使用。
(5)供水压力过高,可更换高压热水器或在进水阀前加装节流阀。
(6)热水器“空烧”造成漏水。这时,关闭热水器水阀时,主燃烧器不熄灭,造成“空烧”或回火,易烧化焊锡,严重时烧穿紫铜管,造成漏水,此故障应更换热盘管。
5、产生红火或冒黑烟
(1)燃烧器内存污物:将细铁丝尖部弯曲,从引射口处插入燃烧器内,反复旋转,进行清理。也可将燃烧器拆下来,用水冲浇。

(2)燃气压力不足:应设法提高其供气压力。另外,有时因天气潮湿,也会产生红火,待天气好转时又恢复正常。
(3)气路不畅造成缺氧:清理气路中的异物,并开机(换气扇、排风扇、开窗等)通风。
6、出水温度过低
(1)供气压力不足:这是造成出水温度过低的主要原因,应调整减压阀。若是管道燃气,可通知供气部门调整;若是热水器流量大,使供气管或煤气表负荷满足不了热水器的耗气量,应更换较大的煤气表或更换流量较小的热水器。

(2)喷嘴堵塞造成火焰变小:清理喷嘴。
(3)水阀橡胶膜有小的破裂:使水气联动阀门开度不足,造成燃烧火力不强,出水温度过低。应更换橡胶膜。
(4)部分地区水压较大,使水流经热交换器时间较短,出水温度过低,应适当调小水量。
7、火种留不住
(1)火种供气管堵塞:当点燃火种时,手松开也不见火种,尔后能听到电磁阀释放声,说明火种供气管堵塞,对此可进行疏通。
(2)热电偶或电磁阀损坏:检查时,按下点火按钮,不见火种,也听不到电磁阀动作声,说明热电偶或电磁阀损坏。电磁阀的损坏一般是线圈断路,可用万用表检查。若电阻为无穷大,对此可进行更换;对热电偶应检查连接导线有无断路,再检查热电偶是否移位,并擦净表面氧化物;最后检查热电偶是否失效,方法是:将热电偶从固定夹中卸出悬空,用万用表pA档串入,用打火机给热电偶加热,15s后若电流很小(接近为0),说明热电偶失效,应更换。
(3)热电偶性能变差:点火按钮松开后有火种,但不久会自动熄灭,是因热电偶性能变差引起的,这时可将热电偶调到最佳受热位置,一般就可排除,必要时,更换热电偶。
8、主燃烧器不能点燃
(1)水压不足:引起水压不足的原因,一是当地水压不足,二是杂物堵塞水道。对于后者可清理过滤网内的杂质。
(2)主燃烧器的燃气管道被堵塞:进行疏通。
(3)水气联动阀的隔膜室隔膜穿孔:隔膜穿孔后,无法推动顶杆打开主燃烧器的燃气阀塞。修理时,拆开阀体,拆下膜片上的铜螺栓和垫片,更换同规格的新隔膜。

(4)水气联动阀的铜顶杆长期与水、燃气接触,造成氧化折断:更换新配件,也可用不锈钢材料按同样规格制成顶杆进行更换。
(5)隔膜室螺钉松动:松动后,造成隔膜室漏水,水压下降,顶杆无法打开燃气阀塞,对此可紧固隔膜室螺钉。效果不好时,可拆开隔膜室,在接合面周围涂上一层粘补胶,然后再紧固螺钉,干燥固化后即可使用。
(6)隔膜室中的压差平衡弹簧折断:更换新配件。
9、随着“叭”的一声响,全机熄灭
(1)点燃正常10s后出现声响和熄灭﹑这多是热电偶损坏造成的。检查时,用气体打火机燃烧热电偶尖端,用万用mV档测量两端电压,正常为20mV左右,若为0,说明热电偶损坏,应更换。
(2)正常使用10min后,出现声响和熄灭,这多是缺氧造成的,应及时补充新鲜空气。
10、关闭热水阀后,主燃烧器熄火
(1)燃气阀塞被水气连动阀顶杆卡住,打开水气连动阀,清理阀内顶杆表面的水锈,涂上润滑油,重新装好。

(2)压差平衡器的眼孔被管道内异物堵塞拆开阀壳,疏通眼孔。
11、热水水流不畅、水温偏高
(1)水温调节旋钮使用不当:检查水温旋钮是否置于需要的位置上,位置有误时,应予纠正(温度“最高”为水流最小,温度“最低”为水流最大)。

(2)水温调节失控:若是旋钮错位引起阀芯开度和指示温度不一致,应及时调整,必要时更换滑牙的旋钮;水温控制阀阀杆和阀芯密封件老化损坏时,会引起水流不畅,应更换密封件。
12、炮火保护装置失灵
(1)热电偶的探头和点火燃烧器的位置不当:调整时,可稍松一下固定热电偶探头的螺钉,将探头移至点火燃烧温度较高的位置,进行反复点火试验,直至电磁阀吸合,再将紧固螺钉拧紧。
(2)热电偶与电磁阀之间的连接螺母松动:将松动的螺母拧紧即可。
(3)热电偶损坏:若热电偶断线或发生在热点上的短路,一般是无法修复的,应进行更换。方法是:拧开与电磁阀连接的螺母,并松开探头在点火燃烧器旁的螺钉,拆下热电偶。更换新热电偶时,先将它与电磁阀连接的螺母拧紧,再将偶线弯成需要的形状.将探头固定在点火燃烧器附近温度较高的位置,装好后进行点火试验,确认电磁阀动作后,再进一步拧紧螺钉、螺母。
(4)电磁阀吸合电流变大:这多是由于衔铁极面被气源腐蚀和污染造成的。电磁阀吸合时间,刚出厂时,5s即可吸合。使用中的燃气热水器,电磁阀若在点火后30s还不吸合,就应进行去污或更换处理。
(5)电磁阀线圈断、短路或衔铁移位:这类故障,一般很难修复,应更换同型号电磁阀,更换方法见前。
13、调节水温的方法
(1)调节进气阀控制燃气进量,可调节水温。
(2)调节水温调节器,可控制出水温度。
(3)调节自来水阀控制最大水流量,可调节最低温度。
(4)水气连动阀还有自动控温的作用。
14、水垢的清除方法
水垢产生后,会使热水器热效率降低,同时还会使热水器管径变小,热水产率下降,水温过高,甚至会产生局部堵塞。为此应一年左右清洗一次,清洗的方法很多,下面仅介绍一种简单实用的方法。
(1)买一袋铝壶―次清除水垢剂,将其倒人约1.2L饮料瓶中,并加人约1L温水,搅拌均匀。
(2〉按图所示连接好。打开水温开关,用手挤压饮料瓶,待除垢液进入热水器,并从进水管流出时,关闭水温开关。

(3)点燃热水器常明小火,对除垢液加温,待10~15min后,关闭常明小火,打开水温开关,将饮料瓶中剩下的除垢液全部流入热水器并从进水口排出(可重复几次)。
(4)卸下饮料瓶,接好进水管,打开冷水阀门,用清水将热水器管道内残余的水垢及除垢液冲洗干净即可。
15、水动式热水器有水流出,但不点火
水动式热水器是在打开进水阀门或热水阀门时,热水器便会自动点火,数秒钟后便有热水产生。当有水流而不点火时,其故障原因是多种多样的,可以按以下步骤进行检查并排除故障。
(1)打开水源开关,查看指示灯是否有亮,如果红色亮,表明电池已达到无电状态,需更换电池;如果绿色亮,但无“嗒,嗒,嗒”响声及点火火花,表明点火器高压包烧毁或高压线脱落,应重新连接高压线或更换点火器;如果指示灯不亮又无点火火花出现、应检查有没有安装电池或电池是否装反,如果电池安装正常,则需检查电源连线是否可靠,发现情况应及时排除。
(2)当所有电导线未发现异常时,先检查微动开关〈有的热水器用水动磁控开关),用手按动微动开关或直接用导线(或旋具)进行短路连接,此时如果有点火动作,则证明是微动开关故障或开关拨片位置不对,应予以更换或调整。如果按动或短路微动开关,均无点火动作,则是点火器的故障,需更换点火器。
(3)当打开水源开关后有点火火花而没有着火时,应先检查点火针位置是否对准燃烧器,然后再检查电磁阀的连线连接是否良好,同时可根据该热水器的用电池情况,对电磁阀接入3V(或1.5V)的直流电压,查看燃烧器是否着火,如有着火,则表明点火器输出电流不足,需更换;如未有着火,则表明电磁阀有故障,也需更换。
(4)如果上述几种方法都无法查出原因时,就要检查其他的安全保护装置,例如,过热保护装置是否熔断或开路;防止不完全燃烧装置的热电偶是否反接或开路;水气联动装置是否活动自如(反复开、关水源、微动开关拨片应左右移动,如果不动作则是水阀膜片穿孔或联动杆卡死等)。
(5)在各项检查前应先检查气源是否开启,连接气源的气管是否折叠或太长,如果气管太长,应先多点火几次,让气管内的空气排空后,方可点火成功。
16、开水不着火或低温时熄火
(1)水压偏低因水压低,而无法打开水气联动阀,燃气就无法出来被点燃。
(2)水阀的橡胶薄膜破损、变形或偏心更换橡胶薄膜。
(3)进水管滤网堵塞、淋浴喷头堵塞以及水阀内的文氏管松动︰平时必须经常清理。使热水器保持较佳使用状态。
17、开水熄火或未开水着火
(1)冷热水阀门漏水或关闭不严,使热水器内有一定水压,打开水气联动阀而造成此故障更换或关严冷、热水阀门。
(2)水气联动阀内顶杆被卡死,或长期停用顶杆被粘着,胶圈变形造成顶杆运动缓慢而不熄火拆下顶杆清洗,并加润滑油。

(3)水气联动阀的气阀门弹簧器日久弹力不足更换弹簧。
(4)水阀进水管因无滤网,造成杂质卡死水阀顶轴而不炮火﹑先清洗干净水阀内部,再在进水管补加滤网,以保证水质干净。
二、故障代码与解决方案
现在很多产品都自带有自检功能,会根据提示告诉你产品出现了什么问题,让用户能快速找到问题,并且解决问题,相当的智能化人性化。

保养
一、使用时应经常检查常明火是否正常工作,有无阻塞;如火焰微弱,应立即关闭燃气气源开关,待清除垢物后,再行点燃。
二、热水器使用一段时间(一般为半年左右)后,应对水管、燃气管、容积式热水器的水箱等进行除垢,以防过滤网(见下图)被堵。水箱有沉积物,会影响热水器的正常使用。


三、每隔数月,应清除热水器排气口、进气排气筒、热交换器及周围积炭和灰垢。如果发现大量积炭或有许多阻塞物时,可将热水器卸下,倒过来轻轻清除,也可用自来水冲洗,冲洗时严禁将水溅到燃烧器喷嘴和常明火上,待干燥后再安装使用。
四、一般情况下,热水器使用一年后,应对其做一次全面检查,查清供气和供水系统的各个装置是否完好、正常,有无漏气、漏水等异常现象。
五、如使用的水质较硬,应在热水器的前端装配一水质软化装置,并及时清除热交换盘管(即蛇形管)或水箱的水垢。
六、经常擦试外壳。
太阳能热水器
结构原理
太阳能热水器一般由集热器、贮热装置、循环管路、辅助装置及淋浴喷头等部分组成。

一、集热器
集热器是太阳能热水器的关键部件,其性能好坏,对热水器的性能起着决定性的作用。按收集太阳能的不同原理,可分为平板型集热器和聚光型集热器两种。聚光型集热器只能聚集太阳的直射辐射能,需要对太阳进行跟踪,增加了装置成本,只有在需要附到较高温度等特殊场合使用;平板型集热器是目前应用较广泛的一种,它不仅能吸收太阳的直射辐射,还可以收集太刚的散射辐射。
二、贮热装置
贮热装置通常作为短期贮存热水、减少热损失的容器,贮热效果主要取决于装置保温性能的好坏。
三、循环管路
循环管路的作用是连通集热器、贮热水箱,形成一个完整的循环加热系统。
四、辅助装置
辅助装置的作用是使整个热水器装置能正常工作,并通过仪表加以显示。辅助装置包括水位显示装置、温度显示装置、循环泵、控制系统及辅助热源等。
故障检修
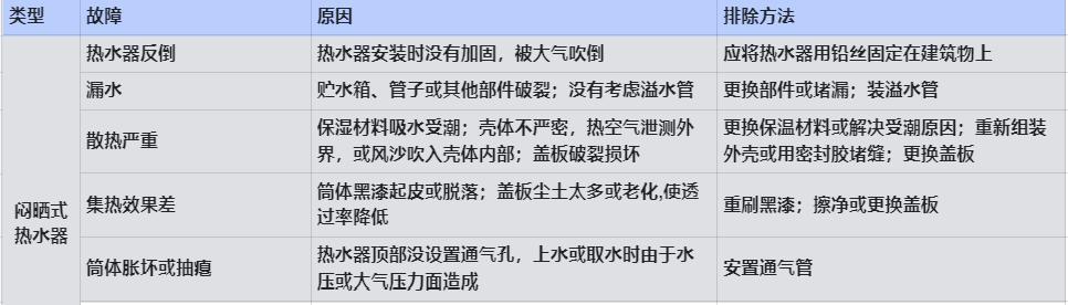
一、太阳能热水器的常见故障及排除方法见下表。


二、故障代码与解决方案

保养
必须经常保持集热器上盖的清洁;要防止空晒;使用一定时间后,应进行清洁处理,排除沉积的污垢;冬季停用时,必须将集热器及管道中的水排净,以防冻裂。
以上就是对热水器如何维修问题的介绍,希望能对您有所帮助!