近年来,得益于不断下降的系统成本、日益增加的应用领域和持续强有力的政策支持,家用光伏发电整体呈快速发展。但是仍有很多人对光伏并网时光伏电能表的连接却缺乏一些专业的知识。所以,今天伏妹儿就给大家详细介绍下,光伏并网时电能表的正确连接方式。
01、家用光伏发电项目电能计量
1.1、电能计量方案
现行的光伏发电项目实行发电量、上网电量、下网电量分别计量独立结算的原则,上、下网电量按国家规定的上网电价和销售电价分别计算购、售电费。相应的,电能表分为关口计量电能表和并网电能计量表两类。关口计量电能表用于用户与公共电网间的上、下电量计算;并网电能计量表用于发电量统计和电价补贴。自发自用电量为发电量与上网电量之差。
家用光伏发电项目接入配电网前,应明确上网电量和下网电量的关口计量点,原则上设置在产权分界点,即光伏发电项目与公共电网明显断开点处开关设备的电网侧。关口计量点需配置专用关口计量电能表,并将计费信息上传至运行管理部门。同时,应在其并网点设置并网电能计量表。家用光伏电能计量接线如图1所示:

图1 家用光伏电能计量接线示意图
1.2、电能计量装置
为确保计量的准确性和相关信息的及时通信,用于家用光伏发电项目的电能计量装置应满足以下要求:
(1)通过10KV电压等级接入的家用光伏发电项目,关口计量点应安装同型号、同规格、准确度相同的主、副电能表各一套。220/380V电压等级接入的家用光伏发电项目,电能表单套配置。
(2)计量点装设的电能计量装置,其设备配置和技术要求应符合DL/T 448-2000《电能计量装置技术管理规程》以及相关标准、规程要求。10KV电压等级接入的项目,关口计量装置一般选用胡低于Ⅱ类电能计量装置;220/380V电压等级接入得项目,关口计量装置一般选用不低于Ⅲ类电能计量装置。
(3)家用光伏发电系统电能计量表应符合国家电网相关电能表技术规范,具备双向计量、分计量、电量冻结等功能,并支持载波、RS485、无线多种通信方式,适应不同使用环境下数据采集需求。
02、电能表接线方式
家用光伏电表的接线形式很多,有单相电表的接法,也有三相四线有功电表的接法;有直接接线式,也有经过电流互感器和电压互感器接线的。但总的来说,家用光伏发电上网的模式(全额上网/自发自用、余电上网)主要接线方式采用单相电表或三相四线有功电表的直接接入式。
单相电能表直接接线式:单相电能表共有四个接线端子,从左至右按1、2、3、4编号。接线一般是1、3接进线,2、4接出线,相线(火线)必须接入电表的电流线圈的端子。由于有些电表的接线特殊,具体的接线方法需要参照接线端子盖板上的接线图去接。接线示意图如图2所示:

图2 单相电表直接接线式示意图
三相四线有功电表的直接接线式:三相四线有功电表由三个驱动部件组成,称三元件电表,和单相及三相三线电表外观上最大的不同是其共有11个接线端。在并网之前,我们首先要知道,三相电的颜色:U相(第一相)为黄色,V相(第二相)为绿色,W相(第三相)为红色。三相电表的1,4,7端子是U,V,W三相进线,3,6,9是U,V,W三相出线,10号端子接零线N。接线示意图如图3所示:

图3 三相电表直接接线式示意图
2.1、全额上网模式-单相表/三相表接线方式
全额上网模式下只需要一块电能表,用于计量光伏系统总发电量,接线图如图4和图5所示:
(1)单相电表(单向)

(2)三相电表(单向)

2.2 自发自用、余电上网模式-单相表/三相表接线方式
自发自用、余电上网模式下光伏发出的电存在不能全部被用户消耗的情况,而余下的电能则需要输给电网,电表需要计量一个数字;在光伏发电不能满足需求时则需要使用电网的电,这又需要计量另一个数字,普通单块电表不能达到这一要求,所以要实现自发自用、余电上网,需使用具有双向电表计量功能的智能电表。接线图如图6和图7所示:
(1)单向电表(单相)+双向电表(单相)

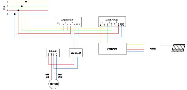
(2)三相双向电表+三相单向电表+单向电表

来源:古瑞瓦特