对电路进行分析的方法很多,如叠加定理、支路分析法、网孔分析法、结点分析法、戴维南和诺顿定理等。根据具体电路及相关条件灵活运用这些方法,对基本电路的分析有重要的意义。现就具体电路采用不同方法进行如下比较。
01
支路电流法
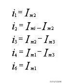
支路电流法是以支路电流为待求量,利用基尔霍夫两定律列出电路的方程式,从而解出支路电流的一种方法。
一支路电流分析步骤
1) 假定各支路电流的参考方向,对选定的回路标出回路绕行方向。若有n个节点,根据基尔霍夫电流定律列(n一1)个独立的节点电流方程。
2) 若有m条支路,根据基尔霍夫电压定律列(m-n+1)个的独立回路电压方程。为了计算方便,通常选网孔作为回路(网孔就是平面电路内不再存在其他支路的回路)。对于平面电路,独立的基尔霍夫电压方程数等于网孔数。
3) 解方程组,求出支路电流。

【例1】如上图所示电路是汽车上的发电机(US1)、蓄电池(US2)和负载(R3)并联的原理图。已知US1=12V,US2=6V,R1=R2=1Ω,R3=5Ω,求各支路电流。
分析:支路数m=3;节点数n=2;网孔数=2。各支路电流的参考方向如图,回路绕行方向顺时针。电路三条支路,需要求解三个电流未知数,因此需要三个方程式。
解:根据KCL,列节点电流方程(列(n-1)个独立方程):
a节点:I1+I2=I3
根据KVL,列回路电压方程:
网孔1:I1R1-I2R2=Us1- Us2
网孔2:I2R2+I3R3=Us2
解得:I1=3.8A I2=-2.2A I3=1.6A
02
叠加定理
在线性电路中,所有独立电源共同作用产生的响应(电压或电流),等于各个电源单独作用所产生的响应的叠加。
在应用叠加定理时,应注意以下几点:
1) 在考虑某一电源单独作用时,要假设其它独立电源为零值。电压源用短路替代,电动势为零;电流源开路,电流为零。但是电源有内阻的则都应保留在原处。其它元件的联结方式不变。
2) 在考虑某一电源单独作用时,其参考方向应选择与原电路中对应响应的参考方向相同,在叠加时用响应的代数值代入。或以原电路中电压和电流的参考方向为准,分电压和分电流的参考方向与其一致时取正号,不一致时取负号。
3) 叠加定理只能用于计算线性电路的电压和电流,而不能计算功率等与电压或电流之间不是线性关系的参数。
4) 受控源不属于独立电源,必须全部保留在各自的支路中。
【例2】在如下电路中,用叠加定理求电路中的电流I3。
解:根据叠加定理可把图a中的电路图看成图b和图c中电路的叠加

(1)us1单独作用

(2)us2单独作用

(3)有叠加定理可得

03
网孔分析法
网孔电流为待求变量,按KVL建立方程求解电路的方法称为网孔分析法。其网孔电流方程也称为网孔方程。
在应用网孔分析法应注意以下几点:
1) 根据网孔自电阻、互电阻、等效电压源的含义和计算方法,可以直接列写网孔分析方程的最终形式,称为视察法。
2) 对含受控电压源的电路,先将受控源视为独立电源,依照视察法的规律列写网孔方程,然后将受控源的控制量用网孔电流表示出来。
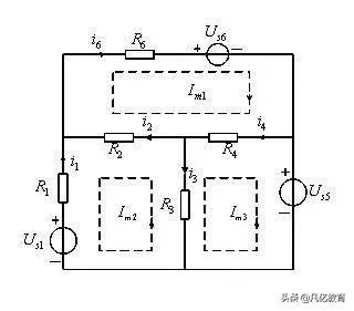
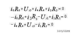
【例3】如图所示电路列写网孔方程。

解:假定网孔电流分别在网孔1、2、3中流动,网孔电流的参考方向如图所示。
解:以支路电流为变量,列写各网孔的KVL方程为

为得到以网孔电流为未知变量的电路方程,用网孔电流表示各支路电流,即有:

将上述各式代入KVL方程,可得网孔电流方程

即为该电路的网孔方程,显然,由此三个方程,可求解网孔电流。
04
结点分析法
在有n个结点的电路中,任选一个结点为参考结点,其余各结点至参考结点的电压称为该结点的结点电位。以结点电位为待求变量,将各支路电流用结点电位表示,列写除了参考结点以外其他所有结点的KCL方程,求得结点电位后再确定其他变量的电路分析方法,称为结点分析法。
结点分析方程的列写步骤:
1) 选取参考结点,假定其余n-1个独立结点的结点电位;
2) 列写n-1个独立结点的KCL方程,方程中的各支路电流用结点电位表示;
3) 求解方程,得到结点电位;
4) 通过结点电位确定其他变量。
【例4】对如图所示电路列写结点方程。

解:设结点④为参考结点,并令独立结点①、②、③电压分别设为。分别列写结点①、②、③的KCL方程如下。

为得到以结点电位为未知变量的电路方程,用结点电位表示各支路电流,即有:

将上述各式代入KCL方程,得到结点方程整理整理得:

05
戴维宁定理与诺顿定理
戴维宁定理与诺顿定理常用来获得一个复杂网络的最简单等效电路,特别适用于计算某一条支路的电压或电流,或者分析某一个元件参数变动对该元件所在支路的电压或电流的影响等情况。
应用的一般步骤:
1) 把代求支路以外的电路作为有源一端口网络;
2) 考虑戴维宁等效电路时,计算该有源一端口网络的开路电压
3) 考虑诺顿等效电路时,计算该有源一端口网络的短路电流isc;
4) 计算有源一端口网络的入端电阻 Req;
5) 将戴维宁或诺顿等效电路代替原有源一端口网络,然后求解电路。
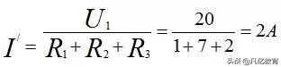
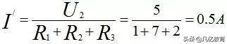
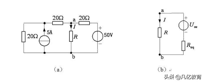
【例5】如图所示电路的电流I=2A,试确定电阻R的值。

解:先确定电阻R以外电路的戴维宁等效电路,如图(b)所示,再由电流I=2A确定阻2R。
选择直接计算图a的和。根据叠加定理,R断开时

(电流源单独作用U'ab +U''ab电压源单独用)将独立电源置零,不难得到等效电阻。

由图(b)得

因此:



各种方法比较:
以上通过几个例子说明了电路分析方法的合理选择。有些问题,需要几种方法综合应用,这里不再举例。总之,解题方法选择得当,可以使解题过程简捷,提高解题效率。每种电路的分析方法,一般都有其适用范围。应用霍夫定律求解适用于求多支路的电流,但电路不能太复杂;电源法等效变换法适用于电源较多的电路;节点电位法适用于支路多、节点少的电路;网孔分析法使适用于支路多、节点多、但网孔少的电路;戴维南定理和迭加定理适用于求某一支路的电流或某段电路两端电压。上面例题的电路比较简单,可选择任意一种方法求解,对于一些比较复杂但有一定特点的电路,必须选择合适的方法,才能使解题过程简单,容易正确求解。 1) 叠加定理仅适用于线性电路,应用叠加定理分析含受控源电路时,通常不把受控源单独作用于电路,而把受控源作为电阻元件一样对待。当某一独立电源单独作用于电路时,受控源保留在电路中。叠加时应注意各响应分量的参考方向与原来的响应变量方向是否一致,方向一致则响应分量前应取“+”号,不一致则响应分量前应取“-”号。叠加定理不可滥用,通常用于电源单独作用时电路容易求解的情况,也常用于电路结构或者参数不详的情况。
2) 对于支路电流法,方程数等于支路数,利用计算机易于求解,但如果未知量较少,如三个时,无论代入消元法或行列式法,计算量都太大。如果减少未知量,则方程数减少。包括网孔电流法、回路电流法、节点电压法多事减少未知量,减少方程而提出的。
3) 结点分析法的实质结点分析法的实质是以结点电位为待求变量,列写n-1个独立的KCL方程,对结点数少的电路尤为适用。一旦选定了参考结点,则其余结点相对于参考结点的电压即为结点电位,未知量非常容易确认,因此在电路计算机辅助分析中多采用结点分析法。
4) 戴维宁与诺顿定理常用以简化一个复杂网络,特别适用于计算某一条支路的电压或电流,或者分析某一个元件参数变动对所在支路的影响等情况。应用步骤:把待求支路以外的电路作为有源一端口网络,计算该网络的开路电压、短路电流、输入端电阻3个参数中的任意两个。
5) 在线性电路中,所有独立电源共同作用产生的响应(电压或电流),等于各个电源单独作用所产生的响应的叠加。
|文转载自网络,如涉及作品内容、版权和其它问题,请于联系工作人员,我们将在第一时间和您对接删除处理!