直升机机载电子设备AAC-200/220单边带电台自动天线调谐器虚拟化仪表试验器设计
编写:贺军

1、概述:
HF-230单边带电台由控制盒、收发机部件、功率放大器部件、自动天线调谐耦合器及控制电缆、天线馈线组成,本“直升机机载电子设备AAC-200/220单边带电台自动天线调谐器虚拟化仪表试验器”适用于HF-230和HF-220单边带电台的自动天线调谐器AAC-200/220在试验室进行检验和修理检查的试验器。
直升机机载电子设备AAC-200/220单边带电台自动天线调谐器虚拟化仪表试验器系统组成如图所示:

直升机机载电子设备AAC-200/220单边带电台自动天线调谐器虚拟化仪表试验器检测屏幕如图所示:

2、AAC-200/220单边带电台自动天线调谐器校验工艺规程:
2.1、适用范围:
HF-230单边带电台由控制盒、收发机部件、功率放大器部件、自动天线调谐耦合器及控制电缆、天线馈线组成,本校验工艺规程适用于HF-230和HF-220单边带电台的自动天线调谐器AAC-200/220在试验室进行检验和修理检查的技术依据文件。
2.2、引用文件:
Collins HF-200、220 High-Frequency Communications System
(AAC-200/200P/220/220P and PAC-200/230)
第三册 AAC-200/220自动天线调谐器部分(1990年7月版)
版本:523-0768281-005118 23-19-10-3
CMS – 50 无线电综合测试仪说明书。
机载电子设备试验综合控制器使用说明书。
机载电子设备检测矩阵继电器交换箱使用说明书。
2.3、对校验人员的要求:
从事该项校验的技术人员和校验人员在进行校验前,除要阅读 AAC-200/220自动天线调谐器有关技术文件外,还要详细阅读CMS-57无线电综合测试仪的使用说明书,机载电子设备试验综合控制器使用说明书,机载电子设备检测矩阵继电器交换箱使用说明书,并按照说明书的细节进行操作以保证仪器的正确安全使用。
2.4、试验前的准备:
2.4.1、所需仪器设备:

2.4.2、自动天线调谐器检查时按照下图所示连接设备和仪表:
1)、试验器继电器交换箱上插头中标注有“PJC-1”的插头与CTL-230单边带电台控制盒连接、插头中标注有“PJC-2”的插头与TCR-230收发机上J1插头相连接。
2)、试验器继电器交换箱上插头中标注“PJF-1”的插头与PWR-230功率放大器的J1插头连接。
3)、TCR-230收发机的J2插头与PWR-230功率放大器的J3插头通过试验器配置的专用RCV/XMT插头转接电缆相连接。
4)、试验器继电器交换箱上插头中标注“PJF-2”的插头与AAC-200/220自动天线调谐器上J1插头相连接。
5)、PWR-230功率放大器上J2的BNC插头通过一条射频线与100W射频功率
计输入端相连接。
6)、100W功率计的输出端BNC插头通过一条射频线与AAC-200/220自动天线调谐器的BNC插头J2相连接。
7)、用鼠标点击按压“MIC”开关接通开关。试验器上“MIC”端口线路与CMS-57上的“MOD GENOUTPUT”插口相连接。

8)、27.5V直流稳压电源通过能承受20A电流的电源线送入试验器的后边直流电源接线柱插口上。
10)、AAC-200/220自动天线调谐器输出天线接线柱与CTS-201天线模拟器接线柱用美国线规#16号线相连接,线长不超过15CM(6英寸),同时AAC-200/220自动天线调谐器底座与CTS-201天线模拟器的底盘地用一个5CM(2英寸)的铜带联接。
设备的连接关系如下图所示:

AAC-220/220自动天线模拟器上的J1、J2插头布设位置图:

2.4.3、用鼠标点击“+28V DC (V)”开关,开关接通试验器的供电电源。

将试验器“POWER”开关置于“OFF”。

所使用的仪器设备电源开关置于关闭位,CTL-230控制盒的电源开关置于“0FF”(断开)位。
CMS-57无线电综合测试仪使用前,应按其使用说明书指示的先进行自检(Self-test)及主菜单(TX、RX)的转换等功能的测试,正常后断开电源再与被测设备连接。
2.4.4、测试PWR-230试验规程注意事项:
A、该项检测在处于高频发射状态时,不仅有发射的高频电磁波,同时也可能在高频下产生对人体有害的放射性气体,为了执行OSHZ(职业保护行为)的限度,请在发射状态下(试验器面板上开关PTT置于“ON”时)从天线调谐器AAV-200/220和天线模拟器CTS-201到人体之间要保持46CM(18英寸)无危害的距离。
B)、所有的调整工作都要在试验器的PTT的开关置于“OFF”位置才可以进行。
C)、除特别的说明外,所有的电压检测量程均指连接到自动天线调谐器的底板上为参考地为准。
E)、当试验器面板上开关PTT置于“ON”时,必须确定已经连接上自动天线调谐器AAV-200/220和天线模拟器CTS-201,在任何情况下都不能将PTT开关在“ON”位置保留多于30秒钟。每当达到30秒钟或PWR-230接触发热时,PTT开关必须置到“OFF”位置并且要使设备冷却近2分钟。
F)、当电源处于接通位置时,不要尝试将天线连接到测试设备,或拆除测试设备进行任何修理。
2.4.5、按照以下所述位置定位试验器上的各开关的位置:
(未被说明的开关可以放置在任一位置上)
试验器面板上开关位置:



测试HF-230时,测试的频率选择和需要将试验器上的CHANNEL选择开关置于的位置列表如下,选择以下测试时只有对应的波段指示灯亮,其它波段指示灯必须是熄灭的。

例如波段开关2和波段指示灯1检测在试验器上的位置:


2.4.6、CTS-201天线模拟器上开关的位置:
如果测试AAC-200或AAV-200P,置CTS-201天线模拟器上的开关到“NORMAL”
位置,如果测试AAC-220或AAC-220P置CTS-201天线模拟器上的开关到“SHUNT”
位置。

2.4.7、试验器的电源供给:
确信在试验器的电源控制开关“POWER”在“OFF”(断开)位置,然后连接外部供给的直流稳压器电源到试验器的后部接线柱上,调整直流电源供给器为27.5V直流输出。
2.4.8、试验器的工作电压检测:
检查试验器上“INP PWR AAC”开关是否接通,观察指针式电压表和数字式电压显示窗“VOLTAGE OUTPUT(V)”组电压结果应是:28V直流。

2.4.9、进一步检查是否完全按照2.4.1到2.4.8准备好测试前的工作,确信
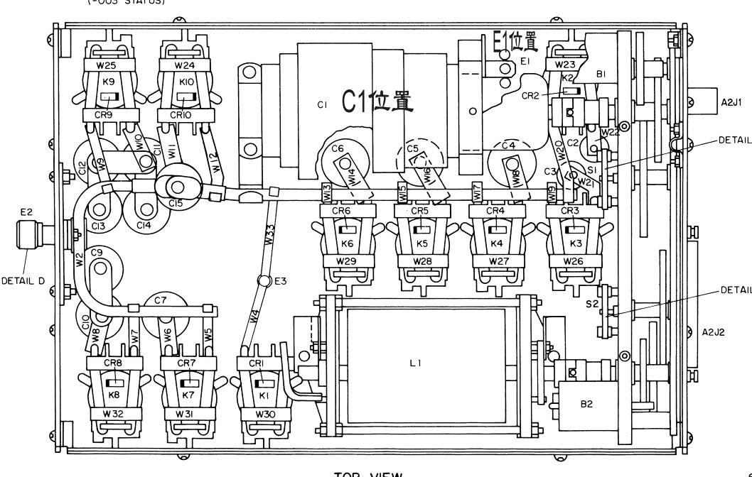
设备连接无误,从AAC-200或AAC-220的顶部和底部拆去保护盖,如下图
所示:

2.5、检测和调整程序:
2.5.1、电源检查:
A)、用鼠标点击试验器面板上的“POWER”(电源)开关到“ON”位,转动试验器上“VOL”旋钮离开止动点位置,在A2板的U29-1用数字电压表检测应为+7.5V到+8.5V DC。


B)、测量A2板上测量点A为+3.7V到+4.3V DC。
C)、测量A2板上测量点B为+3.7V到+4.3V DC。
A2板上的U29所在位置和A测试点所在位置图:


2.5.2、鉴别追踪校整:
A)、用鼠标点击试验器屏幕上的“POWER”(电源)开关到 “OFF”位,转动CTS-202试验器上“VOL”旋钮到“OFF”位置。
B)、检查TCR-230收发机的J2插头与PWR-230功率放大器的J3插头是否有
效地通过试验器配置的专用RCV/XMT插头转接电缆相连接。
试验器上的PTT开关是否在“OFF”位置,置试验器上的FAUL开关置于“NORM”位,将试验器上的CHANNEL选择开关置于20位置。
C)、从与A2电路板相连接的E1点断开调谐电容器C1,从A2板旋转取出去掉从C1到A2板的连接架螺钉,连接一个50欧姆负载电阻到A2板E1点。
D)、用鼠标点击试验器屏幕上的“POWER”(电源)开关到“ON”位,转动试验器上“VOL”旋钮离开止动点位置。
E)、连接数字电压表到天线调谐测试点φ(+)点和A(-)点。
F)、置CTS-202试验器上的PTT开关在“ON”位置,数字电压表显示为-5
到+5mV DC,如果需要,快速地调整A2板上的R6,使电压为零。置PTT开关
在“OFF”位置。
A2板与C1调谐电容安装位置图:

C1调谐电容与A2板的E1接点位置图:

G)、将试验器上的CHANNEL选择开关置于1位置。置试验器上的PTT开关在“ON”位置,数字电压表显示为0.00到+75mV DC,记录下此数据,以便于进行2.5.3.D的测试中使用。置PTT开关在“OFF”位置。
H)、将试验器上的CHANNEL选择开关置于13位置。置试验器上的PTT开关在“ON”位置,数字电压表显示为-40到+40mV DC,记录下此数据,以便于进行下一步的测试中使用。置PTT开关在“OFF”位置。
I)、将试验器上的CHANNEL选择开关置于20位置,连接数字电压表到测试点Z(+)点和B(-)点。
J)、短暂地置试验器上的PTT开关在“ON”位置,数字电压表显示为-5到+5mV DC,如果需要,快速地调整A2板上的R6,使电压为零。
K)、将试验器上的CHANNEL选择开关置于1位置。置试验器上的PTT开关在“ON”位置,数字电压表显示为-35mV到+35mV DC,记录下此数据,以便于进行下一步的测试中使用。置PTT开关在“OFF”位置。
L)、将试验器上的CHANNEL选择开关置于13位置。置试验器上的PTT开关在“ON”位置,数字电压表显示为-35mV到+35mV DC,记录下此数据,以便于进行下一步的测试中使用。置PTT开关在“OFF”位置。
2.5.3、鉴别校验:
A)、用鼠标点击试验器屏幕上的“POWER”(电源)开关到 “OFF”位,转动试验器上“VOL”旋钮到“OFF”位置。从A2到E1断开50欧姆负载,连接鉴别校验盒的连接架(与试验器一起配套提供的)。通过底盘到A2 E1,给底盘加上参考地,连接50欧姆负载到T型的连接器并连接到2MHZ的BNC接头,连接校验盒到安装架部分。
B)、将试验器上的CHANNEL选择开关置于1位置,搬动试验器面板上的“POWER”(电源)开关到“ON”位,转动试验器上“VOL”旋钮离开止动点位置。
C)、连接数字电压表到天线调谐测试点φ(+)点和A(-)点。
D)、置试验器上的PTT开关在“ON”位置,数字电压表显示一定不会大于2.5.2.G的-40mV DC,置PTT开关在“OFF”位置,等待FAULT灯刚刚开始亮(电源读数到零)。
E)、断开2MHZ的BNC插头,接入鉴别盒的9MHZ到T型连接头。
F)、将试验器上的CHANNEL选择开关置于13位置,置试验器上的PTT开关在“ON”位置,数字电压表显示一定不会大于1.5.2.H的-125mV DC,置PTT开关在“OFF”位置,等待FAULT灯刚刚开始亮(电源读数到零)。
G)、断开9MHZ的BNC插头,接入鉴别盒的23MHZ到T型连接头。
F)、将试验器上的CHANNEL选择开关置于20位置,置试验器上的PTT开关在“ON”位置,数字电压表显示一定不会大于的-35mV DC,置PTT开关在“OFF”位置,等待FAULT灯刚刚开始亮(电源读数到零)。
H)、断开23MHZ的BNC插头,接入鉴别盒的100 OHM从校验器到T型连接头。
I)、连接数字电压表到测试点Z(+)点和B(-)点。
J)、将试验器上的CHANNEL选择开关置于1位置,置试验器上的PTT开关在“ON”位置,数字电压表显示一定不会大于1.5.2.K项测得的-75mV DC。
K)、将试验器上的CHANNEL选择开关置于13位置,置试验器上的PTT开关在“ON”位置,数字电压表显示一定不会大于1.5.2.L项测得的-75mV DC。
M)、将试验器上的CHANNEL选择开关置于20位置,置试验器上的PTT开关在“ON”位置,数字电压表显示一定不会大于-70mV DC。
N)、搬动试验器面板上的“POWER”(电源)开关到“OFF”位,转动试验器上“VOL”旋钮到“OFF”位置。从A2 E1上断开鉴别校验盒,重新接上调谐电容器C1,取下数字式电压表。
2.5.4、调谐检查:
A)、将试验器上的CHANNEL选择开关置于2位置,然后同时开始用一个计时秒表与试验器上的PTT开关接通在“ON”位置,快速地记录下在射频功率表上的正向和反向功率指示读数,当上的TIP灯灭时,此时看计时秒表应该小于25秒。
B)、观看下图中曲线确定VSWR(电压驻波比),此时电压驻波比从所有的AAC-220/220的工作修正均应小于1.5:1。

C)、重复A到B的步骤,将试验器上的CHANNEL选择开关分别置于5、8、11、14、18的位置进行测量。
D)、从TCR-230和PWR-230之间断开XMT/ALC插头,测量故障时间,按下PTT开关到“ON”,等待故障信号:

2.5.5、结束该项测试:
用鼠标点击搬动试验器面板上的“POWER”(电源)开关到“OFF”位,转动试验器上“VOL”旋钮到“OFF”位置。从试验器上去掉+28V输入电源。
2.6、A2逻辑板的校验:
(该项测试是从工作频率和波段来确定逻辑关系,仅供参考)
A)、按照试验器测试2.4.2连接图连接好测试设备,将天线感应耦合线圈引
出50欧姆电缆接入CMS-57综合试验器的高频输入端“RF IN/OUT”,接通
CMS-57无线电综合测试仪电源,先进行自检,然后置于发射机检测状态
(TX)。
B)、按照前述的2.4.5项将试验器的面板开关置于表中所示位置。
C)、CTL-230控制盒位置如下所示:

D)、检查连接确定无误后,用鼠标点击搬动试验器面板上的“POWER”(电源)开关到“ON”位,置TIP到“ON”,观看CMS-57无线电综合测试仪上所示的
工作频率和试验器上所燃亮的波道工作显示灯,应该与下列表所示
相同。

2.7、结束测试
关闭所有设备电源,拆除所有连接线和电源,并恢复各设备原来位置。